Вынос диодного моста и реле за пределы генератора. Отчет.
Модераторы: SNOOPER, Nbf, Romik, BAlex
- AntonR
- Сообщения: 717
- Зарегистрирован: 28 июл 2008, 09:38
- Откуда: N.Novgorod
- Благодарил (а): 23 раза
- Поблагодарили: 9 раз
Вынос диодного моста и реле за пределы генератора. Отчет.
Предыстория: Летом 2009 года поехали семьёй на турбазу. Машина не заводилась несколько дней. Собрались домой, завожу, а стартер еле крутит но завёл. С чего-бы это подумал я. Поехали домой, приезжаем, выхожу из машины, чувствую чем-то попахивает горелым, открываю капот. Пахнет от генератора. Дотронулся до него - рука не терпит. Полазив поиском по форуму выяснил что гена во многих случаев дохнет от замкнутой банки в аккумуляторе. Снимаю клеммы с аккумуляторов и немного подождав проверяем каждый (у меня их два) тестером. Один оказался с замкнутой банкой, на нём было 10,8 вольт. На втором было 12,5 но крутить стартер отказывался. Купил один новый Mutlu Silver 75а (летом и одной хватает). Обе дохлые батареи привёз на пункт приёма, гляжу в куче лежит запылённый но новый GoldenHourse 90a. Сказали что прибыл из магазина. Говорю, отдайте мне его за вычетом. В последствии я его удачно восстановил (правда это уже будет другая история). Товарищ (у него тоже Pajero2) дал диоды которые у него остались после ремонта генератора и поехал в гараж ремонтировать свой. Так как время было не много ограничился только перепайкой дохлого диода. Генератор поставил на место. Завожу, мерю напряжение - 14.4 вольт. Радостный, забываю муки снятия-установки генератора как страшный сон, но для себя решил что если ещё раз что нибудь приключится с диодами или с реле то все вынесу наружу. Выехал из гаража, минут через десять появился писк от двигателя печки(и стеклоподъёмников) тон которого не зависел от оборотов печки, а зависел от оборотов двигателя машины. Оказалось что среди диодов генератора был диод который в холодном состоянии звонился нормально, а при прогреве подыхал. От этого появлялись сильные пульсации в бортовой сети которые воспроизводились электродвигателями как динамиком. Вывод: диоды нужно проверять в нагретом (градусов 60-80 С) состоянии. Так я проездил до весны этого (2010) года. После очередной поездки выходя из машины почуяв знакомый запах(к этому я был готов) понял что предстоит серьёзная работа. Вначале идея была вынести наружу мост, но при этом сделать коммуникации на случай выхода из строя реле. Если реле дохлое то разрываем коммутацию щеток, отключаем боковой разъем и подключаем внешнее реле-регулятор. Поэтому на картинках внешнего реле не видно. Внешнее реле поставил позже (при этом сделав некоторые перекомутации которые на рисунках не отражены) и не пожалел. Реле поставил с режимом зима-лето. Из собственного опыта рекомендую выносить все сразу.
Итак, что имеем - предположительно дохлый диодный мост. Реле исправно (предположительно)
Перечень работ:
1. Замена сальника (чтоб потом не лазить)
2. Вынос диодного моста за пределы гены.
3. Замена щёток
4. Предусмотреть коммутацию щёток на случай выхода из стороя родного реле-регулятора.
Для начала внимательно смотрим схему. Внимательно изучаем. При желании и знаний исправляем ежели что не так или не под ваш вариант. Схема представлена под вынос и моста и реле. Боковой разъём при этом отсоединяется от гены и соединяется согласно схеме. Внимание для тех кто читает впервые!!! Для реализации сей идеи смотрите мой пост на 3-ой странице. Все переделал по другому.
Чтобы избежать случайных замыканий наш внешний диодный мост необходимо оформить в какую-нибудь коробочку. Для моста по форме подковы идеально подходит корпус от компьютерного блока питания с широким кулером, но по высоте он велик и я его обрезал чуть больше на половину. Кулер слегка наклонён с краю т.к. дует из под себя на мост. Диодный мост купил на 90 ампер восьмидиодный. Тип сказать не могу, помню что на ценнике было написано "406" Нижняя планка является "минусом", её изолировать не надо, а вот верхнюю надо т.к. она является "плюсом" мост закреплён на 4 болтах 4 мм и на каждый болт одет изолирующая трубочка. Опорные пластмассовые ножки по бокам моста укоротил миллиметров на пять. Провода идущие от обмоток статора сечением 4 мм.кв. На них делается довольно большая петля и закрепляется на токосъемной клемме моста в таком порядке петля провода на петлю изоляционная шайба Затем металлическая шайба и гайка. У меня один провод при сборке перепутан. На рисунке показано как правильно. Рядом установлен маленький кулер. Сам корпус крепится посредством пластины висячего замка.
Ну вот, все собрано. Пора в гараж. Снимаем генератор. Кто-то говорил что его без откручивания маслофильтра вынуть не возможно. У меня получилось. Пригибаем шланги от радиатора. И с трудом он пролазит. Уже на подходе. Ну вот, гена снят. О том как грамотно разобрать гену и заменить сальник написано здесь
http://www.pajero4x4.ru/bbs/phpBB2/view ... hp?t=41818
От себя добавлю что располовинивал с помощью болта натяжения генератора вставив его в распор между лапками, а по другой лапке не очень сильно бил молотком. Отпаиваем провода статора, статор отделяем от крышки. Меняем сальник. Далее откручиваем диодный мост. Разбираем и распаеваем его. Более подробно описано здесь
http://www.pajero4x4.ru/bbs/phpBB2/view ... 0%B5%D1%82
Кому надо отпаиваем с планок диоды, я не отпаивал. Просто загнул лепестки диодов так чтобы они нигде не касались. С контактной планки отпаиваем три маленьких диода. Все собираем и прикручиваем к крышке. В дальнейшем эта планка на диодном мосте будет нам служить как контактная площадка.
Теперь откручиваем реле со щёточным узлом. Меняем щётки но не припаиваем их к старым контактам (или припаиваем но выковыриваем старое реле, варианты предлагать), а припаиваем к проводам (просунутым сзади) которые были для этого приготовлены в общем пучке проводов идущих к нашему выносному блоку с диодным мостом. Аккуратно собираем щёточный узел и прикручиваем на место. Тем кто хочет оставить старое реле но подстраховаться щетки соединяем по такой схеме Теперь вставляем сзади крышки провода предназначение для статора и припаиваем их к проводам статора используя нашу контактную планку. Аккуратно все собираем. Вот что получилось. Ставим на место. У меня все разместилось под воздушным фильтром, но тем кто любит проедолевать броды лучше разместить все это хозяйство повыше. Подсоединяем внешне реле-регулятор. Заводим мотор и тестируем. В качестве внешнего реле я поставил реле 131.3702-03. Оно удобно крепится и имеет два диапазона "зима 14,4 в и лето 13,7 в"
На "Плюс- Минус" использовал провода сечением 4 мм.кв. Для щеток 1,5 мм.кв. Жгут от гены до выносного моста получился достаточно жёсткий, надо было удалить с кабелей внешнюю изоляцию для мягкости. Если вы заметили то провода "Плюс- Минус" на фотках не висят отдельными концами. Они были прикручены к генератору соответственно "Плюс" на плюсовую клемму гены, а минус на корпус гены. Это было сделано по тому что в начале я оставил родное реле, во избежания помех. Если реле внешнее то эти провода к гене тянуть не надо. Подсоединяйте их как вам будет удобно, минуя клеммы гены.
Схема работает хорошо. Макс 14.4 в., Мин 13.7 в.
Будут вопросы - постараюсь ответить. Фото с внешним реле будет чуть позже.
Бюджет вопроса - мост 330 р., реле 130 р., провода, гайки, болты 120 р. кулер 60 р., дохлый БП от копма отдали бесплатно.
В конце хочу выразить благорарность ES_Mits и MVG за опубликованые материалы которые очень помогли в этой задаче.
Внимание для тех кто читает впервые!!! Для реализации сей идеи смотрите мой пост на 3-ой странице. Все переделал по другому.
Итак, что имеем - предположительно дохлый диодный мост. Реле исправно (предположительно)
Перечень работ:
1. Замена сальника (чтоб потом не лазить)
2. Вынос диодного моста за пределы гены.
3. Замена щёток
4. Предусмотреть коммутацию щёток на случай выхода из стороя родного реле-регулятора.
Для начала внимательно смотрим схему. Внимательно изучаем. При желании и знаний исправляем ежели что не так или не под ваш вариант. Схема представлена под вынос и моста и реле. Боковой разъём при этом отсоединяется от гены и соединяется согласно схеме. Внимание для тех кто читает впервые!!! Для реализации сей идеи смотрите мой пост на 3-ой странице. Все переделал по другому.
Чтобы избежать случайных замыканий наш внешний диодный мост необходимо оформить в какую-нибудь коробочку. Для моста по форме подковы идеально подходит корпус от компьютерного блока питания с широким кулером, но по высоте он велик и я его обрезал чуть больше на половину. Кулер слегка наклонён с краю т.к. дует из под себя на мост. Диодный мост купил на 90 ампер восьмидиодный. Тип сказать не могу, помню что на ценнике было написано "406" Нижняя планка является "минусом", её изолировать не надо, а вот верхнюю надо т.к. она является "плюсом" мост закреплён на 4 болтах 4 мм и на каждый болт одет изолирующая трубочка. Опорные пластмассовые ножки по бокам моста укоротил миллиметров на пять. Провода идущие от обмоток статора сечением 4 мм.кв. На них делается довольно большая петля и закрепляется на токосъемной клемме моста в таком порядке петля провода на петлю изоляционная шайба Затем металлическая шайба и гайка. У меня один провод при сборке перепутан. На рисунке показано как правильно. Рядом установлен маленький кулер. Сам корпус крепится посредством пластины висячего замка.
Ну вот, все собрано. Пора в гараж. Снимаем генератор. Кто-то говорил что его без откручивания маслофильтра вынуть не возможно. У меня получилось. Пригибаем шланги от радиатора. И с трудом он пролазит. Уже на подходе. Ну вот, гена снят. О том как грамотно разобрать гену и заменить сальник написано здесь
http://www.pajero4x4.ru/bbs/phpBB2/view ... hp?t=41818
От себя добавлю что располовинивал с помощью болта натяжения генератора вставив его в распор между лапками, а по другой лапке не очень сильно бил молотком. Отпаиваем провода статора, статор отделяем от крышки. Меняем сальник. Далее откручиваем диодный мост. Разбираем и распаеваем его. Более подробно описано здесь
http://www.pajero4x4.ru/bbs/phpBB2/view ... 0%B5%D1%82
Кому надо отпаиваем с планок диоды, я не отпаивал. Просто загнул лепестки диодов так чтобы они нигде не касались. С контактной планки отпаиваем три маленьких диода. Все собираем и прикручиваем к крышке. В дальнейшем эта планка на диодном мосте будет нам служить как контактная площадка.
Теперь откручиваем реле со щёточным узлом. Меняем щётки но не припаиваем их к старым контактам (или припаиваем но выковыриваем старое реле, варианты предлагать), а припаиваем к проводам (просунутым сзади) которые были для этого приготовлены в общем пучке проводов идущих к нашему выносному блоку с диодным мостом. Аккуратно собираем щёточный узел и прикручиваем на место. Тем кто хочет оставить старое реле но подстраховаться щетки соединяем по такой схеме Теперь вставляем сзади крышки провода предназначение для статора и припаиваем их к проводам статора используя нашу контактную планку. Аккуратно все собираем. Вот что получилось. Ставим на место. У меня все разместилось под воздушным фильтром, но тем кто любит проедолевать броды лучше разместить все это хозяйство повыше. Подсоединяем внешне реле-регулятор. Заводим мотор и тестируем. В качестве внешнего реле я поставил реле 131.3702-03. Оно удобно крепится и имеет два диапазона "зима 14,4 в и лето 13,7 в"
На "Плюс- Минус" использовал провода сечением 4 мм.кв. Для щеток 1,5 мм.кв. Жгут от гены до выносного моста получился достаточно жёсткий, надо было удалить с кабелей внешнюю изоляцию для мягкости. Если вы заметили то провода "Плюс- Минус" на фотках не висят отдельными концами. Они были прикручены к генератору соответственно "Плюс" на плюсовую клемму гены, а минус на корпус гены. Это было сделано по тому что в начале я оставил родное реле, во избежания помех. Если реле внешнее то эти провода к гене тянуть не надо. Подсоединяйте их как вам будет удобно, минуя клеммы гены.
Схема работает хорошо. Макс 14.4 в., Мин 13.7 в.
Будут вопросы - постараюсь ответить. Фото с внешним реле будет чуть позже.
Бюджет вопроса - мост 330 р., реле 130 р., провода, гайки, болты 120 р. кулер 60 р., дохлый БП от копма отдали бесплатно.
В конце хочу выразить благорарность ES_Mits и MVG за опубликованые материалы которые очень помогли в этой задаче.
Внимание для тех кто читает впервые!!! Для реализации сей идеи смотрите мой пост на 3-ой странице. Все переделал по другому.
Последний раз редактировалось AntonR 23 июн 2021, 11:01, всего редактировалось 14 раз.
Что?! Шесть подушек безопасности?! Полно вам. "всякий, кто призовет имя Господне, спасется"
Вольво-740 2,4 Дизель - продан
P-2, 92 г., 4D56, МКПП, 5-ти дверка, Cooper M-T 265/75/R15
Вольво-740 2,4 Дизель - продан
P-2, 92 г., 4D56, МКПП, 5-ти дверка, Cooper M-T 265/75/R15
- Alessandro
- Сообщения: 3805
- Зарегистрирован: 14 ноя 2009, 14:41
- Двигатель:: 4G54
- Мой автомобиль(и):: Pajero ll
- Откуда: Москва
- Благодарил (а): 2 раза
- Поблагодарили: 25 раз
Re: Вынос диодного моста и реле за пределы генератора. Отчет
а что изображений не видно?
P2., V32VNDLW, 4G54 2600сс, V5M21(4875) - механика, part time. Арапский прынц 1996г рождения, колор белий :)
- Кубик
- Сообщения: 1376
- Зарегистрирован: 15 июн 2006, 06:33
- Двигатель:: 4М40, дизель
- Мой автомобиль(и):: Паджеро 2
- Откуда: ХМАО-ЮГРА
- Откуда: Ханты-Мансийск
- Поблагодарили: 1 раз
Re: Вынос диодного моста и реле за пределы генератора. Отчет
Хорошая темка, надо бы её в Pajero.FAQ отправить.... 
П-2, 1996г., 4М40, АКПП, 5дв, левый руль, Германия
- AntonR
- Сообщения: 717
- Зарегистрирован: 28 июл 2008, 09:38
- Откуда: N.Novgorod
- Благодарил (а): 23 раза
- Поблагодарили: 9 раз
Re: Вынос диодного моста и реле за пределы генератора. Отчет
в Pajero.FAQ? Сочту за честь.Кубик писал(а):Хорошая темка, надо бы её в Pajero.FAQ отправить....
Фото с выносным реле-регулятором. Реле для удобства закреплено так-же через лапку висячего замка.
Что?! Шесть подушек безопасности?! Полно вам. "всякий, кто призовет имя Господне, спасется"
Вольво-740 2,4 Дизель - продан
P-2, 92 г., 4D56, МКПП, 5-ти дверка, Cooper M-T 265/75/R15
Вольво-740 2,4 Дизель - продан
P-2, 92 г., 4D56, МКПП, 5-ти дверка, Cooper M-T 265/75/R15
- giraf
- Сообщения: 108
- Зарегистрирован: 19 фев 2009, 22:11
- Двигатель:: 4D56
- Мой автомобиль(и):: Mitsubishi Strada K34T (пикап), Mitsubishi Delica P25W
- Откуда: Екатеринбург (66)
- Контактная информация:
Re: Вынос диодного моста и реле за пределы генератора. Отчет
Маялся-маялся. Вроде сварганил что-то подобное. Так как мафынка изначально досталась с мертвым генератором, то просто выкинул из него все лишнее кроме щеток, а потом занялся конструированием.
Диодный мост ВАЗ 2110 с 8-ю диодами - 420.00 рублев
Реле напряжения - 100.00 рублев
Щетки ВАЗовские - 20.00 рублев.
Сначало все никак работать не хотел, но после третьего раза полной переборки гена - заработал. Выдает от 14 до 14.8 взависимости от оборотов.
Единственное что добавил, так это разъем на 6 "папа"-"мама" от генератора на диодный мост, т.к. приходилов,выше сказано, гену 3 раза снимать, а с разъемом намного удобнее стало. Не надо все провода и диодный мост откручивать.
Спасибо AntonR
Диодный мост ВАЗ 2110 с 8-ю диодами - 420.00 рублев
Реле напряжения - 100.00 рублев
Щетки ВАЗовские - 20.00 рублев.
Сначало все никак работать не хотел, но после третьего раза полной переборки гена - заработал. Выдает от 14 до 14.8 взависимости от оборотов.
Единственное что добавил, так это разъем на 6 "папа"-"мама" от генератора на диодный мост, т.к. приходилов,выше сказано, гену 3 раза снимать, а с разъемом намного удобнее стало. Не надо все провода и диодный мост откручивать.
Спасибо AntonR
Mitsubishi Strada K34 с 4D56T
1994 года рождения.
Кое-что из лишнего на продажу
http://fotki.yandex.ru/users/lis4d56t/album/24508/
+7-912-236-43-90
1994 года рождения.
Кое-что из лишнего на продажу
http://fotki.yandex.ru/users/lis4d56t/album/24508/
+7-912-236-43-90
- Кубик
- Сообщения: 1376
- Зарегистрирован: 15 июн 2006, 06:33
- Двигатель:: 4М40, дизель
- Мой автомобиль(и):: Паджеро 2
- Откуда: ХМАО-ЮГРА
- Откуда: Ханты-Мансийск
- Поблагодарили: 1 раз
Re: Вынос диодного моста и реле за пределы генератора. Отчет
Решил вынести наружу только интегралку. Нарисовал схемку включения выносного реле-регулятора и вот думаю правильно или нет?
Достаточно интегралку внутренню выпаять и контакт одной щетки перемычкой кинуть на разьём, а вторая щетка по схеме так и остается?
Или я что-то путаю, поправьте если что не так...

Достаточно интегралку внутренню выпаять и контакт одной щетки перемычкой кинуть на разьём, а вторая щетка по схеме так и остается?
Или я что-то путаю, поправьте если что не так...

П-2, 1996г., 4М40, АКПП, 5дв, левый руль, Германия
- AntonR
- Сообщения: 717
- Зарегистрирован: 28 июл 2008, 09:38
- Откуда: N.Novgorod
- Благодарил (а): 23 раза
- Поблагодарили: 9 раз
Re: Вынос диодного моста и реле за пределы генератора. Отчет
Кажись, все правильно!
Что?! Шесть подушек безопасности?! Полно вам. "всякий, кто призовет имя Господне, спасется"
Вольво-740 2,4 Дизель - продан
P-2, 92 г., 4D56, МКПП, 5-ти дверка, Cooper M-T 265/75/R15
Вольво-740 2,4 Дизель - продан
P-2, 92 г., 4D56, МКПП, 5-ти дверка, Cooper M-T 265/75/R15
- Кубик
- Сообщения: 1376
- Зарегистрирован: 15 июн 2006, 06:33
- Двигатель:: 4М40, дизель
- Мой автомобиль(и):: Паджеро 2
- Откуда: ХМАО-ЮГРА
- Откуда: Ханты-Мансийск
- Поблагодарили: 1 раз
Re: Вынос диодного моста и реле за пределы генератора. Отчет
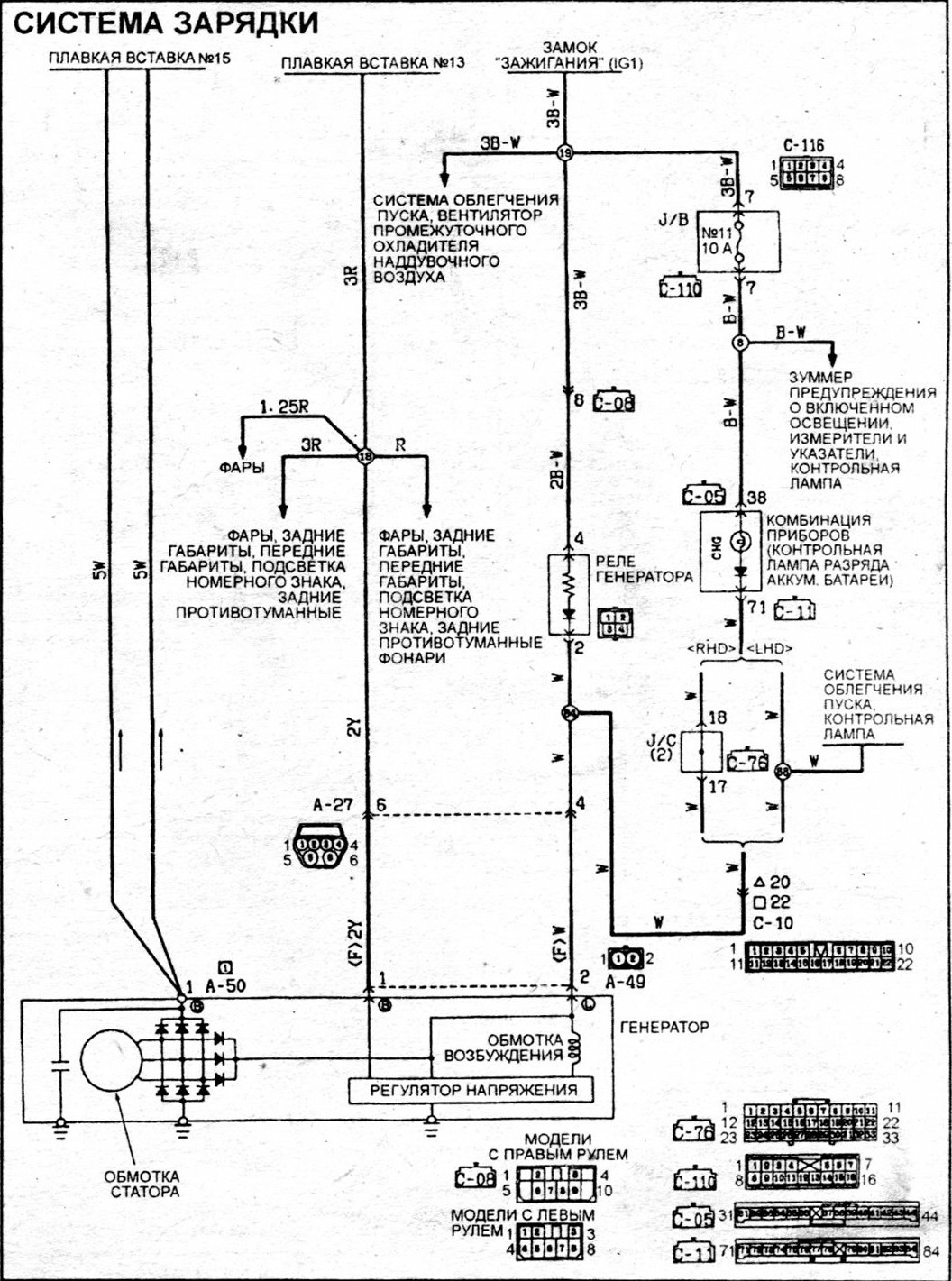
Электрическую схему паджеровского генератора не нашел.... Взял за основу вот эту обобщеную схему для японских ген на PAJERO.US http://www.pajero.us/repair/17.shtml
Принцип работы должен быть один и тот же, только у нас опорное напряжение, как я понял, подаёться через перемычки в левом крыле, которые часто окисляются и генератор начинает ипать нам мозги....
Зачем это сделано - загадка...
Принцип работы должен быть один и тот же, только у нас опорное напряжение, как я понял, подаёться через перемычки в левом крыле, которые часто окисляются и генератор начинает ипать нам мозги....
Зачем это сделано - загадка...
П-2, 1996г., 4М40, АКПП, 5дв, левый руль, Германия
- AntonR
- Сообщения: 717
- Зарегистрирован: 28 июл 2008, 09:38
- Откуда: N.Novgorod
- Благодарил (а): 23 раза
- Поблагодарили: 9 раз
Re: Вынос диодного моста и реле за пределы генератора. Отчет
Эт чтоб жизнь медом не казалась ::-):Кубик писал(а):Принцип работы должен быть один и тот же, только у нас опорное напряжение, как я понял, подаёться через перемычки в левом крыле, которые часто окисляются и генератор начинает ипать нам мозги....![]()
Зачем это сделано - загадка...
Думаю, надо подать это "опорное" напрямую, только разобраться с какого предохранителя. Кинуть провод, делов на десять минут.
Вот похоже Pajero-ая схема.
Что?! Шесть подушек безопасности?! Полно вам. "всякий, кто призовет имя Господне, спасется"
Вольво-740 2,4 Дизель - продан
P-2, 92 г., 4D56, МКПП, 5-ти дверка, Cooper M-T 265/75/R15
Вольво-740 2,4 Дизель - продан
P-2, 92 г., 4D56, МКПП, 5-ти дверка, Cooper M-T 265/75/R15
- Кубик
- Сообщения: 1376
- Зарегистрирован: 15 июн 2006, 06:33
- Двигатель:: 4М40, дизель
- Мой автомобиль(и):: Паджеро 2
- Откуда: ХМАО-ЮГРА
- Откуда: Ханты-Мансийск
- Поблагодарили: 1 раз
Re: Вынос диодного моста и реле за пределы генератора. Отчет
AntonR писал(а):Эт чтоб жизнь медом не казалась ::-):
Думаю, надо подать это "опорное" напрямую, только разобраться с какого предохранителя. Кинуть провод, делов на десять минут.
Мне кажется, что япошки придумали это, чтобы брать опорное напряжение с основных потребителей электроэнергии, т.е фар, где идёт наибольшее падение напруги....
А предохранитель по схеме там №13.... ::-):
P.S. Схема правильно нарисовал, только кондёр не там поставил....
Но это для выноса интегралки роли не играет.
PP.SS. Всё думал, где то же схему зарядки видел, а в своей книжке не нашел. Сейчас вспомнил, что Володя Chairman в форуме её уже выкладывал.
П-2, 1996г., 4М40, АКПП, 5дв, левый руль, Германия
- AntonR
- Сообщения: 717
- Зарегистрирован: 28 июл 2008, 09:38
- Откуда: N.Novgorod
- Благодарил (а): 23 раза
- Поблагодарили: 9 раз
Re: Вынос диодного моста и реле за пределы генератора. Отчет
Цепь фар не подходит т.к. фары то горят то не горят, а опорное должно подаваться всегда. Зачем блок перемычек надо было под крыло прятать, вот вопрос.Кубик писал(а):AntonR писал(а):Эт чтоб жизнь медом не казалась ::-):
Думаю, надо подать это "опорное" напрямую, только разобраться с какого предохранителя. Кинуть провод, делов на десять минут.
Мне кажется, что япошки придумали это, чтобы брать опорное напряжение с основных потребителей электроэнергии, т.е фар, где идёт наибольшее падение напруги....
Что?! Шесть подушек безопасности?! Полно вам. "всякий, кто призовет имя Господне, спасется"
Вольво-740 2,4 Дизель - продан
P-2, 92 г., 4D56, МКПП, 5-ти дверка, Cooper M-T 265/75/R15
Вольво-740 2,4 Дизель - продан
P-2, 92 г., 4D56, МКПП, 5-ти дверка, Cooper M-T 265/75/R15
- Кубик
- Сообщения: 1376
- Зарегистрирован: 15 июн 2006, 06:33
- Двигатель:: 4М40, дизель
- Мой автомобиль(и):: Паджеро 2
- Откуда: ХМАО-ЮГРА
- Откуда: Ханты-Мансийск
- Поблагодарили: 1 раз
Re: Вынос диодного моста и реле за пределы генератора. Отчет
AntonR писал(а):Цепь фар не подходит т.к. фары то горят то не горят, а опорное должно подаваться всегда. Зачем блок перемычек надо было под крыло прятать, вот вопрос.Быть может на спецмоделях там вместо перемычек какое-нибудь секретное устройство прятали.
На силовое реле фар напруга идет всегда, бывает или не бывает только управляющее напряжение на реле, точнее масса на обмотку реле подается с переключателя.... По схеме как раз и показано, что с этого же предохранителя напруга идет на всю наружную светотехнику. См. Pajero-ую схему зарядки, которую ты выложил.
П-2, 1996г., 4М40, АКПП, 5дв, левый руль, Германия
- AntonR
- Сообщения: 717
- Зарегистрирован: 28 июл 2008, 09:38
- Откуда: N.Novgorod
- Благодарил (а): 23 раза
- Поблагодарили: 9 раз
Re: Вынос диодного моста и реле за пределы генератора. Отчет
Ежели с реле тогда конечно можно. Я конкретно не разбирался как там устроено. И опорное у меня в норме по этому ограничился восстановлением гены. Ты правильно заметил что "здоровье" зарядки зависит от исправности в совокупности и самого генератора и внешних цепей.
Что?! Шесть подушек безопасности?! Полно вам. "всякий, кто призовет имя Господне, спасется"
Вольво-740 2,4 Дизель - продан
P-2, 92 г., 4D56, МКПП, 5-ти дверка, Cooper M-T 265/75/R15
Вольво-740 2,4 Дизель - продан
P-2, 92 г., 4D56, МКПП, 5-ти дверка, Cooper M-T 265/75/R15
- Testudo
- Сообщения: 1071
- Зарегистрирован: 10 апр 2007, 15:48
- Откуда: Алма-Ата
- Поблагодарили: 5 раз
- Контактная информация:
Re: Вынос диодного моста и реле за пределы генератора. Отчет
AntonR, а можно покритиковать? Эти компьютерные карлсоны в компах то долго не живут. А через сколько он сдохнет под капотом?
Pajero II | 6G72-12 | 3 двери | '94 год | SS, RDLock, GLS, BFG MT KM2 31/10.5R15, CB radio - продан
Patrol Y61 | ZD30 | 5 деверей | RDLock, Cooper ST 32/11.5R16, сил.багажник, шноркель
Patrol Y61 | ZD30 | 5 деверей | RDLock, Cooper ST 32/11.5R16, сил.багажник, шноркель
- AntonR
- Сообщения: 717
- Зарегистрирован: 28 июл 2008, 09:38
- Откуда: N.Novgorod
- Благодарил (а): 23 раза
- Поблагодарили: 9 раз
Re: Вынос диодного моста и реле за пределы генератора. Отчет
Можно, критикуйте на здоровье.Testudo писал(а):AntonR, а можно покритиковать? Эти компьютерные карлсоны в компах то долго не живут. А через сколько он сдохнет под капотом?
На сколько хватит кулера сказать не могу. Сам эксплуатирую это чудо около месяца. Вообще то я не хотел торопиться с опубликованием этой темы, хотел чтобы была проверка временем. В одной темке пару слов обмолвил, человек попросил рассказать все подробно. Где-то на форуме была фотка где чел прикрепил подкову(мост) прямо на гену, без всякого доп охлаждения, и все работает. Там где я поставил достаточно хороший обдув с вентилятора радиатора. Посмотрим. Если на год хватит, то и это хорошо, кулер, кстати, поставил не самый дешёвый, а заменить его 10 минут.
Вы, в свою очередь, можете предложить свой вариант доп.обдува.
Что?! Шесть подушек безопасности?! Полно вам. "всякий, кто призовет имя Господне, спасется"
Вольво-740 2,4 Дизель - продан
P-2, 92 г., 4D56, МКПП, 5-ти дверка, Cooper M-T 265/75/R15
Вольво-740 2,4 Дизель - продан
P-2, 92 г., 4D56, МКПП, 5-ти дверка, Cooper M-T 265/75/R15
- AntonR
- Сообщения: 717
- Зарегистрирован: 28 июл 2008, 09:38
- Откуда: N.Novgorod
- Благодарил (а): 23 раза
- Поблагодарили: 9 раз
Re: Вынос диодного моста и реле за пределы генератора. Отчет
Ещё к вашесказанному могу добавить что кулеры на шарикопдшипниках живут долго.
Что?! Шесть подушек безопасности?! Полно вам. "всякий, кто призовет имя Господне, спасется"
Вольво-740 2,4 Дизель - продан
P-2, 92 г., 4D56, МКПП, 5-ти дверка, Cooper M-T 265/75/R15
Вольво-740 2,4 Дизель - продан
P-2, 92 г., 4D56, МКПП, 5-ти дверка, Cooper M-T 265/75/R15
- giraf
- Сообщения: 108
- Зарегистрирован: 19 фев 2009, 22:11
- Двигатель:: 4D56
- Мой автомобиль(и):: Mitsubishi Strada K34T (пикап), Mitsubishi Delica P25W
- Откуда: Екатеринбург (66)
- Контактная информация:
Re: Вынос диодного моста и реле за пределы генератора. Отчет
Единственное "но" в этом конструкторе у меня - это с включением реле при пуске двигателя. Завожу двигатель-генератор не работает, но только нажму педальку газа до 1500 оборотов и ... реле срабатывает и пошла зарядка уже на любых оборотах. Интересна причина такой работы гены?
Mitsubishi Strada K34 с 4D56T
1994 года рождения.
Кое-что из лишнего на продажу
http://fotki.yandex.ru/users/lis4d56t/album/24508/
+7-912-236-43-90
1994 года рождения.
Кое-что из лишнего на продажу
http://fotki.yandex.ru/users/lis4d56t/album/24508/
+7-912-236-43-90
- AntonR
- Сообщения: 717
- Зарегистрирован: 28 июл 2008, 09:38
- Откуда: N.Novgorod
- Благодарил (а): 23 раза
- Поблагодарили: 9 раз
Re: Вынос диодного моста и реле за пределы генератора. Отчет
Повторюсь еще раз - Все измерения и наблюдения нужно проводить после отработки короткого и длинного цикла разогрева свечей.giraf писал(а):Единственное "но" в этом конструкторе у меня - это с включением реле при пуске двигателя. Завожу двигатель-генератор не работает, но только нажму педальку газа до 1500 оборотов и ... реле срабатывает и пошла зарядка уже на любых оборотах. Интересна причина такой работы гены?
У тебя, я вижу, есть некоторые трудности с возбуждением гены. За это отвечает цепь тонкого провода бокового разъёма гены, ну и сам реле-регулятор.
Расскажи какой у тебя тип реле. Ну и не мешало бы взглянуть на схему включения. Если у тебя установлен доп.кулер, то куда он подключен.
Что?! Шесть подушек безопасности?! Полно вам. "всякий, кто призовет имя Господне, спасется"
Вольво-740 2,4 Дизель - продан
P-2, 92 г., 4D56, МКПП, 5-ти дверка, Cooper M-T 265/75/R15
Вольво-740 2,4 Дизель - продан
P-2, 92 г., 4D56, МКПП, 5-ти дверка, Cooper M-T 265/75/R15
-
kastet1995
- Сообщения: 209
- Зарегистрирован: 22 ноя 2009, 10:53
- Двигатель:: 4G64
- Мой автомобиль(и):: поджеро 2
- Откуда: тула
Re: Вынос диодного моста и реле за пределы генератора. Отчет
1000 извинений что влезаю,но у меня праворукий коротыш 2400 бензин и тоже пока холодный заряд не идет,а прогревается до рбочки и без перегазовки начинается зарядка даже зимой.может так надо?giraf писал(а):Единственное "но" в этом конструкторе у меня - это с включением реле при пуске двигателя. Завожу двигатель-генератор не работает, но только нажму педальку газа до 1500 оборотов и ... реле срабатывает и пошла зарядка уже на любых оборотах. Интересна причина такой работы гены?
- AntonR
- Сообщения: 717
- Зарегистрирован: 28 июл 2008, 09:38
- Откуда: N.Novgorod
- Благодарил (а): 23 раза
- Поблагодарили: 9 раз
Re: Вынос диодного моста и реле за пределы генератора. Отчет
После продолжительных поездок с включенными фарами проверял температуру выносного диодного моста. Рука терпит. Но решил перестраховаться. Немного изогнул крепление и установил штатный кулер по размеру дыры. Фото будут позже.
Что?! Шесть подушек безопасности?! Полно вам. "всякий, кто призовет имя Господне, спасется"
Вольво-740 2,4 Дизель - продан
P-2, 92 г., 4D56, МКПП, 5-ти дверка, Cooper M-T 265/75/R15
Вольво-740 2,4 Дизель - продан
P-2, 92 г., 4D56, МКПП, 5-ти дверка, Cooper M-T 265/75/R15
