TRT "107-108" Для стандарта и не только! (4.04.2026) Форум Обсуждение FAQ
Схемы на Паджеро и L200 и разъяснения по ним
Модераторы: SNOOPER, Nbf, Romik, BAlex
-
алексей - Маленький Мук
- Модератор
- Сообщения: 20380
- Зарегистрирован: 11 дек 2008, 16:10
- Откуда: москва м Академическая
- Благодарил (а): 101 раз
- Поблагодарили: 1340 раз
-
Виктор161
- Сообщения: 105
- Зарегистрирован: 25 сен 2018, 21:09
- Двигатель:: 4D56 дизель
- Мой автомобиль(и):: Mitsubishi Pajero Sport
- Откуда: Ростов-на-Дону
- Благодарил (а): 16 раз
Схемы на Паджеро и L200 и разъяснения по ним
Доброго дня сообществу ,Долго искал проблему ,падали обороты при включение габаритов и света на МПС 1 дизель 4д56 ,нашёл по плавились провода от магнитофона ,плюсовой провод сплавился с проводами колонок ,всё это заходит в жгут проводов и там где то коротит ,подскажите электро схему на МПС 1 2005г дизель .Не знаю можно кинуть отдельный провод на доску приборов а старый обрезать ,чтоб не замыкал ?
-
алексей - Маленький Мук
- Модератор
- Сообщения: 20380
- Зарегистрирован: 11 дек 2008, 16:10
- Откуда: москва м Академическая
- Благодарил (а): 101 раз
- Поблагодарили: 1340 раз
Схемы на Паджеро и L200 и разъяснения по ним
Расплети косу, спайки обреж и скрутись. у тя не машина а какая то катастрофа
ни че живого нет 
Всем добра.......
- dvm99
- Сообщения: 22447
- Зарегистрирован: 21 май 2012, 20:59
- Двигатель:: 6G72, 12клап.,
- Мой автомобиль(и):: Pajero2, Запорожец- Ланос
- Откуда: Свердловская обл.
- Благодарил (а): 744 раза
- Поблагодарили: 1088 раз
Схемы на Паджеро и L200 и разъяснения по ним
Да, как Мук сказал- самый простой ход... Наверняка в глуби косы провода целые.
А вот над этим стоит задуматься! Просто так провода не горят. Должен предохраитель сгорать, а не провод.
Дмитрий
Боливар2 - П2, 92г., V43, 6G72(12V), V4AW2, RD/L, пруль (чистокровный японский рысак)
Боливар1 - П2, 93г., 6G72(12V), МКПП, V43, RD/L, Европа (славный был конь, но уже донор)
Боливар2 - П2, 92г., V43, 6G72(12V), V4AW2, RD/L, пруль (чистокровный японский рысак)
Боливар1 - П2, 93г., 6G72(12V), МКПП, V43, RD/L, Европа (славный был конь, но уже донор)
-
Виктор161
- Сообщения: 105
- Зарегистрирован: 25 сен 2018, 21:09
- Двигатель:: 4D56 дизель
- Мой автомобиль(и):: Mitsubishi Pajero Sport
- Откуда: Ростов-на-Дону
- Благодарил (а): 16 раз
Схемы на Паджеро и L200 и разъяснения по ним
Машину купил ,магнитофон стоял не работал ,он мне не нужен был я его и не включал ,когда снял его а там провода все в кучу спаяны ,по плавлены ,теперь пытаюсь ,что не будь придумать .Провода на колонки и питание на магнитофон можно новые кинуть ,а питание на панель приборов не соображу как сделать,электрик просит схему
-
алексей - Маленький Мук
- Модератор
- Сообщения: 20380
- Зарегистрирован: 11 дек 2008, 16:10
- Откуда: москва м Академическая
- Благодарил (а): 101 раз
- Поблагодарили: 1340 раз
Схемы на Паджеро и L200 и разъяснения по ним
так и открой ссыль и читай http://faq.out-club.ru/download/pajero_ ... 9-2002.zip
Всем добра.......
-
Kapitohka
- Сообщения: 35
- Зарегистрирован: 17 ноя 2019, 17:22
- Двигатель:: 6G72
- Мой автомобиль(и):: Mitsubishi Padjero 2
- Откуда: пгт. Селенгинск
Схемы на Паджеро и L200 и разъяснения по ним
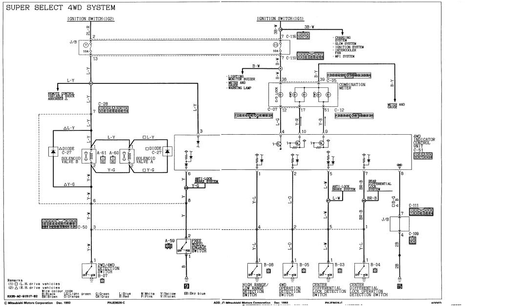
Народ весите ясность.
Меняю раздатку и коса на датчики были убита. Всю косу восстановил. Разбирал фишки и менял все провода которые вызывали вопросы. Прямо с пина на пин.
но по установке возникли вопросы куда какой датчик подключать.
нашел схему. И вот вопрос что я все правильно понимаю? фишка С-51
на 3 пин приходит датчик 2 (включение муфты подключения переднего моста
на 1 пин приходит датчик 5 (выбор режима HI\LO)
на 2 пин приходит датчик 4 (Включение 4WD)
на 5 пин приходит датчик 1 (выбор режима блокировки межосевого дифференциала)
на 7 пин приходит датчик 3 (включение блокировки межосевого дифференциала)
все правильно понмаю??? Проводв все заменены и по цветам не сходядся. Спасибо если что все за ответы.
Меняю раздатку и коса на датчики были убита. Всю косу восстановил. Разбирал фишки и менял все провода которые вызывали вопросы. Прямо с пина на пин.
но по установке возникли вопросы куда какой датчик подключать.
нашел схему. И вот вопрос что я все правильно понимаю? фишка С-51
на 3 пин приходит датчик 2 (включение муфты подключения переднего моста
на 1 пин приходит датчик 5 (выбор режима HI\LO)
на 2 пин приходит датчик 4 (Включение 4WD)
на 5 пин приходит датчик 1 (выбор режима блокировки межосевого дифференциала)
на 7 пин приходит датчик 3 (включение блокировки межосевого дифференциала)
все правильно понмаю??? Проводв все заменены и по цветам не сходядся. Спасибо если что все за ответы.
-
алексей - Маленький Мук
- Модератор
- Сообщения: 20380
- Зарегистрирован: 11 дек 2008, 16:10
- Откуда: москва м Академическая
- Благодарил (а): 101 раз
- Поблагодарили: 1340 раз
Схемы на Паджеро и L200 и разъяснения по ним
Ну если собрал по схеме то все будет работать, ежели че перкинуть не долго, ни че не упалишь, тамж все минусы 
Всем добра.......
-
андрей7521
- Сообщения: 158
- Зарегистрирован: 11 апр 2017, 13:19
- Двигатель:: 4D56Т
- Мой автомобиль(и):: паджеро-2
- Откуда: Калуга
- Благодарил (а): 1 раз
Схемы на Паджеро и L200 и разъяснения по ним
У меня паджера 2, 4д56, пропала зарядка (да вообщем её и не было со времени покупки, занимаюсь приведением в порядок драндулета уже третий год). Думал неисправен генер, снял, разобрал, прозвонил все обмотки ,померил сопротивление оных, заменил щетки с регулятором, проверил диоды - всё норм., ставлю генер а зарядки нет, пошел дальше по проводам, и тут залез сюда. Хорошие схемы! но вот беда - что за общие точки? от генератора с двухконтактной фишки провода идут на разъём (прозвонил - всё ок), один из них идёт далее на точку 18 и после на плавкую вставку 13. Далее вспомнил что при ремонте снимал левое крыло, и было там нечто, я так и не понял тогда что это, прямо возле бачка стеклоомывателя, несколько проводов сходятся в один как бы коннектор, вскрыл эту штуку - оказалось это оно, контакты окислились, всё было исправлено - и зарядка появилась
-
андрей7521
- Сообщения: 158
- Зарегистрирован: 11 апр 2017, 13:19
- Двигатель:: 4D56Т
- Мой автомобиль(и):: паджеро-2
- Откуда: Калуга
- Благодарил (а): 1 раз
Схемы на Паджеро и L200 и разъяснения по ним
причём эта штука содержит в себе две такие общие точки, нужная мне 18(четыре провода) и ещё какая-то(пять проводов)
-
алексей - Маленький Мук
- Модератор
- Сообщения: 20380
- Зарегистрирован: 11 дек 2008, 16:10
- Откуда: москва м Академическая
- Благодарил (а): 101 раз
- Поблагодарили: 1340 раз
Схемы на Паджеро и L200 и разъяснения по ним
Такая хрень делалась до 94г, потом ея из под крыла убрали
Всем добра.......
- dvm99
- Сообщения: 22447
- Зарегистрирован: 21 май 2012, 20:59
- Двигатель:: 6G72, 12клап.,
- Мой автомобиль(и):: Pajero2, Запорожец- Ланос
- Откуда: Свердловская обл.
- Благодарил (а): 744 раза
- Поблагодарили: 1088 раз
Схемы на Паджеро и L200 и разъяснения по ним
Эти перемычки в зависимости от комплектации могут быть разными.андрей7521 писал(а): ↑ причём эта штука содержит в себе две такие общие точки, нужная мне 18(четыре провода) и ещё какая-то(пять проводов)
Но однозначно от этой колодки нужно избавляться. Жутко ненадёжная!
Я у себя сделал вот так:
Дмитрий
Боливар2 - П2, 92г., V43, 6G72(12V), V4AW2, RD/L, пруль (чистокровный японский рысак)
Боливар1 - П2, 93г., 6G72(12V), МКПП, V43, RD/L, Европа (славный был конь, но уже донор)
Боливар2 - П2, 92г., V43, 6G72(12V), V4AW2, RD/L, пруль (чистокровный японский рысак)
Боливар1 - П2, 93г., 6G72(12V), МКПП, V43, RD/L, Европа (славный был конь, но уже донор)
-
Nik36
- Сообщения: 23
- Зарегистрирован: 15 сен 2012, 19:35
- Двигатель:: 4D56
- Мой автомобиль(и):: Mitsubisi Pajero Sport 1 2006 г.в.
- Откуда: Н.Воронеж
- Благодарил (а): 5 раз
Схемы на Паджеро и L200 и разъяснения по ним
Добрый день, необходима схема ABS для паджеро спорт 1 дизель 99 л.с. 2007 года. Скиньте пожалуйста у кого есть такая))
- zub
- Сообщения: 273
- Зарегистрирован: 15 янв 2012, 16:27
- Двигатель:: 6G72
- Мой автомобиль(и):: Mitsubishi Pajero II 1993 12кл SS Длинный Задний блок Механика (ПРОДАН)
- Откуда: Барнаул
- Благодарил (а): 11 раз
- Поблагодарили: 4 раза
Схемы на Паджеро и L200 и разъяснения по ним
Приветствую.
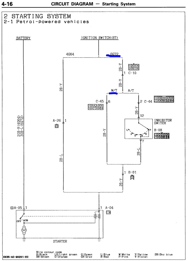
Подскажите пожалуйста. Я правильно понимаю, что машинах с двигателем 6G72 и механической КПП изначально нет реле стартера?
Подскажите пожалуйста. Я правильно понимаю, что машинах с двигателем 6G72 и механической КПП изначально нет реле стартера?
Сергей
Mitsubishi Pajero II 6G72 12кл SS Длинный 1993 Механика
Mitsubishi Pajero II 6G72 12кл SS Длинный 1993 Механика
- dvm99
- Сообщения: 22447
- Зарегистрирован: 21 май 2012, 20:59
- Двигатель:: 6G72, 12клап.,
- Мой автомобиль(и):: Pajero2, Запорожец- Ланос
- Откуда: Свердловская обл.
- Благодарил (а): 744 раза
- Поблагодарили: 1088 раз
Схемы на Паджеро и L200 и разъяснения по ним
Да!
С замка идёт прямо на втягивающее.
Дмитрий
Боливар2 - П2, 92г., V43, 6G72(12V), V4AW2, RD/L, пруль (чистокровный японский рысак)
Боливар1 - П2, 93г., 6G72(12V), МКПП, V43, RD/L, Европа (славный был конь, но уже донор)
Боливар2 - П2, 92г., V43, 6G72(12V), V4AW2, RD/L, пруль (чистокровный японский рысак)
Боливар1 - П2, 93г., 6G72(12V), МКПП, V43, RD/L, Европа (славный был конь, но уже донор)
- zub
- Сообщения: 273
- Зарегистрирован: 15 янв 2012, 16:27
- Двигатель:: 6G72
- Мой автомобиль(и):: Mitsubishi Pajero II 1993 12кл SS Длинный Задний блок Механика (ПРОДАН)
- Откуда: Барнаул
- Благодарил (а): 11 раз
- Поблагодарили: 4 раза
Схемы на Паджеро и L200 и разъяснения по ним
Так это ни есть хорошо... Контакты в замке будут подгорать...
Сергей
Mitsubishi Pajero II 6G72 12кл SS Длинный 1993 Механика
Mitsubishi Pajero II 6G72 12кл SS Длинный 1993 Механика
-
алексей - Маленький Мук
- Модератор
- Сообщения: 20380
- Зарегистрирован: 11 дек 2008, 16:10
- Откуда: москва м Академическая
- Благодарил (а): 101 раз
- Поблагодарили: 1340 раз
Схемы на Паджеро и L200 и разъяснения по ним
И это порой случается
потому как мощная хрень втягивающие. не так давно менял контактную группу по этой причине. подплавился контакт на стартер
болие того на АКПП еще хуже. потому как в цепи еще и ингибитр в котором еще два контакта 
Последний раз редактировалось алексей - Маленький Мук 25 апр 2021, 09:27, всего редактировалось 1 раз.
Всем добра.......
- dvm99
- Сообщения: 22447
- Зарегистрирован: 21 май 2012, 20:59
- Двигатель:: 6G72, 12клап.,
- Мой автомобиль(и):: Pajero2, Запорожец- Ланос
- Откуда: Свердловская обл.
- Благодарил (а): 744 раза
- Поблагодарили: 1088 раз
Схемы на Паджеро и L200 и разъяснения по ним
Ну, даже ВАЗ-овские машины же ездят
Дмитрий
Боливар2 - П2, 92г., V43, 6G72(12V), V4AW2, RD/L, пруль (чистокровный японский рысак)
Боливар1 - П2, 93г., 6G72(12V), МКПП, V43, RD/L, Европа (славный был конь, но уже донор)
Боливар2 - П2, 92г., V43, 6G72(12V), V4AW2, RD/L, пруль (чистокровный японский рысак)
Боливар1 - П2, 93г., 6G72(12V), МКПП, V43, RD/L, Европа (славный был конь, но уже донор)
- dvm99
- Сообщения: 22447
- Зарегистрирован: 21 май 2012, 20:59
- Двигатель:: 6G72, 12клап.,
- Мой автомобиль(и):: Pajero2, Запорожец- Ланос
- Откуда: Свердловская обл.
- Благодарил (а): 744 раза
- Поблагодарили: 1088 раз
Схемы на Паджеро и L200 и разъяснения по ним
Лёх, но и контакт тоже мощный!алексей - Маленький Мук писал(а): ↑ И это порой случается потому как мощная хрень втягивающие.
Просто машина уже старая
Дмитрий
Боливар2 - П2, 92г., V43, 6G72(12V), V4AW2, RD/L, пруль (чистокровный японский рысак)
Боливар1 - П2, 93г., 6G72(12V), МКПП, V43, RD/L, Европа (славный был конь, но уже донор)
Боливар2 - П2, 92г., V43, 6G72(12V), V4AW2, RD/L, пруль (чистокровный японский рысак)
Боливар1 - П2, 93г., 6G72(12V), МКПП, V43, RD/L, Европа (славный был конь, но уже донор)
-
алексей - Маленький Мук
- Модератор
- Сообщения: 20380
- Зарегистрирован: 11 дек 2008, 16:10
- Откуда: москва м Академическая
- Благодарил (а): 101 раз
- Поблагодарили: 1340 раз
Схемы на Паджеро и L200 и разъяснения по ним
Да, но каждый "ослабляет" сигнал. и со временем....
рэлюха стоит помойму ток на дизилябрах. но тама и втягивающие побольше
Всем добра.......
