TRT - Вдоль р.Киржач. Для стандартных 4х4 (08.11.25) Форум Обсуждение FAQ
Отвечу на вопросы по автоэлектрике
Модераторы: SNOOPER, Nbf, Romik, BAlex
- ГАНС
- Сообщения: 4102
- Зарегистрирован: 07 июл 2011, 11:56
- Двигатель:: зажигалка
- Мой автомобиль(и):: паджеро-3
- Откуда: рАшА
- Благодарил (а): 967 раз
- Поблагодарили: 383 раза
Re: Отвечу на вопросы по автоэлектрике
Может тут кто знает?
по ходу не знает никто..
Последний раз редактировалось ГАНС 28 авг 2017, 12:31, всего редактировалось 1 раз.
- erny
- Сообщения: 445
- Зарегистрирован: 13 мар 2013, 19:03
- Двигатель:: 4m41
- Мой автомобиль(и):: Mitsubishi Pajero Sport 2
- Откуда: Жуковский
- Откуда: Жуковский
- Благодарил (а): 2 раза
- Поблагодарили: 2 раза
- Контактная информация:
Re: Отвечу на вопросы по автоэлектрике
Друзья подскажите,внезапно перестал гореть Задний ход,предохранитель цел,куда копать?МПС1Дизель
- SNOOPER
- Модератор
- Сообщения: 56896
- Зарегистрирован: 11 дек 2004, 19:49
- Двигатель:: 4D56
- Мой автомобиль(и):: NewMPS
- Откуда: 78
- Откуда: Spb
- Благодарил (а): 1007 раз
- Поблагодарили: 4665 раз
Re: Отвечу на вопросы по автоэлектрике
Датчик на коробке или проводка на коробку.erny писал(а):Друзья подскажите,внезапно перестал гореть Задний ход,предохранитель цел,куда копать?МПС1Дизель
- erny
- Сообщения: 445
- Зарегистрирован: 13 мар 2013, 19:03
- Двигатель:: 4m41
- Мой автомобиль(и):: Mitsubishi Pajero Sport 2
- Откуда: Жуковский
- Откуда: Жуковский
- Благодарил (а): 2 раза
- Поблагодарили: 2 раза
- Контактная информация:
Re: Отвечу на вопросы по автоэлектрике
Спасибо,надо прозвонить,там просто цепь разрывается? Минусом?SNOOPER писал(а):Датчик на коробке или проводка на коробку.erny писал(а):Друзья подскажите,внезапно перестал гореть Задний ход,предохранитель цел,куда копать?МПС1Дизель
-
Юго-запад
- Сообщения: 18
- Зарегистрирован: 07 фев 2017, 04:19
- Двигатель:: 6G74
- Мой автомобиль(и):: MITSUBISHI MONTERO
- Откуда: Канск
Re: Отвечу на вопросы по автоэлектрике
Доброго дня! Вопрос следующий, загорелись в пол накала лампочки акб, темп. и брейк. Генератор грелся, заменил диодный мост, регулятор напряжения, проверили зарядку, хх 13,7-13,8 со светом, печкой, магнитолой, на оборотах 14,1-14,2. Генератор не греется, не воет, но лампы горят так же.На больших оборотах гаснут полностью. В чем может быть проблема? Диодный мост поставил б/у. Регулятор новый.Кольца на роторе без нареканий.
- erny
- Сообщения: 445
- Зарегистрирован: 13 мар 2013, 19:03
- Двигатель:: 4m41
- Мой автомобиль(и):: Mitsubishi Pajero Sport 2
- Откуда: Жуковский
- Откуда: Жуковский
- Благодарил (а): 2 раза
- Поблагодарили: 2 раза
- Контактная информация:
Re: Отвечу на вопросы по автоэлектрике
Снял разъем с коробки,замкнул,ноль эмоций,похоже обрыв где-то,блин хрен найдешьSNOOPER писал(а):Датчик на коробке или проводка на коробку.erny писал(а):Друзья подскажите,внезапно перестал гореть Задний ход,предохранитель цел,куда копать?МПС1Дизель
- VITcool
- Сообщения: 310
- Зарегистрирован: 12 фев 2011, 15:53
- Двигатель:: 6G74
- Мой автомобиль(и):: Паджеро 2
- Откуда: Ярославль
- Откуда: Ярославль
- Благодарил (а): 2 раза
- Поблагодарили: 3 раза
Re: Отвечу на вопросы по автоэлектрике
Всех приветствую!
Друзья, помогите найти массу.
Похоже в ней дело...
Снимал торпеду для замены радиатора отопителя. Собрал вроде все правильно, все подключил и вроде все работало. Вчера устанавливал панель доп приборов (кренометр) на место и решил починить его подсветку. Проверив мультиметром наличие напряжения в фишке его подключения появилась основная проблема:
Перестала гореть подсветка всех кнопок и панели приборов при включении габаритов.
Сами габариты и головной свет горит, часы и термометр на включение габаритов реагируют, а подсветки нет. Причем когда просто машина заведена индикация полного приводка и т.д. на панелей приборов горит как надо, а при включении габаритов и это все гаснет.
Проверил плюс приходит и на регулятор подсветки и в сам патрон лампы освещения доп приборов. Значит наверное масса пропала? Или я чего то не понимаю?
Друзья, помогите найти массу.
Похоже в ней дело...
Снимал торпеду для замены радиатора отопителя. Собрал вроде все правильно, все подключил и вроде все работало. Вчера устанавливал панель доп приборов (кренометр) на место и решил починить его подсветку. Проверив мультиметром наличие напряжения в фишке его подключения появилась основная проблема:
Перестала гореть подсветка всех кнопок и панели приборов при включении габаритов.
Сами габариты и головной свет горит, часы и термометр на включение габаритов реагируют, а подсветки нет. Причем когда просто машина заведена индикация полного приводка и т.д. на панелей приборов горит как надо, а при включении габаритов и это все гаснет.
Проверил плюс приходит и на регулятор подсветки и в сам патрон лампы освещения доп приборов. Значит наверное масса пропала? Или я чего то не понимаю?
Pajero II, 1997г, Европеец, 6G72, АКПП, SS, R/D Lock, бодик 50-10, 33", лебедь 12000, демпфер ...
Нужно бояться не большого расхода, а маленького дохода...
Опыт растет прямо пропорционально количеству оборудования, выведенного из строя.
Нужно бояться не большого расхода, а маленького дохода...
Опыт растет прямо пропорционально количеству оборудования, выведенного из строя.
- dvm99
- Сообщения: 21741
- Зарегистрирован: 21 май 2012, 20:59
- Двигатель:: 6G72, 12клап.,
- Мой автомобиль(и):: Pajero2, Запорожец- Ланос
- Откуда: Свердловская обл.
- Благодарил (а): 706 раз
- Поблагодарили: 1028 раз
Re: Отвечу на вопросы по автоэлектрике
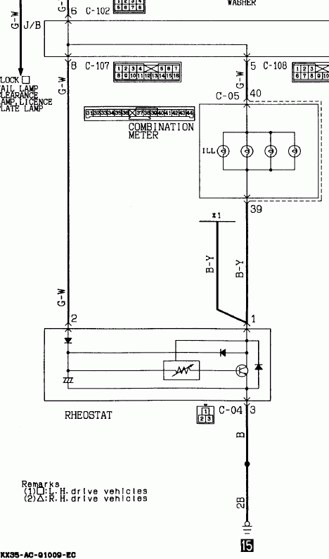
Масса на подсветку приходит через регулятор, и регулирует он именно массу, а не плюс. Т.е. если регулятор сдох, то массы на подсветке не будет.VITcool писал(а): Проверил плюс приходит и на регулятор подсветки и в сам патрон лампы освещения доп приборов. Значит наверное масса пропала? Или я чего то не понимаю?
Схема регулятора ниже.
Проверить в принципе легко, надо выткнуть его из разъёма С-04 и на разъёме закоротить 1 и 3 клеммы (только не перепутать! цвет проводов должен подсказать). Панель должна загореть. Если не горит, ищи контакт массы №15.
Дмитрий
Боливар2 - П2, 92г., V43, 6G72(12V), V4AW2, RD/L, пруль (чистокровный японский рысак)
Боливар1 - П2, 93г., 6G72(12V), МКПП, V43, RD/L, Европа (славный был конь, но уже донор)
Боливар2 - П2, 92г., V43, 6G72(12V), V4AW2, RD/L, пруль (чистокровный японский рысак)
Боливар1 - П2, 93г., 6G72(12V), МКПП, V43, RD/L, Европа (славный был конь, но уже донор)
- VITcool
- Сообщения: 310
- Зарегистрирован: 12 фев 2011, 15:53
- Двигатель:: 6G74
- Мой автомобиль(и):: Паджеро 2
- Откуда: Ярославль
- Откуда: Ярославль
- Благодарил (а): 2 раза
- Поблагодарили: 3 раза
Re: Отвечу на вопросы по автоэлектрике
Я в электричке ну совсем ... (((dvm99 писал(а):на разъёме закоротить 1 и 3 клеммы (только не перепутать! цвет проводов должен подсказать). Панель должна загореть.
Я вчера на него смотрел. Там в разъёме 3 провода: 2 внизу и один сдвоенный сверху. Внизу один из двух чёрного цвета. Какой с каким замыкать?
Pajero II, 1997г, Европеец, 6G72, АКПП, SS, R/D Lock, бодик 50-10, 33", лебедь 12000, демпфер ...
Нужно бояться не большого расхода, а маленького дохода...
Опыт растет прямо пропорционально количеству оборудования, выведенного из строя.
Нужно бояться не большого расхода, а маленького дохода...
Опыт растет прямо пропорционально количеству оборудования, выведенного из строя.
- VITcool
- Сообщения: 310
- Зарегистрирован: 12 фев 2011, 15:53
- Двигатель:: 6G74
- Мой автомобиль(и):: Паджеро 2
- Откуда: Ярославль
- Откуда: Ярославль
- Благодарил (а): 2 раза
- Поблагодарили: 3 раза
Re: Отвечу на вопросы по автоэлектрике
Получается чёрный с верхним сдвоенным, так?dvm99 писал(а):на разъёме закоротить 1 и 3 клеммы.
Pajero II, 1997г, Европеец, 6G72, АКПП, SS, R/D Lock, бодик 50-10, 33", лебедь 12000, демпфер ...
Нужно бояться не большого расхода, а маленького дохода...
Опыт растет прямо пропорционально количеству оборудования, выведенного из строя.
Нужно бояться не большого расхода, а маленького дохода...
Опыт растет прямо пропорционально количеству оборудования, выведенного из строя.
- dvm99
- Сообщения: 21741
- Зарегистрирован: 21 май 2012, 20:59
- Двигатель:: 6G72, 12клап.,
- Мой автомобиль(и):: Pajero2, Запорожец- Ланос
- Откуда: Свердловская обл.
- Благодарил (а): 706 раз
- Поблагодарили: 1028 раз
Re: Отвечу на вопросы по автоэлектрике
По схеме обозначение цветов: В- чёрный, B-Y - чёрный с жёлтой полосой (он должен быть сдвоен). Нужно убедиться, что такие есть. Замкнуть нужно именно их. Т.е. сдвоенный B-Y замкнуть с В.
Третий провод G-W - зелёный с белой полосой. Его ни в коем случае замыкать никуда не надо!
Третий провод G-W - зелёный с белой полосой. Его ни в коем случае замыкать никуда не надо!
Дмитрий
Боливар2 - П2, 92г., V43, 6G72(12V), V4AW2, RD/L, пруль (чистокровный японский рысак)
Боливар1 - П2, 93г., 6G72(12V), МКПП, V43, RD/L, Европа (славный был конь, но уже донор)
Боливар2 - П2, 92г., V43, 6G72(12V), V4AW2, RD/L, пруль (чистокровный японский рысак)
Боливар1 - П2, 93г., 6G72(12V), МКПП, V43, RD/L, Европа (славный был конь, но уже донор)
- VITcool
- Сообщения: 310
- Зарегистрирован: 12 фев 2011, 15:53
- Двигатель:: 6G74
- Мой автомобиль(и):: Паджеро 2
- Откуда: Ярославль
- Откуда: Ярославль
- Благодарил (а): 2 раза
- Поблагодарили: 3 раза
Re: Отвечу на вопросы по автоэлектрике
Замкнув два эти провода все стало работать в штатном режиме, т.е. при включении габаритов включается подсветка.dvm99 писал(а):нужно сдвоенный B-Y замкнуть с В.
Какой вывод? Регулятор сдох?
Можно ездить просто с этой перемычкой? Это ничему не грозит?
Pajero II, 1997г, Европеец, 6G72, АКПП, SS, R/D Lock, бодик 50-10, 33", лебедь 12000, демпфер ...
Нужно бояться не большого расхода, а маленького дохода...
Опыт растет прямо пропорционально количеству оборудования, выведенного из строя.
Нужно бояться не большого расхода, а маленького дохода...
Опыт растет прямо пропорционально количеству оборудования, выведенного из строя.
- dvm99
- Сообщения: 21741
- Зарегистрирован: 21 май 2012, 20:59
- Двигатель:: 6G72, 12клап.,
- Мой автомобиль(и):: Pajero2, Запорожец- Ланос
- Откуда: Свердловская обл.
- Благодарил (а): 706 раз
- Поблагодарили: 1028 раз
Re: Отвечу на вопросы по автоэлектрике
По всей видисости- да.VITcool писал(а): Какой вывод? Регулятор сдох?
Можно.VITcool писал(а):Можно ездить просто с этой перемычкой? Это ничему не грозит?
Дмитрий
Боливар2 - П2, 92г., V43, 6G72(12V), V4AW2, RD/L, пруль (чистокровный японский рысак)
Боливар1 - П2, 93г., 6G72(12V), МКПП, V43, RD/L, Европа (славный был конь, но уже донор)
Боливар2 - П2, 92г., V43, 6G72(12V), V4AW2, RD/L, пруль (чистокровный японский рысак)
Боливар1 - П2, 93г., 6G72(12V), МКПП, V43, RD/L, Европа (славный был конь, но уже донор)
-
Rostyslav
- Сообщения: 1
- Зарегистрирован: 04 сен 2017, 16:07
- Двигатель:: Дизель
- Мой автомобиль(и):: Pajero Sport 2016
- Откуда: Ужгород
Re: Отвечу на вопросы по автоэлектрике
Добрый день,
форумчане, может кто-то подсказать по организации включения кондиционера вместе с авто-запуском двигателя?
Проблема в следующем - есть дизельный Sport 2016 (3), с кнопкой зажигания, стоит пандора DXL5000S, обход иммо по КАНу, ставили согласно официальной карты установки.
(могу выложить тут ссыль, если правилами форума разрешено)
Проблема в следующем - двигатель с пульта или телефона удалённо заводится на ура, всё четко.
Голова климат контроля - лампочками и индикаторами светится, но вентиляторы - не крутит, обогрев/кондиционер не включает.
Есть идеи что можно сделать чтобы работало?
форумчане, может кто-то подсказать по организации включения кондиционера вместе с авто-запуском двигателя?
Проблема в следующем - есть дизельный Sport 2016 (3), с кнопкой зажигания, стоит пандора DXL5000S, обход иммо по КАНу, ставили согласно официальной карты установки.
(могу выложить тут ссыль, если правилами форума разрешено)
Проблема в следующем - двигатель с пульта или телефона удалённо заводится на ура, всё четко.
Голова климат контроля - лампочками и индикаторами светится, но вентиляторы - не крутит, обогрев/кондиционер не включает.
Есть идеи что можно сделать чтобы работало?
- Lukich111
- Сообщения: 3432
- Зарегистрирован: 16 янв 2011, 18:48
- Двигатель:: Бензин
- Мой автомобиль(и):: H-D Sportster 1200, +-самокатик(был) , 3 моноколеса
- Откуда: С-Петербург
- Откуда: C-Пб-(Мурманск)-
- Благодарил (а): 97 раз
- Поблагодарили: 233 раза
Re: Отвечу на вопросы по автоэлектрике
Позвонить в тех поддержку Пандоры. Может скажут чего, может прошиться новой прошивкой попросят.
очень злой бывший ОД
диагностика и чип Mitsubishi
диагностика и чип Mitsubishi
-
mutem
- Сообщения: 1
- Зарегистрирован: 31 авг 2017, 10:19
- Двигатель:: 4m41
- Мой автомобиль(и):: Паджеро 4
- Откуда: Анапа
- Благодарил (а): 1 раз
Re: Отвечу на вопросы по автоэлектрике
Добрый день! Машина паджеро 4 2008 года дизель. подскажите где находится разъем D-131. Это промежуточный разъем между ГУ и потолочным DVD. Необходим для организации видеосигнала от ГУ на потолочный DVD и наоборот. Изначально ГУ было без дисплея и видеосигнала нет.
-
Simply Man
- Сообщения: 291
- Зарегистрирован: 07 апр 2016, 08:04
- Двигатель:: 6G74
- Мой автомобиль(и):: Montero 3 Limited 2000
- Откуда: Пермь
- Благодарил (а): 12 раз
- Поблагодарили: 34 раза
Re: Отвечу на вопросы по автоэлектрике
Во вложенииmutem писал(а):Добрый день! Машина паджеро 4 2008 года дизель. подскажите где находится разъем D-131. Это промежуточный разъем между ГУ и потолочным DVD. Необходим для организации видеосигнала от ГУ на потолочный DVD и наоборот. Изначально ГУ было без дисплея и видеосигнала нет.
- Вложения
-
- AC705903AC00ENG.pdf
- (94.95 КБ) 44 скачивания
- Vitaliyd
- Сообщения: 102
- Зарегистрирован: 07 окт 2016, 10:10
- Двигатель:: 6G74
- Мой автомобиль(и):: Mitsubishi Montero III 2001 г.в.
- Откуда: Ярославская обл.
- Благодарил (а): 2 раза
- Поблагодарили: 4 раза
Re: Отвечу на вопросы по автоэлектрике
Здравствуйте, новую тему создавать не хочу, спрошу здесь. Год назад разобрал до болта паджеро 2, 3,5л, 95 г.в. для сварки. только на днях пригнали на сборку. Забыл как лежали пучки проводки в салоне(район ручки кпп и торпеды). Может у кого то есть фото как они лежат. Английский букварь с размещением жгутов есть, но там тоже есть нюансы. откликнитесь пожалуйста. Если не там запостил, перенесите в нужное. Спасибо.
-
Митцубисик
- Сообщения: 7
- Зарегистрирован: 04 сен 2017, 09:08
- Двигатель:: 6G72, бензин
- Мой автомобиль(и):: Митцубиси Паджеро Спорт 2015г.
- Откуда: Карагандинская область
- Благодарил (а): 3 раза
Re: Отвечу на вопросы по автоэлектрике
Dizel Man писал(а):Готов ответить на вопросы любой сложности по автоэлектрике.
- Вложения
