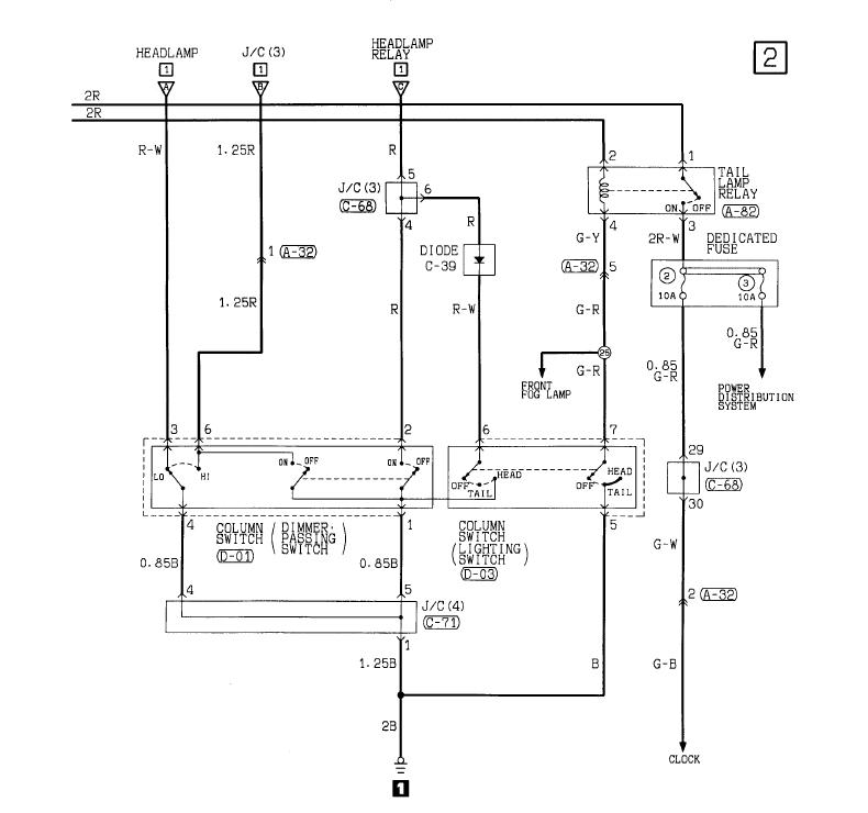
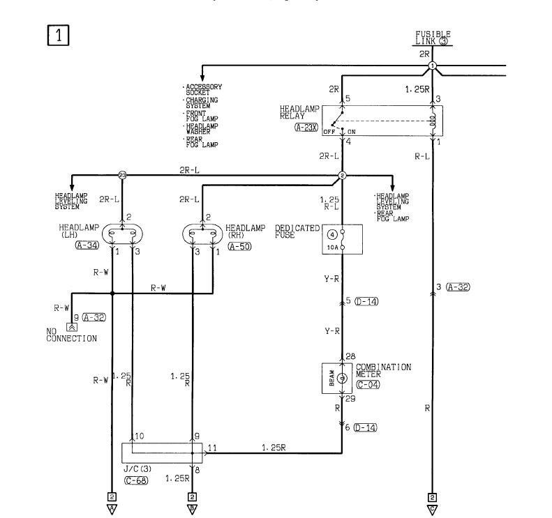
Схема установки биксенона MTF в Паджеро 2
Модераторы: SNOOPER, Nbf, Romik, BAlex
-
Sanche29rus
- Сообщения: 432
- Зарегистрирован: 22 май 2011, 20:57
- Двигатель:: бензин
- Мой автомобиль(и):: Pajero 2 3.0 24V 99г.в.
- Откуда: Северодвинск
- Откуда: Северодвинск
- Благодарил (а): 3 раза
Re: Схема установки биксенона MTF в Паджеро 2
дак я пытаюсь поставить. поставил но пока дальнего не могу добиться.
MAZDA 3 "спорт", 2.0 150л.с, 2005г.в. продана.
Паджеро 2, рестаил, 99г.в. 3.0 6G72 24V, супер-селект, АКПП, кожа-рожа
Паджеро 2, рестаил, 99г.в. 3.0 6G72 24V, супер-селект, АКПП, кожа-рожа
- трёхсотый
- Сообщения: 1110
- Зарегистрирован: 17 фев 2012, 14:23
- Двигатель:: 6G74 SOHC
- Мой автомобиль(и):: Montero Sport 2002
- Откуда: Москва
- Благодарил (а): 73 раза
- Поблагодарили: 46 раз
Re: Схема установки биксенона MTF в Паджеро 2
Она откручивается, саморез там вроде.Daddy писал(а):А на рестайл кто ставил биксенон? Там же в фарке отражатель (или как там ента шляпка называецца) мешаицца. Выламывать?
Нужно провода на синем штекере, который к родной проводке, поменять местам, центральный с каким-то из боковых... забыл. Где-то картинка была. Или это сделали уже?Sanche29rus писал(а):дак я пытаюсь поставить. поставил но пока дальнего не могу добиться.
Montero Sport, 2002, 3.5л + ГБО, СБ, 33". Илья
-
Sanche29rus
- Сообщения: 432
- Зарегистрирован: 22 май 2011, 20:57
- Двигатель:: бензин
- Мой автомобиль(и):: Pajero 2 3.0 24V 99г.в.
- Откуда: Северодвинск
- Откуда: Северодвинск
- Благодарил (а): 3 раза
Re: Схема установки биксенона MTF в Паджеро 2
да я уже все провода по перетыкал. х.з. вообще чё делать. что за синий штейкер?трёхсотый писал(а):Она откручивается, саморез там вроде.Daddy писал(а):А на рестайл кто ставил биксенон? Там же в фарке отражатель (или как там ента шляпка называецца) мешаицца. Выламывать?
Нужно провода на синем штекере, который к родной проводке, поменять местам, центральный с каким-то из боковых... забыл. Где-то картинка была. Или это сделали уже?Sanche29rus писал(а):дак я пытаюсь поставить. поставил но пока дальнего не могу добиться.
Никогда не любил в институте электротехнику. хотя наверное надо было
Делать нечего выкладываю фотки комплекта


А это при штатном подключении не меняя проводов в фишке ксенона

При таком подключении получается что масса ксенона приходит в постоянный плюс,
Плюс ксенона(цв.синий) приходит в плюс дальнего, Ну а управление шторкой(красный) приходит в плюс ближнего!
Как то так. вроде всё понятно
MAZDA 3 "спорт", 2.0 150л.с, 2005г.в. продана.
Паджеро 2, рестаил, 99г.в. 3.0 6G72 24V, супер-селект, АКПП, кожа-рожа
Паджеро 2, рестаил, 99г.в. 3.0 6G72 24V, супер-селект, АКПП, кожа-рожа
- трёхсотый
- Сообщения: 1110
- Зарегистрирован: 17 фев 2012, 14:23
- Двигатель:: 6G74 SOHC
- Мой автомобиль(и):: Montero Sport 2002
- Откуда: Москва
- Благодарил (а): 73 раза
- Поблагодарили: 46 раз
Re: Схема установки биксенона MTF в Паджеро 2
хм, как-то по другому здесь всё... м.б. "постоянный+" с "дальним" местами поменять? Так пробовали? Сорри за тыкание в небо, но по логике "шторка" должна управляться напряжением на "дальнем", ну а "+" к "+" должено идти.
з.ы. всё ж не "штрока", наверное, в биксеноне лампа вроде положение меняет.
з.ы. всё ж не "штрока", наверное, в биксеноне лампа вроде положение меняет.
Montero Sport, 2002, 3.5л + ГБО, СБ, 33". Илья
-
bkmz123
- Сообщения: 523
- Зарегистрирован: 03 окт 2009, 12:38
- Двигатель:: 4M41
- Мой автомобиль(и):: MMC Pajero 3 (Дизеляка)
- Откуда: Архангельск
- Откуда: Архангельск
- Благодарил (а): 6 раз
- Поблагодарили: 17 раз
Re: Схема установки биксенона MTF в Паджеро 2
Все должно быть просто, должен быть один постоянный либо минус (масса) либо плюс, и два провода с полярностью меняющейся в зависимости от положения переключателя света (ближний/дальний), отсюда и отталкивайся. Найди что все таки является постоянным, плюс или минус, а там будет проще.
- Вложения
-
- H4.jpg (4.41 КБ) 959 просмотров
Pajero 2, 1991, 4D56, 5 дв - продан
Pajero 3, 2000, 3,2 DI-D, LWB, МКПП, Черный
Pajero 3, 2000, 3,2 DI-D, LWB, МКПП, Черный
-
bkmz123
- Сообщения: 523
- Зарегистрирован: 03 окт 2009, 12:38
- Двигатель:: 4M41
- Мой автомобиль(и):: MMC Pajero 3 (Дизеляка)
- Откуда: Архангельск
- Откуда: Архангельск
- Благодарил (а): 6 раз
- Поблагодарили: 17 раз
Re: Схема установки биксенона MTF в Паджеро 2
Возможно нужно будет поменять левый и правый провода местами
Pajero 2, 1991, 4D56, 5 дв - продан
Pajero 3, 2000, 3,2 DI-D, LWB, МКПП, Черный
Pajero 3, 2000, 3,2 DI-D, LWB, МКПП, Черный
-
Sanche29rus
- Сообщения: 432
- Зарегистрирован: 22 май 2011, 20:57
- Двигатель:: бензин
- Мой автомобиль(и):: Pajero 2 3.0 24V 99г.в.
- Откуда: Северодвинск
- Откуда: Северодвинск
- Благодарил (а): 3 раза
Re: Схема установки биксенона MTF в Паджеро 2
ага. так и есть. всё нашёл. на последнем фото подписаны провода! имеем один постоянный плюс, и и два переменных плюса.bkmz123 писал(а):Все должно быть просто, должен быть один постоянный либо минус (масса) либо плюс, и два провода с полярностью меняющейся в зависимости от положения переключателя света (ближний/дальний), отсюда и отталкивайся. Найди что все таки является постоянным, плюс или минус, а там будет проще.
MAZDA 3 "спорт", 2.0 150л.с, 2005г.в. продана.
Паджеро 2, рестаил, 99г.в. 3.0 6G72 24V, супер-селект, АКПП, кожа-рожа
Паджеро 2, рестаил, 99г.в. 3.0 6G72 24V, супер-селект, АКПП, кожа-рожа
-
Sanche29rus
- Сообщения: 432
- Зарегистрирован: 22 май 2011, 20:57
- Двигатель:: бензин
- Мой автомобиль(и):: Pajero 2 3.0 24V 99г.в.
- Откуда: Северодвинск
- Откуда: Северодвинск
- Благодарил (а): 3 раза
Re: Схема установки биксенона MTF в Паджеро 2
да я уже всяко разно пробовал)) спалил один диод уже. В разных вариациях с проводкой получаем след. траблы: 1. Лампа горит но не перекл. дальнийтрёхсотый писал(а):хм, как-то по другому здесь всё... м.б. "постоянный+" с "дальним" местами поменять? Так пробовали? Сорри за тыкание в небо, но по логике "шторка" должна управляться напряжением на "дальнем", ну а "+" к "+" должено идти.
з.ы. всё ж не "штрока", наверное, в биксеноне лампа вроде положение меняет.
2. лампа не горит но шторка бегает. 3. ну и просто греется сильно диод и начинает плавиться проводка.
На данный момент сделано след.образом
Чёрный провод кинут на кузов., Синий постоянный плюс, Красный на дальний.
Как и ожидалось Пропал плюс дальнего. где подвох?
MAZDA 3 "спорт", 2.0 150л.с, 2005г.в. продана.
Паджеро 2, рестаил, 99г.в. 3.0 6G72 24V, супер-селект, АКПП, кожа-рожа
Паджеро 2, рестаил, 99г.в. 3.0 6G72 24V, супер-селект, АКПП, кожа-рожа
- SNOOPER
- Модератор
- Сообщения: 57351
- Зарегистрирован: 11 дек 2004, 19:49
- Двигатель:: 4D56
- Мой автомобиль(и):: NewMPS
- Откуда: 78
- Откуда: Spb
- Благодарил (а): 1023 раза
- Поблагодарили: 4772 раза
Re: Схема установки биксенона MTF в Паджеро 2
Черный на корпус.
Синий на постоянный плюс.
Провода шторки:
Красный на постоянный плюс, черный на провод дальнего.
Переменный плюс.......................... повеселил)))))
Синий на постоянный плюс.
Провода шторки:
Красный на постоянный плюс, черный на провод дальнего.
Переменный плюс.......................... повеселил)))))
-
Sanche29rus
- Сообщения: 432
- Зарегистрирован: 22 май 2011, 20:57
- Двигатель:: бензин
- Мой автомобиль(и):: Pajero 2 3.0 24V 99г.в.
- Откуда: Северодвинск
- Откуда: Северодвинск
- Благодарил (а): 3 раза
Re: Схема установки биксенона MTF в Паджеро 2
Ага сам веселюсь)) папа электромонтажник судовой 6 разряда, а я вот балбес электронный. Всего лишь мастер по общесудовым системам и судовым энергетическим установкам))SNOOPER писал(а):Черный на корпус.
Синий на постоянный плюс.
Провода шторки:
Красный на постоянный плюс, черный на провод дальнего.
Переменный плюс.......................... повеселил)))))
По вашей схеме которую вы предлагаете:
1. Много чёрного провода))) придётся проводку делить(управление шторкой и масса запаралелены)
2. Если не задействовать "+" ближнего тогда при подключении второй лампы "+" на дальнем пропадает
MAZDA 3 "спорт", 2.0 150л.с, 2005г.в. продана.
Паджеро 2, рестаил, 99г.в. 3.0 6G72 24V, супер-селект, АКПП, кожа-рожа
Паджеро 2, рестаил, 99г.в. 3.0 6G72 24V, супер-селект, АКПП, кожа-рожа
- SNOOPER
- Модератор
- Сообщения: 57351
- Зарегистрирован: 11 дек 2004, 19:49
- Двигатель:: 4D56
- Мой автомобиль(и):: NewMPS
- Откуда: 78
- Откуда: Spb
- Благодарил (а): 1023 раза
- Поблагодарили: 4772 раза
Re: Схема установки биксенона MTF в Паджеро 2
Это конечно не судовая энергетическая установка. Но всёже............Sanche29rus писал(а): Ага сам веселюсь)) папа электромонтажник судовой 6 разряда, а я вот балбес электронный. Всего лишь мастер по общесудовым системам и судовым энергетическим установкам))
По вашей схеме которую вы предлагаете:
1. Много чёрного провода))) придётся проводку делить(управление шторкой и масса запаралелены)
2. Если не задействовать "+" ближнего тогда при подключении второй лампы "+" на дальнем пропадает
При включении фар, на лампе появляется общий плюс который не пропадает никогда пока включены фары.
Смена режима с дальнего на ближний и обратно происходит за счёт подачи массы от подрулевого переключателя света. На один или другой контакт лампы. Плюс при этом не пропадает.
-
Sanche29rus
- Сообщения: 432
- Зарегистрирован: 22 май 2011, 20:57
- Двигатель:: бензин
- Мой автомобиль(и):: Pajero 2 3.0 24V 99г.в.
- Откуда: Северодвинск
- Откуда: Северодвинск
- Благодарил (а): 3 раза
Re: Схема установки биксенона MTF в Паджеро 2
Мда ни хрена не понял конечно, но попробую сделать так как вы предложили. Только одно не понятно если я кину черный провод управления шторкой, на + дальнего что это даст? Если при отключения штатной лампы на фишке все пропадает кроме постоянного плюса. Но надо попробовать. Заехал к электрику запросил 2000 тыщ.SNOOPER писал(а):Это конечно не судовая энергетическая установка. Но всёже............Sanche29rus писал(а): Ага сам веселюсь)) папа электромонтажник судовой 6 разряда, а я вот балбес электронный. Всего лишь мастер по общесудовым системам и судовым энергетическим установкам))
По вашей схеме которую вы предлагаете:
1. Много чёрного провода))) придётся проводку делить(управление шторкой и масса запаралелены)
2. Если не задействовать "+" ближнего тогда при подключении второй лампы "+" на дальнем пропадает
При включении фар, на лампе появляется общий плюс который не пропадает никогда пока включены фары.
Смена режима с дальнего на ближний и обратно происходит за счёт подачи массы от подрулевого переключателя света. На один или другой контакт лампы. Плюс при этом не пропадает.
MAZDA 3 "спорт", 2.0 150л.с, 2005г.в. продана.
Паджеро 2, рестаил, 99г.в. 3.0 6G72 24V, супер-селект, АКПП, кожа-рожа
Паджеро 2, рестаил, 99г.в. 3.0 6G72 24V, супер-селект, АКПП, кожа-рожа
- SNOOPER
- Модератор
- Сообщения: 57351
- Зарегистрирован: 11 дек 2004, 19:49
- Двигатель:: 4D56
- Мой автомобиль(и):: NewMPS
- Откуда: 78
- Откуда: Spb
- Благодарил (а): 1023 раза
- Поблагодарили: 4772 раза
Re: Схема установки биксенона MTF в Паджеро 2
Нету никакого +дальнего.Sanche29rus писал(а): Мда ни хрена не понял конечно, но попробую сделать так как вы предложили. Только одно не понятно если я кину черный провод управления шторкой, на + дальнего что это даст? Если при отключения штатной лампы на фишке все пропадает кроме постоянного плюса. Но надо попробовать. Заехал к электрику запросил 2000 тыщ.
Есль минус который там появляется при включении дальнего.
Шторка по умолчанию, без питания ближний свет. При включении фар появляется плюс на красном проводе шторки. Когда будет включатся дальний, масса от него появляется на фишке. На сколько я понимаю у Вас это "переменный плюс" Что и требуется для включения дальнего света.
- Daddy
- Сообщения: 8412
- Зарегистрирован: 05 окт 2011, 08:51
- Двигатель:: 4G64
- Мой автомобиль(и):: Pajero II ака [Hulk]
- Откуда: Челябинская область
- Откуда: Форштадт-Верхнеуральск-Магнитогорск
- Благодарил (а): 46 раз
- Поблагодарили: 64 раза
- Контактная информация:
Re: Схема установки биксенона MTF в Паджеро 2
А у меня в общем, такая ситуевина. Купил комплект б/у биксенона, который раньше стоял на Паджеро. Комплект подключается через одну фишку штатной фары. При подключении без переделок, горит ближний, при переключении на дальний, он моргает и гаснет. Методом научно-опытного перетыкивания контактов в фишке добился нормальной работы и переключения ближний/дальний, но только при условии, что вторая фишка подключена к штатной галогенной лампе.. При извлечении оной, свет на биксеноне снова гаснет..
Вопрос: ЧЕЗАНАХ????????????????????
Вопрос: ЧЕЗАНАХ????????????????????
-
Sanche29rus
- Сообщения: 432
- Зарегистрирован: 22 май 2011, 20:57
- Двигатель:: бензин
- Мой автомобиль(и):: Pajero 2 3.0 24V 99г.в.
- Откуда: Северодвинск
- Откуда: Северодвинск
- Благодарил (а): 3 раза
Re: Схема установки биксенона MTF в Паджеро 2
ахахахахахах. ещё один. второй будешь.Daddy писал(а):А у меня в общем, такая ситуевина. Купил комплект б/у биксенона, который раньше стоял на Паджеро. Комплект подключается через одну фишку штатной фары. При подключении без переделок, горит ближний, при переключении на дальний, он моргает и гаснет. Методом научно-опытного перетыкивания контактов в фишке добился нормальной работы и переключения ближний/дальний, но только при условии, что вторая фишка подключена к штатной галогенной лампе.. При извлечении оной, свет на биксеноне снова гаснет..
Вопрос: ЧЕЗАНАХ????????????????????
MAZDA 3 "спорт", 2.0 150л.с, 2005г.в. продана.
Паджеро 2, рестаил, 99г.в. 3.0 6G72 24V, супер-селект, АКПП, кожа-рожа
Паджеро 2, рестаил, 99г.в. 3.0 6G72 24V, супер-селект, АКПП, кожа-рожа
-
Sanche29rus
- Сообщения: 432
- Зарегистрирован: 22 май 2011, 20:57
- Двигатель:: бензин
- Мой автомобиль(и):: Pajero 2 3.0 24V 99г.в.
- Откуда: Северодвинск
- Откуда: Северодвинск
- Благодарил (а): 3 раза
Re: Схема установки биксенона MTF в Паджеро 2
И так уважаемый SNOOPER, вообще съездил испробовал вашу теорию.SNOOPER писал(а):Нету никакого +дальнего.Sanche29rus писал(а): Мда ни хрена не понял конечно, но попробую сделать так как вы предложили. Только одно не понятно если я кину черный провод управления шторкой, на + дальнего что это даст? Если при отключения штатной лампы на фишке все пропадает кроме постоянного плюса. Но надо попробовать. Заехал к электрику запросил 2000 тыщ.
Есль минус который там появляется при включении дальнего.
Шторка по умолчанию, без питания ближний свет. При включении фар появляется плюс на красном проводе шторки. Когда будет включатся дальний, масса от него появляется на фишке. На сколько я понимаю у Вас это "переменный плюс" Что и требуется для включения дальнего света.
Кидаем провода управления эл.магнитом так: красный в плюс, чёрный в контакт дальнего. в итоге видим что соседняя фара переключилась в полу-дальний(видно что лампа втянулась совсем чуть чуть)
Где то слыхал что надо ставить реле на дальний. думаю это остался единственный выход
ну или заказать у фокса готовые фары, что правильно но как не бюджетно
MAZDA 3 "спорт", 2.0 150л.с, 2005г.в. продана.
Паджеро 2, рестаил, 99г.в. 3.0 6G72 24V, супер-селект, АКПП, кожа-рожа
Паджеро 2, рестаил, 99г.в. 3.0 6G72 24V, супер-селект, АКПП, кожа-рожа
- SNOOPER
- Модератор
- Сообщения: 57351
- Зарегистрирован: 11 дек 2004, 19:49
- Двигатель:: 4D56
- Мой автомобиль(и):: NewMPS
- Откуда: 78
- Откуда: Spb
- Благодарил (а): 1023 раза
- Поблагодарили: 4772 раза
Re: Схема установки биксенона MTF в Паджеро 2
Вот Ваша схема. Смотрите что Вы там наподключали.......
Два провода, а шуму...........
Два провода, а шуму...........
-
bkmz123
- Сообщения: 523
- Зарегистрирован: 03 окт 2009, 12:38
- Двигатель:: 4M41
- Мой автомобиль(и):: MMC Pajero 3 (Дизеляка)
- Откуда: Архангельск
- Откуда: Архангельск
- Благодарил (а): 6 раз
- Поблагодарили: 17 раз
Re: Схема установки биксенона MTF в Паджеро 2
Лично я б в таком случае снял комплект с машины и дома или в гараже на верстаке крутил бы его. Если ксенон на 100% рабочий то там всего 3 контакта, вариантов покрутить немного.
Pajero 2, 1991, 4D56, 5 дв - продан
Pajero 3, 2000, 3,2 DI-D, LWB, МКПП, Черный
Pajero 3, 2000, 3,2 DI-D, LWB, МКПП, Черный
- SNOOPER
- Модератор
- Сообщения: 57351
- Зарегистрирован: 11 дек 2004, 19:49
- Двигатель:: 4D56
- Мой автомобиль(и):: NewMPS
- Откуда: 78
- Откуда: Spb
- Благодарил (а): 1023 раза
- Поблагодарили: 4772 раза
Re: Схема установки биксенона MTF в Паджеро 2
Не ну Вы батенька и даёте........Daddy писал(а):Саш, че это? Чет как-то сложно....

