TRT - Вдоль р.Киржач. Для стандартных 4х4 (08.11.25) Форум Обсуждение FAQ
Бесконтактное зажигание на 4G54. Посоветуйте пожалуйста???
Модераторы: SNOOPER, Nbf, Romik, BAlex, drcham, алексей - Маленький Мук, DenVer
-
- Сообщения: 1812
- Зарегистрирован: 04 май 2005, 20:19
- Двигатель:: 4g54
- Мой автомобиль(и):: Pajero2
- Откуда: Уфа
- Откуда: г.Уфа
- Благодарил (а): 2 раза
- Поблагодарили: 8 раз
Re: Бесконтактное зажигание на 4G54. Посоветуйте пожалуйста?
хорошо представляешь себе устройство распределителя?
Почему он так называется? Потому что высокое напряжение с катушки идет на крышку, с центрального контакта внутри на бегунок, с носика бегунка стреляет на принимающие контакты, соответствующие цилиндрам, на крышке и далее проводом к свечам.
Есть как низкая часть в прерывателе, так и высокая часть в распределителе. Слишком много вероятностей в одном месте сконцентрировано
Если учесть, что высоковольтные провода хорошие, то остается лишь одна проблема- попадание воды на разогретую свечу зажигания, с последующим растрескиванием изолятора и пробоем искры с центральной жилы на корпус самой свечи. Тоже лечится. Теплоизоляцией в виде трубки велатермы (трубная изоляция для сантехники) соответствующего диаметра
Почему он так называется? Потому что высокое напряжение с катушки идет на крышку, с центрального контакта внутри на бегунок, с носика бегунка стреляет на принимающие контакты, соответствующие цилиндрам, на крышке и далее проводом к свечам.
Есть как низкая часть в прерывателе, так и высокая часть в распределителе. Слишком много вероятностей в одном месте сконцентрировано
Если учесть, что высоковольтные провода хорошие, то остается лишь одна проблема- попадание воды на разогретую свечу зажигания, с последующим растрескиванием изолятора и пробоем искры с центральной жилы на корпус самой свечи. Тоже лечится. Теплоизоляцией в виде трубки велатермы (трубная изоляция для сантехники) соответствующего диаметра
pajero 2 - 1993г. 3d, 4g54 в семье "маленький".. вездепролазный. )
п4 3,8 бежевый у жены.
п4 3,8 бежевый у жены.
- Васько
- Сообщения: 71
- Зарегистрирован: 01 фев 2014, 10:29
- Двигатель:: 4g54
- Мой автомобиль(и):: Паджеро 1
- Откуда: Кубинка
- Благодарил (а): 3 раза
Re: Бесконтактное зажигание на 4G54. Посоветуйте пожалуйста?
Поставил себе (4G54) катушку и коммутатор от газели-искра стала в разы лучше.Буду подбирать датчик холла теперь от чего-нибудь нашего.
-
- Сообщения: 1812
- Зарегистрирован: 04 май 2005, 20:19
- Двигатель:: 4g54
- Мой автомобиль(и):: Pajero2
- Откуда: Уфа
- Откуда: г.Уфа
- Благодарил (а): 2 раза
- Поблагодарили: 8 раз
Re: Бесконтактное зажигание на 4G54. Посоветуйте пожалуйста?


Разобрал трамблер. Смазал центробежный корректор. Вместо прерывателя установил пластину монтажную для датчиков холла. Кастрировал бегунок и приделал к нему шторку из крашенной оцинковки. Кастрировал крышку, загерметизировал. Снял конденсатор и выходную контактную группу с трамблера. В образовавшуюся щель вывел провода. Для катушек изготовил монтажную пластину и сверху удерживающую по типу на аккумуляторах. Коммутаторы просто в удобное место.
Теперь тахометр показывает половину факта. Нужно брать сигнал с обеих катушек через диоды. Потом сделаю. Извините за кипишь под капотом.пока Черновая сборка.
pajero 2 - 1993г. 3d, 4g54 в семье "маленький".. вездепролазный. )
п4 3,8 бежевый у жены.
п4 3,8 бежевый у жены.
- Unklown
- Сообщения: 2631
- Зарегистрирован: 18 дек 2012, 05:48
- Двигатель:: 6G74, SOHC бензин, газ
- Мой автомобиль(и):: MONTERO SPORT[K99W ] [GRXEL2M ]
- Откуда: Алтай
- Благодарил (а): 2 раза
- Поблагодарили: 100 раз
Re: Бесконтактное зажигание на 4G54. Посоветуйте пожалуйста?
как обеспечил 90 градусов м.д. датчиками?марсель писал(а):
есть возможность подстройки?
-
- Сообщения: 1812
- Зарегистрирован: 04 май 2005, 20:19
- Двигатель:: 4g54
- Мой автомобиль(и):: Pajero2
- Откуда: Уфа
- Откуда: г.Уфа
- Благодарил (а): 2 раза
- Поблагодарили: 8 раз
Re: Бесконтактное зажигание на 4G54. Посоветуйте пожалуйста?
Возможность в ручную чуть сдвинуть датчики есть. "На глаз".
pajero 2 - 1993г. 3d, 4g54 в семье "маленький".. вездепролазный. )
п4 3,8 бежевый у жены.
п4 3,8 бежевый у жены.
-
- Сообщения: 12
- Зарегистрирован: 22 июл 2015, 10:12
- Двигатель:: G54B Бензин
- Мой автомобиль(и):: Pajero/4X4/2.6
- Откуда: Гали
- Благодарил (а): 1 раз
Re: Бесконтактное зажигание на 4G54. Посоветуйте пожалуйста?
Добрый день !
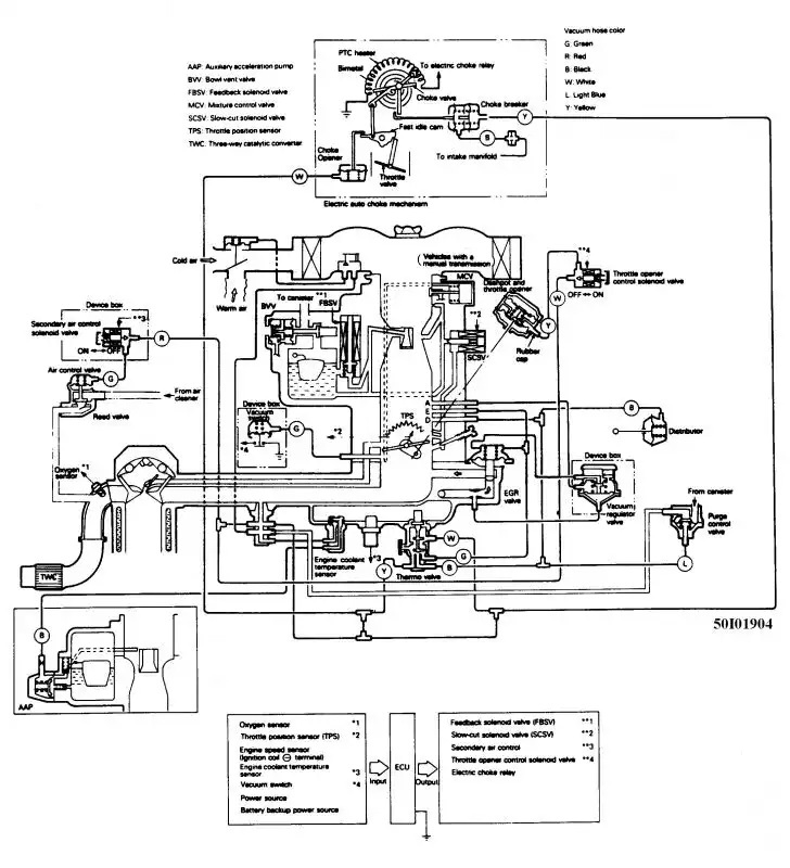
На моем движок 2.6 g54b. Бесконтактная зажигание работает вроде не плохо но Вакуумный регулятор не под соединен( шланг отсутствует ) сомневаюсь что вообще с вакуумом Перепутанно все. Как исправить ? Вроде бы в нете ест схеми но они для монтеро, можно ими руководствовать ?
Заранее СПС за ответ!
Вин код машини JMBL042GVJJ501495
На моем движок 2.6 g54b. Бесконтактная зажигание работает вроде не плохо но Вакуумный регулятор не под соединен( шланг отсутствует ) сомневаюсь что вообще с вакуумом Перепутанно все. Как исправить ? Вроде бы в нете ест схеми но они для монтеро, можно ими руководствовать ?
Заранее СПС за ответ!
Вин код машини JMBL042GVJJ501495
-
- Сообщения: 1812
- Зарегистрирован: 04 май 2005, 20:19
- Двигатель:: 4g54
- Мой автомобиль(и):: Pajero2
- Откуда: Уфа
- Откуда: г.Уфа
- Благодарил (а): 2 раза
- Поблагодарили: 8 раз
Re: Бесконтактное зажигание на 4G54. Посоветуйте пожалуйста?
Вакуум на корректор берешь с карбюратора. Все остальные шланги, банки, и прочую чушь можешь снять и заглушить.
pajero 2 - 1993г. 3d, 4g54 в семье "маленький".. вездепролазный. )
п4 3,8 бежевый у жены.
п4 3,8 бежевый у жены.
-
- Сообщения: 12
- Зарегистрирован: 22 июл 2015, 10:12
- Двигатель:: G54B Бензин
- Мой автомобиль(и):: Pajero/4X4/2.6
- Откуда: Гали
- Благодарил (а): 1 раз
Re: Бесконтактное зажигание на 4G54. Посоветуйте пожалуйста?
Добрый вечер
СПС за ответ. Но судья по схему вакуума боюсь все заглохнут)))Тут в сервисе посоветовали наш простой карб поставит и выкинуть эту паутину вакуума. Реально это? Какой карб посоветуйте чтоб мог и зажигание вакуумом корректировать да и бензин прилично влить в движок , 2.6 все таки((
СПС за ответ. Но судья по схему вакуума боюсь все заглохнут)))Тут в сервисе посоветовали наш простой карб поставит и выкинуть эту паутину вакуума. Реально это? Какой карб посоветуйте чтоб мог и зажигание вакуумом корректировать да и бензин прилично влить в движок , 2.6 все таки((
-
- Сообщения: 1812
- Зарегистрирован: 04 май 2005, 20:19
- Двигатель:: 4g54
- Мой автомобиль(и):: Pajero2
- Откуда: Уфа
- Откуда: г.Уфа
- Благодарил (а): 2 раза
- Поблагодарили: 8 раз
Re: Бесконтактное зажигание на 4G54. Посоветуйте пожалуйста?
1) дешевый от УАЗа. Подходит по жиклерам. взял и поставил. Но говно
2) дорогой weber. Полный кит без колхоза. Снял-поставил под ключ. Есть варианты: диффузоры 30-32 (типа как родной), 38-38(типа гоночный). Я себе 38-38 поставил. Синхронизированный механический. Сразу купил черепашку на него для соединения со шноркелем (на фото видно)
Есть варианты подсос электрический и механический. Принципиальной разницы нет. У меня электрический.
2) дорогой weber. Полный кит без колхоза. Снял-поставил под ключ. Есть варианты: диффузоры 30-32 (типа как родной), 38-38(типа гоночный). Я себе 38-38 поставил. Синхронизированный механический. Сразу купил черепашку на него для соединения со шноркелем (на фото видно)
Есть варианты подсос электрический и механический. Принципиальной разницы нет. У меня электрический.
pajero 2 - 1993г. 3d, 4g54 в семье "маленький".. вездепролазный. )
п4 3,8 бежевый у жены.
п4 3,8 бежевый у жены.
- Васько
- Сообщения: 71
- Зарегистрирован: 01 фев 2014, 10:29
- Двигатель:: 4g54
- Мой автомобиль(и):: Паджеро 1
- Откуда: Кубинка
- Благодарил (а): 3 раза
Re: Бесконтактное зажигание на 4G54. Посоветуйте пожалуйста?
Себе поставил солекс газель-волга,объем движка у них такой же почти. Доволен.
-
- Сообщения: 1812
- Зарегистрирован: 04 май 2005, 20:19
- Двигатель:: 4g54
- Мой автомобиль(и):: Pajero2
- Откуда: Уфа
- Откуда: г.Уфа
- Благодарил (а): 2 раза
- Поблагодарили: 8 раз
Re: Бесконтактное зажигание на 4G54. Посоветуйте пожалуйста?
Вопрос в долговечности мембран и постоянном засорении жиклеров. Вопрос пройденный. Постоянная регулировка, а потом и вообще невозможность и последующая замена.
pajero 2 - 1993г. 3d, 4g54 в семье "маленький".. вездепролазный. )
п4 3,8 бежевый у жены.
п4 3,8 бежевый у жены.
Re: Бесконтактное зажигание на 4G54. Посоветуйте пожалуйста?
Наевернулся коммутатор, который по случаю интегрирован с датчиком холла и стоит все это дело в трамблёре естественно.
Поставил контактный трамблер (достал из закромов, думал он такой же), пришлось купить контактную катуху.
Опробовал метод выставления поджига "на глаз", доволен неистово, прёт как не пёрло, свечи тоже поменял по случаю.
Вот теперь думаю.
Колхозить бесконтактную систему с двухконтурным поджигом (чтобы вообще избавиться от передачи искры через бегунок) или купить коммутатор и забить?
Поставил контактный трамблер (достал из закромов, думал он такой же), пришлось купить контактную катуху.
Опробовал метод выставления поджига "на глаз", доволен неистово, прёт как не пёрло, свечи тоже поменял по случаю.
Вот теперь думаю.
Колхозить бесконтактную систему с двухконтурным поджигом (чтобы вообще избавиться от передачи искры через бегунок) или купить коммутатор и забить?
Pajero I | 2.6 Carb
- Alessandro
- Сообщения: 3805
- Зарегистрирован: 14 ноя 2009, 14:41
- Двигатель:: 4G54
- Мой автомобиль(и):: Pajero ll
- Откуда: Москва
- Благодарил (а): 2 раза
- Поблагодарили: 25 раз
Re: Бесконтактное зажигание на 4G54. Посоветуйте пожалуйста?
по мне так безконтактная система лучше. у меня правда контактная. была мысль переделать на холла. руки пока не дошли. других проблем хватает
P2., V32VNDLW, 4G54 2600сс, V5M21(4875) - механика, part time. Арапский прынц 1996г рождения, колор белий :)
Re: Бесконтактное зажигание на 4G54. Посоветуйте пожалуйста?
Купил коммутатор и забил.
Провода новые оригинал, крышка тоже не старая. Бегунок всегда есть в запасе.
Пока работает контактная вообще.
Провода новые оригинал, крышка тоже не старая. Бегунок всегда есть в запасе.
Пока работает контактная вообще.
Pajero I | 2.6 Carb
- Alessandro
- Сообщения: 3805
- Зарегистрирован: 14 ноя 2009, 14:41
- Двигатель:: 4G54
- Мой автомобиль(и):: Pajero ll
- Откуда: Москва
- Благодарил (а): 2 раза
- Поблагодарили: 25 раз
Бесконтактное зажигание на 4G54. Посоветуйте пожалуйста???
На днях узнал про офигенную вещь для трамблёрных систем зажигания. Конденсаторное зажигание. CDI. то бишь
были хорошие от фирмы Crane Cams - fireball. а вот нашёл https://lms-efi-llc.myshopify.com/colle ... i-ignition но ценыыы. это тока на блоки. а ещё надо катушку покупать. или подбирать. своя может теоретически остаться, но не понятно как будет работать "в команде" с блоком управления.
(CDI, от Capacitor Discharge Ignition) — «зажигание от разряда конденсатора», или «конденсаторное зажигание» или «тиристорное зажигание»

были хорошие от фирмы Crane Cams - fireball. а вот нашёл https://lms-efi-llc.myshopify.com/colle ... i-ignition но ценыыы. это тока на блоки. а ещё надо катушку покупать. или подбирать. своя может теоретически остаться, но не понятно как будет работать "в команде" с блоком управления.
(CDI, от Capacitor Discharge Ignition) — «зажигание от разряда конденсатора», или «конденсаторное зажигание» или «тиристорное зажигание»
P2., V32VNDLW, 4G54 2600сс, V5M21(4875) - механика, part time. Арапский прынц 1996г рождения, колор белий :)
- Unklown
- Сообщения: 2631
- Зарегистрирован: 18 дек 2012, 05:48
- Двигатель:: 6G74, SOHC бензин, газ
- Мой автомобиль(и):: MONTERO SPORT[K99W ] [GRXEL2M ]
- Откуда: Алтай
- Благодарил (а): 2 раза
- Поблагодарили: 100 раз
Бесконтактное зажигание на 4G54. Посоветуйте пожалуйста???
это всё давно пережовано и высрано
у мну на зазе тиристорное самопальное ещё стояло в 90е годы
тиристорная искра намного короче по времени и в итоге менее слабее транзисторной, хотя напруга у тиристорной выше и пробивная способность соотв.больше

у мну на зазе тиристорное самопальное ещё стояло в 90е годы

тиристорная искра намного короче по времени и в итоге менее слабее транзисторной, хотя напруга у тиристорной выше и пробивная способность соотв.больше
-
- Сообщения: 437
- Зарегистрирован: 30 апр 2019, 19:56
- Двигатель:: 4G54
- Мой автомобиль(и):: Mitsubishi Pajero 1 коротыш
- Откуда: Волгоград
- Благодарил (а): 5 раз
- Поблагодарили: 11 раз
Бесконтактное зажигание на 4G54. Посоветуйте пожалуйста???
Поставить обычное контактное зажигание с коммутатором по типу такого 132.3774 и будет счастье. Контакты на прерывателе перестанут гореть, искра будет мощная, да и стоит копейки. Единственный минус контактного зажигание - дребезг. Это ограничивает максимальные обороты двигателя. Со временем хочу перейти на микропроцессорное зажигание по типу как на карбюраторном ЗМЗ-406. Или на Микасе или на Январе. Единственная сложность изготовить шкив на коленвал с зубцами под ДПКВ.
-
- Сообщения: 50
- Зарегистрирован: 04 мар 2020, 07:08
- Двигатель:: 4G54
- Мой автомобиль(и):: Паджеро 2 ; МВ W210 Е240 ; Шевроле Нива.
- Откуда: Клинцы
- Благодарил (а): 4 раза
- Поблагодарили: 1 раз
Бесконтактное зажигание на 4G54. Посоветуйте пожалуйста???
У меня на 4G54 вообще все переделано, когда увидел обалдел слегка! Трамблера нет вообще, от слова СОВСЕМ. Поверх впускного коллектора стоит самодельный ресивер , вся инжекторная требуха от двенашки ВАЗовской, включая бортовой комп. На толстенном листе дюраля стоит ДПКВ, на шкиве КВ реперный диск, модуль зажигания то-же от ВАЗовского 16-клапанника. Форсунки торчат снизу впускного коллектора. Кто и как это сделал, не знаю, так купил Пыжа. Все работает без вопросов, без всяких трамблеров.
-
- Сообщения: 437
- Зарегистрирован: 30 апр 2019, 19:56
- Двигатель:: 4G54
- Мой автомобиль(и):: Mitsubishi Pajero 1 коротыш
- Откуда: Волгоград
- Благодарил (а): 5 раз
- Поблагодарили: 11 раз
Бесконтактное зажигание на 4G54. Посоветуйте пожалуйста???
Если не сложно можете сфоткать сам ресивер. Интересно как это сделано.
-
- Сообщения: 50
- Зарегистрирован: 04 мар 2020, 07:08
- Двигатель:: 4G54
- Мой автомобиль(и):: Паджеро 2 ; МВ W210 Е240 ; Шевроле Нива.
- Откуда: Клинцы
- Благодарил (а): 4 раза
- Поблагодарили: 1 раз
Бесконтактное зажигание на 4G54. Посоветуйте пожалуйста???
Я вот с карбовой Газели собрался микропроцессорное зажигание ставить, с дпкв, мозгами и модулем зажигания 2112. Ни кто не пробовал ещё? П.с. впрыск демонтирую по личным мотивам и соответственно хочу сменить мозги и компоненты системы.