Зеркало с праворульного на леворульный.
Модераторы: SNOOPER, Nbf, Romik, BAlex, drcham, алексей - Маленький Мук
- Жипер
- Сообщения: 22073
- Зарегистрирован: 02 дек 2005, 06:06
- Двигатель:: 4d56, 4m40, 5vz
- Мой автомобиль(и):: П2 - 3 штуки
- Откуда: Приморье
- Откуда: Владивосток
- Благодарил (а): 39 раз
- Поблагодарили: 499 раз
Re: Зеркало с праворульного на леворульный.
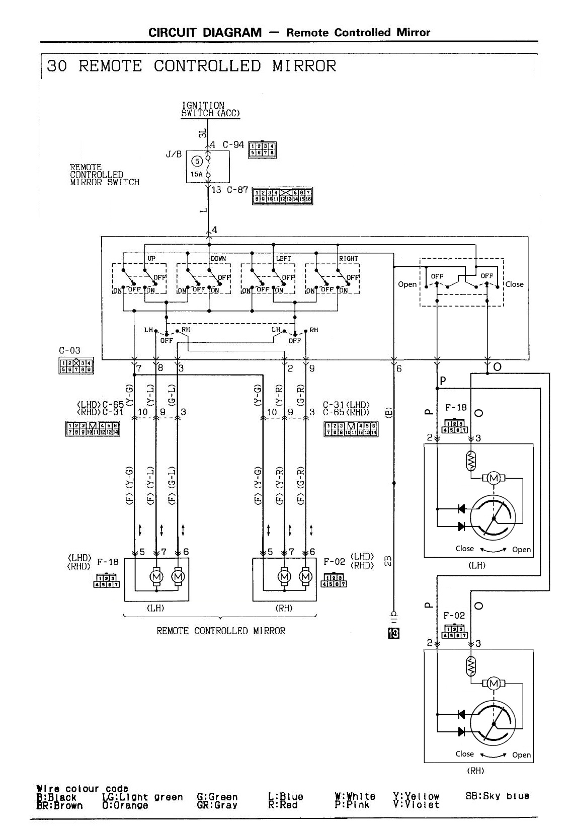
В пруле:Андрей005 писал(а):Если брать зеркало с поворотом, то оно в 99% с подогревом. Мы подогрев относим к повороту? С 3 пинами без поворота, только машинки зеркала. 5 пин с тоже только с подогревом и 7 пин тоже, плюс поворот. Мы говорим о зеркале с поворотом? Тогда только о 7 пинах. Разница?
3 провода - регулировка угла
5 проводов - +складывание
7 проводов - +подогрев
Джипер , это утонченная творческая личность , а уж потом небритая пьяная сволочь.
ftsyuri1@mail.ru
8-908-44-69761. При звонке учитывайте разницу во времени. +7 часов к Москве
По запчастям стучитесь в воцап или телегу.
ftsyuri1@mail.ru
8-908-44-69761. При звонке учитывайте разницу во времени. +7 часов к Москве
По запчастям стучитесь в воцап или телегу.
-
Андрей005
- Сообщения: 354
- Зарегистрирован: 25 мар 2013, 11:52
- Двигатель:: 4M40-T
- Мой автомобиль(и):: Мицубиси Паджеро
- Откуда: Химки
- Благодарил (а): 6 раз
- Поблагодарили: 13 раз
Re: Зеркало с праворульного на леворульный.
Юра, спасибо за поправку. А у меня в леворульных было по пять проводов. Регулировка угла и подогрев. Еще момент одинаковости: Фишка подключения независимо от количества проводов, леворукости и праворукости одинаковая.
-
Андрей005
- Сообщения: 354
- Зарегистрирован: 25 мар 2013, 11:52
- Двигатель:: 4M40-T
- Мой автомобиль(и):: Мицубиси Паджеро
- Откуда: Химки
- Благодарил (а): 6 раз
- Поблагодарили: 13 раз
Re: Зеркало с праворульного на леворульный.
SashaLC куда-то испарился с китайским Паджеро....))) и одинаковыми зеркалами)))
- dvm99
- Сообщения: 22422
- Зарегистрирован: 21 май 2012, 20:59
- Двигатель:: 6G72, 12клап.,
- Мой автомобиль(и):: Pajero2, Запорожец- Ланос
- Откуда: Свердловская обл.
- Благодарил (а): 743 раза
- Поблагодарили: 1086 раз
Re: Зеркало с праворульного на леворульный.
Нет.Андрей005 писал(а):Еще момент одинаковости: Фишка подключения независимо от количества проводов, леворукости и праворукости одинаковая.
3-х пиновые- однорядные, остальные- двурядные.
Или ты что-то другое фишками назвал?
Дмитрий
Боливар2 - П2, 92г., V43, 6G72(12V), V4AW2, RD/L, пруль (чистокровный японский рысак)
Боливар1 - П2, 93г., 6G72(12V), МКПП, V43, RD/L, Европа (славный был конь, но уже донор)
Боливар2 - П2, 92г., V43, 6G72(12V), V4AW2, RD/L, пруль (чистокровный японский рысак)
Боливар1 - П2, 93г., 6G72(12V), МКПП, V43, RD/L, Европа (славный был конь, но уже донор)
-
Андрей005
- Сообщения: 354
- Зарегистрирован: 25 мар 2013, 11:52
- Двигатель:: 4M40-T
- Мой автомобиль(и):: Мицубиси Паджеро
- Откуда: Химки
- Благодарил (а): 6 раз
- Поблагодарили: 13 раз
Re: Зеркало с праворульного на леворульный.
Я имел в виду разъем, что на фото вверху. Однорядный не встречал... Есть возможность фото показать? Все машины какие видел, были с семью дырками...
По электрике там упрощать просто нечего. Электроники никакой, только механические контакты. Вроде на платке мотора поворота имеется один или два диода. Но без них никак.
По электрике там упрощать просто нечего. Электроники никакой, только механические контакты. Вроде на платке мотора поворота имеется один или два диода. Но без них никак.
-
Андрей005
- Сообщения: 354
- Зарегистрирован: 25 мар 2013, 11:52
- Двигатель:: 4M40-T
- Мой автомобиль(и):: Мицубиси Паджеро
- Откуда: Химки
- Благодарил (а): 6 раз
- Поблагодарили: 13 раз
Re: Зеркало с праворульного на леворульный.
По электронике, вроде как должен стоять с завода блок управления зеркалами. И Жипер это подтверждал. Но на мой взгляд там законченная конструкция получается и без блока. Еще продаются нештатные блоки управления зеркалами. Типа, включил заднюю передачу, зеркала приопустились вниз. И прочая хреновина. Или закрыл машину, зеркала сложились, открыл открылись. Изврат полный, кому делать нечего))) Складывать приходиться, этого не хватало в тесных переулках и стоянках.
- dvm99
- Сообщения: 22422
- Зарегистрирован: 21 май 2012, 20:59
- Двигатель:: 6G72, 12клап.,
- Мой автомобиль(и):: Pajero2, Запорожец- Ланос
- Откуда: Свердловская обл.
- Благодарил (а): 743 раза
- Поблагодарили: 1086 раз
Re: Зеркало с праворульного на леворульный.
Покопался в мануалах и т.п.
В общем так, мужики, я так понял, японцы в данной теме в очередной раз поиздевались над всем остальным миром.
И этот блок чисто на складывание, управление положением идёт напрямую с кнопок.
Его партнамбер MB852142.
Далее по поводу слов Юры
А вообще есть ли П2 европейцы со складными зеркалами?
Я что-то нигде в мануалах не нашёл...
А вот с подогревом есть.
В общем так, мужики, я так понял, японцы в данной теме в очередной раз поиздевались над всем остальным миром.
Блок есть только для машин со складывающимися зеркалами (в том числе и на моей).Андрей005 писал(а):По электронике, вроде как должен стоять с завода блок управления зеркалами. И Жипер это подтверждал.
И этот блок чисто на складывание, управление положением идёт напрямую с кнопок.
Его партнамбер MB852142.
Да, для управления положением зеркала этого достаточно, но для складывания зеркал отдельный привод, поэтому применён дополнительно блок с релюшками.Андрей005 писал(а):Но на мой взгляд там законченная конструкция получается и без блока.
Да пожалуйста! Только я спецом его не снимал, это фрагмент ранее сделанного фото Это зеркало с моего бывшего европейца 93 г.в.Андрей005 писал(а):Однорядный не встречал... Есть возможность фото показать?
Далее по поводу слов Юры
Тут наверно ключевое слово "в пруле"!Жипер писал(а):В пруле:
3 провода - регулировка угла
5 проводов - +складывание
7 проводов - +подогрев
А вообще есть ли П2 европейцы со складными зеркалами?
Я что-то нигде в мануалах не нашёл...
А вот с подогревом есть.
Дмитрий
Боливар2 - П2, 92г., V43, 6G72(12V), V4AW2, RD/L, пруль (чистокровный японский рысак)
Боливар1 - П2, 93г., 6G72(12V), МКПП, V43, RD/L, Европа (славный был конь, но уже донор)
Боливар2 - П2, 92г., V43, 6G72(12V), V4AW2, RD/L, пруль (чистокровный японский рысак)
Боливар1 - П2, 93г., 6G72(12V), МКПП, V43, RD/L, Европа (славный был конь, но уже донор)
-
Андрей005
- Сообщения: 354
- Зарегистрирован: 25 мар 2013, 11:52
- Двигатель:: 4M40-T
- Мой автомобиль(и):: Мицубиси Паджеро
- Откуда: Химки
- Благодарил (а): 6 раз
- Поблагодарили: 13 раз
Re: Зеркало с праворульного на леворульный.
Однорядный разъем очень похож на разъем подогрева на стекляшке зеркала. Нарисую схему того, что получается без блока управления, посмотрим чего народ скажет.
Может и помидорами закидает... 
- Deem-On
- Сообщения: 1014
- Зарегистрирован: 18 мар 2011, 17:49
- Двигатель:: 4M40
- Мой автомобиль(и):: Паджеро 2, был
- Откуда: Ярославль
- Благодарил (а): 8 раз
- Поблагодарили: 95 раз
Re: Зеркало с праворульного на леворульный.
Где-то проскакивала информация, что для управления складыванием зеркал можно применить блок управления выдвижной электроаантенной. Одно время хотел так себе сделать, тему мониторил,но так до дела и не дошло, да и зеркало складное только одно у меня.... а мысль, имхо, не плохая, и если еще к блоку поставить переключатель на три положения, то можно реализовать и ручное, и автоматическое складывание, напр. при вкл-выкл. зажигания.
П-2 1994 длинный,GLS,4М40,АКПП,SS,А/Т32"-увы, уже донор
- dvm99
- Сообщения: 22422
- Зарегистрирован: 21 май 2012, 20:59
- Двигатель:: 6G72, 12клап.,
- Мой автомобиль(и):: Pajero2, Запорожец- Ланос
- Откуда: Свердловская обл.
- Благодарил (а): 743 раза
- Поблагодарили: 1086 раз
Re: Зеркало с праворульного на леворульный.
Наверно можно, но сами антенны разные бывают (на 3 и 2 контакта кажется).Deem-On писал(а):Где-то проскакивала информация, что для управления складыванием зеркал можно применить блок управления выдвижной электроаантенной.
Мне кажется в штатном блоке (что я выше засветил) это проще раелизовать (по крайней мере тебеDeem-On писал(а):поставить переключатель на три положения, то можно реализовать и ручное, и автоматическое складывание, напр. при вкл-выкл. зажигания.
Ух, помнится мне этот блок крови попил!
Как машину купил котовасия со складыванием была. Едешь, едешь, БАХ! зеркала поползли... По чуть-чуть, по чуть-чуть, или сразу складываются.
Я их назад, а они опять складываются. Машину на стоянке оставишь с разложенными, потом приходишь, а они сложены.
В общем ясно было, что где-то "плавающий" контакт.
Всё что мог перебрал!
А потом в конце концов вычислил еле-еле, в этом блоке пара электролитиков стоит, и из одного он вытек и содъел одну ножку (именно саму ножку, я это еле заметил), но не до конца. И вот она мне мозг выносила... Заменил кондёр истало всё гут!
Дмитрий
Боливар2 - П2, 92г., V43, 6G72(12V), V4AW2, RD/L, пруль (чистокровный японский рысак)
Боливар1 - П2, 93г., 6G72(12V), МКПП, V43, RD/L, Европа (славный был конь, но уже донор)
Боливар2 - П2, 92г., V43, 6G72(12V), V4AW2, RD/L, пруль (чистокровный японский рысак)
Боливар1 - П2, 93г., 6G72(12V), МКПП, V43, RD/L, Европа (славный был конь, но уже донор)
-
Андрей005
- Сообщения: 354
- Зарегистрирован: 25 мар 2013, 11:52
- Двигатель:: 4M40-T
- Мой автомобиль(и):: Мицубиси Паджеро
- Откуда: Химки
- Благодарил (а): 6 раз
- Поблагодарили: 13 раз
Re: Зеркало с праворульного на леворульный.
Я то же слышал про блок управления антенной. Где то должен валятся. Надо ему "кишки выпустить" и посмотреть на что годен.
-
Андрей005
- Сообщения: 354
- Зарегистрирован: 25 мар 2013, 11:52
- Двигатель:: 4M40-T
- Мой автомобиль(и):: Мицубиси Паджеро
- Откуда: Химки
- Благодарил (а): 6 раз
- Поблагодарили: 13 раз
Re: Зеркало с праворульного на леворульный.
А какая логика складывания зеркал с блоком? У меня сейчас так: Нажал на складывание они сложились. Если посредине цикла нажать в другую сторону, они поедут в другую. Если вернуть посреди цикла клавишу в нейтраль, остановится где были в момент нажатия нейтраль.
-
Андрей005
- Сообщения: 354
- Зарегистрирован: 25 мар 2013, 11:52
- Двигатель:: 4M40-T
- Мой автомобиль(и):: Мицубиси Паджеро
- Откуда: Химки
- Благодарил (а): 6 раз
- Поблагодарили: 13 раз
Re: Зеркало с праворульного на леворульный.
Вот такая схемка без блока управления.
Последний раз редактировалось Андрей005 01 июн 2018, 12:14, всего редактировалось 1 раз.
- dvm99
- Сообщения: 22422
- Зарегистрирован: 21 май 2012, 20:59
- Двигатель:: 6G72, 12клап.,
- Мой автомобиль(и):: Pajero2, Запорожец- Ланос
- Откуда: Свердловская обл.
- Благодарил (а): 743 раза
- Поблагодарили: 1086 раз
Re: Зеркало с праворульного на леворульный.
Эту схему рисовать в отрыве от конечников (или программной шестерни, или ещё как её назвать) не совсем корректно...Андрей005 писал(а):Вот такая схемка без блока управления.
Абсурд получается.
Давайте я лучше выложу фотки внутренностей привода складывания, а там уж разбирайтесь... Схему рисовать неохота...
Заодно выложу фотки внутренностей блока управления.
Фоток много, поэтому запаковал в архив, чтоб одним файлом залить
- Вложения
-
- Зеркала.rar
- (3.79 МБ) 101 скачивание
Дмитрий
Боливар2 - П2, 92г., V43, 6G72(12V), V4AW2, RD/L, пруль (чистокровный японский рысак)
Боливар1 - П2, 93г., 6G72(12V), МКПП, V43, RD/L, Европа (славный был конь, но уже донор)
Боливар2 - П2, 92г., V43, 6G72(12V), V4AW2, RD/L, пруль (чистокровный японский рысак)
Боливар1 - П2, 93г., 6G72(12V), МКПП, V43, RD/L, Европа (славный был конь, но уже донор)
-
Андрей005
- Сообщения: 354
- Зарегистрирован: 25 мар 2013, 11:52
- Двигатель:: 4M40-T
- Мой автомобиль(и):: Мицубиси Паджеро
- Откуда: Химки
- Благодарил (а): 6 раз
- Поблагодарили: 13 раз
Re: Зеркало с праворульного на леворульный.
Программная шестерня, это на схеме два выключателя последовательно с диодами. Эта схема все что там есть по электрике(если без блока). Два выключателя со средним положением, это то, что нажимаешь рукой из салона. То что есть внутри зеркала изучено до последнего винтика и разъема. http://pajero4x4.ru/bbs/phpBB2/viewtopi ... 0%BB%D0%BE
Последний раз редактировалось Андрей005 31 май 2018, 16:42, всего редактировалось 1 раз.
-
Андрей005
- Сообщения: 354
- Зарегистрирован: 25 мар 2013, 11:52
- Двигатель:: 4M40-T
- Мой автомобиль(и):: Мицубиси Паджеро
- Откуда: Химки
- Благодарил (а): 6 раз
- Поблагодарили: 13 раз
Re: Зеркало с праворульного на леворульный.
Посмотрел фотки. У Вас потроха немного отличаются. У меня в программном диске контакты были на пластиковых заклепках, а у Вас на винтиках, я уже переделал. Заклепки отвалились...Только на два винтика. Ссылка в предыдущем посте. На платке с диодами нет термопредохранителя...
- Deem-On
- Сообщения: 1014
- Зарегистрирован: 18 мар 2011, 17:49
- Двигатель:: 4M40
- Мой автомобиль(и):: Паджеро 2, был
- Откуда: Ярославль
- Благодарил (а): 8 раз
- Поблагодарили: 95 раз
Re: Зеркало с праворульного на леворульный.
Ну тогда контакты "программного диска" должны были быть на схеме нарисованы как нормально-замкнутые( потому как работают на размыкание), а на одном из выключтелей плюс с минусом местами поменять, и соединить их двумя черточками, чтоб было понятно, что это один сдвоенный переключатель, тогда бы с первого взгляда на схему суть ее работы была ясна, тогда и вопросов бы не возникло.Андрей005 писал(а):Программная шестерня, это на схеме два выключателя последовательно с диодами. Эта схема все что там есть по электрике(если без блока). Два выключателя со средним положением, это то, что нажимаешь рукой из салона.
П-2 1994 длинный,GLS,4М40,АКПП,SS,А/Т32"-увы, уже донор
