Работа регулятора холостого хода (6G74 SOHC)
Модераторы: SNOOPER, Nbf, Romik, BAlex, drcham, алексей - Маленький Мук, DenVer
- SNOOPER
- Модератор
- Сообщения: 56884
- Зарегистрирован: 11 дек 2004, 19:49
- Двигатель:: 4D56
- Мой автомобиль(и):: NewMPS
- Откуда: 78
- Откуда: Spb
- Благодарил (а): 1005 раз
- Поблагодарили: 4663 раза
Re: Работа регулятора холостого хода (6G74 SOHC)
Да не. Они идут по салону, а потом в районе задних пассажиров, под кузов.
Подай плюс на прямую к насосу. Потом как потеплеет сделаешь, если заведётся.
Подай плюс на прямую к насосу. Потом как потеплеет сделаешь, если заведётся.
- dvm99
- Сообщения: 21706
- Зарегистрирован: 21 май 2012, 20:59
- Двигатель:: 6G72, 12клап.,
- Мой автомобиль(и):: Pajero2, Запорожец- Ланос
- Откуда: Свердловская обл.
- Благодарил (а): 704 раза
- Поблагодарили: 1026 раз
Re: Работа регулятора холостого хода (6G74 SOHC)
Вот уже не раз говорилось, чтоб заполняли профиль, что за машина, комплектация, год и т.д. чтоб не гадатьLev1982 писал(а): а на моей в реле выходит всего 4 выхода. Судя по всему это что то типа обычного реле должно быть.

Так и есть, на твоей машине 4-х выводное реле.
Дмитрий
Боливар2 - П2, 92г., V43, 6G72(12V), V4AW2, RD/L, пруль (чистокровный японский рысак)
Боливар1 - П2, 93г., 6G72(12V), МКПП, V43, RD/L, Европа (славный был конь, но уже донор)
Боливар2 - П2, 92г., V43, 6G72(12V), V4AW2, RD/L, пруль (чистокровный японский рысак)
Боливар1 - П2, 93г., 6G72(12V), МКПП, V43, RD/L, Европа (славный был конь, но уже донор)
- Lev1982
- Сообщения: 308
- Зарегистрирован: 12 апр 2010, 08:04
- Двигатель:: 6G74 SOHC
- Мой автомобиль(и):: Pajero 2 (рестайлинговый) Europa
- Откуда: Уфа
- Откуда: Россия
- Поблагодарили: 3 раза
Re: Работа регулятора холостого хода (6G74 SOHC)
Многоуважаемые господины Камрады! Хелп!
Может у кого нить есть какая нить инфа о том где пролегает проводка до бензонасоса?
По схеме я вижу что она проходит через три разъема, а вот где их искать пока что не понятно... Может кто то знает где их искать?
Прям сильно спасибо всем кто помогает мне в этом не легком деле!
Может у кого нить есть какая нить инфа о том где пролегает проводка до бензонасоса?
По схеме я вижу что она проходит через три разъема, а вот где их искать пока что не понятно... Может кто то знает где их искать?
Прям сильно спасибо всем кто помогает мне в этом не легком деле!
Mitsubishi Montero II (Europa), 3,5 кг., моторчик 6G74, АКПП, 1998г.
Когда летишь с моста, понимаешь, что все твои проблемы решаемы, кроме одной - ты уже летишь с моста...
Когда летишь с моста, понимаешь, что все твои проблемы решаемы, кроме одной - ты уже летишь с моста...
-
- Модератор
- Сообщения: 20275
- Зарегистрирован: 11 дек 2008, 16:10
- Откуда: москва м Академическая
- Благодарил (а): 101 раз
- Поблагодарили: 1322 раза
Re: Работа регулятора холостого хода (6G74 SOHC)
Идем сюда; http://pajero4x4.ru/bbs/phpBB2/viewtopi ... 0&t=114866 , открываем тему и внимательно чтим( разяснения как читать схемы) если вникнуть то становится всё просто
что такое букавки в схемах( А.В.С.Д и тд) это расположение мест разъемов. к примеру( А) это подкапотная проводка. если тупо не понимаешь как читать , стукнись к автору темы( Серега) он пояснит 


Всем добра.......
- dvm99
- Сообщения: 21706
- Зарегистрирован: 21 май 2012, 20:59
- Двигатель:: 6G72, 12клап.,
- Мой автомобиль(и):: Pajero2, Запорожец- Ланос
- Откуда: Свердловская обл.
- Благодарил (а): 704 раза
- Поблагодарили: 1026 раз
Re: Работа регулятора холостого хода (6G74 SOHC)
Тебе пока не надо проводку искать. Это уж если что, то потом...Lev1982 писал(а): Может у кого нить есть какая нить инфа о том где пролегает проводка до бензонасоса?
ПЕрво-наперво скачай схемы и прочитай как ими пользоваться по ссылке, что Мук дал.
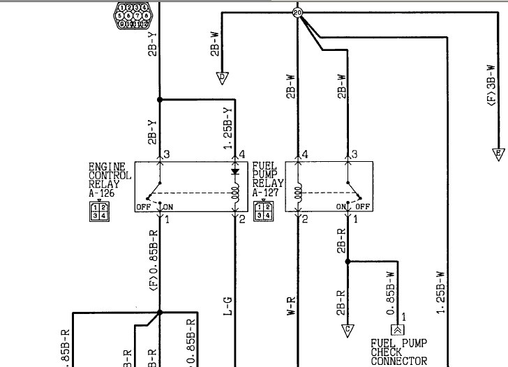
Далее ищи реле насоса- разъём С-127 под панелью спарава. Кстати, сейчас обратил внимание, что в схеме, что выше постом привёл, есть ошибка, там разъём обозначен как А-127, это неправильно (буквой А обозначается моторный отсек).
Смотри, что приходит на реле, проверь само реле, а уж дальше- по обстановке.
ЗЫ
Кстати, лобовое стекло не подтекает? Бывают проблемы с электрикой именно из-за этого.
Дмитрий
Боливар2 - П2, 92г., V43, 6G72(12V), V4AW2, RD/L, пруль (чистокровный японский рысак)
Боливар1 - П2, 93г., 6G72(12V), МКПП, V43, RD/L, Европа (славный был конь, но уже донор)
Боливар2 - П2, 92г., V43, 6G72(12V), V4AW2, RD/L, пруль (чистокровный японский рысак)
Боливар1 - П2, 93г., 6G72(12V), МКПП, V43, RD/L, Европа (славный был конь, но уже донор)
- Lev1982
- Сообщения: 308
- Зарегистрирован: 12 апр 2010, 08:04
- Двигатель:: 6G74 SOHC
- Мой автомобиль(и):: Pajero 2 (рестайлинговый) Europa
- Откуда: Уфа
- Откуда: Россия
- Поблагодарили: 3 раза
Re: Работа регулятора холостого хода (6G74 SOHC)
Это я прочитал уже давно. У меня основная проблема найти где идут провода. Я открыл кабельканалы в порогах но т.к на улице -20 очень тяжело распутать проводку что бы найти черно-красный провод сечением 2мм от реле бензонасоса. я пока что нашел только в левом отсеке под задним сиденьем где есть одиночный разъем с таким проводом. Но т.к проводка почти не гнется, доступа к проводу почти нету.алексей - Маленький Мук писал(а):Идем сюда; http://pajero4x4.ru/bbs/phpBB2/viewtopi ... 0&t=114866 , открываем тему и внимательно чтим( разяснения как читать схемы) если вникнуть то становится всё просточто такое букавки в схемах( А.В.С.Д и тд) это расположение мест разъемов. к примеру( А) это подкапотная проводка. если тупо не понимаешь как читать , стукнись к автору темы( Серега) он пояснит
Mitsubishi Montero II (Europa), 3,5 кг., моторчик 6G74, АКПП, 1998г.
Когда летишь с моста, понимаешь, что все твои проблемы решаемы, кроме одной - ты уже летишь с моста...
Когда летишь с моста, понимаешь, что все твои проблемы решаемы, кроме одной - ты уже летишь с моста...
- Lev1982
- Сообщения: 308
- Зарегистрирован: 12 апр 2010, 08:04
- Двигатель:: 6G74 SOHC
- Мой автомобиль(и):: Pajero 2 (рестайлинговый) Europa
- Откуда: Уфа
- Откуда: Россия
- Поблагодарили: 3 раза
Re: Работа регулятора холостого хода (6G74 SOHC)
Стекло у меня и правду текло! Но оно капало с потолка на пол сразу. Я после этого снимал торпеду и перетряхнул всю проводку.dvm99 писал(а):Тебе пока не надо проводку искать. Это уж если что, то потом...Lev1982 писал(а): Может у кого нить есть какая нить инфа о том где пролегает проводка до бензонасоса?
ПЕрво-наперво скачай схемы и прочитай как ими пользоваться по ссылке, что Мук дал.
Далее ищи реле насоса- разъём С-127 под панелью спарава. Кстати, сейчас обратил внимание, что в схеме, что выше постом привёл, есть ошибка, там разъём обозначен как А-127, это неправильно (буквой А обозначается моторный отсек).
Смотри, что приходит на реле, проверь само реле, а уж дальше- по обстановке.
ЗЫ
Кстати, лобовое стекло не подтекает? Бывают проблемы с электрикой именно из-за этого.
У меня получается на реле напряжение приходит и после поступления сигнала с ЭБУ реле срабатывает. А вот до моторчика оно не доходит. Мне бы хотя бы середину найти где может потеряться напряжение.
Схемы я уже читал и не раз. Но там не показано с какой стороны даже проходит разъем...
Mitsubishi Montero II (Europa), 3,5 кг., моторчик 6G74, АКПП, 1998г.
Когда летишь с моста, понимаешь, что все твои проблемы решаемы, кроме одной - ты уже летишь с моста...
Когда летишь с моста, понимаешь, что все твои проблемы решаемы, кроме одной - ты уже летишь с моста...
-
- Модератор
- Сообщения: 20275
- Зарегистрирован: 11 дек 2008, 16:10
- Откуда: москва м Академическая
- Благодарил (а): 101 раз
- Поблагодарили: 1322 раза
Re: Работа регулятора холостого хода (6G74 SOHC)
Если смотреть на схему то 127 с права от консоли( на правой стойке( включи трех мерное видение)
смотри н а картинку в полном объеме( представь полную) там показана ток правая сторона
в центре консоль где стоит мауфун
ты должен понять как читать схемы. вникни
ет по началу трудно . Ну скачай схему на бумажку и положи на торпеду в центр. мож так поймешь
а дальше по проводке,смотри куда уходят уходящие в низ или в лево- право . прозванивай, в каждом разъеме есть номер с цветом провода










Всем добра.......
- Lev1982
- Сообщения: 308
- Зарегистрирован: 12 апр 2010, 08:04
- Двигатель:: 6G74 SOHC
- Мой автомобиль(и):: Pajero 2 (рестайлинговый) Europa
- Откуда: Уфа
- Откуда: Россия
- Поблагодарили: 3 раза
Re: Работа регулятора холостого хода (6G74 SOHC)
Вы же добрый дяденька, и вы мне сейчас скажите что я не правильно указал на фото реле бензонасоса и реле ЭБУ! Что бы сделать эту фоту, мне понадобилось снять полностью торпедо и испаритель (это я тада лечил радиатор печки).алексей - Маленький Мук писал(а):Если смотреть на схему то 127 с права от консоли( на правой стойке( включи трех мерное видение)смотри н а картинку в полном объеме( представь полную) там показана ток правая сторона
![]()
в центре консоль где стоит мауфун
А как видно на фото провода от этих реле сразу уходят в другие разъемы и далее куда то в глубь... Получается только вариант взять сигнал с ЭБУ и прокинуть провод от ЭБУ до богажника и там взять нормальное питание от провода усилка пустить его через релюшку.
Mitsubishi Montero II (Europa), 3,5 кг., моторчик 6G74, АКПП, 1998г.
Когда летишь с моста, понимаешь, что все твои проблемы решаемы, кроме одной - ты уже летишь с моста...
Когда летишь с моста, понимаешь, что все твои проблемы решаемы, кроме одной - ты уже летишь с моста...
-
- Модератор
- Сообщения: 20275
- Зарегистрирован: 11 дек 2008, 16:10
- Откуда: москва м Академическая
- Благодарил (а): 101 раз
- Поблагодарили: 1322 раза
Re: Работа регулятора холостого хода (6G74 SOHC)
тестер в руки и цвета проводов
теперь по цветам вызванивай
Я ж написал; Внимательно изучи как читать схемы. эт по началу не понятно..... вникни
на схеме находишь нужный разъем и смотришь куды он идет. в А б с д и номер. но не могу я дать тебе ответ полный, копай сам ( всё указано на схемах) был бы ты рядом показал на пальцах








Всем добра.......
-
- Модератор
- Сообщения: 20275
- Зарегистрирован: 11 дек 2008, 16:10
- Откуда: москва м Академическая
- Благодарил (а): 101 раз
- Поблагодарили: 1322 раза
Re: Работа регулятора холостого хода (6G74 SOHC)
в схемах страница 4-86, там как раз питалово насоса 

Всем добра.......
- Lev1982
- Сообщения: 308
- Зарегистрирован: 12 апр 2010, 08:04
- Двигатель:: 6G74 SOHC
- Мой автомобиль(и):: Pajero 2 (рестайлинговый) Europa
- Откуда: Уфа
- Откуда: Россия
- Поблагодарили: 3 раза
Re: Работа регулятора холостого хода (6G74 SOHC)
Изучил все схемы и даже еще пару раз выбежав на улицу я понял что без приборчика мне никак! и позвонил знакомым в Челны (это ближайший город где есть подобные приборчики) и завтра после обеда приборчик будет у меня. С ним то дело пойдет в разы быстрее и веселее. Уже два раза заказывал сей прибор и два раза не успевал получить. В этот раз уж точно заберу. С этим приборчиком искать обрыв одно удовольствие. Пользовался всего один раз, но кайфанул тада от просто ты и гениальности устройства чо жуть)алексей - Маленький Мук писал(а):в схемах страница 4-86, там как раз питалово насоса
Вот это приборчик всегда поможет найти обрыв без танцев с бубном: https://technopoint.ru/product/81fb9112 ... 1013-sale/
Это не реклама, там есть и другие похожие. Выбрал из того что было в наличии и решил поделится)
Mitsubishi Montero II (Europa), 3,5 кг., моторчик 6G74, АКПП, 1998г.
Когда летишь с моста, понимаешь, что все твои проблемы решаемы, кроме одной - ты уже летишь с моста...
Когда летишь с моста, понимаешь, что все твои проблемы решаемы, кроме одной - ты уже летишь с моста...
-
- Модератор
- Сообщения: 20275
- Зарегистрирован: 11 дек 2008, 16:10
- Откуда: москва м Академическая
- Благодарил (а): 101 раз
- Поблагодарили: 1322 раза
Re: Работа регулятора холостого хода (6G74 SOHC)
Прибор не причем, ты понял как читать схемы????
Всем добра.......
- Lev1982
- Сообщения: 308
- Зарегистрирован: 12 апр 2010, 08:04
- Двигатель:: 6G74 SOHC
- Мой автомобиль(и):: Pajero 2 (рестайлинговый) Europa
- Откуда: Уфа
- Откуда: Россия
- Поблагодарили: 3 раза
Re: Работа регулятора холостого хода (6G74 SOHC)
Думаю что понял)))алексей - Маленький Мук писал(а):Прибор не причем, ты понял как читать схемы????
Но у меня все равно проблема больше в погоде (-26 на градуснике, в прогнозе написано "чувствуется как -30". Хотя реально чувствуется как -40). Провода и пальцы не гнутся совсем)))
При помощи прибора можно не распуская косу проводов найти где обрыв.
Там просто за один конец провод от генератора ВВ импульсов цепляется, а далее рядом приемником проводишь и слышно где пищит, а где перестал пищать там обрыв. Причем берет на расстоянии 12-30см. И вскрывать проводку уже можно наверняка, а не что бы проверить там ли обрыв)
Жду завтра прибор и берегу здоровье!)))
За всех кто помогает! /дзыньг!/
Mitsubishi Montero II (Europa), 3,5 кг., моторчик 6G74, АКПП, 1998г.
Когда летишь с моста, понимаешь, что все твои проблемы решаемы, кроме одной - ты уже летишь с моста...
Когда летишь с моста, понимаешь, что все твои проблемы решаемы, кроме одной - ты уже летишь с моста...
- Владимир Михайлович
- Сообщения: 6286
- Зарегистрирован: 22 фев 2008, 20:51
- Двигатель:: 6G74
- Мой автомобиль(и):: Монтеро 94 г.в.
- Откуда: Питер
- Откуда: Санкт-Петербург
- Благодарил (а): 69 раз
- Поблагодарили: 178 раз
Re: Работа регулятора холостого хода (6G74 SOHC)
Надо открывать лючок доступа к бензонасосу. Там, на разъеме бензобака, наиболее вероятное место обрыва.
Монтеро 5 дв. 6G74.АКПП. 94 г.в.
- Lev1982
- Сообщения: 308
- Зарегистрирован: 12 апр 2010, 08:04
- Двигатель:: 6G74 SOHC
- Мой автомобиль(и):: Pajero 2 (рестайлинговый) Europa
- Откуда: Уфа
- Откуда: Россия
- Поблагодарили: 3 раза
Re: Работа регулятора холостого хода (6G74 SOHC)
Открыл. На всех разъемах докуда дотянулся нет напряжения. А вот что бы в лючке под сиденькой проверить напряжение не смог провода достать и руку еще надо для этого сломать в двух местах сломать что бы подлезть)))Владимир Михайлович писал(а):Надо открывать лючок доступа к бензонасосу. Там, на разъеме бензобака, наиболее вероятное место обрыва.
Mitsubishi Montero II (Europa), 3,5 кг., моторчик 6G74, АКПП, 1998г.
Когда летишь с моста, понимаешь, что все твои проблемы решаемы, кроме одной - ты уже летишь с моста...
Когда летишь с моста, понимаешь, что все твои проблемы решаемы, кроме одной - ты уже летишь с моста...
- Владимир Михайлович
- Сообщения: 6286
- Зарегистрирован: 22 фев 2008, 20:51
- Двигатель:: 6G74
- Мой автомобиль(и):: Монтеро 94 г.в.
- Откуда: Питер
- Откуда: Санкт-Петербург
- Благодарил (а): 69 раз
- Поблагодарили: 178 раз
Re: Работа регулятора холостого хода (6G74 SOHC)
Разъем под сиденьем вытаскивается вместе с проходной резинкой на улицу, под днищем.
Монтеро 5 дв. 6G74.АКПП. 94 г.в.
- Lev1982
- Сообщения: 308
- Зарегистрирован: 12 апр 2010, 08:04
- Двигатель:: 6G74 SOHC
- Мой автомобиль(и):: Pajero 2 (рестайлинговый) Europa
- Откуда: Уфа
- Откуда: Россия
- Поблагодарили: 3 раза
Re: Работа регулятора холостого хода (6G74 SOHC)
Это если градусов на двадцать теплее) Кебрик от проводов под лючком к бензобаку сперва поломался а потом ваще рассыпался после того как я его просто потрогал при вытаскивании разъема) Поэтому пока что это не вариант)Владимир Михайлович писал(а):Разъем под сиденьем вытаскивается вместе с проходной резинкой на улицу, под днищем.
Mitsubishi Montero II (Europa), 3,5 кг., моторчик 6G74, АКПП, 1998г.
Когда летишь с моста, понимаешь, что все твои проблемы решаемы, кроме одной - ты уже летишь с моста...
Когда летишь с моста, понимаешь, что все твои проблемы решаемы, кроме одной - ты уже летишь с моста...
- Владимир Михайлович
- Сообщения: 6286
- Зарегистрирован: 22 фев 2008, 20:51
- Двигатель:: 6G74
- Мой автомобиль(и):: Монтеро 94 г.в.
- Откуда: Питер
- Откуда: Санкт-Петербург
- Благодарил (а): 69 раз
- Поблагодарили: 178 раз
Re: Работа регулятора холостого хода (6G74 SOHC)
Самое простое - протянуть времянку от бензобака, под днищем к диагностическому разъему на моторном щите под капотом.
Монтеро 5 дв. 6G74.АКПП. 94 г.в.
-
- Модератор
- Сообщения: 20275
- Зарегистрирован: 11 дек 2008, 16:10
- Откуда: москва м Академическая
- Благодарил (а): 101 раз
- Поблагодарили: 1322 раза
Re: Работа регулятора холостого хода (6G74 SOHC)
Попробуй поменяй релюху или перемкни 1й и 3й на разъеме релюхи , питалово пойдет? питалово ваще приходит в релюху?
Всем добра.......