TRT - Вдоль р.Киржач. Для стандартных 4х4 (08.11.25) Форум Обсуждение FAQ
вопрос по панели приборов NPS
Модераторы: SNOOPER, Alex_SH, Nbf, BAlex, drcham, SoundSpeed
Правила форума
Дорогие друзья!
Пожалуйста, при создании и поиске сообщений не забывайте пользоваться гиперссылками на тематические разделы, расположенными на главной странице раздела "Новый Pajero Sport"
Дорогие друзья!
Пожалуйста, при создании и поиске сообщений не забывайте пользоваться гиперссылками на тематические разделы, расположенными на главной странице раздела "Новый Pajero Sport"
-
Max607
- Сообщения: 40
- Зарегистрирован: 28 фев 2012, 09:15
- Двигатель:: 4M41
- Мой автомобиль(и):: Pajero Sport New
- Откуда: Красноярск
- Откуда: Красноярск
- Благодарил (а): 2 раза
вопрос по панели приборов NPS
Да простят меня администраторы форума, но выложив пост в теме электрика ни кто не ответил на мой вопрос!!
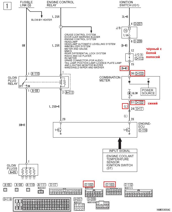
Интересует следующее: распиновка панели приборов на NPS, а именно маркировка, цвет того провода (контакта) который отвечает за появление индикации спирали предварительного нагрева свечей. за ранее спасибо за нужную инфу!!!!
Интересует следующее: распиновка панели приборов на NPS, а именно маркировка, цвет того провода (контакта) который отвечает за появление индикации спирали предварительного нагрева свечей. за ранее спасибо за нужную инфу!!!!
Pajero sport new, аэрография, рация си-би, УКВ (позывной Авторадио - Красноярск "Гусар"), подогревы: магистрали, фильтра, бака, подвеска ОМЕ. лето Cooper Discoverer STT 265/70/17, зима Nokia Hakka 5 265/65/17
- CoolBDW
- Сообщения: 3630
- Зарегистрирован: 20 янв 2010, 10:11
- Двигатель:: 4D56
- Мой автомобиль(и):: был - NMPS 2010 2.5 TD 5AT S04
- Откуда: Тула
- Откуда: Тула
- Благодарил (а): 210 раз
- Поблагодарили: 284 раза
Re: вопрос по панели приборов NPS
Держи, накидал кой-чего. Маркировка вся внизу схем естьMax607 писал(а):Да простят меня администраторы форума, но выложив пост в теме электрика ни кто не ответил на мой вопрос!!
Интересует следующее: распиновка панели приборов на NPS, а именно маркировка, цвет того провода (контакта) который отвечает за появление индикации спирали предварительного нагрева свечей. за ранее спасибо за нужную инфу!!!!
- Вложения
-
- 4M41.rar
- (1.32 МБ) 75 скачиваний
Дмитрий
было когда-то:
NMPS 2010 2.5 TD 5AT чёрный
Webasto, Multitronics VC731, DRL, RedPower 8994, FGC, без EGR (+заглушка -фишка)
Yokohama G012 & F700Z 265/65R17, пружины от Влада
было когда-то:
NMPS 2010 2.5 TD 5AT чёрный
Webasto, Multitronics VC731, DRL, RedPower 8994, FGC, без EGR (+заглушка -фишка)
Yokohama G012 & F700Z 265/65R17, пружины от Влада
-
black910
- Сообщения: 565
- Зарегистрирован: 20 июн 2010, 13:22
- Двигатель:: 4M41
- Мой автомобиль(и):: Pajero Sport 3.2
- Откуда: MOW ЮЗАО
- Благодарил (а): 62 раза
- Поблагодарили: 51 раз
Re: вопрос по панели приборов NPS
ключевое слово glow (system, relay ...). Смотрим снизу вверх.
зы. Почему последовательность загрузки файлов не соответствует их отображению?
pss. CoolBDW, опередил
.
зы. Почему последовательность загрузки файлов не соответствует их отображению?
pss. CoolBDW, опередил
- Вложения
-
- 1.pdf
- (92.77 КБ) 29 скачиваний
-
- 22.pdf
- (63.11 КБ) 30 скачиваний
-
- 3.pdf
- (96.81 КБ) 58 скачиваний
Джульбарс
зима - Nokian Nordman SUV 265/65 R17
лето - Cooper Discoverer ST maxx 265/70 r17
зима - Nokian Nordman SUV 265/65 R17
лето - Cooper Discoverer ST maxx 265/70 r17
- MAVR64
- Сообщения: 2881
- Зарегистрирован: 28 авг 2010, 20:51
- Двигатель:: Дизель
- Мой автомобиль(и):: Pajero
- Откуда: Саратов
- Благодарил (а): 134 раза
- Поблагодарили: 146 раз
Re: вопрос по панели приборов NPS
Действительно, здесь всегда быстрее ответ можно найти и активность выше.Max607 писал(а):Да простят меня администраторы форума
PAJERO SHOGUN 2014my 3200 200hp A/T БК, регистратор, антирадар, Защита=композит+алюминий
Yokohama Geolandar A/T G012 size 265/60 R18
Yokohama Geolandar A/T G012 size 265/60 R18
- Napic
- Сообщения: 5982
- Зарегистрирован: 29 июл 2010, 06:51
- Двигатель:: дизель 4d56
- Мой автомобиль(и):: НМПСпорт 2010
- Откуда: Сибирь
- Благодарил (а): 423 раза
- Поблагодарили: 1021 раз
Re: вопрос по панели приборов NPS
А знаешь почему? - да просто всегда приятно общаться о любимой машине в родной конфе, чем искать общение среди людей, увлеченных немного другим… Если сложный вопрос - тогда ДА, нужно искать в специализированном разделе, а легкий да конкретно по нашей машине- то лучше в роднойMAVR64 писал(а):Действительно, здесь всегда быстрее ответ можно найти и активность выше.Max607 писал(а):Да простят меня администраторы форума
НМПСпорт 2010 4d56 2500 дизель S05 5AT
лето BridgeStone HT 265/65R17, зима Hakka 5 SUV 265/65R17
Eberspacher Hydronic 5 кВт, доп. вентилятор кондиционера
Egr off + дроссель On (нержавейка + программное отключение)
лето BridgeStone HT 265/65R17, зима Hakka 5 SUV 265/65R17
Eberspacher Hydronic 5 кВт, доп. вентилятор кондиционера
Egr off + дроссель On (нержавейка + программное отключение)
-
Max607
- Сообщения: 40
- Зарегистрирован: 28 фев 2012, 09:15
- Двигатель:: 4M41
- Мой автомобиль(и):: Pajero Sport New
- Откуда: Красноярск
- Откуда: Красноярск
- Благодарил (а): 2 раза
Re: вопрос по панели приборов NPS
Спасибо большое за помощь! Пошел штудировал информацию!
Pajero sport new, аэрография, рация си-би, УКВ (позывной Авторадио - Красноярск "Гусар"), подогревы: магистрали, фильтра, бака, подвеска ОМЕ. лето Cooper Discoverer STT 265/70/17, зима Nokia Hakka 5 265/65/17
-
Max607
- Сообщения: 40
- Зарегистрирован: 28 фев 2012, 09:15
- Двигатель:: 4M41
- Мой автомобиль(и):: Pajero Sport New
- Откуда: Красноярск
- Откуда: Красноярск
- Благодарил (а): 2 раза
Re: вопрос по панели приборов NPS
Что то после изучения схем я понял что в электрика я не бум бум! Можете подсказать поточнее какой провод (цвет) выходит именно на панель приборов, щиток спидометра?
Pajero sport new, аэрография, рация си-би, УКВ (позывной Авторадио - Красноярск "Гусар"), подогревы: магистрали, фильтра, бака, подвеска ОМЕ. лето Cooper Discoverer STT 265/70/17, зима Nokia Hakka 5 265/65/17
- CoolBDW
- Сообщения: 3630
- Зарегистрирован: 20 янв 2010, 10:11
- Двигатель:: 4D56
- Мой автомобиль(и):: был - NMPS 2010 2.5 TD 5AT S04
- Откуда: Тула
- Откуда: Тула
- Благодарил (а): 210 раз
- Поблагодарили: 284 раза
Re: вопрос по панели приборов NPS
Max607 писал(а):Что то после изучения схем я понял что в электрика я не бум бум! Можете подсказать поточнее какой провод (цвет) выходит именно на панель приборов, щиток спидометра?
Дмитрий
было когда-то:
NMPS 2010 2.5 TD 5AT чёрный
Webasto, Multitronics VC731, DRL, RedPower 8994, FGC, без EGR (+заглушка -фишка)
Yokohama G012 & F700Z 265/65R17, пружины от Влада
было когда-то:
NMPS 2010 2.5 TD 5AT чёрный
Webasto, Multitronics VC731, DRL, RedPower 8994, FGC, без EGR (+заглушка -фишка)
Yokohama G012 & F700Z 265/65R17, пружины от Влада
-
Max607
- Сообщения: 40
- Зарегистрирован: 28 фев 2012, 09:15
- Двигатель:: 4M41
- Мой автомобиль(и):: Pajero Sport New
- Откуда: Красноярск
- Откуда: Красноярск
- Благодарил (а): 2 раза
Re: вопрос по панели приборов NPS
Большое человеческое спасибо!
Pajero sport new, аэрография, рация си-би, УКВ (позывной Авторадио - Красноярск "Гусар"), подогревы: магистрали, фильтра, бака, подвеска ОМЕ. лето Cooper Discoverer STT 265/70/17, зима Nokia Hakka 5 265/65/17
