Доброго времени суток.
Похожие темы читал, везде виной был предохранитель. Все предохранители под капотом(в коробочке) и под рулевой колонкой я проверил - живые, проверял мультиметром. Может быть еще есть, где я не нашел? Или где еще может быть засада?
Заранее спасибо.
Домино Трофи 2026 - 25 Апреля - Обсудить и спросить тут.
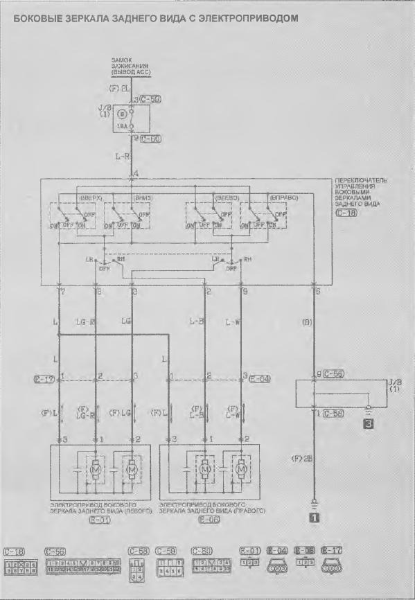
Не работает электро-регулировка зеркал на Pajero JR
Модераторы: SNOOPER, Nbf, Romik, BAlex, drcham, Glukc
- idled
- Сообщения: 4047
- Зарегистрирован: 13 мар 2007, 21:38
- Откуда: Пермский край
- Благодарил (а): 11 раз
- Поблагодарили: 168 раз
Re: Не работает электро-регулировка зеркал на Pajero JR
Да хоть где может быть засадаSimr писал(а):Доброго времени суток.
Похожие темы читал, везде виной был предохранитель. Все предохранители под капотом(в коробочке) и под рулевой колонкой я проверил - живые, проверял мультиметром. Может быть еще есть, где я не нашел? Или где еще может быть засада?
Заранее спасибо.
Pajero JR 1997г. 5МКПП
всякий мнит себя стратегом видя бой со стороны...
всякий мнит себя стратегом видя бой со стороны...
-
Simr
- Сообщения: 31
- Зарегистрирован: 07 окт 2013, 18:19
- Двигатель:: 4A31
- Мой автомобиль(и):: Pajero Junior
- Откуда: Нижний Новгород
Re: Не работает электро-регулировка зеркал на Pajero JR
Напряжение не подавал, но прозванивал - обрыва в проводке моторчиков нет. Да и странно, что сразу оба не работают. Переключатель тоже вроде норм (визуально). Так и придется снимать торпеду, по проводкам прозванивать каждую цепь(
- Gameszzz
- Сообщения: 1587
- Зарегистрирован: 30 дек 2012, 06:24
- Двигатель:: 4A31
- Мой автомобиль(и):: MPJ ZR-2, 3FA/T (96M) MKUE 1100/4WD
- Откуда: Владивосток
- Благодарил (а): 21 раз
- Поблагодарили: 60 раз
Re: Не работает электро-регулировка зеркал на Pajero JR
У меня изначально казалось что не работают,после предыдущего хозяина.
Оказалось,что ими очень давно не пользовались и они закисли. По тихой сами расходились
Оказалось,что ими очень давно не пользовались и они закисли. По тихой сами расходились
-
Simr
- Сообщения: 31
- Зарегистрирован: 07 окт 2013, 18:19
- Двигатель:: 4A31
- Мой автомобиль(и):: Pajero Junior
- Откуда: Нижний Новгород
Re: Не работает электро-регулировка зеркал на Pajero JR
Спасибо. С электросхемой теперь половчее лазать по проводам будет
