TRT - Вдоль р.Киржач. Для стандартных 4х4 (08.11.25) Форум Обсуждение FAQ
	один или два ?
Модераторы: SNOOPER, Nbf, Romik, BAlex, drcham, алексей - Маленький Мук, DenVer, Алекс
- 
				mik3333
 - Сообщения: 93
 - Зарегистрирован: 22 сен 2013, 17:20
 - Двигатель:: 4D56
 - Мой автомобиль(и):: МПС 2.5 ТД
 - Откуда: Арханегльск
 - Поблагодарили: 3 раза
 
один или два ?
После 9 лет эксплуатации умерли родные аккумуляторы 2 шт.....маюсь вопросом что купить один на 95 ач с током хол. пуска 850 а....или 2 по 75ач с током 630....и еще....что делать с освободившимися проводами второго аккумулятора ( если ставить один).......изолировать или соединять с новым аккумулятором....
			
			
									
						- 
				mik3333
 - Сообщения: 93
 - Зарегистрирован: 22 сен 2013, 17:20
 - Двигатель:: 4D56
 - Мой автомобиль(и):: МПС 2.5 ТД
 - Откуда: Арханегльск
 - Поблагодарили: 3 раза
 
Re: один или два ?
чем мощнее пусковой ток ...тем быстрее крутит стартёр ....следовательно более надёжный пуск за счёт более быстрого достижения  давления сжатия...так как двигатель уже не новый...просто не уверен хватит ли емкости одного  аккумулятора для зимы..........и не знаю можно ли исключить клеммы второго аккумулятора   ....может он питает определённые потребители....и тут  писали про недозаряд более мощного аккумулятора ...хотелось бы узнать подробнее....
			
			
									
						- Nbf
 - Дикий Админ
 - Сообщения: 27338
 - Зарегистрирован: 30 авг 2006, 17:58
 - Двигатель:: 4D56t,
 - Мой автомобиль(и):: L200'Беззубик Citroen'Мария
 - Откуда: из тех ворот, что и весь народ
 - Откуда: Ст.Купавна, Балашиха-1
 - Благодарил (а): 1080 раз
 - Поблагодарили: 1421 раз
 - Контактная информация:
 
Re: один или два ?
Два 95 - даже сомнений быть не может.
У меня именно так.
Про недозаряд пишут неучи.
			
			
									
						У меня именно так.
Про недозаряд пишут неучи.
Павел.
Терпение и труд - мне не идут!
______________
L-200, '08, SS, АКПП, 4D56t, MT 285/75/16, EW-12000.
тел. (Ч95)6Ч2ЗО92
Юридические услуги http://www.expertcity.ru
Группа Паджеро в ТГ: https://t.me/pajeroclubru
Группа Паджеро в VK: https://vk.com/pajerorussia
			
						Терпение и труд - мне не идут!
______________
L-200, '08, SS, АКПП, 4D56t, MT 285/75/16, EW-12000.
тел. (Ч95)6Ч2ЗО92
Юридические услуги http://www.expertcity.ru
Группа Паджеро в ТГ: https://t.me/pajeroclubru
Группа Паджеро в VK: https://vk.com/pajerorussia
- Fil
 - Сообщения: 3362
 - Зарегистрирован: 09 окт 2005, 12:34
 - Двигатель:: 4D56T, 4D56U
 - Мой автомобиль(и):: Pajero-2: V5MT1, SS, 5,285 R/D lock. L 200 IV AT, SS, 4,1 R/D lock
 - Откуда: Рязань
 - Откуда: Рязань (62)
 - Благодарил (а): 54 раза
 - Поблагодарили: 62 раза
 - Контактная информация:
 
Re: один или два ?
1 оптима (на 2-ю нет денег, а то было б 2) 3 или 4 года, если обычных, то 2 однозначно. Гену перенести бы ещё под капот, чтоб с батарейками проблем меньше было.
			
			
									
						91 г.в., 3дв., арки подстрижены,нелинейка 60-0, 285/75/16"М/T, гена 110А под капотом+OPTIMA YT, танковый ближний ксенон, Recaro, демпфер Nissan и ещё амортизаторы от разных машин - был...
2011, почти сток.
Делай как задумал! (с) Мой Батя.
			
						2011, почти сток.
Делай как задумал! (с) Мой Батя.
- klinych
 - Сообщения: 813
 - Зарегистрирован: 02 окт 2012, 20:42
 - Двигатель:: 4D56
 - Мой автомобиль(и):: Mitsubishi Pajero Sport old
 - Откуда: Ленинградская область
 - Благодарил (а): 43 раза
 - Поблагодарили: 32 раза
 
Re: один или два ?
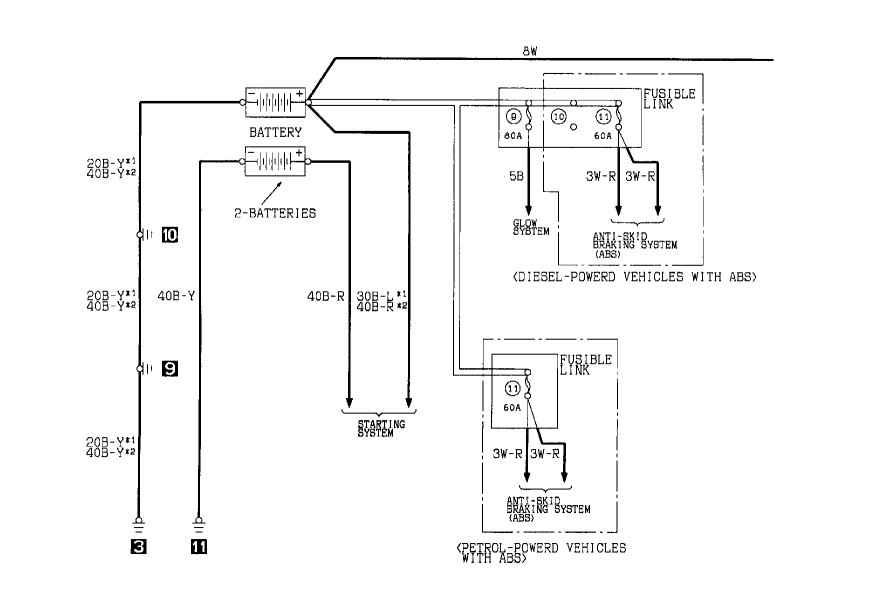
Там вся проблема в том что большой кислотный аккумулятор (типа 95-ки) по габаритам просто воткнуть некуда. Если взглянем на схему, то увидим, что две батареи соединены параллельно, причём одна из них чисто стартовая, так что технически подсоединить все концы на одну батарею проблем не вызовет, просто убрав стартовую. Но тут придётся раскинуть мозгами, как "втулить" под капот одну 95-ку кислотную (с правой стороны поперечно ИМХО нереально) или как писали выше брать одну гелевую (Оптима) и тянуть все провода на неё. Если менять обе батареи, то они должны однозначно быть одинаковыми по параметрам.mik3333 писал(а):так как двигатель уже не новый...просто не уверен хватит ли емкости одного аккумулятора для зимы..........и не знаю можно ли исключить клеммы второго аккумулятора ....может он питает определённые потребители....и тут писали про недозаряд более мощного аккумулятора ...хотелось бы узнать подробнее....
- Анубис
 - Сообщения: 10295
 - Зарегистрирован: 21 апр 2011, 14:44
 - Двигатель:: Ноги
 - Мой автомобиль(и):: Велосипед
 - Откуда: Мск
 - Откуда: МСК-ВРН
 - Благодарил (а): 319 раз
 - Поблагодарили: 365 раз
 
Re: один или два ?
+1Nbf писал(а):Два 95 - даже сомнений быть не может.
У меня именно так.
Про недозаряд пишут неучи.
„Ведь совсем не важно — от чего помрешь, ведь куда важнее — для чего родился“Башлачев А.
89857два78пять 20
			
						89857два78пять 20
- 
				mik3333
 - Сообщения: 93
 - Зарегистрирован: 22 сен 2013, 17:20
 - Двигатель:: 4D56
 - Мой автомобиль(и):: МПС 2.5 ТД
 - Откуда: Арханегльск
 - Поблагодарили: 3 раза
 
Re: один или два ?
. Если взглянем на схему, то увидим, что две батареи соединены параллельно, причём одна из них чисто стартовая, так что технически подсоединить все концы на одну батарею проблем не вызовет, просто убрав стартовую......а какая из них стартовая   правая или левая ...
			
			
									
						- Nbf
 - Дикий Админ
 - Сообщения: 27338
 - Зарегистрирован: 30 авг 2006, 17:58
 - Двигатель:: 4D56t,
 - Мой автомобиль(и):: L200'Беззубик Citroen'Мария
 - Откуда: из тех ворот, что и весь народ
 - Откуда: Ст.Купавна, Балашиха-1
 - Благодарил (а): 1080 раз
 - Поблагодарили: 1421 раз
 - Контактная информация:
 
Re: один или два ?
Нет никакой стартовой - сам же нашел, что параллельны они.mik3333 писал(а):. Если взглянем на схему, то увидим, что две батареи соединены параллельно, причём одна из них чисто стартовая, так что технически подсоединить все концы на одну батарею проблем не вызовет, просто убрав стартовую......а какая из них стартовая правая или левая ...
Ты объясни - почему два поставить не хочешь?
Павел.
Терпение и труд - мне не идут!
______________
L-200, '08, SS, АКПП, 4D56t, MT 285/75/16, EW-12000.
тел. (Ч95)6Ч2ЗО92
Юридические услуги http://www.expertcity.ru
Группа Паджеро в ТГ: https://t.me/pajeroclubru
Группа Паджеро в VK: https://vk.com/pajerorussia
			
						Терпение и труд - мне не идут!
______________
L-200, '08, SS, АКПП, 4D56t, MT 285/75/16, EW-12000.
тел. (Ч95)6Ч2ЗО92
Юридические услуги http://www.expertcity.ru
Группа Паджеро в ТГ: https://t.me/pajeroclubru
Группа Паджеро в VK: https://vk.com/pajerorussia
- Fil
 - Сообщения: 3362
 - Зарегистрирован: 09 окт 2005, 12:34
 - Двигатель:: 4D56T, 4D56U
 - Мой автомобиль(и):: Pajero-2: V5MT1, SS, 5,285 R/D lock. L 200 IV AT, SS, 4,1 R/D lock
 - Откуда: Рязань
 - Откуда: Рязань (62)
 - Благодарил (а): 54 раза
 - Поблагодарили: 62 раза
 - Контактная информация:
 
Re: один или два ?
Та, у которой толстый плюсовой провод без предохранителя идёт вдоль кузова на втягивающее реле стартера, а минус идёт от кузова.
			
			
									
						91 г.в., 3дв., арки подстрижены,нелинейка 60-0, 285/75/16"М/T, гена 110А под капотом+OPTIMA YT, танковый ближний ксенон, Recaro, демпфер Nissan и ещё амортизаторы от разных машин - был...
2011, почти сток.
Делай как задумал! (с) Мой Батя.
			
						2011, почти сток.
Делай как задумал! (с) Мой Батя.
- klinych
 - Сообщения: 813
 - Зарегистрирован: 02 окт 2012, 20:42
 - Двигатель:: 4D56
 - Мой автомобиль(и):: Mitsubishi Pajero Sport old
 - Откуда: Ленинградская область
 - Благодарил (а): 43 раза
 - Поблагодарили: 32 раза
 
Re: один или два ?
В тонкости не вдавался, но у меня на той что слева (впереди водителя) типа силового предохранителя стоит, навскидку она (хотя могу и ошибаться). Хотя куда удобней концы тянуть, ту и можно оставлять.mik3333 писал(а): а какая из них стартовая правая или левая ...
А если пройтись по рынку? Пару лет назад поставил себе наши Арктик Силвер Титан (Arctic Silver Titan) 75Ач, ток 740 А (для интереса глянул сейчас на Варте 95 Ач, ток 760 А), даже влезли в штатные поддоны. Цена вопроса была 2х3800 рэ (сегодня 4 с копейками стОят). А так то две, конечно, лучше/надёжней))mik3333 писал(а):маюсь вопросом что купить один на 95 ач с током хол. пуска 850 а....или 2 по 75ач с током 630
- klinych
 - Сообщения: 813
 - Зарегистрирован: 02 окт 2012, 20:42
 - Двигатель:: 4D56
 - Мой автомобиль(и):: Mitsubishi Pajero Sport old
 - Откуда: Ленинградская область
 - Благодарил (а): 43 раза
 - Поблагодарили: 32 раза
 
Re: один или два ?
Похоже на то. Тогда вообще проблем нет: отсоединяем провод от втягивающего и от правой батареи...и выкидываем её нахFil писал(а):Та, у которой толстый плюсовой провод без предохранителя идёт вдоль кузова на втягивающее реле стартера, а минус идёт от кузова.
Это просто терминология (в смысле, что от неё кроме, как на стартер провода не идут никуда). Мурзилка трактует их как основная и дополнительная батареи (равные по всем параметрам).Nbf писал(а): Нет никакой стартовой ...
- 
				mik3333
 - Сообщения: 93
 - Зарегистрирован: 22 сен 2013, 17:20
 - Двигатель:: 4D56
 - Мой автомобиль(и):: МПС 2.5 ТД
 - Откуда: Арханегльск
 - Поблагодарили: 3 раза
 
Re: один или два ?
Парни ....никто не пробовал поставить правую ак.батарею обратной полярности на старого МПС?....хватит ли плюсового кабеля.....просто нашёл недорогую пару 95-Х ...но разной полярности
			
			
									
						- Fil
 - Сообщения: 3362
 - Зарегистрирован: 09 окт 2005, 12:34
 - Двигатель:: 4D56T, 4D56U
 - Мой автомобиль(и):: Pajero-2: V5MT1, SS, 5,285 R/D lock. L 200 IV AT, SS, 4,1 R/D lock
 - Откуда: Рязань
 - Откуда: Рязань (62)
 - Благодарил (а): 54 раза
 - Поблагодарили: 62 раза
 - Контактная информация:
 
Re: один или два ?
Блин, плюсовая клема на авте - болтовое соединение, купи метр кг35 (сварочный провод 35 квадратов в чудесной оплетке), отрежь скока надо, обожми под концевики, с одной стороны прикрутишь к плюсовой клеме авты, с другой к клеме (от таза или камаза-зависит от твоей батареи) на акб. Если надо фото - сделаю завтра. Я всё опаивал, бо обжать негде и нечем 
			
			
									
						91 г.в., 3дв., арки подстрижены,нелинейка 60-0, 285/75/16"М/T, гена 110А под капотом+OPTIMA YT, танковый ближний ксенон, Recaro, демпфер Nissan и ещё амортизаторы от разных машин - был...
2011, почти сток.
Делай как задумал! (с) Мой Батя.
			
						2011, почти сток.
Делай как задумал! (с) Мой Батя.
- Серега Сахалин
 - Сообщения: 1494
 - Зарегистрирован: 01 дек 2009, 05:31
 - Двигатель:: D4BF (2016)
 - Мой автомобиль(и):: Pajero-2, 91г
 - Откуда: Сахалинская область
 - Откуда: Северный Сахалин
 - Благодарил (а): 79 раз
 - Поблагодарили: 65 раз
 
Re: один или два ?
в ноябре 2011 установил один гелиевый (модель в подписи) на 105 А. Размеры 329х171х236klinych писал(а):Там вся проблема в том что большой кислотный аккумулятор (типа 95-ки) по габаритам просто воткнуть некуда. Если взглянем на схему, то увидим, что две батареи соединены параллельно, причём одна из них чисто стартовая, так что технически подсоединить все концы на одну батарею проблем не вызовет, просто убрав стартовую. Но тут придётся раскинуть мозгами, как "втулить" под капот одну 95-ку кислотную (с правой стороны поперечно ИМХО нереально) или как писали выше брать одну гелевую (Оптима) и тянуть все провода на неё. Если менять обе батареи, то они должны однозначно быть одинаковыми по параметрам.mik3333 писал(а):так как двигатель уже не новый...просто не уверен хватит ли емкости одного аккумулятора для зимы..........и не знаю можно ли исключить клеммы второго аккумулятора ....может он питает определённые потребители....и тут писали про недозаряд более мощного аккумулятора ...хотелось бы узнать подробнее....
Чтобы встал по длине (329) пришлось удлинить штатную площадку, резать-варить не надо, чисто механические работы.
[NXF]G2(SS4) 5FM/T, V44W 2,5TD DEFA,руль МОМО,сигнал MITSUBA, подогрев зеркал.
фары PARDE, шнорк. SAFARY, шериф, ген. 110А,диски СКАД 7JJх16 ЕТ20 PCD6х139,7 DIA109,7
COOPER DISC. STT PRO 235/85 R16//Nokian Hakkapeliitta LT3 265 75 R16
			
						фары PARDE, шнорк. SAFARY, шериф, ген. 110А,диски СКАД 7JJх16 ЕТ20 PCD6х139,7 DIA109,7
COOPER DISC. STT PRO 235/85 R16//Nokian Hakkapeliitta LT3 265 75 R16
- AntonR
 - Сообщения: 717
 - Зарегистрирован: 28 июл 2008, 09:38
 - Откуда: N.Novgorod
 - Благодарил (а): 23 раза
 - Поблагодарили: 9 раз
 
Re: один или два ?
Расскажите, пожалуйста, как пуск в морозы по сравнению с обычными аккумуляторами.Серега Сахалин писал(а):в ноябре 2011 установил один гелиевый (модель в подписи) на 105 А. Размеры 329х171х236klinych писал(а):Там вся проблема в том что большой кислотный аккумулятор (типа 95-ки) по габаритам просто воткнуть некуда. Если взглянем на схему, то увидим, что две батареи соединены параллельно, причём одна из них чисто стартовая, так что технически подсоединить все концы на одну батарею проблем не вызовет, просто убрав стартовую. Но тут придётся раскинуть мозгами, как "втулить" под капот одну 95-ку кислотную (с правой стороны поперечно ИМХО нереально) или как писали выше брать одну гелевую (Оптима) и тянуть все провода на неё. Если менять обе батареи, то они должны однозначно быть одинаковыми по параметрам.mik3333 писал(а):так как двигатель уже не новый...просто не уверен хватит ли емкости одного аккумулятора для зимы..........и не знаю можно ли исключить клеммы второго аккумулятора ....может он питает определённые потребители....и тут писали про недозаряд более мощного аккумулятора ...хотелось бы узнать подробнее....
Чтобы встал по длине (329) пришлось удлинить штатную площадку, резать-варить не надо, чисто механические работы.
Что?! Шесть подушек безопасности?! Полно вам. "всякий, кто призовет имя Господне, спасется"
Вольво-740 2,4 Дизель - продан
P-2, 92 г., 4D56, МКПП, 5-ти дверка, Cooper M-T 265/75/R15
			
						Вольво-740 2,4 Дизель - продан
P-2, 92 г., 4D56, МКПП, 5-ти дверка, Cooper M-T 265/75/R15
- Nbf
 - Дикий Админ
 - Сообщения: 27338
 - Зарегистрирован: 30 авг 2006, 17:58
 - Двигатель:: 4D56t,
 - Мой автомобиль(и):: L200'Беззубик Citroen'Мария
 - Откуда: из тех ворот, что и весь народ
 - Откуда: Ст.Купавна, Балашиха-1
 - Благодарил (а): 1080 раз
 - Поблагодарили: 1421 раз
 - Контактная информация:
 
Re: один или два ?
Расскажи, как у меня без всяких переделок стоят 95 и 100 аккумуляторы?klinych писал(а): Там вся проблема в том что большой кислотный аккумулятор (типа 95-ки) по габаритам просто воткнуть некуда.
Павел.
Терпение и труд - мне не идут!
______________
L-200, '08, SS, АКПП, 4D56t, MT 285/75/16, EW-12000.
тел. (Ч95)6Ч2ЗО92
Юридические услуги http://www.expertcity.ru
Группа Паджеро в ТГ: https://t.me/pajeroclubru
Группа Паджеро в VK: https://vk.com/pajerorussia
			
						Терпение и труд - мне не идут!
______________
L-200, '08, SS, АКПП, 4D56t, MT 285/75/16, EW-12000.
тел. (Ч95)6Ч2ЗО92
Юридические услуги http://www.expertcity.ru
Группа Паджеро в ТГ: https://t.me/pajeroclubru
Группа Паджеро в VK: https://vk.com/pajerorussia
- SNOOPER
 - Модератор
 - Сообщения: 56894
 - Зарегистрирован: 11 дек 2004, 19:49
 - Двигатель:: 4D56
 - Мой автомобиль(и):: NewMPS
 - Откуда: 78
 - Откуда: Spb
 - Благодарил (а): 1007 раз
 - Поблагодарили: 4665 раз
 
Re: один или два ?
Так у тебя П2 а у него первый Спорт. А там правый аккум большой не поставишь. Мешает брызговик.Nbf писал(а):Расскажи, как у меня без всяких переделок стоят 95 и 100 аккумуляторы?klinych писал(а): Там вся проблема в том что большой кислотный аккумулятор (типа 95-ки) по габаритам просто воткнуть некуда.
- Nbf
 - Дикий Админ
 - Сообщения: 27338
 - Зарегистрирован: 30 авг 2006, 17:58
 - Двигатель:: 4D56t,
 - Мой автомобиль(и):: L200'Беззубик Citroen'Мария
 - Откуда: из тех ворот, что и весь народ
 - Откуда: Ст.Купавна, Балашиха-1
 - Благодарил (а): 1080 раз
 - Поблагодарили: 1421 раз
 - Контактная информация:
 
Re: один или два ?
А левый?SNOOPER писал(а):Так у тебя П2 а у него первый Спорт. А там правый аккум большой не поставишь. Мешает брызговик.Nbf писал(а):Расскажи, как у меня без всяких переделок стоят 95 и 100 аккумуляторы?klinych писал(а): Там вся проблема в том что большой кислотный аккумулятор (типа 95-ки) по габаритам просто воткнуть некуда.
Павел.
Терпение и труд - мне не идут!
______________
L-200, '08, SS, АКПП, 4D56t, MT 285/75/16, EW-12000.
тел. (Ч95)6Ч2ЗО92
Юридические услуги http://www.expertcity.ru
Группа Паджеро в ТГ: https://t.me/pajeroclubru
Группа Паджеро в VK: https://vk.com/pajerorussia
			
						Терпение и труд - мне не идут!
______________
L-200, '08, SS, АКПП, 4D56t, MT 285/75/16, EW-12000.
тел. (Ч95)6Ч2ЗО92
Юридические услуги http://www.expertcity.ru
Группа Паджеро в ТГ: https://t.me/pajeroclubru
Группа Паджеро в VK: https://vk.com/pajerorussia
