электрика заглючила
Модераторы: SNOOPER, Nbf, Romik, BAlex
-
Денис 1972
- Сообщения: 14
- Зарегистрирован: 13 дек 2015, 23:31
- Двигатель:: 4M41
- Мой автомобиль(и):: MITSUBISHI PAJERO III 3.2 DI-D
- Откуда: Санкт-Петербург
электрика заглючила
Всем привет! Паджеро 3 дизель. Проблема с электрикой - мигнул аварийкой, аварийка и поворотники пропали, но загорелись лампы: долить масла, акком., температура акпп, вода в топливном фильтре. Заменил предохранитель аварийки, всё исправилось, но не надолго. Время от времени эти 4 лампы стали загораться, мигать и на ходу, и на холостом! Сегодня заехал к гаражному электрику, почистил контакты, продул, прозвонил, проехал 2-3 километра опять загорелись кратковременно!, возвращаться не стал. Вечером на дачу 50 км. туда, 50 обратно, не разу не мигнули, НО заглушил машину, а дисплей бортового комп. не тухнет!!! НИ КАК!!! пришлось кнопочками затушить! Посмотрим что завтра будет. Вот такая проблема! Если кто подскажет, буду благодарен!
- Captain Sergio
- Сообщения: 4557
- Зарегистрирован: 30 янв 2012, 22:01
- Двигатель:: 4G18
- Мой автомобиль(и):: Pajero Пинин, 1999, АКПП, BMW X5
- Откуда: Ульяновск
- Благодарил (а): 264 раза
- Поблагодарили: 346 раз
Re: электрика заглючила
Имхо Тебе лучше к нормальному электрику со схемами, который контакты не продувает
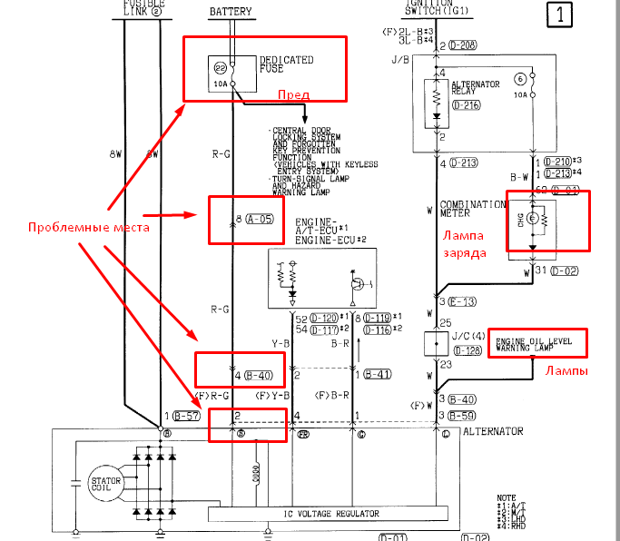
Четыре лампы эти загораются обычно когда с генератором проблемы. Я попробую посмотреть схемы, скорее всего у них линия питания общая. Год машины какой? "Предохранитель аварийки" это какой? Лучше на фото. Он сгоревший был? На сколько ампер?
Сергей. Все будет хорошо! Грязезащита для рамных автомобилей.
-
Денис 1972
- Сообщения: 14
- Зарегистрирован: 13 дек 2015, 23:31
- Двигатель:: 4M41
- Мой автомобиль(и):: MITSUBISHI PAJERO III 3.2 DI-D
- Откуда: Санкт-Петербург
Re: электрика заглючила
Машина 2005 года. предохранитель на 10А, на вашем фото первый снизу слева из маленьких. К электрику на пятницу записался. Сказал, что машину знает, схемы есть. но он считает надо проводку проверять. сказал есть пару проблемных мест. Я проверял, когда вся эта гирлянда загорается, аварийка и поворотники работают и зарядка идет хоть лампа акком. горит. Хотелось бы иметь какую нибудь инфу по проблемме, а то разведут по полной!
- Captain Sergio
- Сообщения: 4557
- Зарегистрирован: 30 янв 2012, 22:01
- Двигатель:: 4G18
- Мой автомобиль(и):: Pajero Пинин, 1999, АКПП, BMW X5
- Откуда: Ульяновск
- Благодарил (а): 264 раза
- Поблагодарили: 346 раз
Re: электрика заглючила
Ты так и не сказал - сгорал ли предохранитель? Если горит лампа заряда - зарядки нет. Аксиома. Если конечно провод от точки L не отвалился. Тоже, кстати, посмотри.Денис 1972 писал(а):Машина 2005 года. предохранитель на 10А, на вашем фото первый снизу слева из маленьких. К электрику на пятницу записался. Сказал, что машину знает, схемы есть. но он считает надо проводку проверять. сказал есть пару проблемных мест. Я проверял, когда вся эта гирлянда загорается, аварийка и поворотники работают и зарядка идет хоть лампа акком. горит. Хотелось бы иметь какую нибудь инфу по проблеме, а то разведут по полной!
Теперь смотри схему. Она от 2001 года, там есть лишние провода на генератор. Не суть, остальное как у Тебя. Если этот 22-й пред выгорает - загорится твоя гирлянда. И заряда не будет. Это значит, что где-то коротит на массу линия от преда до потребителей на этом преде (в том числе и аварийка). Если пред не выгорает и гирлянда горит, а остальное работает - значит имеет место плохой контакт в красном проводе от генератора до преда. Ну или вообще любая проблема с генератором и его проводами. Проблемные точки на проводе я пометил. Будут вопросы - пиши.
Сергей. Все будет хорошо! Грязезащита для рамных автомобилей.
- Captain Sergio
- Сообщения: 4557
- Зарегистрирован: 30 янв 2012, 22:01
- Двигатель:: 4G18
- Мой автомобиль(и):: Pajero Пинин, 1999, АКПП, BMW X5
- Откуда: Ульяновск
- Благодарил (а): 264 раза
- Поблагодарили: 346 раз
Re: электрика заглючила
Сюда по результатам не забудь отписаться.
Сергей. Все будет хорошо! Грязезащита для рамных автомобилей.
-
Денис 1972
- Сообщения: 14
- Зарегистрирован: 13 дек 2015, 23:31
- Двигатель:: 4M41
- Мой автомобиль(и):: MITSUBISHI PAJERO III 3.2 DI-D
- Откуда: Санкт-Петербург
Re: электрика заглючила
Первый раз сгорел, гирлянда загорелась. поменял- потухла, но потом начала помаргивать по чуть, чуть.случайно заметил и стал присматриваться. потом чаще и дольше и не зависимо едешь по колдобинам или стоишь, предохранитель целый! Вчера на дачу и сегодня по городу ни разу не моргнула, но не тухнет теперь экран компьютера бортового, дисплей голубой! ключ вытаскиваешь, закрываешь, а он горит себе! Вот такая ерунда. Спасибо за помощь!. отпишусь обязательно! Да, еще, когда у гаражного электрика был, попросил его посмотреть есть ли заряд при горящей гирлянде. он тестером проверил, сказал есть!?!? при горящей контрольной лампе аккомулятора!
-
spotapov
- Сообщения: 33
- Зарегистрирован: 30 янв 2017, 13:43
- Двигатель:: 6G74
- Мой автомобиль(и):: Mitsubishi Montero
- Откуда: Москва
- Благодарил (а): 1 раз
Re: электрика заглючила
Всем привет.
Подскажите (сори что может не в тему).
Проблема, сел аккумулятор (неделю машина стояла), заменил, когда менял случайно задел ключем две клеммы (сам уже себя поругал)) ), сопровождался этот момент искрой. Поставил , завёл, поехал, поворотники и аварийка не работают!!:((( все преды целые и под капотом и в салоне. Ездил в сервис, видимо в косорукий, там ничего определить не смогли. И подключиться к диагностике не смогли, видимо прошлый хозяин или спецы, которые газ устанавливали, чего-то намудрили с головой.
Кто подскажет, куда копать?
Подскажите (сори что может не в тему).
Проблема, сел аккумулятор (неделю машина стояла), заменил, когда менял случайно задел ключем две клеммы (сам уже себя поругал)) ), сопровождался этот момент искрой. Поставил , завёл, поехал, поворотники и аварийка не работают!!:((( все преды целые и под капотом и в салоне. Ездил в сервис, видимо в косорукий, там ничего определить не смогли. И подключиться к диагностике не смогли, видимо прошлый хозяин или спецы, которые газ устанавливали, чего-то намудрили с головой.
Кто подскажет, куда копать?
- Captain Sergio
- Сообщения: 4557
- Зарегистрирован: 30 янв 2012, 22:01
- Двигатель:: 4G18
- Мой автомобиль(и):: Pajero Пинин, 1999, АКПП, BMW X5
- Откуда: Ульяновск
- Благодарил (а): 264 раза
- Поблагодарили: 346 раз
Re: электрика заглючила
Посмотрю схемы. Постараюсь сегодня.
Сергей. Все будет хорошо! Грязезащита для рамных автомобилей.
- Captain Sergio
- Сообщения: 4557
- Зарегистрирован: 30 янв 2012, 22:01
- Двигатель:: 4G18
- Мой автомобиль(и):: Pajero Пинин, 1999, АКПП, BMW X5
- Откуда: Ульяновск
- Благодарил (а): 264 раза
- Поблагодарили: 346 раз
Re: электрика заглючила
Год машины какой?spotapov писал(а):Друзья?
Сергей. Все будет хорошо! Грязезащита для рамных автомобилей.
-
spotapov
- Сообщения: 33
- Зарегистрирован: 30 янв 2017, 13:43
- Двигатель:: 6G74
- Мой автомобиль(и):: Mitsubishi Montero
- Откуда: Москва
- Благодарил (а): 1 раз
Re: электрика заглючила
ПриветCaptain Sergio писал(а):Год машины какой?spotapov писал(а):Друзья?
2000г
-
gsamy@yandex.ru
- Сообщения: 4
- Зарегистрирован: 16 июн 2017, 16:15
- Двигатель:: 4m41
- Мой автомобиль(и):: Pajero
- Откуда: Коломна
- Поблагодарили: 1 раз
Re: электрика заглючила
Всем привет!
Не нашел куда постучаться. Стучу здесь, может ответите.
Р-3, 2005. 3,2 DID
При работающем двигателе загораются три ламы "Уровень масла", "зарядка АКБ" и "Топливный фильтр".
В сырую погоду порой не горят. В сухую как правило горят. Все хором. Проверял вроде все работает как надо, воды нет, уровень в норме, АКБ крутит нормально. То горят, то потухнут. Катаюсь так уже 2 года. Что посмотреть и где?
За ранее благодарен за ответ.
Не нашел куда постучаться. Стучу здесь, может ответите.
Р-3, 2005. 3,2 DID
При работающем двигателе загораются три ламы "Уровень масла", "зарядка АКБ" и "Топливный фильтр".
В сырую погоду порой не горят. В сухую как правило горят. Все хором. Проверял вроде все работает как надо, воды нет, уровень в норме, АКБ крутит нормально. То горят, то потухнут. Катаюсь так уже 2 года. Что посмотреть и где?
За ранее благодарен за ответ.
- drcham
- Модератор
- Сообщения: 14460
- Зарегистрирован: 08 апр 2006, 13:42
- Двигатель:: Бензин
- Мой автомобиль(и):: Wrangler JLU Rubicon
- Откуда: Москва
- Откуда: Москва ЮЗАО
- Благодарил (а): 63 раза
- Поблагодарили: 231 раз
- Контактная информация:
Re: электрика заглючила
Возможно что перетерлись провода которые под днищем идут на генератор. Есть такие темы на форуме. Не знаю как точнее описать.gsamy@yandex.ru писал(а):Всем привет!
Не нашел куда постучаться. Стучу здесь, может ответите.
Р-3, 2005. 3,2 DID
При работающем двигателе загораются три ламы "Уровень масла", "зарядка АКБ" и "Топливный фильтр".
В сырую погоду порой не горят. В сухую как правило горят. Все хором. Проверял вроде все работает как надо, воды нет, уровень в норме, АКБ крутит нормально. То горят, то потухнут. Катаюсь так уже 2 года. Что посмотреть и где?
За ранее благодарен за ответ.
4LO&GO! Wrangler JLU Rubicon
-
gsamy@yandex.ru
- Сообщения: 4
- Зарегистрирован: 16 июн 2017, 16:15
- Двигатель:: 4m41
- Мой автомобиль(и):: Pajero
- Откуда: Коломна
- Поблагодарили: 1 раз
Re: электрика заглючила
Спасибо! Посмотрю.drcham писал(а):Возможно что перетерлись провода которые под днищем идут на генератор. Есть такие темы на форуме. Не знаю как точнее описать.gsamy@yandex.ru писал(а):Всем привет!
Не нашел куда постучаться. Стучу здесь, может ответите.
Р-3, 2005. 3,2 DID
При работающем двигателе загораются три ламы "Уровень масла", "зарядка АКБ" и "Топливный фильтр".
В сырую погоду порой не горят. В сухую как правило горят. Все хором. Проверял вроде все работает как надо, воды нет, уровень в норме, АКБ крутит нормально. То горят, то потухнут. Катаюсь так уже 2 года. Что посмотреть и где?
За ранее благодарен за ответ.
)
-
Vl82
- Сообщения: 1
- Зарегистрирован: 04 дек 2016, 23:26
- Двигатель:: 4M41 дизель
- Мой автомобиль(и):: Pajero 3
- Откуда: Московская область
Re: электрика заглючила
У меня была чуть другая проблема, но в чем-то схожая: тоже странный глюк электрики. После стоянки и запуска двигателя обнаружил, что суточный пробег сбросился в ноль, не работает центральный информационный дисплей, не работает штатная сигнализация и ц.з., не работает свет в салоне и магнитола. Казалось бы куча проблем из разных абсолютно систем. Проблема - перегоревший предохранитель в блоке предохранителей под капотом (2 преда в желтой коробочке как окантовка которая, без крышки). Замена преда и вуаля!
Паджеро 2002 год, правый руль, 3.2 диз.
Паджеро 2002 год, правый руль, 3.2 диз.
-
spotapov
- Сообщения: 33
- Зарегистрирован: 30 янв 2017, 13:43
- Двигатель:: 6G74
- Мой автомобиль(и):: Mitsubishi Montero
- Откуда: Москва
- Благодарил (а): 1 раз
Re: электрика заглючила
Товарищи, так и не решена ситуация.spotapov писал(а):ПриветCaptain Sergio писал(а):Год машины какой?spotapov писал(а):Друзья?
2000г
Взял етакс на с рабочей машины, поставил вместо своего. Хер. Не работают поворотники и аварийка. Куда дальше копать? Подскажите плиз или посоъветуте норм Электрика на севере Москвы или в Костроме .
Свой блок вскрыл, визуально все на месте, все ок. Резисторы визуально норм.
-
Doc123
- Сообщения: 11
- Зарегистрирован: 01 окт 2017, 18:13
- Двигатель:: 4d41
- Мой автомобиль(и):: Pajero
- Откуда: Крым
- Поблагодарили: 1 раз
электрика заглючила
Всем доброго времени суток! Опишу свою проблему, может кто-то подскажет пути решения. Ситуация аналогична имевшим место описаниям на форуме, но есть некоторые НО... В общем, однажды после проливного ливня и внедорожной эвакуации заблудщего авто из суровых крымских вспахоных полей активно отмывал Жорика на мойке. Всё было норм. Утром завёлся, поехал, а поворотника и аварийка пропали. Вести стрелок мигали 4 волшебные лампы на приборке, сами поворотника конечно молчали. Пока пытался попасть к электрику прошло 2-3 дня, тем временем обнаружил сгоревшей предохранитель аварийки. При замене сразу сгорал. Дошла моя очередь до электрика, он поменял пред и О Чудо, все прошло... Ещё пару недель не было проблем. После, во время потопа в Керчи пришлось немного покататься "по лобовое" и через несколько часов после снова началось. Однако, заметил ещё несколько нюансов: авто запуск не срабатывает, турбо таймер не работает, лампы уже не моргают вместо поворотников и аварийки а горят постоянно. И ещё ближний свет не тухнет при выключении, горит в пол накала, тухнет когда заглушишь. Понимаю что электрика... Может имеет значение - на заднем бампере есть розетки для фаркоп а и лебедки... Могут ли они закоторить? Куда смотреть? Электриков не много, и к ним очередь... Кто чем может, други дорогие, какие предположения, прогнозы... К чему готовится? Ах да, паджеро 3 дизель 3.2 2005 год, коротыш
- Lukich111
- Сообщения: 3434
- Зарегистрирован: 16 янв 2011, 18:48
- Двигатель:: Бензин
- Мой автомобиль(и):: H-D Sportster 1200, +-самокатик(был) , 3 моноколеса
- Откуда: С-Петербург
- Откуда: C-Пб-(Мурманск)-
- Благодарил (а): 97 раз
- Поблагодарили: 233 раза
электрика заглючила
Дружище, надо сушить все разъемы на авто. А это подразумевает вскрытие салона и исследование всей проводки авто. И не факт что поможет. Нырять было ошибкой. Фаркопные дела тоже под инспекцию. Может с них и начать.
очень злой бывший ОД
диагностика и чип Mitsubishi
диагностика и чип Mitsubishi
-
Doc123
- Сообщения: 11
- Зарегистрирован: 01 окт 2017, 18:13
- Двигатель:: 4d41
- Мой автомобиль(и):: Pajero
- Откуда: Крым
- Поблагодарили: 1 раз
электрика заглючила
Всем привет! Проблему решил. Как описывали многие, проблема в перетершейся поводке об гофру. Снял защиту, отсоеденил от коробки клипсы, вскрыл гофру, и проблема тут. Перетерлись два провода, жёлтый и красный с зелёными полосками. В общем восстановил провода, заизолировал и все встало на свои места. Поворотника и аварийка заработали, контрольные лампы тухнут, зарядка пришла в норму.
