Не работает основной омыватель на МПС 1
Модераторы: SNOOPER, Nbf, Romik, BAlex
-
Sapsan
- Сообщения: 187
- Зарегистрирован: 25 апр 2010, 15:36
- Двигатель:: 6G72 бензин,автомат
- Мой автомобиль(и):: МПС 2004год
- Откуда: г.Сургут
- Откуда: ХМАО-СУРГУТ
- Благодарил (а): 22 раза
- Поблагодарили: 3 раза
Не работает основной омыватель на МПС 1
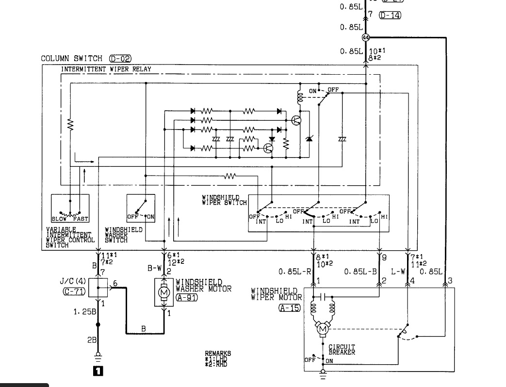
Всем доброго времени. Перестал работать омыватель на лобовом. Кинулся проверять напругу, питание на фишке есть, постоянно, даже не нажимая на рычажок, а вот ноль на фишке отсутствует. Куда лезть, есть соображения ? Может реле? Мне кто то сказал, что надо разбирать гитару на руле, я пока не лезу туда. Прошу вразумить.
Не летайте быстрее своего Ангела-Хранителя !!!
-
алексей - Маленький Мук
- Модератор
- Сообщения: 20387
- Зарегистрирован: 11 дек 2008, 16:10
- Откуда: москва м Академическая
- Благодарил (а): 101 раз
- Поблагодарили: 1341 раз
Не работает основной омыватель на МПС 1
Всё управление идет минусом, плюсы постоянны. почти везде в моторчиках, дуделках,вентиляторах.и тд и тп
а дворники при этом работают????
Всем добра.......
-
Sapsan
- Сообщения: 187
- Зарегистрирован: 25 апр 2010, 15:36
- Двигатель:: 6G72 бензин,автомат
- Мой автомобиль(и):: МПС 2004год
- Откуда: г.Сургут
- Откуда: ХМАО-СУРГУТ
- Благодарил (а): 22 раза
- Поблагодарили: 3 раза
Не работает основной омыватель на МПС 1
Да, работают дворники
Не летайте быстрее своего Ангела-Хранителя !!!
-
алексей - Маленький Мук
- Модератор
- Сообщения: 20387
- Зарегистрирован: 11 дек 2008, 16:10
- Откуда: москва м Академическая
- Благодарил (а): 101 раз
- Поблагодарили: 1341 раз
- SNOOPER
- Модератор
- Сообщения: 57351
- Зарегистрирован: 11 дек 2004, 19:49
- Двигатель:: 4D56
- Мой автомобиль(и):: NewMPS
- Откуда: 78
- Откуда: Spb
- Благодарил (а): 1023 раза
- Поблагодарили: 4772 раза
Не работает основной омыватель на МПС 1
А в какое рЫле лезть?!алексей - Маленький Мук писал(а): ↑ знать лезь в рэле
Всё в ручке.
Да и масса там постоянная.
Проверяйте проводку.
Да и 12 вольт там у Вас......
А на каком моторчике проверяете, точно на лобаше, а не фарном? )
Где моторчик стоит, как к разъёму подлезаете?
- SNOOPER
- Модератор
- Сообщения: 57351
- Зарегистрирован: 11 дек 2004, 19:49
- Двигатель:: 4D56
- Мой автомобиль(и):: NewMPS
- Откуда: 78
- Откуда: Spb
- Благодарил (а): 1023 раза
- Поблагодарили: 4772 раза
Не работает основной омыватель на МПС 1
Завязывай......алексей - Маленький Мук писал(а): ↑ Всё управление идет минусом, плюсы постоянны. почти везде в моторчиках, дуделках,вентиляторах.и тд и тпа дворники при этом работают????
-
Sapsan
- Сообщения: 187
- Зарегистрирован: 25 апр 2010, 15:36
- Двигатель:: 6G72 бензин,автомат
- Мой автомобиль(и):: МПС 2004год
- Откуда: г.Сургут
- Откуда: ХМАО-СУРГУТ
- Благодарил (а): 22 раза
- Поблагодарили: 3 раза
Не работает основной омыватель на МПС 1
Спасибо всем. Полез под машину и понял, что проверял не тот моторчик. Щупал фарный, как тут сказали выше. Проверили лобовой-сгорел! Поставил за 650 р китаец вроде. Все заработало. Спасибо парни за ответы.


Не летайте быстрее своего Ангела-Хранителя !!!
