TRT - Вдоль р.Киржач. Для стандартных 4х4 (08.11.25) Форум Обсуждение FAQ
автомат-типтроник не переключает в ручном режиме
Модераторы: SNOOPER, Nbf, Romik, BAlex, drcham, DenVer
- savva
- Сообщения: 290
- Зарегистрирован: 26 сен 2011, 18:31
- Двигатель:: 6G72
- Мой автомобиль(и):: PAJERO 04 г. V73W EXCEED
- Откуда: Чита
- Благодарил (а): 2 раза
- Поблагодарили: 4 раза
автомат-типтроник не переключает в ручном режиме
Доброго всем времени суток! Прошу совета по проблеме с типтроником. Не осуществляется выбор передач в ручном режиме. Где смотреть? Может у кого была такая проблема?
- ZILLA
- Сообщения: 7553
- Зарегистрирован: 22 май 2007, 16:31
- Двигатель:: 0,75
- Мой автомобиль(и):: Hooooondaaaaa
- Откуда: течет нефть?
- Откуда: 101 км от Москвы
- Благодарил (а): 1 раз
- Поблагодарили: 282 раза
Re: автомат-типтроник не переключает в ручном режиме
Сканер подключали? Ошибки по коробке должны быть.
Восстановление неисправных акпп Mitsubishi, Hyundai, Toyota, Mersedes и т.п. Диагностика и обслуживание всех видов акпп, вариаторов и роботов.
+79О3 6З561О5, ватсап +791О 6О8О191
+79О3 6З561О5, ватсап +791О 6О8О191
- savva
- Сообщения: 290
- Зарегистрирован: 26 сен 2011, 18:31
- Двигатель:: 6G72
- Мой автомобиль(и):: PAJERO 04 г. V73W EXCEED
- Откуда: Чита
- Благодарил (а): 2 раза
- Поблагодарили: 4 раза
Re: автомат-типтроник не переключает в ручном режиме
Сканер подключали когда раздатка глюканула. Раздатку вылечили, а теперь коробка глюканула.
- SNOOPER
- Модератор
- Сообщения: 56899
- Зарегистрирован: 11 дек 2004, 19:49
- Двигатель:: 4D56
- Мой автомобиль(и):: NewMPS
- Откуда: 78
- Откуда: Spb
- Благодарил (а): 1007 раз
- Поблагодарили: 4665 раз
Re: автомат-типтроник не переключает в ручном режиме
Когда ручку переводите что происходит?savva писал(а):Доброго всем времени суток! Прошу совета по проблеме с типтроником. Не осуществляется выбор передач в ручном режиме. Где смотреть? Может у кого была такая проблема?
Когда раздатку чинили, консоль разбирали?
- savva
- Сообщения: 290
- Зарегистрирован: 26 сен 2011, 18:31
- Двигатель:: 6G72
- Мой автомобиль(и):: PAJERO 04 г. V73W EXCEED
- Откуда: Чита
- Благодарил (а): 2 раза
- Поблагодарили: 4 раза
Re: автомат-типтроник не переключает в ручном режиме
Щелкаю на + -, типтроник не реагирует. Трогаюсь, а передачи переключает автомат. На раздатке менялся датчик выбора режимов. Снимали весь пластик над раздаткой. Есть конечно мнение может это эти криворукие мастера специально что-нить не подключили, чтобы я опять их навестил. Стоимость диагонстики раздатки стоит 1000 р. , а коробки и того дороже.
- SNOOPER
- Модератор
- Сообщения: 56899
- Зарегистрирован: 11 дек 2004, 19:49
- Двигатель:: 4D56
- Мой автомобиль(и):: NewMPS
- Откуда: 78
- Откуда: Spb
- Благодарил (а): 1007 раз
- Поблагодарили: 4665 раз
Re: автомат-типтроник не переключает в ручном режиме
Может и не специально, просто случайно забыли.savva писал(а):Щелкаю на + -, типтроник не реагирует. Трогаюсь, а передачи переключает автомат. На раздатке менялся датчик выбора режимов. Снимали весь пластик над раздаткой. Есть конечно мнение может это эти криворукие мастера специально что-нить не подключили, чтобы я опять их навестил. Стоимость диагонстики раздатки стоит 1000 р. , а коробки и того дороже.
Разберите консоль, там всё просто и проверте разъём. Нас интересует Е-117
- savva
- Сообщения: 290
- Зарегистрирован: 26 сен 2011, 18:31
- Двигатель:: 6G72
- Мой автомобиль(и):: PAJERO 04 г. V73W EXCEED
- Откуда: Чита
- Благодарил (а): 2 раза
- Поблагодарили: 4 раза
Re: автомат-типтроник не переключает в ручном режиме
Если снять пластик над раздаткой этот разъем будет навиду или еще что-нить снимать придется? Там все так же как на схеме?
- SNOOPER
- Модератор
- Сообщения: 56899
- Зарегистрирован: 11 дек 2004, 19:49
- Двигатель:: 4D56
- Мой автомобиль(и):: NewMPS
- Откуда: 78
- Откуда: Spb
- Благодарил (а): 1007 раз
- Поблагодарили: 4665 раз
Re: автомат-типтроник не переключает в ручном режиме
Так же, разъём воткнут в корпус рычага АКПП, со стороны торпедоsavva писал(а):Если снять пластик над раздаткой этот разъем будет навиду или еще что-нить снимать придется? Там все так же как на схеме?
- savva
- Сообщения: 290
- Зарегистрирован: 26 сен 2011, 18:31
- Двигатель:: 6G72
- Мой автомобиль(и):: PAJERO 04 г. V73W EXCEED
- Откуда: Чита
- Благодарил (а): 2 раза
- Поблагодарили: 4 раза
Re: автомат-типтроник не переключает в ручном режиме
Разберите консоль, там всё просто и проверте разъём. Нас интересует Е-117
Разъем на месте. Пошевилил, проверил-результата 0.
Разъем на месте. Пошевилил, проверил-результата 0.
- savva
- Сообщения: 290
- Зарегистрирован: 26 сен 2011, 18:31
- Двигатель:: 6G72
- Мой автомобиль(и):: PAJERO 04 г. V73W EXCEED
- Откуда: Чита
- Благодарил (а): 2 раза
- Поблагодарили: 4 раза
Re: автомат-типтроник не переключает в ручном режиме
D горит, N не мигает. Передачи автомат переключает во время с 1 по 4.
-
mservis
- Сообщения: 829
- Зарегистрирован: 20 ноя 2010, 20:36
- Двигатель:: 6G72
- Мой автомобиль(и):: Pajero 3
- Откуда: Алтай
- Благодарил (а): 2 раза
- Поблагодарили: 25 раз
Re: автомат-типтроник не переключает в ручном режиме
Если у вас не праворукий, то при переводе на ручной должен погаснуть D и загореться индикатор номера передачи, если этого не происходит, думаю, проблема в переключателе на селекторе акпп.
- savva
- Сообщения: 290
- Зарегистрирован: 26 сен 2011, 18:31
- Двигатель:: 6G72
- Мой автомобиль(и):: PAJERO 04 г. V73W EXCEED
- Откуда: Чита
- Благодарил (а): 2 раза
- Поблагодарили: 4 раза
Re: автомат-типтроник не переключает в ручном режиме
Праворукий. Все так, при переводе в ручной режим D гаснет, а на переключение не реагирует. Автомат все сам делает.
P.S. Очень хочется чтобы типтроник работал, ведь он по трассе значительно экономит бензин!
P.S. Очень хочется чтобы типтроник работал, ведь он по трассе значительно экономит бензин!
-
mservis
- Сообщения: 829
- Зарегистрирован: 20 ноя 2010, 20:36
- Двигатель:: 6G72
- Мой автомобиль(и):: Pajero 3
- Откуда: Алтай
- Благодарил (а): 2 раза
- Поблагодарили: 25 раз
Re: автомат-типтроник не переключает в ручном режиме
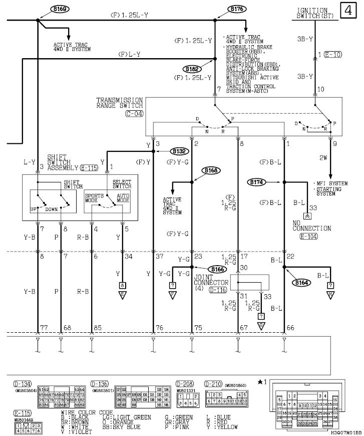
На схеме блок селектора, слева блок ручного управления, при переводе селектора из автомата в ручной размыкаются контакты переключателя 1-5 и замыкаются на 1-4. В вашем случае, возможно, только размыкаются контакты 1-5, при этом гаснет индикатор D, но не замыкаются контакты 1-4, чтобы дать сигнал мозгам для перехода на ручной режим. В ручном режиме на контакте 4 должно быть +12, если напруга отсутствует, мозги не перейдут в ручной, нужно разбирать, чистить контакты селектора. Если нужно, могу скинуть все схему авто, но весит 15мб.
- savva
- Сообщения: 290
- Зарегистрирован: 26 сен 2011, 18:31
- Двигатель:: 6G72
- Мой автомобиль(и):: PAJERO 04 г. V73W EXCEED
- Откуда: Чита
- Благодарил (а): 2 раза
- Поблагодарили: 4 раза
Re: автомат-типтроник не переключает в ручном режиме
Спасибо за схему!!! Все дело в переключателе? Блок управления ни причем? Схему по всей машине можно на мыло скинуть!
- Morgan24
- Сообщения: 328
- Зарегистрирован: 20 мар 2011, 20:18
- Двигатель:: 6G74
- Мой автомобиль(и):: Montero 3
- Откуда: Красноярск
- Благодарил (а): 1 раз
- Поблагодарили: 10 раз
- Контактная информация:
Re: автомат-типтроник не переключает в ручном режиме
Разве на 4х ступках есть типтроник? Может селектор просто меняный с пятиступки, а на вашем и типтроника в помине небыло?savva писал(а):D горит, N не мигает. Передачи автомат переключает во время с 1 по 4.
-
mservis
- Сообщения: 829
- Зарегистрирован: 20 ноя 2010, 20:36
- Двигатель:: 6G72
- Мой автомобиль(и):: Pajero 3
- Откуда: Алтай
- Благодарил (а): 2 раза
- Поблагодарили: 25 раз
Re: автомат-типтроник не переключает в ручном режиме
На праворуких и арабах есть.Morgan24 писал(а):Разве на 4х ступках есть типтроник? Может селектор просто меняный с пятиступки, а на вашем и типтроника в помине небыло?savva писал(а):D горит, N не мигает. Передачи автомат переключает во время с 1 по 4.
-
mservis
- Сообщения: 829
- Зарегистрирован: 20 ноя 2010, 20:36
- Двигатель:: 6G72
- Мой автомобиль(и):: Pajero 3
- Откуда: Алтай
- Благодарил (а): 2 раза
- Поблагодарили: 25 раз
Re: автомат-типтроник не переключает в ручном режиме
Надо исключить переключатель, потом за коробку браться.savva писал(а):Спасибо за схему!!! Все дело в переключателе? Блок управления ни причем? Схему по всей машине можно на мыло скинуть!
Кстати, спидометр скорость нормально показывает?
Куда слать схему?
