Всем добрый день. Решил поменять сигнализацию(старая стала гючить) Прикупил Red Scorpio 900
(Бюджетно и турбо таймер есть) Вот ее схема подключения:
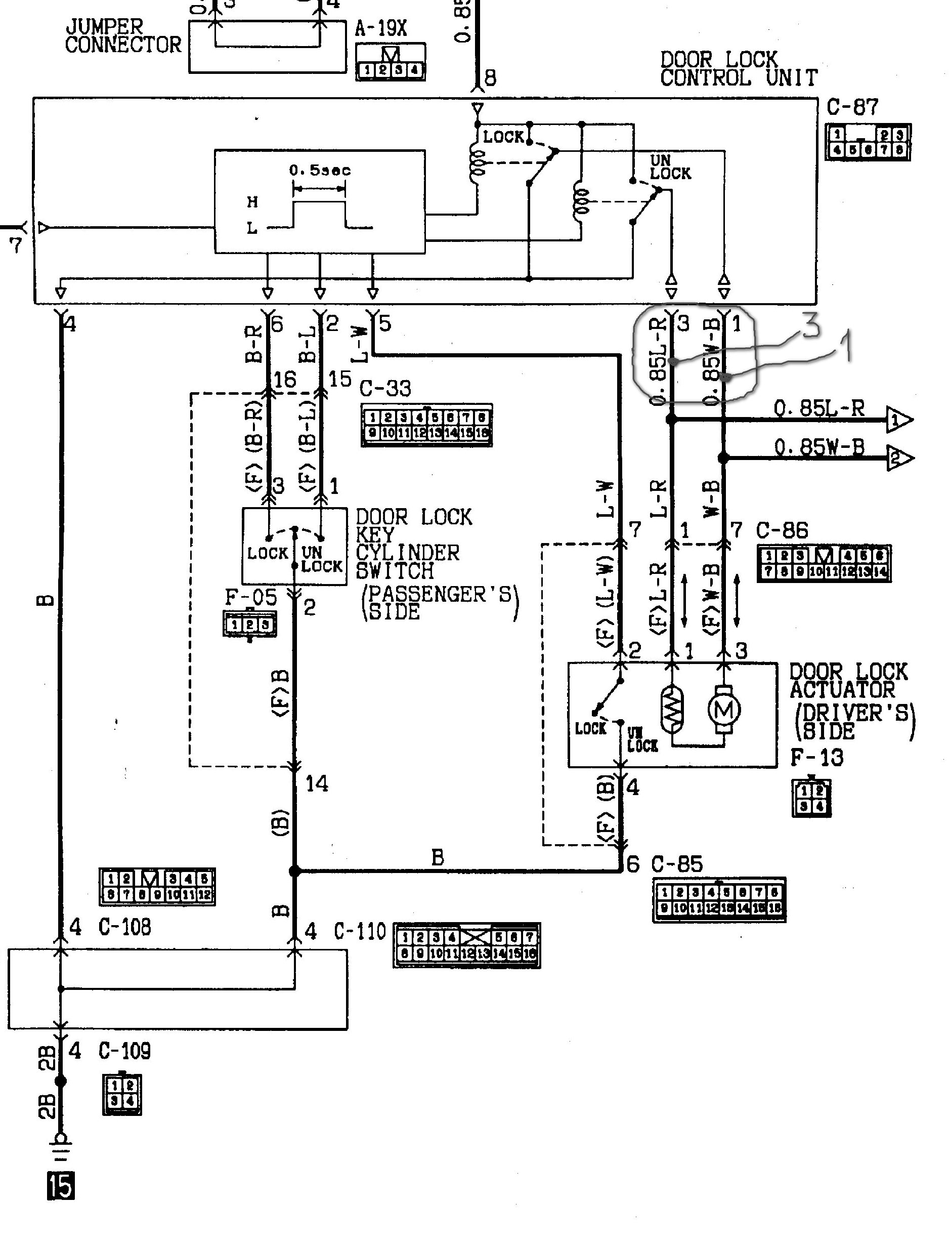
Вот точки подключения:
Вот схема центрального замка:
Возник вопрос: Подключил провода от сигналки "открыть-закрыть"(такое было подключение прежней сигналки-"американская схема"-инверсия "+" и "-") к контактам "1"L-R и "3"W-B ЦЗ (обведено на схеме). Все работает-открывает и закрывает с брелка, но при отключенном блоке ЦЗ
Вставляю блок -не работает. Отключаю сигналку(блок ЦЗ подключен) от "1" и "3" контаков-ЦЗ работает штатно(закрывает замки через несколько секунд после старта и открывает при остановке двигателя)
Спецы подскажите как правильно сконэктить RS 900 с ЦЗ.
1.Где от этой сигналки взять отрицательное управление?
2.И куда его цеплять( "2"B-R и "6"B-L контакты ЦЗ)?
С уважением, жду дельных советов.
Домино Трофи 2026 - 25 Апреля - Обсудить и спросить тут.
RS 900 + Центральный замок
Модераторы: SNOOPER, Nbf, Romik, BAlex
- homa70
- Сообщения: 545
- Зарегистрирован: 05 дек 2010, 18:57
- Двигатель:: 4M40
- Мой автомобиль(и):: МП 2 1997
- Откуда: г. Урюпинск
- Откуда: Урюпинск(и это правда)
- Благодарил (а): 4 раза
- Поблагодарили: 33 раза
Re: RS 900 + Центральный замок
Посмотри в инструкции к сиге варианты подключения проводов к различным типам ЦЗ. (применительно к точкам 2 и 6 - слаботочное отрицательное управление ЦЗ рис 9 в ссылке, а если использовать один провод идущий к контакту 5 ЦЗ, то подключать согласно рис 21 ссылки). Вот http://www.autoelectric.ru/advices/door ... orlock.htm посмотри.
Последний раз редактировалось homa70 20 авг 2012, 13:27, всего редактировалось 1 раз.
МП2 1997 5 дв 4М40 SS R/D lock ручка webasto 32X11.5 R15 MJ-300 мой первый дизель и джип
