TRT - Вдоль р.Киржач. Для стандартных 4х4 (08.11.25) Форум Обсуждение FAQ
ВСЁ что касается генератора!! задавайте вопросы!!
Модераторы: SNOOPER, Nbf, Romik, BAlex
-
Кузьмич 68
- Сообщения: 191
- Зарегистрирован: 18 май 2016, 11:23
- Двигатель:: 6g72
- Мой автомобиль(и):: Монтеро Спорт
- Откуда: Омская
- Благодарил (а): 6 раз
- Поблагодарили: 5 раз
Re: ВСЁ что касается генератора!! задавайте вопросы!!
Подскажите ,если напряжение 15,5 Вольт,горят 2 лампы- генератор и справа брейк(могу ошибаться,так прочитал) Что случилось с генератором ?
-
Pteradaktel
- Сообщения: 16362
- Зарегистрирован: 14 июн 2011, 16:42
- Двигатель:: 4D56
- Мой автомобиль(и):: Pajero2
- Откуда: Пермь
- Откуда: Пермь
- Благодарил (а): 109 раз
- Поблагодарили: 311 раз
Re: ВСЁ что касается генератора!! задавайте вопросы!!
1. может быть сама лампа перегорела, через нее идет ток обмотки возбуждения.erny писал(а):друзья,подскажите на 56 моторе,нет зарядки,лампа на панели не горит,тестер показывает 11.7в,генератор? или еще что может быть?
2. если щетки кончились, то лампа разряда тож гореть не будет.
как то так
- Deem-On
- Сообщения: 1014
- Зарегистрирован: 18 мар 2011, 17:49
- Двигатель:: 4M40
- Мой автомобиль(и):: Паджеро 2, был
- Откуда: Ярославль
- Благодарил (а): 8 раз
- Поблагодарили: 95 раз
Re: ВСЁ что касается генератора!! задавайте вопросы!!
Предохранителей там нет, а напряжение должно быть ровно как на АКБ, не больше не меньше, причем постоянно, независимо от положения ключа.Павел13 писал(а):Добрый день, на гену идет три провода, 12 вольт на клемму под гайку, и два в штекере, толстый и тонкий, тонкий +12 вольт после поворота ключа, а вот на толстом ничего нет. Может у него где то предохранитель есть? И что же на нем должно быть?
Отправлено с моего HTC One через Tapatalk
И еще, непонятно о каком авто идет речь, на разных моделях этот провод по разному может идти.
П-2 1994 длинный,GLS,4М40,АКПП,SS,А/Т32"-увы, уже донор
-
Павел13
- Сообщения: 24
- Зарегистрирован: 10 мар 2017, 18:19
- Двигатель:: 6G72
- Мой автомобиль(и):: Pajero 2 1992
- Откуда: Нижний Тагил
- Откуда: Нижний Тагил
- Благодарил (а): 3 раза
Re: ВСЁ что касается генератора!! задавайте вопросы!!
Паджеро 2, бензин 3 л, 12 клапанов, генератор сверху. Напряжение на нем отсутствует, и зарядке нет, я так понимаю этот провод идет на регулятор напряжения который в генераторе. Спасибо! Попробую временно проводом с + акб соединить, может зарядка пойдет.
Отправлено с моего HTC One через Tapatalk
Отправлено с моего HTC One через Tapatalk
- Deem-On
- Сообщения: 1014
- Зарегистрирован: 18 мар 2011, 17:49
- Двигатель:: 4M40
- Мой автомобиль(и):: Паджеро 2, был
- Откуда: Ярославль
- Благодарил (а): 8 раз
- Поблагодарили: 95 раз
Re: ВСЁ что касается генератора!! задавайте вопросы!!
Проверь напряжение на фишке генератора, вывод "S", там два провода, тот который потолще, должно быть напряжение АКБ. Если его нет, то будет как раз так, как у тебя сейчас. Ну а если оно там есть, то уже гена, регулятор сдох.Кузьмич 68 писал(а):Подскажите ,если напряжение 15,5 Вольт,горят 2 лампы- генератор и справа брейк(могу ошибаться,так прочитал) Что случилось с генератором ?
П-2 1994 длинный,GLS,4М40,АКПП,SS,А/Т32"-увы, уже донор
- Deem-On
- Сообщения: 1014
- Зарегистрирован: 18 мар 2011, 17:49
- Двигатель:: 4M40
- Мой автомобиль(и):: Паджеро 2, был
- Откуда: Ярославль
- Благодарил (а): 8 раз
- Поблагодарили: 95 раз
Re: ВСЁ что касается генератора!! задавайте вопросы!!
Немного уточню, предохранитель в этой цепи все-же есть, но он там общий, большой на 100А, и если он перегорел, то не будет вообще ничего работать.Павел13 писал(а):Паджеро 2, бензин 3 л, 12 клапанов, генератор сверху. Напряжение на нем отсутствует, и зарядке нет, я так понимаю этот провод идет на регулятор напряжения который в генераторе. Спасибо! Попробую временно проводом с + акб соединить, может зарядка пойдет.
Отправлено с моего HTC One через Tapatalk
Ели авто до 93 года, то этот провод идет через "перемычки под левым крылом", они часто сгнивают, про это целые темы были. Но если этот провод в обрыве, а гена исправен, то будет наоборот, повышенное напряжение, перезаряд, лампа генератора при этом будет гореть.
П-2 1994 длинный,GLS,4М40,АКПП,SS,А/Т32"-увы, уже донор
-
Павел13
- Сообщения: 24
- Зарегистрирован: 10 мар 2017, 18:19
- Двигатель:: 6G72
- Мой автомобиль(и):: Pajero 2 1992
- Откуда: Нижний Тагил
- Откуда: Нижний Тагил
- Благодарил (а): 3 раза
Re: ВСЁ что касается генератора!! задавайте вопросы!!
Предохранитель целый, напряжения на s - толстом нет, на остальных есть, зарядки нет, полагаю сломался генератор в результате некорректной работы регулятора из -за отсутствия обратной связи, лампочка горит.
Отправлено с моего HTC One через Tapatalk
Отправлено с моего HTC One через Tapatalk
-
Кузьмич 68
- Сообщения: 191
- Зарегистрирован: 18 май 2016, 11:23
- Двигатель:: 6g72
- Мой автомобиль(и):: Монтеро Спорт
- Откуда: Омская
- Благодарил (а): 6 раз
- Поблагодарили: 5 раз
Re: ВСЁ что касается генератора!! задавайте вопросы!!
Тот который потолще без напряжения,а на тонком 12 Вольт.Deem-On писал(а):Проверь напряжение на фишке генератора, вывод "S", там два провода, тот который потолще, должно быть напряжение АКБ. Если его нет, то будет как раз так, как у тебя сейчас. Ну а если оно там есть, то уже гена, регулятор сдох.Кузьмич 68 писал(а):Подскажите ,если напряжение 15,5 Вольт,горят 2 лампы- генератор и справа брейк(могу ошибаться,так прочитал) Что случилось с генератором ?
А случилось так- Пятаки подгорели на стартере,пока щелкал ключом раз 10,завелась и сразу напряжение 15.5 Вольт и лампа загорелась.Генератор снял,разобрал-визуально все целое.
- Deem-On
- Сообщения: 1014
- Зарегистрирован: 18 мар 2011, 17:49
- Двигатель:: 4M40
- Мой автомобиль(и):: Паджеро 2, был
- Откуда: Ярославль
- Благодарил (а): 8 раз
- Поблагодарили: 95 раз
Re: ВСЁ что касается генератора!! задавайте вопросы!!
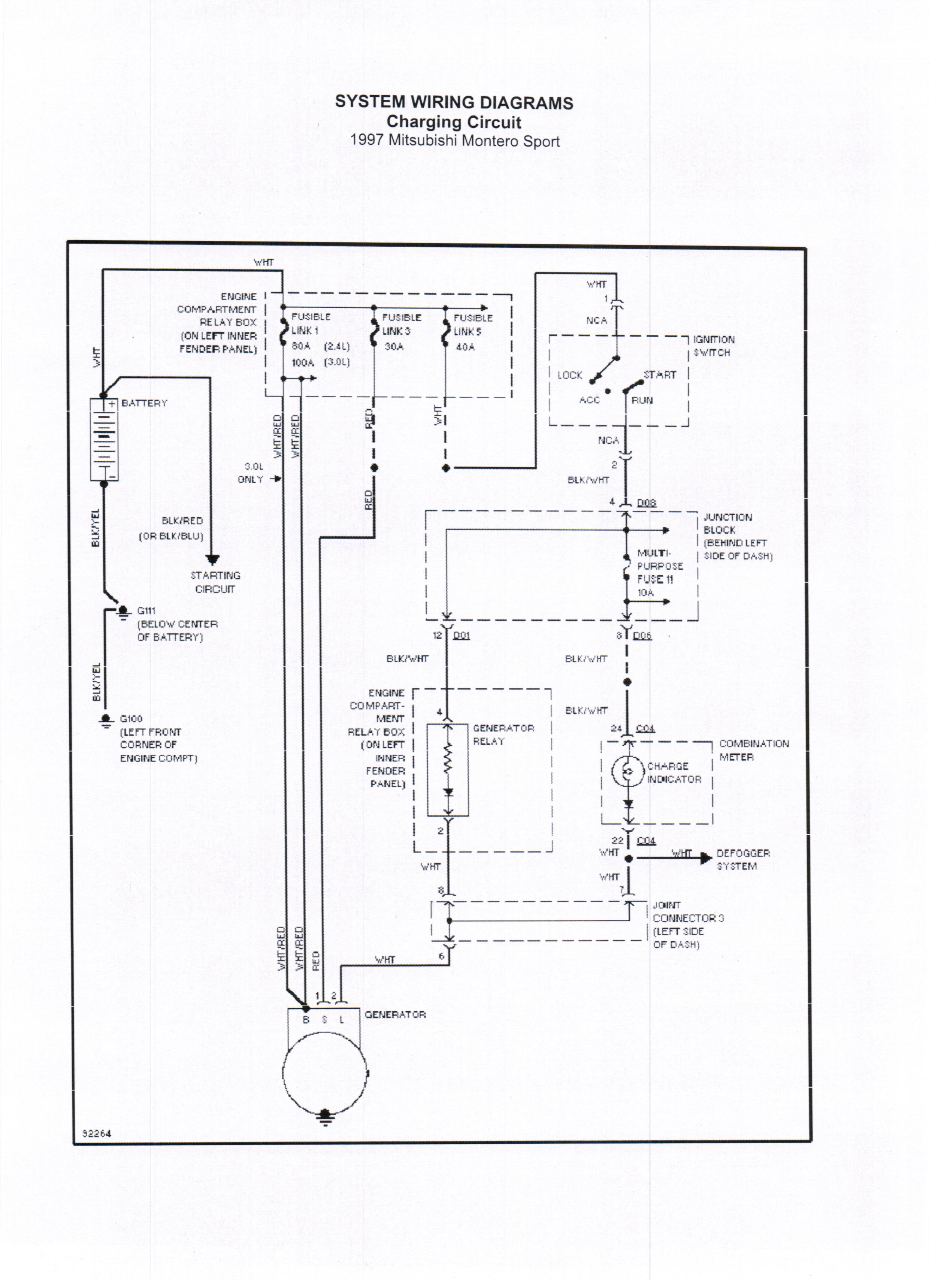
Лови монтеровскую схему зарядки, у тебя в этой цепи предохранитель стоит (на паджерах по другому сделано), может пока клацал стартером он и подох, хотя прямой связи вроде и нет, но все может быть.Кузьмич 68 писал(а):Тот который потолще без напряжения,а на тонком 12 Вольт.Deem-On писал(а):Проверь напряжение на фишке генератора, вывод "S", там два провода, тот который потолще, должно быть напряжение АКБ. Если его нет, то будет как раз так, как у тебя сейчас. Ну а если оно там есть, то уже гена, регулятор сдох.Кузьмич 68 писал(а):Подскажите ,если напряжение 15,5 Вольт,горят 2 лампы- генератор и справа брейк(могу ошибаться,так прочитал) Что случилось с генератором ?
А случилось так- Пятаки подгорели на стартере,пока щелкал ключом раз 10,завелась и сразу напряжение 15.5 Вольт и лампа загорелась.Генератор снял,разобрал-визуально все целое.
П-2 1994 длинный,GLS,4М40,АКПП,SS,А/Т32"-увы, уже донор
-
Кузьмич 68
- Сообщения: 191
- Зарегистрирован: 18 май 2016, 11:23
- Двигатель:: 6g72
- Мой автомобиль(и):: Монтеро Спорт
- Откуда: Омская
- Благодарил (а): 6 раз
- Поблагодарили: 5 раз
Re: ВСЁ что касается генератора!! задавайте вопросы!!
Получается на 30 А предох сгорел,...но он целый -цешкой мерял.
- Arbat
- Сообщения: 161
- Зарегистрирован: 05 фев 2014, 13:18
- Двигатель:: Дизель
- Мой автомобиль(и):: Pajero II 2.5, TD, 3дв, японец (основа 92г.), автомат, лифт, 33"
- Откуда: Москва
- Благодарил (а): 39 раз
- Поблагодарили: 4 раза
Re: ВСЁ что касается генератора!! задавайте вопросы!!
подскажите номер провода, который от гены к акб идет (для паджеро2)?
update
- поставщик определил этот номер MB665661.
update
- поставщик определил этот номер MB665661.
_________________
Pajero II, коротыш, 4D56.
Pajero II, коротыш, 4D56.
-
Юрвас
- Сообщения: 65
- Зарегистрирован: 17 янв 2014, 23:10
- Двигатель:: 6G72
- Мой автомобиль(и):: МПС 2007, МКПП
- Откуда: Пенза
- Поблагодарили: 1 раз
Re: ВСЁ что касается генератора!! задавайте вопросы!!
Прошу совета:
Спорт пробежал 230 000 км, предстоят длинные пробеги этим летом.
Хочется избежать внезапных проблем с генератором и стартером, хотя до этого к ним нет претензий.
Существуют ли нормативные сроки ТО для них?
Что в них "летит" в первую очередь?
Спорт пробежал 230 000 км, предстоят длинные пробеги этим летом.
Хочется избежать внезапных проблем с генератором и стартером, хотя до этого к ним нет претензий.
Существуют ли нормативные сроки ТО для них?
Что в них "летит" в первую очередь?
-
al-al
- Сообщения: 374
- Зарегистрирован: 02 янв 2013, 12:47
- Двигатель:: 6G72 бензин 24v
- Мой автомобиль(и):: МПС 1 2006г
- Откуда: Волгоград
- Откуда: Волгоград
- Благодарил (а): 32 раза
- Поблагодарили: 1 раз
Re: ВСЁ что касается генератора!! задавайте вопросы!!
Приветствую всех. Я в электрике не силен по этому спрашиваю ибо в теме не могу разобрать.
Вопрос в следующем : Какое напряжение должно быть на тонком белом проводе при работающем двигателе?
У меня так:
На работающем движке напряжение на аккуме 14.2 при включении ближнего света 13.9
На тонком белом проводе который идет из фишки при работающем двигателе 12.6 а с полной нагрузкой 12.4
Это нарма или нет?
Вопрос в следующем : Какое напряжение должно быть на тонком белом проводе при работающем двигателе?
У меня так:
На работающем движке напряжение на аккуме 14.2 при включении ближнего света 13.9
На тонком белом проводе который идет из фишки при работающем двигателе 12.6 а с полной нагрузкой 12.4
Это нарма или нет?
- Alexey_B
- Сообщения: 250
- Зарегистрирован: 22 сен 2010, 21:10
- Двигатель:: 4m41
- Мой автомобиль(и):: MMC Pajero 3 DID
- Откуда: Костанай
- Откуда: Костанай-Хлебный край!
- Благодарил (а): 48 раз
- Поблагодарили: 3 раза
- Контактная информация:
Re: ВСЁ что касается генератора!! задавайте вопросы!!
На тонких белых проводах никто не меряет напряжение, мерить нужно на аккумуляторе 13,8- 14,2 это норма. Зимой в сильный мороз может быть до 16 вольт.al-al писал(а):Приветствую всех. Я в электрике не силен по этому спрашиваю ибо в теме не могу разобрать.
Вопрос в следующем : Какое напряжение должно быть на тонком белом проводе при работающем двигателе?
У меня так:
На работающем движке напряжение на аккуме 14.2 при включении ближнего света 13.9
На тонком белом проводе который идет из фишки при работающем двигателе 12.6 а с полной нагрузкой 12.4
Это нарма или нет?
А в чем собственно соль? для чего меряете? что то не устраивает?
Бедный будешь-хитрый будешь... *Казахская народная поговорка
-
al-al
- Сообщения: 374
- Зарегистрирован: 02 янв 2013, 12:47
- Двигатель:: 6G72 бензин 24v
- Мой автомобиль(и):: МПС 1 2006г
- Откуда: Волгоград
- Откуда: Волгоград
- Благодарил (а): 32 раза
- Поблагодарили: 1 раз
Re: ВСЁ что касается генератора!! задавайте вопросы!!
Да все просто. Ездил с неисправным генератором (просто не знал об этом потому что лампа не горела вообще, а я про нее как то забыл) и убил аккумулятор. Сейчас отремонтировал сигнальную лампу (в цепи было окисление) поменял генератор и хочется понять правильно ли работает генератор чтобы снова не убить аккумулятор.
- Deem-On
- Сообщения: 1014
- Зарегистрирован: 18 мар 2011, 17:49
- Двигатель:: 4M40
- Мой автомобиль(и):: Паджеро 2, был
- Откуда: Ярославль
- Благодарил (а): 8 раз
- Поблагодарили: 95 раз
Re: ВСЁ что касается генератора!! задавайте вопросы!!
А вот не надо про лампу забывать, она то как раз и говорит о исправности или неисправности системы зарядки. При пуске должна гореть, а после запуска гаснуть, и если что не так, то сразу лезть и разбираться почему. А сейчас у тебя все в порядке, так что не парься.al-al писал(а):Да все просто. Ездил с неисправным генератором (просто не знал об этом потому что лампа не горела вообще, а я про нее как то забыл) и убил аккумулятор. Сейчас отремонтировал сигнальную лампу (в цепи было окисление) поменял генератор и хочется понять правильно ли работает генератор чтобы снова не убить аккумулятор.
А самый лучший способ мониторинга - это поставить вольтметр на панель, тогда в реальном времени будешь знать, как чувствуют себя гена и аккум.
П-2 1994 длинный,GLS,4М40,АКПП,SS,А/Т32"-увы, уже донор
-
Krays
- Сообщения: 26
- Зарегистрирован: 14 июн 2017, 09:50
- Двигатель:: 4D56
- Мой автомобиль(и):: Pajero 2
- Откуда: Омск
Re: ВСЁ что касается генератора!! задавайте вопросы!!
Привет! Подскажи пожалуйста, сгорел диодный мост в генераторе. мотор 4Д56, гена с вакуумным насосом. Какой диодный мост туда нужен? читал что народ покупал и что то не подходило, межцентровое расстояние отверстий на пример разное и тд... exist выдает заменитель Mobiletron RM-435.0KOSTICH писал(а):Я уже с генератором так навозился что практически всё выучил..
готов помочь основываясь на свой опыт[/b]
Подойдет ли этот мост?
Еще вот этот есть в списке: UtmEM0050A
В общем буду рад любой подсказке или наводке.
- Deem-On
- Сообщения: 1014
- Зарегистрирован: 18 мар 2011, 17:49
- Двигатель:: 4M40
- Мой автомобиль(и):: Паджеро 2, был
- Откуда: Ярославль
- Благодарил (а): 8 раз
- Поблагодарили: 95 раз
Re: ВСЁ что касается генератора!! задавайте вопросы!!
Двумя страницами ранее была ссылка на каталог "вольтаж.ру", там по номеру своего генератора и подбирай аналог.Krays писал(а): Привет! Подскажи пожалуйста, сгорел диодный мост в генераторе. мотор 4Д56, гена с вакуумным насосом. Какой диодный мост туда нужен? читал что народ покупал и что то не подходило, межцентровое расстояние отверстий на пример разное и тд... exist выдает заменитель Mobiletron RM-435.0
Подойдет ли этот мост?
Еще вот этот есть в списке: UtmEM0050A
В общем буду рад любой подсказке или наводке.
П-2 1994 длинный,GLS,4М40,АКПП,SS,А/Т32"-увы, уже донор
-
Krays
- Сообщения: 26
- Зарегистрирован: 14 июн 2017, 09:50
- Двигатель:: 4D56
- Мой автомобиль(и):: Pajero 2
- Откуда: Омск
Re: ВСЁ что касается генератора!! задавайте вопросы!!
ок. попробую что-нибудь поискать там. спасибо.Deem-On писал(а):Двумя страницами ранее была ссылка на каталог "вольтаж.ру", там по номеру своего генератора и подбирай аналог.Krays писал(а): Привет! Подскажи пожалуйста, сгорел диодный мост в генераторе. мотор 4Д56, гена с вакуумным насосом. Какой диодный мост туда нужен? читал что народ покупал и что то не подходило, межцентровое расстояние отверстий на пример разное и тд... exist выдает заменитель Mobiletron RM-435.0
Подойдет ли этот мост?
Еще вот этот есть в списке: UtmEM0050A
В общем буду рад любой подсказке или наводке.
-
Krays
- Сообщения: 26
- Зарегистрирован: 14 июн 2017, 09:50
- Двигатель:: 4D56
- Мой автомобиль(и):: Pajero 2
- Откуда: Омск
Re: ВСЁ что касается генератора!! задавайте вопросы!!
Нашёл диодный мост. Спасибо. А может ещё кто-нибудь подсказать. Проблема такая, при повороте ключа не горит лампа зарядки. И нет + на проводе который подходит к гене. Тоесть постоянный + есть, а тот что появляется при повороте ключа отсутствует. Переделана колхозниками система облегчения пуска на кнопку, знаю что это немного завязано с лампочкой заряда. Как то может это отразиться на данной проблеме? Блока облегчения пуска вообще нет. Фишка просто висит, ну конечно если я смотрел куда нужно. Искал я его в ногах водителя на боковине возле двери, за обшивкой.
Отправлено с моего iPhone используя Tapatalk
Отправлено с моего iPhone используя Tapatalk
