Ну все , тогда я спогоен !Джеки писал(а):nek07 Ты правнижний загорается с габаритом( давно туда не лазил)
вот его можно реализовать как задние туманки но лучше пусть будет габарит
.SELENGER у тебя реализовано также как у нас.
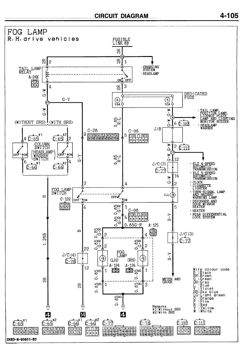
установка ПТФ на П2 дорестайл в штатную проводку
Модераторы: SNOOPER, Nbf, Romik, BAlex
- SELENGER
- Сообщения: 3076
- Зарегистрирован: 26 янв 2016, 14:57
- Двигатель:: 6G72
- Мой автомобиль(и):: Mitsubishi Pajero 2
- Откуда: Новороссийск
- Откуда: Новороссийск
- Благодарил (а): 69 раз
- Поблагодарили: 124 раза
- Контактная информация:
Re: установка ПТФ на П2 дорестайл в штатную проводку
П2, Араб, Коротыш , 2000 год , 2й месяц , 6G72 12V , МКПП , Суперселект , 32 COMFORSER CF1100 , RUNVA-9500 EWB , BILSTEIN B6 OFFROAD
- Pol@ATOM
- Сообщения: 5316
- Зарегистрирован: 06 июл 2005, 11:00
- Откуда: Планета 78
- Благодарил (а): 33 раза
- Поблагодарили: 93 раза
Re: установка ПТФ на П2 дорестайл в штатную проводку
Время приподнять тему.... Комрады, откуда берётся + для туманок в блоке предохранителей под капотом у П2? Конкретная точка... Надо ли в блок добавлять реле, если да - то куда и какой партномер?
Броня крепка и спирт залит в канистры!
-
Masuiti
- Сообщения: 3
- Зарегистрирован: 04 авг 2011, 03:29
- Двигатель:: 4D56T
- Мой автомобиль(и):: M. Pajero V24WG, 92г. пр. руль, АКПП. Crown Wagon JZS-130, 1996
- Откуда: Сахалин
Re: установка ПТФ на П2 дорестайл в штатную проводку
Плюс с реле габаритов А23Х через плавкую вставку 6 (15А) под капотом, кнопку ПТФ. Проводка вся штатная. А вот для задних ПТФ кнопка, реле, предохранитель, проводка отсутствует полностью.
- Pol@ATOM
- Сообщения: 5316
- Зарегистрирован: 06 июл 2005, 11:00
- Откуда: Планета 78
- Благодарил (а): 33 раза
- Поблагодарили: 93 раза
Re: установка ПТФ на П2 дорестайл в штатную проводку
Спасибо за инфу, но у меня другая история. Задние птф есть и проводка присутствует. Более того, уверен, что у всех присутствует проводка к задним птф, просто она заканчивается в районе задних арок, под пластиком багажника. Ищется пррсто-идём по жгуту от задних плафонов, что выше бампера до первого разъёма. И вот в первом разъёме уже должны быть провода задних птф.Masuiti писал(а):Плюс с реле габаритов А23Х через плавкую вставку 6 (15А) под капотом, кнопку ПТФ. Проводка вся штатная. А вот для задних ПТФ кнопка, реле, предохранитель, проводка отсутствует полностью.
Я поступил следующим образом... Не найдя проводки от передних птф, разобрал блок силовых предохранителей, который у меня висит на +аккума Там три места под предохранители, но стоят только два, 60 и 80 ампер. И между ними есть место для третьего, на 20 ампер, как гласит букварь. Вставил второй пин и предохранитель на 30 ампер, протащил провод 2,5 квадрата оттуда через жёлоб над радиатором к правому брызговику. Пррвод одел в термоусадку. Это будет силовой плюс под всякие ништяки...
ЗЫ у меня на щитке приборов слева одна кнопка-задних птф в верхнем сегменте. В нижнем сегменте заглушка и под ней проводка от круиза. Думаю, что штатную проводку от птф для кнопки я не найду. Её нет. И ещё... В штатную проводку кроме предохранителя нужно добавлять и реле. Без него никак на штатных кнопках не получится...
Броня крепка и спирт залит в канистры!
-
Masuiti
- Сообщения: 3
- Зарегистрирован: 04 авг 2011, 03:29
- Двигатель:: 4D56T
- Мой автомобиль(и):: M. Pajero V24WG, 92г. пр. руль, АКПП. Crown Wagon JZS-130, 1996
- Откуда: Сахалин
Re: установка ПТФ на П2 дорестайл в штатную проводку
У меня кнопка ПТФ в нижнем сегменте. Верхний заглушен и под ним разъем для круиза. Больше разъемов нет. Похоже разные комплектации прав. лев. руль.
Вот подогрев зеркал отсутствует. Даже нет нужных проводов. Хотя и "северный вариант" два аккума и подогрев топлива))))
Вот подогрев зеркал отсутствует. Даже нет нужных проводов. Хотя и "северный вариант" два аккума и подогрев топлива))))
