TRT - Вдоль р.Киржач. Для стандартных 4х4 (08.11.25) Форум Обсуждение FAQ
ТАХОМЕТР
Модераторы: SNOOPER, Nbf, Romik, BAlex
-
алексей - Маленький Мук
- Модератор
- Сообщения: 20299
- Зарегистрирован: 11 дек 2008, 16:10
- Откуда: москва м Академическая
- Благодарил (а): 101 раз
- Поблагодарили: 1323 раза
ТАХОМЕТР
Вчера вечером в дополнение к сей непприятности лопнул торосик газа
благо не далеко от дома всего в трех светофорах. но по нашим пробкам поржал
пересекаю перекресток достаточно широкий а она колом встала. и как на зло в машине нет ни че. снял ремень со штанов одел на тягу газульки ,просунул в щель катота и так ехал. одной рукой рулил другой ремень тянул
оторвалась бабышка у тросика в коробке блоков(секторов) впаял трубку н 8 медную 
Всем добра.......
- dvm99
- Сообщения: 21743
- Зарегистрирован: 21 май 2012, 20:59
- Двигатель:: 6G72, 12клап.,
- Мой автомобиль(и):: Pajero2, Запорожец- Ланос
- Откуда: Свердловская обл.
- Благодарил (а): 706 раз
- Поблагодарили: 1028 раз
ТАХОМЕТР
Дмитрий
Боливар2 - П2, 92г., V43, 6G72(12V), V4AW2, RD/L, пруль (чистокровный японский рысак)
Боливар1 - П2, 93г., 6G72(12V), МКПП, V43, RD/L, Европа (славный был конь, но уже донор)
Боливар2 - П2, 92г., V43, 6G72(12V), V4AW2, RD/L, пруль (чистокровный японский рысак)
Боливар1 - П2, 93г., 6G72(12V), МКПП, V43, RD/L, Европа (славный был конь, но уже донор)
-
алексей - Маленький Мук
- Модератор
- Сообщения: 20299
- Зарегистрирован: 11 дек 2008, 16:10
- Откуда: москва м Академическая
- Благодарил (а): 101 раз
- Поблагодарили: 1323 раза
ТАХОМЕТР
Таху победил, отломался контакт в разьеме тахо( пополам) снимал ставил датчик 8 часов
эт ваще трешь, пол насоса и морде мотора снять. заработал 
Всем добра.......
- dvm99
- Сообщения: 21743
- Зарегистрирован: 21 май 2012, 20:59
- Двигатель:: 6G72, 12клап.,
- Мой автомобиль(и):: Pajero2, Запорожец- Ланос
- Откуда: Свердловская обл.
- Благодарил (а): 706 раз
- Поблагодарили: 1028 раз
ТАХОМЕТР
Оставил бы до попутного ремонта, чем спецом разбирать... Не такая уж вещь необходимая...алексей - Маленький Мук писал(а): ↑ Таху победил, отломался контакт в разьеме тахо( пополам) снимал ставил датчик 8 часов эт ваще трешь, пол насоса и морде мотора снять. заработал
У мну вон на Ланосе вообще тахометра нету штатно
Дмитрий
Боливар2 - П2, 92г., V43, 6G72(12V), V4AW2, RD/L, пруль (чистокровный японский рысак)
Боливар1 - П2, 93г., 6G72(12V), МКПП, V43, RD/L, Европа (славный был конь, но уже донор)
Боливар2 - П2, 92г., V43, 6G72(12V), V4AW2, RD/L, пруль (чистокровный японский рысак)
Боливар1 - П2, 93г., 6G72(12V), МКПП, V43, RD/L, Европа (славный был конь, но уже донор)
-
алексей - Маленький Мук
- Модератор
- Сообщения: 20299
- Зарегистрирован: 11 дек 2008, 16:10
- Откуда: москва м Академическая
- Благодарил (а): 101 раз
- Поблагодарили: 1323 раза
ТАХОМЕТР
А я больше смотрю на тахо чем спидометр. экономлю гарючку ездя по трассе. разница получается значительная если ехать 2200 или 2500. по оборотам да и ваще люблю када все работает. а снимать насос как то не планировал в ближайшие время потому как рн работает да что б его снять тож нужно все разобрать даж больше чем просто снять датчик. в идеале он меняется на снятом насосе. ну оч не удобно. добраться к нему мешает все 
Всем добра.......
-
алексей - Маленький Мук
- Модератор
- Сообщения: 20299
- Зарегистрирован: 11 дек 2008, 16:10
- Откуда: москва м Академическая
- Благодарил (а): 101 раз
- Поблагодарили: 1323 раза
ТАХОМЕТР
Чет на зеленом бяда каката с электрикой, поплавились контакты на выключателе печки и в замке зажигания. бричка дохла прям на ходу
седня припер на жесткой во двор вскрыл а там расплавилось . замок ток не давно менял(контактную группу). теперь сымать торпеду и искать где что
видимо точки массы
Всем добра.......
- серега73
- Сообщения: 977
- Зарегистрирован: 01 окт 2011, 12:01
- Двигатель:: 6G72
- Мой автомобиль(и):: Pajero 2
- Откуда: Ульяновск
- Откуда: Ульяновск
- Благодарил (а): 59 раз
- Поблагодарили: 21 раз
- Контактная информация:
ТАХОМЕТР
Дорестовую таху на 72-м с катушками и 74-м не раз побеждал, пропайка и туда-сюда регулятор покрутить, на нем кислинка часто образуется в точке контакта, из-за этой кислинки в половине случаев и показывает 3000 оборотов всегда.
А сейчас воюю с рестайлом, симптомы таковы - на холодную работает, но стоит салону прогреться, так сразу падает на ноль. Постучать - не помогает никак! Пропаивал трижды, все контакты на разъемах проверил - вроде все чисто. Ощущение, что где-то в проводке глюк, ибо нет-нет воскресает после хорошего прыжка на кочке, ненадолго. Побеждал кто-то эту рестайловую гадину? Или рест/дорест пофигу? Мотор 72-й, катушки, 99 год машинка
А сейчас воюю с рестайлом, симптомы таковы - на холодную работает, но стоит салону прогреться, так сразу падает на ноль. Постучать - не помогает никак! Пропаивал трижды, все контакты на разъемах проверил - вроде все чисто. Ощущение, что где-то в проводке глюк, ибо нет-нет воскресает после хорошего прыжка на кочке, ненадолго. Побеждал кто-то эту рестайловую гадину? Или рест/дорест пофигу? Мотор 72-й, катушки, 99 год машинка
+7-9О5-349-2891
- dvm99
- Сообщения: 21743
- Зарегистрирован: 21 май 2012, 20:59
- Двигатель:: 6G72, 12клап.,
- Мой автомобиль(и):: Pajero2, Запорожец- Ланос
- Откуда: Свердловская обл.
- Благодарил (а): 706 раз
- Поблагодарили: 1028 раз
ТАХОМЕТР
Я ХЗ, но если в схеме есть такая штуковина, как термистор, смотри на её целостность...
Трещин быть не должно, типа такого как на зелёненькой детальке.
Трещин быть не должно, типа такого как на зелёненькой детальке.
Дмитрий
Боливар2 - П2, 92г., V43, 6G72(12V), V4AW2, RD/L, пруль (чистокровный японский рысак)
Боливар1 - П2, 93г., 6G72(12V), МКПП, V43, RD/L, Европа (славный был конь, но уже донор)
Боливар2 - П2, 92г., V43, 6G72(12V), V4AW2, RD/L, пруль (чистокровный японский рысак)
Боливар1 - П2, 93г., 6G72(12V), МКПП, V43, RD/L, Европа (славный был конь, но уже донор)
- BOL4APA
- Сообщения: 11
- Зарегистрирован: 04 мар 2018, 00:07
- Двигатель:: 6G72
- Мой автомобиль(и):: Pajero 2, 94 г.в., левый руль, МКПП, SS, когда-то был R/D Lock, 5 дв, араб.
- Откуда: из гОрла
- Благодарил (а): 2 раза
ТАХОМЕТР
Здравствуйте, уважаемые!
На днях забрал машину от "чудо-мастеров". Меняли двигатель.
Доделали не все, ну да ладно. И так 11 месяцев в сервисе танк жил.
Из насущных проблем - неработающий тахометр. Остальная приборка работает (кроме индикаторов полного привода).
Разобрал приборку, полез паять, а там особо и нечего... Припоя по точкам - еще на 2 таких платы хватит, сами дороги живые.
Остался один вопрос - есть очень стремно выглядящий элемент.
Поменять его - не проблема... А вот на что??? никаких маркировок на нем нет. Все остальные элементы, словно вчера с завода.
На днях забрал машину от "чудо-мастеров". Меняли двигатель.
Доделали не все, ну да ладно. И так 11 месяцев в сервисе танк жил.
Из насущных проблем - неработающий тахометр. Остальная приборка работает (кроме индикаторов полного привода).
Разобрал приборку, полез паять, а там особо и нечего... Припоя по точкам - еще на 2 таких платы хватит, сами дороги живые.
Остался один вопрос - есть очень стремно выглядящий элемент.

Поменять его - не проблема... А вот на что??? никаких маркировок на нем нет. Все остальные элементы, словно вчера с завода.
Последний раз редактировалось BOL4APA 14 янв 2022, 21:39, всего редактировалось 1 раз.
Хочешь помочь новичку — делай вместе с ним.
Хочешь помочь старику — делай вместо него.
Хочешь помочь мастеру — отойди и не мешай.
А хочешь помочь дураку — сам дурак!
Хочешь помочь старику — делай вместо него.
Хочешь помочь мастеру — отойди и не мешай.
А хочешь помочь дураку — сам дурак!
-
алексей - Маленький Мук
- Модератор
- Сообщения: 20299
- Зарегистрирован: 11 дек 2008, 16:10
- Откуда: москва м Академическая
- Благодарил (а): 101 раз
- Поблагодарили: 1323 раза
- BOL4APA
- Сообщения: 11
- Зарегистрирован: 04 мар 2018, 00:07
- Двигатель:: 6G72
- Мой автомобиль(и):: Pajero 2, 94 г.в., левый руль, МКПП, SS, когда-то был R/D Lock, 5 дв, араб.
- Откуда: из гОрла
- Благодарил (а): 2 раза
ТАХОМЕТР
алексей - Маленький Мук писал(а): ↑ Так и сигналы тахо у них из разных мест получают
Я этим "мастерам" не особо доверяю... С учетом того, сколько и как они его меняли...
Хочешь помочь новичку — делай вместе с ним.
Хочешь помочь старику — делай вместо него.
Хочешь помочь мастеру — отойди и не мешай.
А хочешь помочь дураку — сам дурак!
Хочешь помочь старику — делай вместо него.
Хочешь помочь мастеру — отойди и не мешай.
А хочешь помочь дураку — сам дурак!
- dvm99
- Сообщения: 21743
- Зарегистрирован: 21 май 2012, 20:59
- Двигатель:: 6G72, 12клап.,
- Мой автомобиль(и):: Pajero2, Запорожец- Ланос
- Откуда: Свердловская обл.
- Благодарил (а): 706 раз
- Поблагодарили: 1028 раз
ТАХОМЕТР
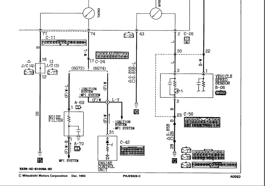
У 12-клап. 6Г72 сигнал идёт от системы зажигания, а у 74- с ЭБУ.
Раз меняли мотор, значит и ЭБУ меняли и проводку (надо отдать должное, геммор ещё тот!).
Вот, отдай эту схему мастерам, если понятливые, разберутся...
Дмитрий
Боливар2 - П2, 92г., V43, 6G72(12V), V4AW2, RD/L, пруль (чистокровный японский рысак)
Боливар1 - П2, 93г., 6G72(12V), МКПП, V43, RD/L, Европа (славный был конь, но уже донор)
Боливар2 - П2, 92г., V43, 6G72(12V), V4AW2, RD/L, пруль (чистокровный японский рысак)
Боливар1 - П2, 93г., 6G72(12V), МКПП, V43, RD/L, Европа (славный был конь, но уже донор)
-
nikusha
- Сообщения: 8
- Зарегистрирован: 14 янв 2012, 12:02
- Двигатель:: 4G64
- Мой автомобиль(и):: Pajero II
- Откуда: Тбилиси
- Откуда: Tbilisi, Georgia
- Контактная информация:
ТАХОМЕТР
Починил сегодня свой. Первый раз пропайка контактов не помогла. Сегодня перепроверил осциллографом. Вроде нормальный сигнал
Решил пропаять все еще раз и вот этот резистор принагреве одной ножки просто оторвался. Вторая была не припаяна. Припаял его и все заработало
Решил пропаять все еще раз и вот этот резистор принагреве одной ножки просто оторвался. Вторая была не припаяна. Припаял его и все заработало
Pajero II, 4G64, 16 valve, 1996 year, 5 M/T, V21W 2400/SHORT WAGON
- dvm99
- Сообщения: 21743
- Зарегистрирован: 21 май 2012, 20:59
- Двигатель:: 6G72, 12клап.,
- Мой автомобиль(и):: Pajero2, Запорожец- Ланос
- Откуда: Свердловская обл.
- Благодарил (а): 706 раз
- Поблагодарили: 1028 раз
ТАХОМЕТР
Тахометр араба на 6г72 12-клап.
Номиналы фильтра такие же?
Подвязался тут помочь форумчанину с тахометром. Оказалось, у него араб, и кто-то хорошо поколхозил...
Так вот в догадках, советовать ему найти контрактный фильтр или нет от обычного пыжа.
Плата тахометра отличается от обычной, панель тоже, вот и засомневался...
Номиналы фильтра такие же?
Подвязался тут помочь форумчанину с тахометром. Оказалось, у него араб, и кто-то хорошо поколхозил...
Так вот в догадках, советовать ему найти контрактный фильтр или нет от обычного пыжа.
Плата тахометра отличается от обычной, панель тоже, вот и засомневался...
Дмитрий
Боливар2 - П2, 92г., V43, 6G72(12V), V4AW2, RD/L, пруль (чистокровный японский рысак)
Боливар1 - П2, 93г., 6G72(12V), МКПП, V43, RD/L, Европа (славный был конь, но уже донор)
Боливар2 - П2, 92г., V43, 6G72(12V), V4AW2, RD/L, пруль (чистокровный японский рысак)
Боливар1 - П2, 93г., 6G72(12V), МКПП, V43, RD/L, Европа (славный был конь, но уже донор)


