TRT - Вдоль р.Киржач. Для стандартных 4х4 (08.11.25) Форум Обсуждение FAQ

ВСЁ что касается генератора!! задавайте вопросы!!

Электрика в Pajero

Модераторы: SNOOPER, Nbf, Romik, BAlex

Аватара пользователя
hc2hunter
Сообщения: 7141
Зарегистрирован: 03 фев 2013, 14:29
Двигатель:: 6G74 MPI
Мой автомобиль(и):: Montero 3 Limited, 2001
Откуда: Смоленск
Благодарил (а): 434 раза
Поблагодарили: 448 раз

ВСЁ что касается генератора!! задавайте вопросы!!

Сообщение hc2hunter »

dvm99 писал(а): Кстати, у тебя мост родной, или менял на что-то?
на моей памяти в генератор вообще не лазили (то есть последние 8 лет).
а до меня х.з...
Montero 3 LTD 2001, 3.5 6G74 MPI, АКПП v5a51
- Как показала практика — для начала неплохо было бы ознакомиться с теорией (с)
Аватара пользователя
HiTEX
Сообщения: 7005
Зарегистрирован: 29 мар 2009, 20:13
Двигатель:: 6G72 24V
Мой автомобиль(и):: Pajero III коротыш
Откуда: Алма-Ата
Благодарил (а): 71 раз
Поблагодарили: 323 раза

ВСЁ что касается генератора!! задавайте вопросы!!

Сообщение HiTEX »

hc2hunter писал(а): Уже полгода то пропадет, то вновь вылезет проблема повышенного напряжения. Один раз влез под гену, снял фишку, промыл разъем, проверил напряжение на S-проводе, покрутил его туда-сюда, никаких симптомов обрыва не нашел, воткнул назад. И... на месяц проблема исчезла. Сейчас опять вернулась, и за поездку может пару раз Мультитроникс ругнуться на напряжение 15,5-16,0В , но дольше минуты такое напряжение не держится, и приходит в норму в районе 14,2В.
Проверь вот этот предохранитель (кажется на 100 или 140 ампер)
У меня 3 недели назад появилась такая же бяка, оказалось что сгнил он нафиг за 20 лет, поставил проволоку и напряжение вернулось в норму. А то тоже мультитроникс заругался на высокое напряжение. Но вот как он может влиять на увеличение напряжения, для меня загадка.
Вложения
95d30d6s-960.jpg
Дед Василь
Аватара пользователя
hc2hunter
Сообщения: 7141
Зарегистрирован: 03 фев 2013, 14:29
Двигатель:: 6G74 MPI
Мой автомобиль(и):: Montero 3 Limited, 2001
Откуда: Смоленск
Благодарил (а): 434 раза
Поблагодарили: 448 раз

ВСЁ что касается генератора!! задавайте вопросы!!

Сообщение hc2hunter »

HiTEX писал(а): оказалось что сгнил он нафиг за 20 лет
а "сгнил" это как? сам внутри своей коробочки сгнил или контакты под ним пришли в негодность?

upd
слушай, ну посмотрел на него через фонарик - выглядит как новый через пластмассовое стекло (как и соседний на 60А).
а чтобы его достать - нужно боковые болтики вывинчивать?
Montero 3 LTD 2001, 3.5 6G74 MPI, АКПП v5a51
- Как показала практика — для начала неплохо было бы ознакомиться с теорией (с)
Аватара пользователя
HiTEX
Сообщения: 7005
Зарегистрирован: 29 мар 2009, 20:13
Двигатель:: 6G72 24V
Мой автомобиль(и):: Pajero III коротыш
Откуда: Алма-Ата
Благодарил (а): 71 раз
Поблагодарили: 323 раза

ВСЁ что касается генератора!! задавайте вопросы!!

Сообщение HiTEX »

да, сама перемычка вроде целая, но превратилась в труху
да два болтика надо открутить и контакты выйдут из под шинки.
Дед Василь
Аватара пользователя
hc2hunter
Сообщения: 7141
Зарегистрирован: 03 фев 2013, 14:29
Двигатель:: 6G74 MPI
Мой автомобиль(и):: Montero 3 Limited, 2001
Откуда: Смоленск
Благодарил (а): 434 раза
Поблагодарили: 448 раз

ВСЁ что касается генератора!! задавайте вопросы!!

Сообщение hc2hunter »

Слушай... ну наверное не мой случай...
Открыл ему крышку, но ничего грустного не нашел.
Вложения
20210922_093414.jpg
Montero 3 LTD 2001, 3.5 6G74 MPI, АКПП v5a51
- Как показала практика — для начала неплохо было бы ознакомиться с теорией (с)
Аватара пользователя
HiTEX
Сообщения: 7005
Зарегистрирован: 29 мар 2009, 20:13
Двигатель:: 6G72 24V
Мой автомобиль(и):: Pajero III коротыш
Откуда: Алма-Ата
Благодарил (а): 71 раз
Поблагодарили: 323 раза

ВСЁ что касается генератора!! задавайте вопросы!!

Сообщение HiTEX »

Сходил, убрал проволочку. Напряжение скакнуло до 15,3
Кондиционер стал включаться циклически, приборка тоже отключается так же, магнитофон, обогрев, свет работают, но напряжение проседает до 13 вольт. Поставил на место всё нормализовалось.
Надо тебе смотреть эту цепь, где то контакт пропадает.
Дед Василь
Аватара пользователя
hc2hunter
Сообщения: 7141
Зарегистрирован: 03 фев 2013, 14:29
Двигатель:: 6G74 MPI
Мой автомобиль(и):: Montero 3 Limited, 2001
Откуда: Смоленск
Благодарил (а): 434 раза
Поблагодарили: 448 раз

ВСЁ что касается генератора!! задавайте вопросы!!

Сообщение hc2hunter »

Да вот, думаю, что наверное надо всю коробку с предохранителями откручивать и переворачивать вверх ногами...
Может что-то и отыщется.

После того как предохранитель этот подергал - 2 дня проблема вообще не проявляла себя.
Потом в 1 день аж раза 4 появилась. Щас опять затишье...

HiTEX,
а ты не знаешь, куда именно по эту коробку S-провод приходит? Возможно, именно его имеет смысл конкретно прошмонать.
Montero 3 LTD 2001, 3.5 6G74 MPI, АКПП v5a51
- Как показала практика — для начала неплохо было бы ознакомиться с теорией (с)
Аватара пользователя
HiTEX
Сообщения: 7005
Зарегистрирован: 29 мар 2009, 20:13
Двигатель:: 6G72 24V
Мой автомобиль(и):: Pajero III коротыш
Откуда: Алма-Ата
Благодарил (а): 71 раз
Поблагодарили: 323 раза

ВСЁ что касается генератора!! задавайте вопросы!!

Сообщение HiTEX »

не, не задавался целью
Дед Василь
Аватара пользователя
dvm99
Сообщения: 21710
Зарегистрирован: 21 май 2012, 20:59
Двигатель:: 6G72, 12клап.,
Мой автомобиль(и):: Pajero2, Запорожец- Ланос
Откуда: Свердловская обл.
Благодарил (а): 705 раз
Поблагодарили: 1026 раз

ВСЁ что касается генератора!! задавайте вопросы!!

Сообщение dvm99 »

HiTEX писал(а): Сходил, убрал проволочку. Напряжение скакнуло до 15,3
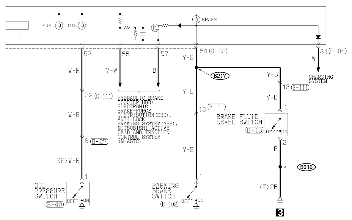
А лампочки BRAKE, Аккумулятор и AT-Temp подсвечивают ???

Если нет, то всё-таки я больше за генератор...
hc2hunter, загляни в свою схему в раздел Контрольные лампы (или т.п.).
Посмотри, как запитаны лампы BRAKE, Аккумулятор и AT-Temp.
На них должна быть развязка на диодах, подобно как у меня в схеме от П2 (см. внизу).
Через эти диоды идёт проверка ламп перед включением зажигания.
И подключены они выводу L регулятора.
А питание регулятора идёт от своего, отдельного моста на мелких диодах.
Если бы проблема была с проводом, на который ты грешишь, то подскакивало бы напряжение и всё, никакой подсветки ламп не происходило бы. Т.к. обратная связь не может только одним мостом управлять, мосты питаются из одного места, с одних и тех же обмоток, поэтому напруга на них должна быть одинаковой.
А раз подсветка происходит, значит есть разница между напряжением мостов.
Если вылетает один из мелких диодов, то питание на регулятор приходит, но уже меньше. Он ориентируется только на него, думает, что бортовое маловато и подкидывает до максимума.
Вложения
3333.jpg
Дмитрий

Боливар2 - П2, 92г., V43, 6G72(12V), V4AW2, RD/L, пруль (чистокровный японский рысак)
Боливар1 - П2, 93г., 6G72(12V), МКПП, V43, RD/L, Европа (славный был конь, но уже донор)
Аватара пользователя
hc2hunter
Сообщения: 7141
Зарегистрирован: 03 фев 2013, 14:29
Двигатель:: 6G74 MPI
Мой автомобиль(и):: Montero 3 Limited, 2001
Откуда: Смоленск
Благодарил (а): 434 раза
Поблагодарили: 448 раз

ВСЁ что касается генератора!! задавайте вопросы!!

Сообщение hc2hunter »

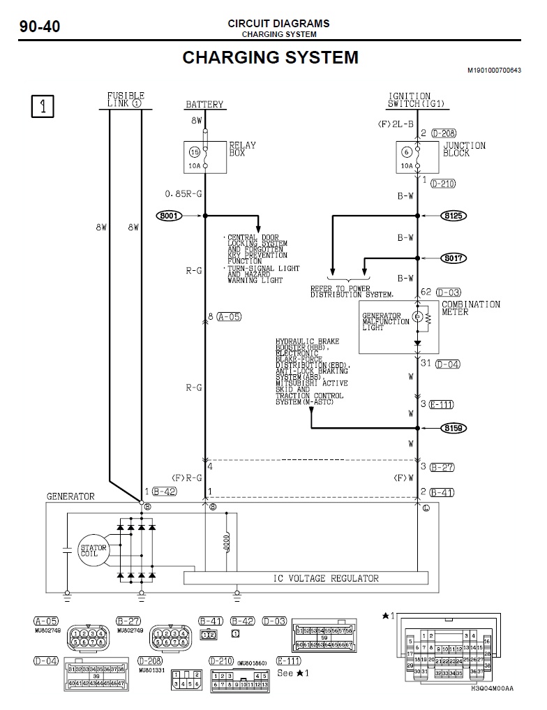
dvm99,
К сожалению, похожей на твою схему не нашел, чтобы присутствовала лампа A/T Temp
Нашел следующие:
Вложения
gen1.jpg
gen2.jpg
gen3.jpg
gen4.jpg
Montero 3 LTD 2001, 3.5 6G74 MPI, АКПП v5a51
- Как показала практика — для начала неплохо было бы ознакомиться с теорией (с)
Аватара пользователя
dvm99
Сообщения: 21710
Зарегистрирован: 21 май 2012, 20:59
Двигатель:: 6G72, 12клап.,
Мой автомобиль(и):: Pajero2, Запорожец- Ланос
Откуда: Свердловская обл.
Благодарил (а): 705 раз
Поблагодарили: 1026 раз

ВСЁ что касается генератора!! задавайте вопросы!!

Сообщение dvm99 »

Ммм-дааа... :*SCRATCH*:
Если схема именно твоя, то генератор по другой схеме собран. И второго моста в нём нет.
Если бы схема регулятора была разрисована, то можно бы было поколдовать.
Но, увы с такой запиткой регулятора не сталкивался... А всё зависит от того, что там у него внутри.
Но схема проверки лампочек таки есть!
Раз у тебя косяк плавающий и проявляется лишь иногда, то можно хотя бы сымитировать.
Принудительно отцепить провод S и посмотреть, будут подсвечивать лампы или нет (напряжение конечно в этот момент подскочет).
Если будут, то вероятнее всего, с ним и проблемы.
Если нет, то грешить на генератор.
Дмитрий

Боливар2 - П2, 92г., V43, 6G72(12V), V4AW2, RD/L, пруль (чистокровный японский рысак)
Боливар1 - П2, 93г., 6G72(12V), МКПП, V43, RD/L, Европа (славный был конь, но уже донор)
Аватара пользователя
hc2hunter
Сообщения: 7141
Зарегистрирован: 03 фев 2013, 14:29
Двигатель:: 6G74 MPI
Мой автомобиль(и):: Montero 3 Limited, 2001
Откуда: Смоленск
Благодарил (а): 434 раза
Поблагодарили: 448 раз

ВСЁ что касается генератора!! задавайте вопросы!!

Сообщение hc2hunter »

dvm99 писал(а): Если схема именно твоя, то генератор по другой схеме собран
Ну как моя... именно от Montero 2002-2003. Про четко 2001 у меня нету документаций.
Но суть в том, что с Pajero-3 сильно различаются в некоторых моментах. Причем существенно. У Pajero 4-х контактный разъем на генераторе и там еще куча всего подходит/выходит.

А S-провод я как раз хотел для начала проверить именно под блоком предохранителей. Почему и спрашивал, вдруг кто знает, к какой из колодок он приходит. Машина хоть и пожизненно гаражного хранения но возраст делает свое... может там уже давно "зеленое" всё...
Montero 3 LTD 2001, 3.5 6G74 MPI, АКПП v5a51
- Как показала практика — для начала неплохо было бы ознакомиться с теорией (с)
Аватара пользователя
dvm99
Сообщения: 21710
Зарегистрирован: 21 май 2012, 20:59
Двигатель:: 6G72, 12клап.,
Мой автомобиль(и):: Pajero2, Запорожец- Ланос
Откуда: Свердловская обл.
Благодарил (а): 705 раз
Поблагодарили: 1026 раз

ВСЁ что касается генератора!! задавайте вопросы!!

Сообщение dvm99 »

hc2hunter писал(а): Pajero 4-х контактный разъем на генераторе и там еще куча всего подходит/выходит.
Там, скорее всего, ещё контроль с ЭБУ идёт... Это не очень существенно...
Главное, чтоб запитка регулятора внутри генератора соответствовала.
hc2hunter писал(а): А S-провод я как раз хотел для начала проверить именно под блоком предохранителей.
Ну а что, если проделать также как HiTEX
HiTEX писал(а): Сходил, убрал проволочку. Напряжение скакнуло до 15,3
Похоже, S - провод подключен где-то после этого преда. Поэтому и подскакивает...
Но, самое интересное, подсвечивают ли лампочки в этот момент?
Дмитрий

Боливар2 - П2, 92г., V43, 6G72(12V), V4AW2, RD/L, пруль (чистокровный японский рысак)
Боливар1 - П2, 93г., 6G72(12V), МКПП, V43, RD/L, Европа (славный был конь, но уже донор)
Аватара пользователя
hc2hunter
Сообщения: 7141
Зарегистрирован: 03 фев 2013, 14:29
Двигатель:: 6G74 MPI
Мой автомобиль(и):: Montero 3 Limited, 2001
Откуда: Смоленск
Благодарил (а): 434 раза
Поблагодарили: 448 раз

ВСЁ что касается генератора!! задавайте вопросы!!

Сообщение hc2hunter »

В общем по схемам вроде разобрался что это за предохранитель и откуда начало этого S-провода искать.
Красно-зеленый он на всем протяжении.
Около генератора, помню, тощенький такой...
От его цепи ещё растет аварийка, оказывается.
Вложения
S-провод как идет.jpg
Montero 3 LTD 2001, 3.5 6G74 MPI, АКПП v5a51
- Как показала практика — для начала неплохо было бы ознакомиться с теорией (с)
Аватара пользователя
dvm99
Сообщения: 21710
Зарегистрирован: 21 май 2012, 20:59
Двигатель:: 6G72, 12клап.,
Мой автомобиль(и):: Pajero2, Запорожец- Ланос
Откуда: Свердловская обл.
Благодарил (а): 705 раз
Поблагодарили: 1026 раз

ВСЁ что касается генератора!! задавайте вопросы!!

Сообщение dvm99 »

Ну тогда и попробуй вынуть 15 предохранитель.
Дмитрий

Боливар2 - П2, 92г., V43, 6G72(12V), V4AW2, RD/L, пруль (чистокровный японский рысак)
Боливар1 - П2, 93г., 6G72(12V), МКПП, V43, RD/L, Европа (славный был конь, но уже донор)
Аватара пользователя
hc2hunter
Сообщения: 7141
Зарегистрирован: 03 фев 2013, 14:29
Двигатель:: 6G74 MPI
Мой автомобиль(и):: Montero 3 Limited, 2001
Откуда: Смоленск
Благодарил (а): 434 раза
Поблагодарили: 448 раз

ВСЁ что касается генератора!! задавайте вопросы!!

Сообщение hc2hunter »

угу :*YES*:

сегодня с утра Мультитроникс особенно ругался часто. раз 6 за поездку...
обратил внимание, что если напряжение 15,1...15,5... то лампы не загораются на приборке.
если 15,5...15,8 - то горят тускло.
если напряжение выше 16,1, то горят уже отчетливо ярко.

когда это случается, могут загореться ярко... погореть так секунд 5, потом стать тусклыми и выключиться (напряжение пришло в норму).
могут начать с тусклого, потом ярко.
могут просто тускло и все... и сразу норма.

вообще полный рандом в поведении, одним словом.
но пока дольше секунд 20 данное явление не наблюдалось. но факт в том, что усугубляется постепенно. а началось с полгода назад, когда могло ругнуться раза 2 за неделю.
Montero 3 LTD 2001, 3.5 6G74 MPI, АКПП v5a51
- Как показала практика — для начала неплохо было бы ознакомиться с теорией (с)
Аватара пользователя
hc2hunter
Сообщения: 7141
Зарегистрирован: 03 фев 2013, 14:29
Двигатель:: 6G74 MPI
Мой автомобиль(и):: Montero 3 Limited, 2001
Откуда: Смоленск
Благодарил (а): 434 раза
Поблагодарили: 448 раз

ВСЁ что касается генератора!! задавайте вопросы!!

Сообщение hc2hunter »

В общем, на работающем моторе вытащил 15 предохранитель. Лампы 3 штуки загорелись мгновенно, а аот напряжение с 14,2 поползло вверх очень медленно, и поднималось до 15,1 секунд 5. После чего Мультитроникс ругнулся. Подожлал подольше - напряжение не растет.
Воткнул предохранитель - напряжение моментально вернулось в норму и лампы погасли.

Получается, на S-провод поведение не очень похоже...

Скинул аккум, попробовал снять коробку с предохранителями, но понял, что не тут-то было. Часть проводов прикручены болтиками, часть не понятно как подходят снизу. В общем, сегодня полной разборке времени никак посвятить не удастся...
Но, осмотрев, ничего плохого не увидел. На всякий случай подергал предохранители и реле. Везде сухо и чисто, контакты блестят.
Завел - и через секунд 5 сразу нарвался на 15,0в, которые за 5 секунд медленно доросли до 16 и встали.
Побежал, выдернул 15 предохранитель - напряжение 16 и лампы горят. Вторнул - пофиг.
Слегка газанул - пришло в норму моментально, хотя во время поездок я не замечал подобной взаимосвязи. Может и щас совпало, а может и правда генератор? (например щетки регулятора напряжения?)

Регулятор у меня такой:
Вложения
download.png
DSC_3232.jpg
Montero 3 LTD 2001, 3.5 6G74 MPI, АКПП v5a51
- Как показала практика — для начала неплохо было бы ознакомиться с теорией (с)
Аватара пользователя
dvm99
Сообщения: 21710
Зарегистрирован: 21 май 2012, 20:59
Двигатель:: 6G72, 12клап.,
Мой автомобиль(и):: Pajero2, Запорожец- Ланос
Откуда: Свердловская обл.
Благодарил (а): 705 раз
Поблагодарили: 1026 раз

ВСЁ что касается генератора!! задавайте вопросы!!

Сообщение dvm99 »

hc2hunter писал(а): Лампы 3 штуки загорелись мгновенно
hc2hunter писал(а): Получается, на S-провод поведение не очень похоже...
Как же так? Как раз таки похоже!
Я не знаю, как там чего, но следственный эксперимент показал, что лампы загораются при обрыве S-провода.
Значит вероятнее всего проблемы с ним!
hc2hunter писал(а): Скинул аккум, попробовал снять коробку с предохранителями, но понял, что не тут-то было. Часть проводов прикручены болтиками, часть не понятно как подходят снизу. В общем, сегодня полной разборке времени никак посвятить не удастся...
Выделяй время и ищи где-то там теряющийся контакт.
Дмитрий

Боливар2 - П2, 92г., V43, 6G72(12V), V4AW2, RD/L, пруль (чистокровный японский рысак)
Боливар1 - П2, 93г., 6G72(12V), МКПП, V43, RD/L, Европа (славный был конь, но уже донор)
Аватара пользователя
hc2hunter
Сообщения: 7141
Зарегистрирован: 03 фев 2013, 14:29
Двигатель:: 6G74 MPI
Мой автомобиль(и):: Montero 3 Limited, 2001
Откуда: Смоленск
Благодарил (а): 434 раза
Поблагодарили: 448 раз

ВСЁ что касается генератора!! задавайте вопросы!!

Сообщение hc2hunter »

Смущает тот факт, что если выдернуть предохранитель, то лампы-то загораются мгновенно и сразу ярко. А напряжение при этом поднимается максимум до 15,1. И потихоньку.
У меня же когда случается подобное - напряжение может скакнуть и до 16, причем моментально. А лампы то вполнакала, то в полный. Какое-то несоответствие тому, если сымитировать именно обрыв S-провода.

Также, как я писал выше - глюк удалось словить сразу после сборки. И выдергивание преда в момент глюка ничего не дало вообще. Лампы горели и напряжение было +16.

Ну и если попытаться как бы "укоротить" S-провод, то наверное можно попробовать основную блямбу на генераторе (куда прикручен 120А предохранитель аккумулятора) напрямую засадить на S-контакт. Там и проводок-то надо 10см от силы...
И еще (мысль пришла уже позже) - в момент глюка, если его удастся отловить на стоячей машине, - проверить в этот момент напряжение на S-проводе. Вдруг он не обрывается, а, скажем, где-то перетерся и подкорачивает об землю. Хотя... это противоречит опыту выдергивания предохранителя в момент глюка.
Montero 3 LTD 2001, 3.5 6G74 MPI, АКПП v5a51
- Как показала практика — для начала неплохо было бы ознакомиться с теорией (с)
Аватара пользователя
dvm99
Сообщения: 21710
Зарегистрирован: 21 май 2012, 20:59
Двигатель:: 6G72, 12клап.,
Мой автомобиль(и):: Pajero2, Запорожец- Ланос
Откуда: Свердловская обл.
Благодарил (а): 705 раз
Поблагодарили: 1026 раз

ВСЁ что касается генератора!! задавайте вопросы!!

Сообщение dvm99 »

Начну с конца...
hc2hunter писал(а): Вдруг он не обрывается, а, скажем, где-то перетерся и подкорачивает об землю.
Этот момент можно сразу откинуть. Провод защищён предохранителем 15, он бы сразу сгорел.
hc2hunter писал(а): Также, как я писал выше - глюк удалось словить сразу после сборки. И выдергивание преда в момент глюка ничего не дало вообще. Лампы горели и напряжение было +16.
А что ты хотел?
Включи логику! :) Ты просто на S-проводе получил два обрыва. Т.е. один обрыв от косяка, второй- на вынутом предохранителе.
Может ты не до конца понимаешь назначение S-провода, тогда поясню.
Этот провод нужен для компенсации потерь в силовых проводах и на их контактах. Когда ты включаешь мощную эл. нагрузку (фары, всякие подогревы и т.д.) напруга на проводах просаживается.
И в классической схеме регулятор не видит этот просад. Чтобы он его видел, сделан вывод S обратной связи. Т.е. слово "обратной" говорит о том, что сигнал идёт в генератор, а не с него!
Там нет большого тока, это чисто сигнал, показывающий генератору напряжение в блоке предохранителей.
Генератор его оценивает и добавляет или убавляет напряжение на своём силовом выходе.
hc2hunter писал(а): Смущает тот факт, что если выдернуть предохранитель, то лампы-то загораются мгновенно и сразу ярко. А напряжение при этом поднимается максимум до 15,1. И потихоньку.
Ты напряжение где смотришь? - На мультитрониксе. У него может быть задержка типа- конденсатор на входе, иначе он будет ловить помехи и на любой шорох реагировать. Поэтому и растёт медленно.
Советую ориентироваться на лампы.
По крайней мере считаю, что надо установить сначала, что с S-проводом полный порядок.
Потому что если косяк в генераторе, то там будет всё сложнее.
Дмитрий

Боливар2 - П2, 92г., V43, 6G72(12V), V4AW2, RD/L, пруль (чистокровный японский рысак)
Боливар1 - П2, 93г., 6G72(12V), МКПП, V43, RD/L, Европа (славный был конь, но уже донор)
Ответить

Вернуться в «Электрика»