TRT "107-108" Для стандарта и не только! (4.04.2026) Форум Обсуждение FAQ
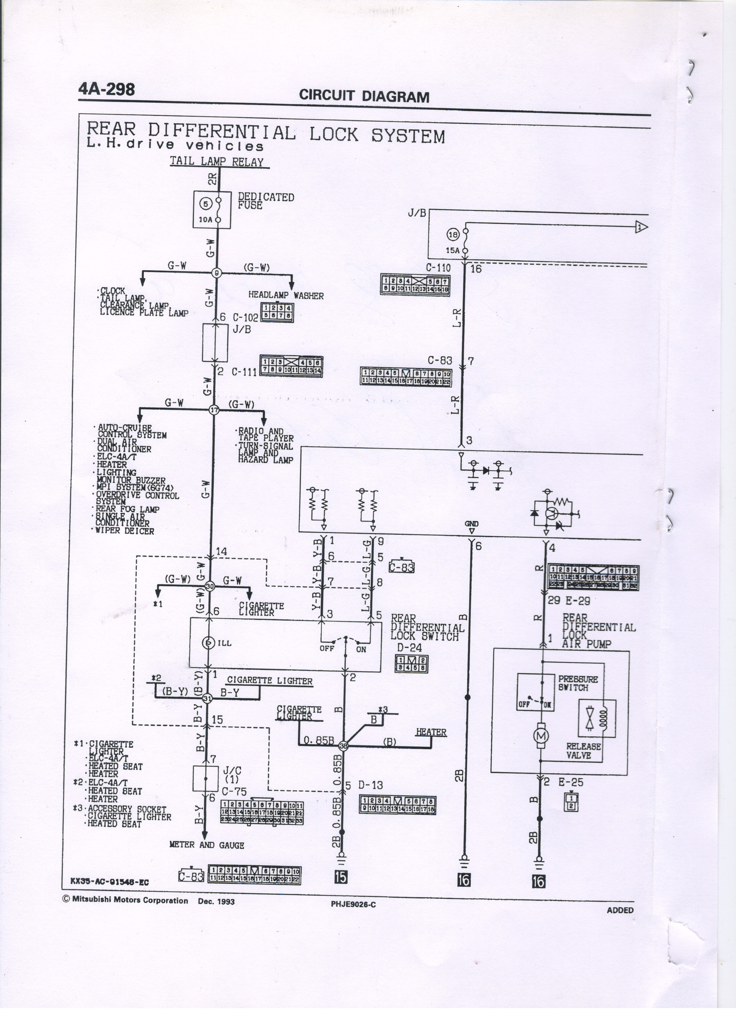
Необходимо опознать фишку
Модераторы: SNOOPER, Nbf, Romik, BAlex, drcham, алексей - Маленький Мук
- Притворщик
- Сообщения: 1479
- Зарегистрирован: 24 июл 2006, 11:40
- Двигатель:: 4D56,
- Мой автомобиль(и):: Pajero 2
- Откуда: Гусь-Хрустальный
- Откуда: Владимирская обл.
- Благодарил (а): 41 раз
- Поблагодарили: 16 раз
Re: Необходимо опознать фишку
померил, вроде все пучком при работе выдает 0,479 А , а если перекрыть воздух компрессор останавливается ампераж падает до 0,262А
Последний раз редактировалось Притворщик 01 мар 2018, 17:03, всего редактировалось 1 раз.
http://mio-a.ru/
монтеро спорт 99 3.0L -был
паджеро 2 96г. 4D56 АКПП, 5.285 пневмо блок, кривой руль, кузов W47. леблядь 9500, силовичек, 33 СТТ, багажник , люстра, лопата совковая, шнорк, бодик 50-0, си-би.
монтеро спорт 99 3.0L -был
паджеро 2 96г. 4D56 АКПП, 5.285 пневмо блок, кривой руль, кузов W47. леблядь 9500, силовичек, 33 СТТ, багажник , люстра, лопата совковая, шнорк, бодик 50-0, си-би.
- mitjaich
- Сообщения: 1080
- Зарегистрирован: 01 мар 2015, 23:01
- Двигатель:: EJ253
- Мой автомобиль(и):: SUBARU BP9 2.5L AVD
- Откуда: с-Петербург ЮГ-ЮЗ
- Благодарил (а): 118 раз
- Поблагодарили: 49 раз
Re: Необходимо опознать фишку
если интересно
Лучше быть хорошим человеком ругающимся матом, чем тихой воспитанной тварью
https://vk.com/id6213743
Главное не марка машины! А люди с которыми ты общаешься!
https://vk.com/id6213743
Главное не марка машины! А люди с которыми ты общаешься!
- Притворщик
- Сообщения: 1479
- Зарегистрирован: 24 июл 2006, 11:40
- Двигатель:: 4D56,
- Мой автомобиль(и):: Pajero 2
- Откуда: Гусь-Хрустальный
- Откуда: Владимирская обл.
- Благодарил (а): 41 раз
- Поблагодарили: 16 раз
Re: Необходимо опознать фишку
Интересно конечно ! только я слабоват в этом . Так то понимаю, что как чего, на институтском уровне ,но чтоб резануть проводку и подсоединить фишки на это кишка тонка . А с авто-электриками у нас туго. По этому задумка такая- сделать временную схему, юзать по малу и искать куски проводки от фишки до фишки по форуму .
http://mio-a.ru/
монтеро спорт 99 3.0L -был
паджеро 2 96г. 4D56 АКПП, 5.285 пневмо блок, кривой руль, кузов W47. леблядь 9500, силовичек, 33 СТТ, багажник , люстра, лопата совковая, шнорк, бодик 50-0, си-би.
монтеро спорт 99 3.0L -был
паджеро 2 96г. 4D56 АКПП, 5.285 пневмо блок, кривой руль, кузов W47. леблядь 9500, силовичек, 33 СТТ, багажник , люстра, лопата совковая, шнорк, бодик 50-0, си-би.
- Omich
- Сообщения: 186
- Зарегистрирован: 19 окт 2015, 17:26
- Двигатель:: 4D56
- Мой автомобиль(и):: Pajero2
- Откуда: Кузбасс
- Благодарил (а): 3 раза
- Поблагодарили: 1 раз
Re: Необходимо опознать фишку
Я когда себе блокировку ставил подключил компрессор напрямую через кнопку на два положения с фиксацией, вкл и выкл. В приборке нашёл контакт на лампу блокировки и через датчик в мосту подал туда минус. Все просто как рупь. При подключении по заводской схеме, ты получишь блокировку только на пониженной и при превышении порога скорости при буксовании, её отключение. А тут просто, сначала включил отмороженные))) мозги потом кнопку блокировки и поехал. Выключать в обратной последовательности
Если что спрашивай.
Если что спрашивай.
Сергей
В поиске Pajero 4 3.2
Teana L33
П2 3d 93г. 4d56 АКПП, Пруль, боди 4см, Simex Jungle Trekker 2 33/10,5/15, багажник, люстра -продан
В поиске Pajero 4 3.2
Teana L33
П2 3d 93г. 4d56 АКПП, Пруль, боди 4см, Simex Jungle Trekker 2 33/10,5/15, багажник, люстра -продан
- Дроныч
- Организатор ПТФ-2012 Белые Ночи
- Сообщения: 3493
- Зарегистрирован: 02 апр 2011, 17:19
- Двигатель:: 4D56T, Дизель
- Мой автомобиль(и):: Pajero sport
- Откуда: Питер
- Благодарил (а): 20 раз
- Поблагодарили: 156 раз
Re: Необходимо опознать фишку
Ставь на авто, все будет работать!Притворщик писал(а):померил, вроде все пучком при работе выдает 0,479 А , а если перекрыть воздух компрессор останавливается ампераж падает до 0,262А
МПС, 4D56T (116 л.с.),2002 г, МКПП, бодик 6 см, Купер СТТ 285/75R16, Warn 9000, хобот, пневмоблок от П2, пружины от Патруля, хай джек, лопата, топор, бензопила
- Притворщик
- Сообщения: 1479
- Зарегистрирован: 24 июл 2006, 11:40
- Двигатель:: 4D56,
- Мой автомобиль(и):: Pajero 2
- Откуда: Гусь-Хрустальный
- Откуда: Владимирская обл.
- Благодарил (а): 41 раз
- Поблагодарили: 16 раз
Re: Необходимо опознать фишку
Всем спасибо за советы . Сделал через кнопку ,все работает, еще наверное надо зуммер поставить. Не лишним будет .
http://mio-a.ru/
монтеро спорт 99 3.0L -был
паджеро 2 96г. 4D56 АКПП, 5.285 пневмо блок, кривой руль, кузов W47. леблядь 9500, силовичек, 33 СТТ, багажник , люстра, лопата совковая, шнорк, бодик 50-0, си-би.
монтеро спорт 99 3.0L -был
паджеро 2 96г. 4D56 АКПП, 5.285 пневмо блок, кривой руль, кузов W47. леблядь 9500, силовичек, 33 СТТ, багажник , люстра, лопата совковая, шнорк, бодик 50-0, си-би.
