Подарили следующий термомерт, но не могу найти схему его подключения. Находил только с компасом, но у меня не то
Вот фото, мож кто знает, какой провод за что отвечает. По идее к нему должно идти два термодатчика и питание.
На разьеме задействованы контакты 1,2,3,4,7,8,9,10. На плате стоят метки у проводов IG, G, L, IN, IN, OUT, OUT.
Вот фото
Домино Трофи 2026 - 25 Апреля - Обсудить и спросить тут.
Термометр
Модераторы: SNOOPER, Nbf, Romik, BAlex
- hunter72
- Сообщения: 152
- Зарегистрирован: 28 янв 2009, 07:56
- Откуда: Омск [55]
- Благодарил (а): 2 раза
- Captain Sergio
- Сообщения: 4557
- Зарегистрирован: 30 янв 2012, 22:01
- Двигатель:: 4G18
- Мой автомобиль(и):: Pajero Пинин, 1999, АКПП, BMW X5
- Откуда: Ульяновск
- Благодарил (а): 264 раза
- Поблагодарили: 346 раз
Re: Термометр
Если он у Тебя только две температуры показывает, то по идее должно быть такhunter72 писал(а):Подарили следующий термомерт, но не могу найти схему его подключения. Находил только с компасом, но у меня не то
Вот фото, мож кто знает, какой провод за что отвечает. По идее к нему должно идти два термодатчика и питание.
На разьеме задействованы контакты 1,2,3,4,7,8,9,10. На плате стоят метки у проводов IG, G, L, IN, IN, OUT, OUT.
Вот фото
IG - +12В при включении зажигания
G - масса
L - не знаю. Скорее всего +12В при включении габаритов, для питания схемы затемнения (или подсветки) - народ, есть там затемнение или нет? У меня Паджеро Спорт.
IN, IN - датчик внутренней температуры
OUT, OUT датчик внешней температуры
Еще один ты видимо пропустил. 1,2,3,4,7,8,9,10 - IG, G, L, IN, IN, OUT, OUT. Контактов 8, описаний 7. Посмотри внимательно.
Если есть подсветка, то скорее всего должен быть еще один контакт для выхода на реостат, чтобы подсветку можно было регулировать (туда можно просто массу).
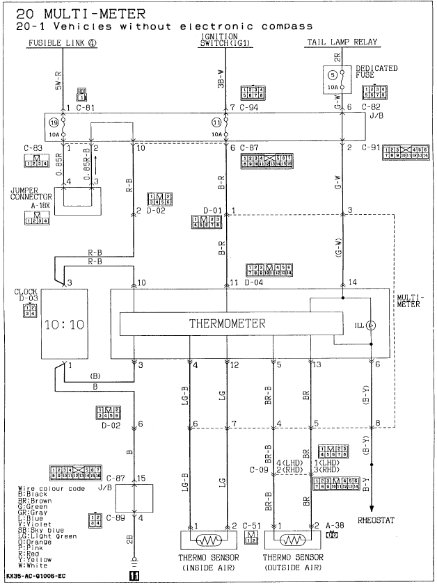
На всякий случай лови схему. Может поможет.
Сергей. Все будет хорошо! Грязезащита для рамных автомобилей.
- hunter72
- Сообщения: 152
- Зарегистрирован: 28 янв 2009, 07:56
- Откуда: Омск [55]
- Благодарил (а): 2 раза
Re: Термометр
Огромное спасибо. Очень помогли
Да лишний контакт - это подсветка.
Да лишний контакт - это подсветка.
Montero 2, V43W, 6G72 (12 кл.), 1993 г., газ 2 поколения, v4aw2
http://www.4x4omsk.ru
http://www.4x4omsk.ru
