мпс 2005г.в.4D56 электрика
Модераторы: SNOOPER, Nbf, Romik, BAlex
-
ig/sTs
- Сообщения: 6
- Зарегистрирован: 22 мар 2013, 23:32
- Двигатель:: 4D56
- Мой автомобиль(и):: MПС 2005г.в.
- Откуда: РБ
мпс 2005г.в.4D56 электрика
добрый день!подскажите,такая проблема,при влючении зажигания,влючается ближний свет и вся подсветка,по умному вроде называется евросвет,так вот вопрос:может кто знает как эту функцию отключить или хотя бы где искать.заранее всем спасибо!
- Captain Sergio
- Сообщения: 4557
- Зарегистрирован: 30 янв 2012, 22:01
- Двигатель:: 4G18
- Мой автомобиль(и):: Pajero Пинин, 1999, АКПП, BMW X5
- Откуда: Ульяновск
- Благодарил (а): 264 раза
- Поблагодарили: 346 раз
Re: мпс 2005г.в.4D56 электрика
Это называется DRL. Посмотрю по схемам.
Сергей. Все будет хорошо! Грязезащита для рамных автомобилей.
- Captain Sergio
- Сообщения: 4557
- Зарегистрирован: 30 янв 2012, 22:01
- Двигатель:: 4G18
- Мой автомобиль(и):: Pajero Пинин, 1999, АКПП, BMW X5
- Откуда: Ульяновск
- Благодарил (а): 264 раза
- Поблагодарили: 346 раз
Re: мпс 2005г.в.4D56 электрика
Отключи реле помеченные DRL под капотом. На рисунке видно. Смотрел на 2001 года. Не поможет - пиши. Там еще прдохранители есть.
Сергей. Все будет хорошо! Грязезащита для рамных автомобилей.
-
aceman.ua
- Сообщения: 1
- Зарегистрирован: 11 май 2012, 09:11
- Двигатель:: 4D56T
- Мой автомобиль(и):: Pajero Sport
Re: мпс 2005г.в.4D56 электрика
Провода спрятаны между фарой и блоком предохранителей вдоль крыла.ig/sTs писал(а):спасибо!буду пробовать,о результате сообщу!
-
ig/sTs
- Сообщения: 6
- Зарегистрирован: 22 мар 2013, 23:32
- Двигатель:: 4D56
- Мой автомобиль(и):: MПС 2005г.в.
- Откуда: РБ
Re: мпс 2005г.в.4D56 электрика
ребята всем спасибо,машинку делаю не спеша,ваши советы принимаю во внимание,как только будет любой результат сразу же напишу.
-
ig/sTs
- Сообщения: 6
- Зарегистрирован: 22 мар 2013, 23:32
- Двигатель:: 4D56
- Мой автомобиль(и):: MПС 2005г.в.
- Откуда: РБ
Re: мпс 2005г.в.4D56 электрика
всем добрый день,всех с праздником трудящихся.выбрал свободный денёк,добрался до всех этих релюх,показанных на схемах,они идут вряд три штуки и одно немного дальше,прикручены к кузову:результат был таков: когда выдёргиваю вот это самое последнее реле,которое находится отдельно,просто отключается всё( габариты, приборка,свет ближний и дальний),но это проблему не решило,реле нашёл,а что делать дальше?
-
vadym
- Сообщения: 1457
- Зарегистрирован: 12 сен 2007, 00:50
- Откуда: Черновцы
- Благодарил (а): 12 раз
- Поблагодарили: 120 раз
Re: мпс 2005г.в.4D56 электрика
Все просто.ig/sTs писал(а):всем добрый день,всех с праздником трудящихся.выбрал свободный денёк,добрался до всех этих релюх,показанных на схемах,они идут вряд три штуки и одно немного дальше,прикручены к кузову:результат был таков: когда выдёргиваю вот это самое последнее реле,которое находится отдельно,просто отключается всё( габариты, приборка,свет ближний и дальний),но это проблему не решило,реле нашёл,а что делать дальше?
Там два реле и блок управления (который побольше).
Для отключения ближнего света днем японские чудо конструктора предусмотрели такой вариант:
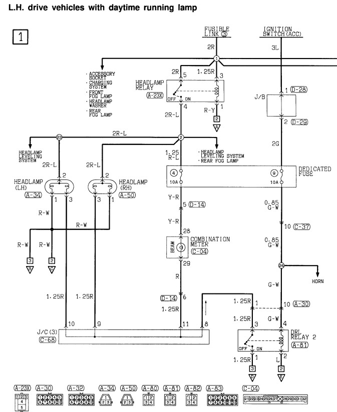
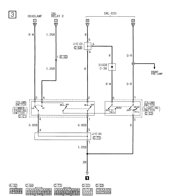
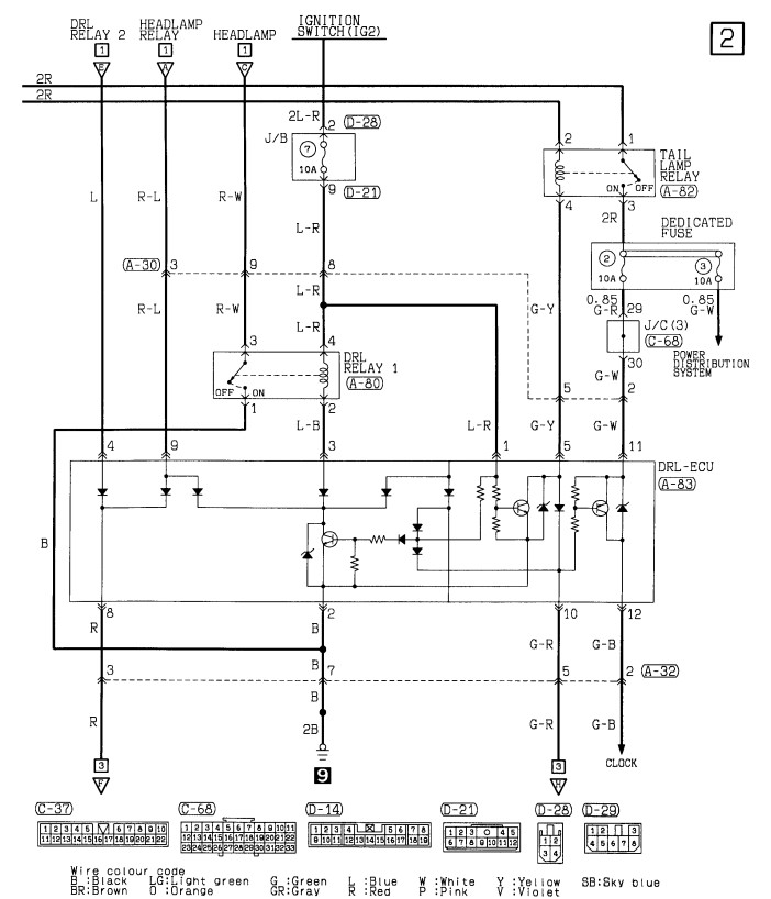
В схеме имеется два разъема - A30 и A32.
Разъемы состоят из двух частей одна часть имеет штырьки, а вторая часть контактные отверстия или "папа" "мама" как в народе называют.
Так вот эти разъемы (А30 и А32) одинаковые, необходимо эти разъемы разъединить и в А30 "маму" воткнуть А32 "папу". Оставшиеся части тоже соединить(хотя не обязательно), что бы грязь в них не попадала.
Тем самым из схемы исключается блок управления и необходимые цепи замыкаются для обычной работы схемы.
Блок управления и реле можно оставить, а то не дай вам бог введут новые правила как у нас в Украине (надо теперь ездить с октября по май днем с ближнем светом) и придется все возвращать назад.
Разъемы находятся где показал aceman.ua
Удачи, схемы приложил.
PAJERO SPORT 2003 2,5 TD
- Captain Sergio
- Сообщения: 4557
- Зарегистрирован: 30 янв 2012, 22:01
- Двигатель:: 4G18
- Мой автомобиль(и):: Pajero Пинин, 1999, АКПП, BMW X5
- Откуда: Ульяновск
- Благодарил (а): 264 раза
- Поблагодарили: 346 раз
Re: мпс 2005г.в.4D56 электрика
У нас в России ближний дорлжен быть включен всегда и везде, в любое время суток. Я лично схему переделывал, чтобы к меня при работающем двигателе ближний работал. Нафига автору надо его отключать - не понимаю. Честно.
Сергей. Все будет хорошо! Грязезащита для рамных автомобилей.
-
vadym
- Сообщения: 1457
- Зарегистрирован: 12 сен 2007, 00:50
- Откуда: Черновцы
- Благодарил (а): 12 раз
- Поблагодарили: 120 раз
Re: мпс 2005г.в.4D56 электрика
Так автор темы из РБ, может у них не надо пока.Captain Sergio писал(а):У нас в России ближний дорлжен быть включен всегда и везде, в любое время суток. Я лично схему переделывал, чтобы к меня при работающем двигателе ближний работал. Нафига автору надо его отключать - не понимаю. Честно.
У нас кстати вместо ближнего можно включать дневные ходовые огни, только при этом в ПДД указали, что ДХО должны быть только установлены заводом изготовителем или такие какие предусмотрены заводом изготовителем и никакие другие. А так как в МПС завод изготовитель ДХО не предусматривал - то только ближний свет фар
PAJERO SPORT 2003 2,5 TD
-
ig/sTs
- Сообщения: 6
- Зарегистрирован: 22 мар 2013, 23:32
- Двигатель:: 4D56
- Мой автомобиль(и):: MПС 2005г.в.
- Откуда: РБ
Re: мпс 2005г.в.4D56 электрика
спасибо всем за помощь,нашёл эти провода,переключил как было описано выше,всё работает!!!а по поводу ближнего света,то да,у нас в РБ,пока нет такого закона ,кататься днём с ближним светом фар.
- Captain Sergio
- Сообщения: 4557
- Зарегистрирован: 30 янв 2012, 22:01
- Двигатель:: 4G18
- Мой автомобиль(и):: Pajero Пинин, 1999, АКПП, BMW X5
- Откуда: Ульяновск
- Благодарил (а): 264 раза
- Поблагодарили: 346 раз
Re: мпс 2005г.в.4D56 электрика
Не понял. Вы типа не в России? Тьфу. Беларусь? Я думал Башкирия ...
Сергей. Все будет хорошо! Грязезащита для рамных автомобилей.
- tserb
- Сообщения: 34
- Зарегистрирован: 26 дек 2010, 23:50
- Двигатель:: 4D56t (EFI) 116 коней
- Мой автомобиль(и):: Паджеро Спорт 2.5 2006г. RIF500
- Откуда: БРЕСТ
- Откуда: Брест
- Благодарил (а): 8 раз
- Поблагодарили: 3 раза
- Контактная информация:
