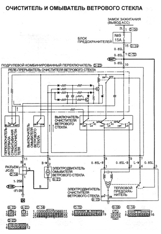
передние дворники.проблема
Модераторы: SNOOPER, Nbf, Romik, BAlex
-
vitek69
- Сообщения: 14
- Зарегистрирован: 02 апр 2013, 20:16
- Двигатель:: 4m40
- Мой автомобиль(и):: Pajero 2
- Откуда: Тверь
- Поблагодарили: 1 раз
передние дворники.проблема
Всем привет.подскажите почему не работает прерывистый режим передних дворников и при включении омывателя тоже не срабатывают.остальные режимы работают.пыжик 95г дизель 4м40
- Саня
- Сообщения: 6079
- Зарегистрирован: 19 июн 2009, 16:17
- Двигатель:: 4D56
- Мой автомобиль(и):: NEWшка
- Откуда: Тверь 69
- Откуда: Тверь 69
- Благодарил (а): 48 раз
- Поблагодарили: 270 раз
Re: передние дворники.проблема
наверное релюхе привет
MITSUBISHI PAJERO SPORT NEW/.. KUPTSOV69RUS@list.ru 8-904-013-дубль/08
- кот 989
- Сообщения: 456
- Зарегистрирован: 16 ноя 2009, 12:25
- Двигатель:: 4D56
- Мой автомобиль(и):: МПСпорт 2001г
- Откуда: Самара
- Благодарил (а): 12 раз
- Поблагодарили: 23 раза
Re: передние дворники.проблема
Нет никаково реле. Всё встроено в ПКП
(подрулевой комбинированный переключатель!)
У меня тоже есть притензии к нему...
Снял - покрутил в руках - обратно поставил.
Наверно только менять!
У меня тоже есть притензии к нему...
Снял - покрутил в руках - обратно поставил.
Наверно только менять!
Sport 2001 года, 4D56, МКПП.
- Саня
- Сообщения: 6079
- Зарегистрирован: 19 июн 2009, 16:17
- Двигатель:: 4D56
- Мой автомобиль(и):: NEWшка
- Откуда: Тверь 69
- Откуда: Тверь 69
- Благодарил (а): 48 раз
- Поблагодарили: 270 раз
Re: передние дворники.проблема
К стати продам переключатель 3000
MITSUBISHI PAJERO SPORT NEW/.. KUPTSOV69RUS@list.ru 8-904-013-дубль/08
-
vitek69
- Сообщения: 14
- Зарегистрирован: 02 апр 2013, 20:16
- Двигатель:: 4m40
- Мой автомобиль(и):: Pajero 2
- Откуда: Тверь
- Поблагодарили: 1 раз
Re: передние дворники.проблема
Я его тоже разобрал почистил продул и на место поставил.там плата.думал может она как ремонтируется.остальные то режимы работают включая задний дворник.а покупать другой пкп пока нет средств растянулась цепь в раздатке пришлось контрактную раздатку брать(цепь дороже обходится).и у меня пкп блоком идет вместе с переключателем поворотов в твери искал не нашол.
- кот 989
- Сообщения: 456
- Зарегистрирован: 16 ноя 2009, 12:25
- Двигатель:: 4D56
- Мой автомобиль(и):: МПСпорт 2001г
- Откуда: Самара
- Благодарил (а): 12 раз
- Поблагодарили: 23 раза
Re: передние дворники.проблема
Я только "щёлкалку" с пластинкой разобрал... Дальше не понял.
Просветите как!
Хотелось-бы глянуть на эту платку до покупки нового "ПКП"!
А притензия у меня к нему следующая:
стеклоомыватель нажимаю на чуть-чуть - дворники стоят!
нажимаю секунды на две - делают 1, редко 2 маха!
Что интересно - в прерывистом режиме всё Ок!
(брызг! и 2-3 маха!)
Заранее спасибо!
Просветите как!
Хотелось-бы глянуть на эту платку до покупки нового "ПКП"!
А притензия у меня к нему следующая:
стеклоомыватель нажимаю на чуть-чуть - дворники стоят!
нажимаю секунды на две - делают 1, редко 2 маха!
Что интересно - в прерывистом режиме всё Ок!
Заранее спасибо!
Sport 2001 года, 4D56, МКПП.
-
vitek69
- Сообщения: 14
- Зарегистрирован: 02 апр 2013, 20:16
- Двигатель:: 4m40
- Мой автомобиль(и):: Pajero 2
- Откуда: Тверь
- Поблагодарили: 1 раз
Re: передние дворники.проблема
у меня когда переключатель снимишь и перевернешь там белая пластмассовая типа крышка на саморезах.ее откручиваешь аккуратно снимаешь и там плата.
-
vitek69
- Сообщения: 14
- Зарегистрирован: 02 апр 2013, 20:16
- Двигатель:: 4m40
- Мой автомобиль(и):: Pajero 2
- Откуда: Тверь
- Поблагодарили: 1 раз
Re: передние дворники.проблема
сегодня разобрал переключатель добрался до платы.есть там релюшка.маленький квадратик на пяти ножках.попробую с реле заднего дворника поменять местами(там токаяже релюшка есть)
-
oleg-fishing
- Сообщения: 398
- Зарегистрирован: 26 мар 2013, 00:31
- Двигатель:: 4D56; 6G72 - 12V; 6G74 DOHS24V
- Мой автомобиль(и):: L200 ; П2 3дв; П2 5дв. рестайл.
- Откуда: Новомосковск.
- Откуда: Новомосковск
- Благодарил (а): 1 раз
- Поблагодарили: 4 раза
Re: передние дворники.проблема
Ну, никто не победил ещё этот злосчастный переключатель? У меня не работает прерывистый режим и когда на стёкла брызгаешь, то-же не машет.
Может возможно как-то эту проблемму решить? Возможно ли внедрить выносное реле с нашемарки?
Может возможно как-то эту проблемму решить? Возможно ли внедрить выносное реле с нашемарки?
- bmpeshnik
- Сообщения: 482
- Зарегистрирован: 16 июл 2012, 18:12
- Двигатель:: 4D56 дизель
- Мой автомобиль(и):: mitsubishi padjero 2
- Откуда: НИЖНИЙ НОВГОРОД
- Откуда: НИЖНИЙ НОВГОРОД
- Благодарил (а): 13 раз
- Поблагодарили: 10 раз
Re: передние дворники.проблема
я решил эту проблему вот так:http://www.drive2.ru/cars/mitsubishi/pa ... l/1829888/
ОЙ-Ё-Ё-Ё-Ё-Ё!!!
-
vaska13
- Сообщения: 160
- Зарегистрирован: 21 окт 2012, 22:17
- Двигатель:: 4d56
- Мой автомобиль(и):: mitsubishi pajero 2
- Откуда: архангельск
- Откуда: архангельск
- Благодарил (а): 2 раза
- Контактная информация:
Re: передние дворники.проблема
выпаял реле и в магазин радиотоваров там подобрали от телевизора вроде но на 12 вольт и пропаял одну дорожку (лопнула) и все заработало
- bmpeshnik
- Сообщения: 482
- Зарегистрирован: 16 июл 2012, 18:12
- Двигатель:: 4D56 дизель
- Мой автомобиль(и):: mitsubishi padjero 2
- Откуда: НИЖНИЙ НОВГОРОД
- Откуда: НИЖНИЙ НОВГОРОД
- Благодарил (а): 13 раз
- Поблагодарили: 10 раз
Re: передние дворники.проблема
Можно было и так сделать, но меня не устраивала пауза в 5-ть секунд и я внедрил наше реле с регулируемой паузой от 3-х до 90-то секунд!vaska13 писал(а):выпаял реле и в магазин радиотоваров там подобрали от телевизора вроде но на 12 вольт и пропаял одну дорожку (лопнула) и все заработало
ОЙ-Ё-Ё-Ё-Ё-Ё!!!
- bmpeshnik
- Сообщения: 482
- Зарегистрирован: 16 июл 2012, 18:12
- Двигатель:: 4D56 дизель
- Мой автомобиль(и):: mitsubishi padjero 2
- Откуда: НИЖНИЙ НОВГОРОД
- Откуда: НИЖНИЙ НОВГОРОД
- Благодарил (а): 13 раз
- Поблагодарили: 10 раз
Re: передние дворники.проблема
ДА!!!!oleg-fishing писал(а):Ну, никто не победил ещё этот злосчастный переключатель? У меня не работает прерывистый режим и когда на стёкла брызгаешь, то-же не машет.
Может возможно как-то эту проблемму решить? Возможно ли внедрить выносное реле с нашемарки?
ОЙ-Ё-Ё-Ё-Ё-Ё!!!
-
oleg-fishing
- Сообщения: 398
- Зарегистрирован: 26 мар 2013, 00:31
- Двигатель:: 4D56; 6G72 - 12V; 6G74 DOHS24V
- Мой автомобиль(и):: L200 ; П2 3дв; П2 5дв. рестайл.
- Откуда: Новомосковск.
- Откуда: Новомосковск
- Благодарил (а): 1 раз
- Поблагодарили: 4 раза
Re: передние дворники.проблема
Отчётик, фото пожалуйста в студию!!!bmpeshnik писал(а):ДА!!!!oleg-fishing писал(а):Ну, никто не победил ещё этот злосчастный переключатель? У меня не работает прерывистый режим и когда на стёкла брызгаешь, то-же не машет.
Может возможно как-то эту проблемму решить? Возможно ли внедрить выносное реле с нашемарки?
- bmpeshnik
- Сообщения: 482
- Зарегистрирован: 16 июл 2012, 18:12
- Двигатель:: 4D56 дизель
- Мой автомобиль(и):: mitsubishi padjero 2
- Откуда: НИЖНИЙ НОВГОРОД
- Откуда: НИЖНИЙ НОВГОРОД
- Благодарил (а): 13 раз
- Поблагодарили: 10 раз
http://www.drive2.ru/cars/mitsubisRe: передние дворники.проб
Легко!!!здесь пробное реле 524.3747(70рублей),сейчас стоит 411.3777 с регулируемой паузой(от ваз 08-09),доволен ,как удав!!! http://www.pajero4x4.ru/bbs/phpBB2/view ... 2#p1706836 http://www.drive2.ru/cars/mitsubishi/pa ... l/1829888/oleg-fishing писал(а):Отчётик, фото пожалуйста в студию!!!bmpeshnik писал(а):ДА!!!!oleg-fishing писал(а):Ну, никто не победил ещё этот злосчастный переключатель? У меня не работает прерывистый режим и когда на стёкла брызгаешь, то-же не машет.
Может возможно как-то эту проблемму решить? Возможно ли внедрить выносное реле с нашемарки?
ОЙ-Ё-Ё-Ё-Ё-Ё!!!
- bmpeshnik
- Сообщения: 482
- Зарегистрирован: 16 июл 2012, 18:12
- Двигатель:: 4D56 дизель
- Мой автомобиль(и):: mitsubishi padjero 2
- Откуда: НИЖНИЙ НОВГОРОД
- Откуда: НИЖНИЙ НОВГОРОД
- Благодарил (а): 13 раз
- Поблагодарили: 10 раз
Re: передние дворники.проблема
дерзайте! езжу уже 9 месяцев с этим реле,проблем никаких,да и менять если что не вау какая мудрость,главное разбирать ничего не надо,да и реле в любом магазине автозапчастей купить можно!
ОЙ-Ё-Ё-Ё-Ё-Ё!!!
