TRT - Вдоль р.Киржач. Для стандартных 4х4 (08.11.25) Форум Обсуждение FAQ
	Распиновка блока управления блокировкой
Модераторы: SNOOPER, Nbf, Romik, BAlex
- 
				Санек174
 - Сообщения: 249
 - Зарегистрирован: 07 мар 2013, 14:34
 - Двигатель:: 6G72 12v
 - Мой автомобиль(и):: Pajero 2 (рестайл)
 - Откуда: Магнитогорск
 - Откуда: Челябинская область
 - Благодарил (а): 2 раза
 - Поблагодарили: 10 раз
 
Распиновка блока управления блокировкой
Что имеем: паджеро 2 (рестайл, 97 года, араб) и мост, компрессор и блок управления блокировкой от паджеро 92 года. Поскольку проводка под блокировку в рестайловом паджерке заложены с завода (а вот мост был пустой), решено было поставить мост и всю систему блокировки от паджеро 92 года (благо передаточное число в редукторах одинаковое). Но вот разъемы блока управления оказались разные. Хотелось бы совместить старый блок управления и разъем на рестайле. А для этого мне нужна распиновка разъема рестайлового паджеро. Выручайте, пожалуйста.
П.С. Как подключить без блока управления знаю, но не хочу
П.П.С если есть такая схема в FAQ ткните носом
			
			
									
						П.С. Как подключить без блока управления знаю, но не хочу
П.П.С если есть такая схема в FAQ ткните носом
П-2 рестайл, араб, пружины от тлк 100, 31 ат, шнорк - был 11 лет
Тлк 100
			
						Тлк 100
- SNOOPER
 - Модератор
 - Сообщения: 56894
 - Зарегистрирован: 11 дек 2004, 19:49
 - Двигатель:: 4D56
 - Мой автомобиль(и):: NewMPS
 - Откуда: 78
 - Откуда: Spb
 - Благодарил (а): 1007 раз
 - Поблагодарили: 4665 раз
 
Re: Распиновка блока управления блокировкой
Смотрите может подойдёт. Хотя ХЗ что там на араба ставили.
			
							
			
									
						- dvm99
 - Сообщения: 21741
 - Зарегистрирован: 21 май 2012, 20:59
 - Двигатель:: 6G72, 12клап.,
 - Мой автомобиль(и):: Pajero2, Запорожец- Ланос
 - Откуда: Свердловская обл.
 - Благодарил (а): 706 раз
 - Поблагодарили: 1028 раз
 
Re: Распиновка блока управления блокировкой
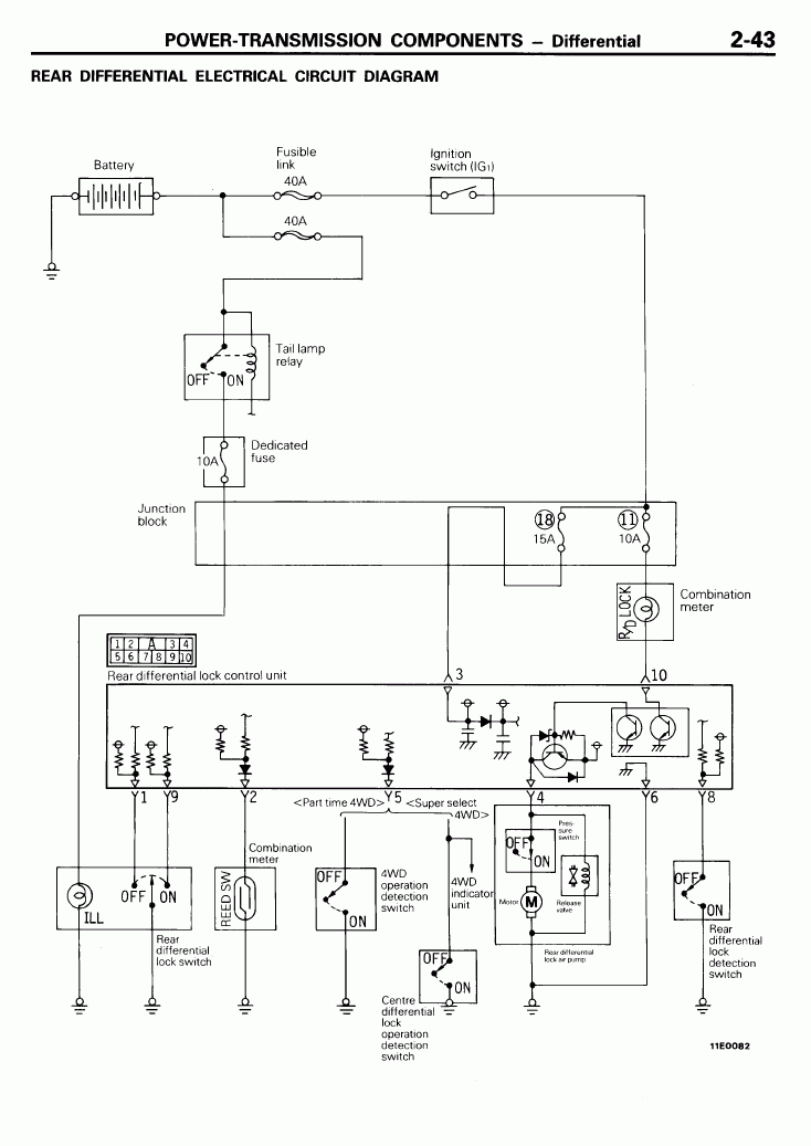
Может так поможет
			
							
			
									
						Дмитрий
Боливар2 - П2, 92г., V43, 6G72(12V), V4AW2, RD/L, пруль (чистокровный японский рысак)
Боливар1 - П2, 93г., 6G72(12V), МКПП, V43, RD/L, Европа (славный был конь, но уже донор)
			
						Боливар2 - П2, 92г., V43, 6G72(12V), V4AW2, RD/L, пруль (чистокровный японский рысак)
Боливар1 - П2, 93г., 6G72(12V), МКПП, V43, RD/L, Европа (славный был конь, но уже донор)
- 
				Санек174
 - Сообщения: 249
 - Зарегистрирован: 07 мар 2013, 14:34
 - Двигатель:: 6G72 12v
 - Мой автомобиль(и):: Pajero 2 (рестайл)
 - Откуда: Магнитогорск
 - Откуда: Челябинская область
 - Благодарил (а): 2 раза
 - Поблагодарили: 10 раз
 
Re: Распиновка блока управления блокировкой
Такой разъем как раз на снятом блоке управления. Его распиновка у меня есть. На рестайле стоит на 14 контактов (((SNOOPER писал(а):Смотрите может подойдёт. Хотя ХЗ что там на араба ставили.
П-2 рестайл, араб, пружины от тлк 100, 31 ат, шнорк - был 11 лет
Тлк 100
			
						Тлк 100
- 
				Санек174
 - Сообщения: 249
 - Зарегистрирован: 07 мар 2013, 14:34
 - Двигатель:: 6G72 12v
 - Мой автомобиль(и):: Pajero 2 (рестайл)
 - Откуда: Магнитогорск
 - Откуда: Челябинская область
 - Благодарил (а): 2 раза
 - Поблагодарили: 10 раз
 
Re: Распиновка блока управления блокировкой
За принципиалку- спасибо!dvm99 писал(а):Может так поможет
П-2 рестайл, араб, пружины от тлк 100, 31 ат, шнорк - был 11 лет
Тлк 100
			
						Тлк 100
- SNOOPER
 - Модератор
 - Сообщения: 56894
 - Зарегистрирован: 11 дек 2004, 19:49
 - Двигатель:: 4D56
 - Мой автомобиль(и):: NewMPS
 - Откуда: 78
 - Откуда: Spb
 - Благодарил (а): 1007 раз
 - Поблагодарили: 4665 раз
 
Re: Распиновка блока управления блокировкой
Так принципиалка тоже на 10-ть контактов. 
Да и с чего вдруг у Вас 14-ть? Номер блока есть?
			
			
									
						Да и с чего вдруг у Вас 14-ть? Номер блока есть?
- 
				Санек174
 - Сообщения: 249
 - Зарегистрирован: 07 мар 2013, 14:34
 - Двигатель:: 6G72 12v
 - Мой автомобиль(и):: Pajero 2 (рестайл)
 - Откуда: Магнитогорск
 - Откуда: Челябинская область
 - Благодарил (а): 2 раза
 - Поблагодарили: 10 раз
 
Re: Распиновка блока управления блокировкой
на счет принципиалки- я в курсе.SNOOPER писал(а):Так принципиалка тоже на 10-ть контактов.
Да и с чего вдруг у Вас 14-ть? Номер блока есть?
Напомню- я переставляю блок (10 контактный) на паджеро в котором не было блокировки. Но проводка и разъемы заложены изготовителем. 14 контактный разъем найден под задним сиденьем, в одной смотке с разъемом для подключения компрессора. Других разъемов там нет, я все осмотрел.
П.С. Кнопка R\D LOCK уже установлена )))
П-2 рестайл, араб, пружины от тлк 100, 31 ат, шнорк - был 11 лет
Тлк 100
			
						Тлк 100
- SNOOPER
 - Модератор
 - Сообщения: 56894
 - Зарегистрирован: 11 дек 2004, 19:49
 - Двигатель:: 4D56
 - Мой автомобиль(и):: NewMPS
 - Откуда: 78
 - Откуда: Spb
 - Благодарил (а): 1007 раз
 - Поблагодарили: 4665 раз
 
Re: Распиновка блока управления блокировкой
Напомню что схему которую Вы смотрите и описание которое я дал от одной и той же машины. И устанавливалось это с 94 до 04г, но на Европу и Америку.Санек174 писал(а):на счет принципиалки- я в курсе.SNOOPER писал(а):Так принципиалка тоже на 10-ть контактов.
Да и с чего вдруг у Вас 14-ть? Номер блока есть?
Напомню- я переставляю блок (10 контактный) на паджеро в котором не было блокировки. Но проводка и разъемы заложены изготовителем. 14 контактный разъем найден под задним сиденьем, в одной смотке с разъемом для подключения компрессора. Других разъемов там нет, я все осмотрел.
П.С. Кнопка R\D LOCK уже установлена )))
Самый простой способ. Прозвоните 14-ти контактный разъём и разъём на комперессор блокировки, провода должны быть общие и там и там.
У Арабов может быть всё что угодно. Причём у Вас система управления двигателем от 91г европейца
- 
				Санек174
 - Сообщения: 249
 - Зарегистрирован: 07 мар 2013, 14:34
 - Двигатель:: 6G72 12v
 - Мой автомобиль(и):: Pajero 2 (рестайл)
 - Откуда: Магнитогорск
 - Откуда: Челябинская область
 - Благодарил (а): 2 раза
 - Поблагодарили: 10 раз
 
Re: Распиновка блока управления блокировкой
ААААА!!!!! Только что дошло!!!!!! 
  Кто мне сказал, что у длинных паджер выпуска после октября 1993 года, Блок управления блокировкой и компрессор стоят в одном месте????!! Вот, я дурака кусок! 
  Блок же стоит за вторым рядом задних сидений! А 14-ти контактный разъем это от АБС!
			
			
									
						П-2 рестайл, араб, пружины от тлк 100, 31 ат, шнорк - был 11 лет
Тлк 100
			
						Тлк 100
- SNOOPER
 - Модератор
 - Сообщения: 56894
 - Зарегистрирован: 11 дек 2004, 19:49
 - Двигатель:: 4D56
 - Мой автомобиль(и):: NewMPS
 - Откуда: 78
 - Откуда: Spb
 - Благодарил (а): 1007 раз
 - Поблагодарили: 4665 раз
 
Re: Распиновка блока управления блокировкой
Тоесть ничего не надо переставлять, или подключили 10-ти контактный? 
			
			
									
						- 
				Санек174
 - Сообщения: 249
 - Зарегистрирован: 07 мар 2013, 14:34
 - Двигатель:: 6G72 12v
 - Мой автомобиль(и):: Pajero 2 (рестайл)
 - Откуда: Магнитогорск
 - Откуда: Челябинская область
 - Благодарил (а): 2 раза
 - Поблагодарили: 10 раз
 
Re: Распиновка блока управления блокировкой
Пока еще ничего не подключено. Завтра вскрою обшивку и там будет видно что и как
			
			
									
						П-2 рестайл, араб, пружины от тлк 100, 31 ат, шнорк - был 11 лет
Тлк 100
			
						Тлк 100
- dvm99
 - Сообщения: 21741
 - Зарегистрирован: 21 май 2012, 20:59
 - Двигатель:: 6G72, 12клап.,
 - Мой автомобиль(и):: Pajero2, Запорожец- Ланос
 - Откуда: Свердловская обл.
 - Благодарил (а): 706 раз
 - Поблагодарили: 1028 раз
 
Re: Распиновка блока управления блокировкой
Не знаю, может ошибаюсь, но по мануалу что до 93, что после, блок управления стоит под задницей правого пассажира второго ряда. Т.к. в о боих модификациях в предарителных операциях упоминается снятие сиденья. Но я обходился без этого и вытаскивал через лючок.
			
			
									
						Дмитрий
Боливар2 - П2, 92г., V43, 6G72(12V), V4AW2, RD/L, пруль (чистокровный японский рысак)
Боливар1 - П2, 93г., 6G72(12V), МКПП, V43, RD/L, Европа (славный был конь, но уже донор)
			
						Боливар2 - П2, 92г., V43, 6G72(12V), V4AW2, RD/L, пруль (чистокровный японский рысак)
Боливар1 - П2, 93г., 6G72(12V), МКПП, V43, RD/L, Европа (славный был конь, но уже донор)
- 
				Санек174
 - Сообщения: 249
 - Зарегистрирован: 07 мар 2013, 14:34
 - Двигатель:: 6G72 12v
 - Мой автомобиль(и):: Pajero 2 (рестайл)
 - Откуда: Магнитогорск
 - Откуда: Челябинская область
 - Благодарил (а): 2 раза
 - Поблагодарили: 10 раз
 
Re: Распиновка блока управления блокировкой
Сегодня нашел похожий разъем. Но он 8-ми контактный и расположен под задним ЛЕВЫМ пассажирским сиденьем. И вот теперь думаю: то ли все таки снять сиденье и обшивку или с этим разъемом поэкспериментировать?
			
			
									
						П-2 рестайл, араб, пружины от тлк 100, 31 ат, шнорк - был 11 лет
Тлк 100
			
						Тлк 100
- dvm99
 - Сообщения: 21741
 - Зарегистрирован: 21 май 2012, 20:59
 - Двигатель:: 6G72, 12клап.,
 - Мой автомобиль(и):: Pajero2, Запорожец- Ланос
 - Откуда: Свердловская обл.
 - Благодарил (а): 706 раз
 - Поблагодарили: 1028 раз
 
Re: Распиновка блока управления блокировкой
Это не то. Блок прямо в лючке правее по ходу двидения. Я тоже не сразу распознал, что он там стоит.
			
			
									
						Дмитрий
Боливар2 - П2, 92г., V43, 6G72(12V), V4AW2, RD/L, пруль (чистокровный японский рысак)
Боливар1 - П2, 93г., 6G72(12V), МКПП, V43, RD/L, Европа (славный был конь, но уже донор)
			
						Боливар2 - П2, 92г., V43, 6G72(12V), V4AW2, RD/L, пруль (чистокровный японский рысак)
Боливар1 - П2, 93г., 6G72(12V), МКПП, V43, RD/L, Европа (славный был конь, но уже донор)
- 
				Санек174
 - Сообщения: 249
 - Зарегистрирован: 07 мар 2013, 14:34
 - Двигатель:: 6G72 12v
 - Мой автомобиль(и):: Pajero 2 (рестайл)
 - Откуда: Магнитогорск
 - Откуда: Челябинская область
 - Благодарил (а): 2 раза
 - Поблагодарили: 10 раз
 
Re: Распиновка блока управления блокировкой
Вот фото (за качество извините, фото сделано телефоном в темноте) того разъема который стоит под задним правым сиденьем
А этот разъем под задним левым
ВАААпрос: что из этого для блока управления блокировкой? или это не те разъемы?
			
			
									
						П-2 рестайл, араб, пружины от тлк 100, 31 ат, шнорк - был 11 лет
Тлк 100
			
						Тлк 100
- dvm99
 - Сообщения: 21741
 - Зарегистрирован: 21 май 2012, 20:59
 - Двигатель:: 6G72, 12клап.,
 - Мой автомобиль(и):: Pajero2, Запорожец- Ланос
 - Откуда: Свердловская обл.
 - Благодарил (а): 706 раз
 - Поблагодарили: 1028 раз
 
Re: Распиновка блока управления блокировкой
Под лючком в направлении стрелочки не заглядывали? Там свиду глухая стенка, но на самом деле она привинчина, и на ней с обратной стороны стоит блок управления блокировкой, соответственно там же и разъём. Но вот смущает маленький 2-х контакный разъёмчик, уж очень он походит на тот, что идёт к компрессору.
			
							
			
									
						Дмитрий
Боливар2 - П2, 92г., V43, 6G72(12V), V4AW2, RD/L, пруль (чистокровный японский рысак)
Боливар1 - П2, 93г., 6G72(12V), МКПП, V43, RD/L, Европа (славный был конь, но уже донор)
			
						Боливар2 - П2, 92г., V43, 6G72(12V), V4AW2, RD/L, пруль (чистокровный японский рысак)
Боливар1 - П2, 93г., 6G72(12V), МКПП, V43, RD/L, Европа (славный был конь, но уже донор)
- 
				Санек174
 - Сообщения: 249
 - Зарегистрирован: 07 мар 2013, 14:34
 - Двигатель:: 6G72 12v
 - Мой автомобиль(и):: Pajero 2 (рестайл)
 - Откуда: Магнитогорск
 - Откуда: Челябинская область
 - Благодарил (а): 2 раза
 - Поблагодарили: 10 раз
 
Re: Распиновка блока управления блокировкой
Дальше стенки не заглядывал. Думал она глухая. Спасибо Вам за информациюdvm99 писал(а):Под лючком в направлении стрелочки не заглядывали? Там свиду глухая стенка, но на самом деле она привинчина, и на ней с обратной стороны стоит блок управления блокировкой, соответственно там же и разъём. Но вот смущает маленький 2-х контакный разъёмчик, уж очень он походит на тот, что идёт к компрессору.
П-2 рестайл, араб, пружины от тлк 100, 31 ат, шнорк - был 11 лет
Тлк 100
			
						Тлк 100
- 
				Санек174
 - Сообщения: 249
 - Зарегистрирован: 07 мар 2013, 14:34
 - Двигатель:: 6G72 12v
 - Мой автомобиль(и):: Pajero 2 (рестайл)
 - Откуда: Магнитогорск
 - Откуда: Челябинская область
 - Благодарил (а): 2 раза
 - Поблагодарили: 10 раз
 
Re: Распиновка блока управления блокировкой
за стенкой пусто (
			
			
									
						П-2 рестайл, араб, пружины от тлк 100, 31 ат, шнорк - был 11 лет
Тлк 100
			
						Тлк 100
