Страница 1 из 1
После замены сцепления-проблема
Добавлено: 24 май 2014, 21:03
серега 1974
Привет всем. Дело было так: Месяц назад сильно засвистел выжимной. Наконец то думаю ремонтом займусь, заодно и цепь в раздатке поменяю. Снимал и делал один. Сначала раздатку, потом коробку. Поставил новый комплект Эксиди, коробку и раздатку. Когда снял раздатку, на всех датчиках были оторваны провода. С рядом лежащей РК с праворульной АКПП срисовал как расположены датчики, какого цвета провода к ним идут и перепаял на свою проводку. Проблема в том, что теперь на 4WD горят две лампы задних колес, а на 2WD горят все четыре. Вторая проблема - при включении полного привода и дальнейшем нажатии на педаль газа машина тупит. Как будто что то большое тащу за собой. На заднем приводе все нормально. И еще педаль сцепления пару раз за день провалилась, но я ее рукой вернул назад и поехал дальше как ни в чем не бывало. РЦС новый - ставил в феврале. Что может быть с лампами? Сегодня пол дня на даче менял местами датчики, т.е. фишки датчиков, результата никакого. С подключением передка непонятно, может быть, бывший хозяин поставил разные мосты перед продажей. И из за этого цепь растянулась. Я за год раз 10 включал 4WD, да и то не надолго. Такое ощущение что сцепление буксует. И это только на 4WD. Что подскажете, бывалые? Спасибо.
Re: После замены сцепления-проблема
Добавлено: 25 май 2014, 04:59
Альберт75
Было. Точно так же, после замены Главного цилиндра сцепления. Отрегулируй по мануалу педаль сцепления (18,5-19см от пола). Потом длину штока цилиндра (свободный ход 1-2 мм). Может шток длинный (как у меня на новом было), укоротил. И все, поехали на полном приводе. А по поводу провалов, надо прокачивать сцепление. Дело муторное и долгое, кому как повезет.
Re: После замены сцепления-проблема
Добавлено: 25 май 2014, 08:27
серега 1974
Спасибо. Буду пробовать. В принципе логично, на старой корзине на лепестках была выработка, да и выжимной был подношен. Пршу прощения, а где этот мануал взять?
Re: После замены сцепления-проблема
Добавлено: 25 май 2014, 12:24
серега 1974
Альберт 75,а про мосты можно как нибудь узнать, какие стоят, маркировка на них?
Re: После замены сцепления-проблема
Добавлено: 25 май 2014, 20:26
Альберт75
Про мосты могу сфоткать через недельку. Буду машину загонять на ремонт. Скидывать кузов и смотреть раму, попутно и мосты могу посмотреть. Но у меня двиг 56 дизель. Скорее всего у нас мосты разные.
Re: После замены сцепления-проблема
Добавлено: 25 май 2014, 20:29
Альберт75
серега 1974 писал(а): Пршу прощения, а где этот мануал взять?
Книга по ремонту продается в магазинах. Только поискать надо.

Re: После замены сцепления-проблема
Добавлено: 25 май 2014, 21:13
dvm99
серега 1974 писал(а):Пршу прощения, а где этот мануал взять?
http://td.pajero4x4.ru/?cat=24
И вот тут много чего интересного
http://td.pajero4x4.ru/?p=710
Re: После замены сцепления-проблема
Добавлено: 25 май 2014, 21:49
серега 1974
Разобрался без мануала. Отрегулировал сцепление, свободный ход педали около 3-х сантиметров. Оказывается проблема не в этом. Когда я покупал машину, продаван сказал что датчики все работают, но надо ослабить коробку с раздаткой и воткнуть штекера на место. Я и купился. А когда я снял раздатку месяц назад, то провода на всех датчиках были оборваны или отломаны. По проводке праворульной раздатки с АКПП я припаял фишки на свою. Да видимо неправильно датчики подсоединил, паял по цветам проводов. Сейчас на 2 WD горит четыре колеса, на 4 WD - 2 задних. Подсоединение датчиков влияет на что-нибудь, кроме лампочек на щитке приборов или нет? Машина как не ехала вчера на 4 WD, так не едет и сегодня. Где можно на мостах посмотреть маркировку?
Re: После замены сцепления-проблема
Добавлено: 26 май 2014, 06:26
dvm99
Трансмиссия , ятак понял, Супер Селект...
Скачивай вот здесь нижний файл (25Мб)
http://pdf.pajero4x4.ru/2008/Pajero-Mon ... 0Diagrams/
Там по сути два мануала, поэтому открывай М/П 91-93г. Там тебя пока интересуют разделы:Первый- "Электросхемы" -- Электросхема трансмиссии Super Select 4WD (там найдёшь цвета проводов, номера и назначение датчиков). Второй- "Схемы расположения жгутов проовдов" -- Коробка передач (расположение датчиков на КПП)
Re: После замены сцепления-проблема
Добавлено: 26 май 2014, 20:30
серега 1974
Спасибо за подсказку. Сегодня промыл и прозвонил старые датчики, те которые стояли на моей РК. Все работают. Два датчика с шариками по маркировке разные, а три со штоками одинаковые. То есть эти три взаимозаменяемые получается?
Попробую поменять датчики, с раздатки снять и разъемы перепаять на свои. Длина и сечение проводов имеют какое то значение или нет? И еще, сигнал с датчиков передается на мозги, а те в свою очередь дают команду на переключение режимов. Я правильно понял или нет? Если не правильно,прошу объяснить, если не трудно.
Re: После замены сцепления-проблема
Добавлено: 27 май 2014, 03:49
Жипер
серега 1974 писал(а):Спасибо за подсказку. Сегодня промыл и прозвонил старые датчики, те которые стояли на моей РК. Все работают. Два датчика с шариками по маркировке разные, а три со штоками одинаковые. То есть эти три взаимозаменяемые получается?
Попробую поменять датчики, с раздатки снять и разъемы перепаять на свои. Длина и сечение проводов имеют какое то значение или нет? И еще, сигнал с датчиков передается на мозги, а те в свою очередь дают команду на переключение режимов. Я правильно понял или нет? Если не правильно,прошу объяснить, если не трудно.
Неправильно.
Все режимы переключаются механически рычагом раздатки.
Датчики нужны для индикации и отключения правой полуоси в режиме 2Н.
И разберись с соответствием пар в мостах.
Re: После замены сцепления-проблема
Добавлено: 27 май 2014, 14:46
dvm99
Длина и сечение проводов практически не влияют, лишь бы не равались и не обламывались.
Про взаимозаменямость ничего не скажу, но если все размеры совпадают, то почему бы нет?
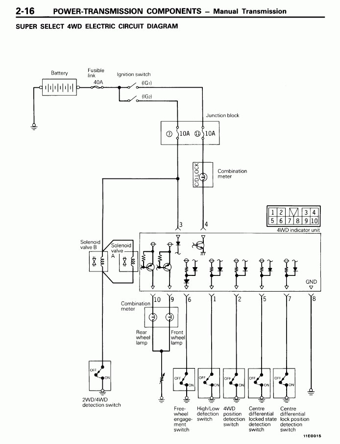
Про управлению Жипер написал... Но чтоб было понятно: с датчиков сигналы идут в блок упр. суперселектом, а уже с него на лампочки панели. Клапаны передка коммутируются датчиком что сидит на разъёме В-06 раздатки.

Ну и ещё пара картинок для понимания:

На последнем рисунке диаграмма состояния датчиков и индикации в зависимости от положения рычага (верхняя строка).
Но! Ещё один важный момент, когда переключаешь режимы, нужно поддомкратить передок, и шевелить колёса, чтобы муфты защёлкнулись...
Re: После замены сцепления-проблема
Добавлено: 28 май 2014, 08:05
серега 1974
Жипер, соответствие пар в мостах проверить путем вывешивания колес подсчетом оборотов?
Re: После замены сцепления-проблема
Добавлено: 28 май 2014, 12:29
Жипер
серега 1974 писал(а):Жипер, соответствие пар в мостах проверить путем вывешивания колес подсчетом оборотов?
Если получится.
Спереди проще крышку редуктора открутить.
Только вывешивай одно колесо, если задний мост конечно не ЛСД.
Re: После замены сцепления-проблема
Добавлено: 28 май 2014, 19:39
серега 1974
То есть под крышкой есть обозначения редуктора. Я правильно понял?
Re: После замены сцепления-проблема
Добавлено: 29 май 2014, 01:57
Жипер
серега 1974 писал(а):То есть под крышкой есть обозначения редуктора. Я правильно понял?
Под крышкой есть шестерни, на которых есть зубья, которые оч просто пересчитать.
Но бывают редкие случаи, что на крышке переднего редуктора и чулке заднего, сохраняются наклеечки с ГП.
Re: После замены сцепления-проблема
Добавлено: 29 май 2014, 21:34
серега 1974
К сожалению наклеек нет. Придется разбирать.