Помогите с проводами разобраться.
Модераторы: SNOOPER, Nbf, drcham, Romik, BAlex, Podzemshik
-
Vant
- Сообщения: 159
- Зарегистрирован: 10 июн 2010, 23:49
- Двигатель:: 6G72 24кл.
- Мой автомобиль(и):: Pajero Sport 1, 98г.
- Откуда: Котлас
- Откуда: Архангельская обл.,г.Котлас
- Благодарил (а): 8 раз
- Поблагодарили: 1 раз
Помогите с проводами разобраться.
В темах профильных вопрос задавал, никто что то не ответит, пришлось тему создать. Прошу глянуть на своем авто, аналогичном моему, куда идет двойной провод из косы, которая на генератор уходит, т. е. там коса из трех, два на генератор, а третий ...
И у лямбды, снизу которая перед катализатором , как провода соединить
с датчика- два черных, синий и белый; на авто- белый, черный, черный с красной полосой, зеленый с красной полосой. В схеме вообще цвета проводов другие.
с датчика- два черных, синий и белый; на авто- белый, черный, черный с красной полосой, зеленый с красной полосой. В схеме вообще цвета проводов другие.
- Barmalei
- Сообщения: 1444
- Зарегистрирован: 13 окт 2011, 18:55
- Двигатель:: 6G72
- Мой автомобиль(и):: МПС 2006 GLS 3,0 АКПП V4A515DB
- Откуда: Вологодская область
- Откуда: 35 регион
- Благодарил (а): 166 раз
- Поблагодарили: 56 раз
Re: Помогите с проводами разобраться.
У меня такой же болтается... Знаешь сколько таких разъемов не подключенных у нас
)
МПС 2006 GLS 3,0 АКПП. Удалены: перед. и зад. стаб., абсорбер и задний катализатор. Бодик 5 см, аморт. Tokico E3560 и E2800,зад. пруж. Kayaba RD5962, 285/75R16 DunlopGrandtrek MT2, ComeUp 9 DV
-
Mostank
- Сообщения: 52
- Зарегистрирован: 22 июл 2012, 17:53
- Двигатель:: 6G72
- Мой автомобиль(и):: MMS 2001
- Откуда: Новосибирск
- Откуда: Новосиб
- Благодарил (а): 1 раз
- Поблагодарили: 1 раз
Re: Помогите с проводами разобраться.
Датчик уровня масла в картере двигателя стоит? С него фишка.
А кислородник уже бошевский дубль, вот и не совпадают цвета.
А кислородник уже бошевский дубль, вот и не совпадают цвета.
-
Vant
- Сообщения: 159
- Зарегистрирован: 10 июн 2010, 23:49
- Двигатель:: 6G72 24кл.
- Мой автомобиль(и):: Pajero Sport 1, 98г.
- Откуда: Котлас
- Откуда: Архангельская обл.,г.Котлас
- Благодарил (а): 8 раз
- Поблагодарили: 1 раз
Re: Помогите с проводами разобраться.
Блин... сейчас вспомнил, на деликовском моторе нет такого в поддоне.
А с лямбдой вообще не знаю, так провода других цветов, которые с машины, а не с датчика, нежели в схеме.
А с лямбдой вообще не знаю, так провода других цветов, которые с машины, а не с датчика, нежели в схеме.
-
Mostank
- Сообщения: 52
- Зарегистрирован: 22 июл 2012, 17:53
- Двигатель:: 6G72
- Мой автомобиль(и):: MMS 2001
- Откуда: Новосибирск
- Откуда: Новосиб
- Благодарил (а): 1 раз
- Поблагодарили: 1 раз
Re: Помогите с проводами разобраться.
Надо сначала вычислить, какой фирмы датчик, залезть на сайт этой фирмы и там есть соответствие проводов - т.е. куда какой цеплять. Скорее всего бошевские - 98% людей их ставят. Завтра попробую найти паспорта на свои датчики - там было расписано.Vant писал(а):А с лямбдой вообще не знаю, так провода других цветов, которые с машины, а не с датчика, нежели в схеме.
-
Vant
- Сообщения: 159
- Зарегистрирован: 10 июн 2010, 23:49
- Двигатель:: 6G72 24кл.
- Мой автомобиль(и):: Pajero Sport 1, 98г.
- Откуда: Котлас
- Откуда: Архангельская обл.,г.Котлас
- Благодарил (а): 8 раз
- Поблагодарили: 1 раз
Re: Помогите с проводами разобраться.
Из темы по подключению бошевского, у автора провода родного датчика аналогичны моим.
http://www.pajero4x4.ru/bbs/phpBB2/view ... 31&t=42875
http://www.pajero4x4.ru/bbs/phpBB2/view ... 31&t=42875
- vla2620
- Сообщения: 696
- Зарегистрирован: 06 окт 2010, 10:05
- Двигатель:: 6G72 24v Бензин
- Мой автомобиль(и):: Mitsubishi Montero Sport 09.1999
- Откуда: Ствропльский кр.
- Откуда: Ставр.кр.
- Благодарил (а): 54 раза
- Поблагодарили: 36 раз
Re: Помогите с проводами разобраться.
Я тоже по этой схеме подключал БОШевскую лямбдуVant писал(а):Из темы по подключению бошевского, у автора провода родного датчика аналогичны моим.
http://www.pajero4x4.ru/bbs/phpBB2/view ... 31&t=42875
ММС 99г. 6G72 24v; АКПП; RI-500
-
Vant
- Сообщения: 159
- Зарегистрирован: 10 июн 2010, 23:49
- Двигатель:: 6G72 24кл.
- Мой автомобиль(и):: Pajero Sport 1, 98г.
- Откуда: Котлас
- Откуда: Архангельская обл.,г.Котлас
- Благодарил (а): 8 раз
- Поблагодарили: 1 раз
Re: Помогите с проводами разобраться.
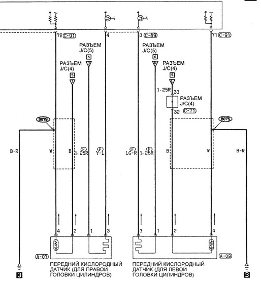
Как на разъеме датчика провода расположены понятно, осталось узнать с противоположной стороны цвета проводов.
-
Vant
- Сообщения: 159
- Зарегистрирован: 10 июн 2010, 23:49
- Двигатель:: 6G72 24кл.
- Мой автомобиль(и):: Pajero Sport 1, 98г.
- Откуда: Котлас
- Откуда: Архангельская обл.,г.Котлас
- Благодарил (а): 8 раз
- Поблагодарили: 1 раз
Re: Помогите с проводами разобраться.
Так никто и ни глянет на досуге?
Пересмотрел кучи всяких схем, неоднозначно все как то, есть предположение,что
черный с красной полосой - черный на датчике
зеленый с красной полосой - черный на датчике
черный - белый на датчике
белый - синий на датчике
но совсем не уверен.
Пересмотрел кучи всяких схем, неоднозначно все как то, есть предположение,что
черный с красной полосой - черный на датчике
зеленый с красной полосой - черный на датчике
черный - белый на датчике
белый - синий на датчике
но совсем не уверен.
