Продолжение следует...
Переобозвал тему, чтоб она имела законченный вид. Мало ли кому пригодится, да и для себя её оставлю, как журнал своих действий. Для этого вдобавок прикрепил фрагмент из мануала со схемой, ну и фотки.
Поясню, в связи с чем вся движуха.
Можно конечно тупо поставить тумблер на компрессор, и не заморачиваться с подключением блока управления БЗД. Но при этом сильно теряется не только эргономичность управления, но и некоторые элементы безопасности.
А я хочу сделать всё по фен-шую, тем более, что все комплектующие у меня есть, осталось только правильно подключить.
Итак, продолжение темы возникло, когда я начал далее заниматься косой (проводкой и разъёмами).
Оказалось, рано я обрадовался, когда нашёл разъём блока управления. Это была лишь вершина айсберга.
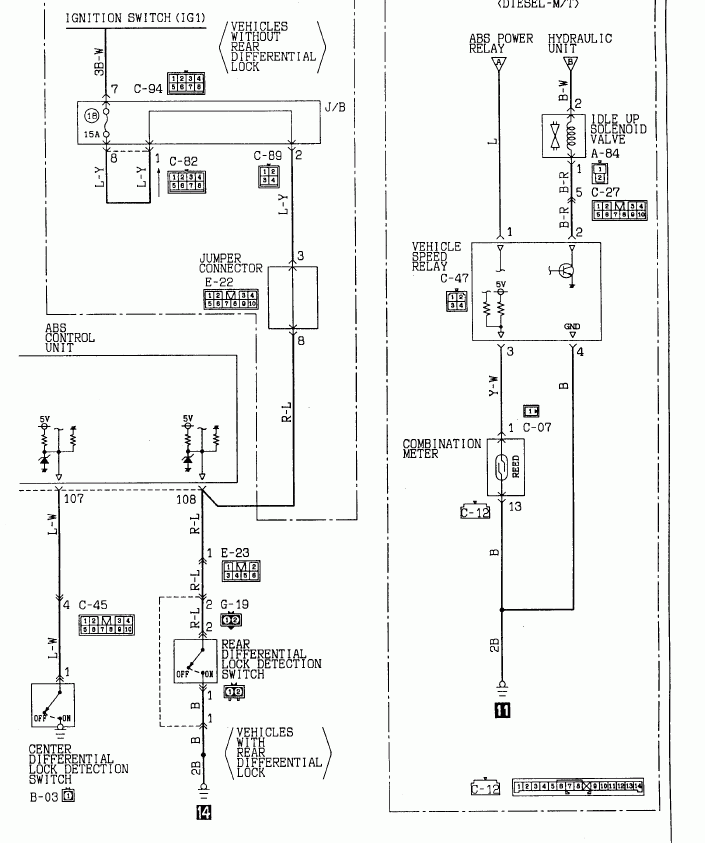
Вторым этапом стало- подключить датчик блокировки, тот что стоит на мосте. На новой машине не было ответной части его разъёма (на раме возле рычага).
А шлейф этот должен идти от разъёма E-23, что находится в левом лючке под сиденьем второго ряда. Там три похожих разъёма, один из них тот, что нужно. Ориентироваться лучше всего по кол-ву ножек (В этой машине одинаковые разъёмы рядом не располагают, свой не своё место воткнуть не получится).
И вот разочаровение- "Ботинок есть, а ребёнка в нём нет" (с)

, т.е. Со стороны блока управления провода и клеммы есть, а в от в ответной части их не хватает.
Ну датчик- полбеды, обрезать разъём датчика, два проводка кинуть и посадить на скрутку- плёвое дело. Но как же с остальными проводами?
Вскрываю пластик центральной консоли, нахожу на нём разъём D13, через который должна быть подключена кнопка RD/L, вижу подобную картину. Со стороны БЗД провода подходят, а в ответной части пусто.
(на фото ответная часть не показана, она на пластике консоли осталась)
Остались провода, идущие в панель на датчик скорости и лампочку индикации, а так же провод от датчика блокировки центрального диффа. Вызвонил их, и О!!! Счастье! Все эти сигналы подключены оказались.
Т.е. колхозить нужно только с датчиком и кнопкой!
Чем я и займусь в ближайшее время... Фотки выложу.