Купил .проводку электролюка от длинного Р2
Модераторы: SNOOPER, Romik, BAlex, алексей - Маленький Мук, Анубис, Pteradaktel, Николай
- Андрей 013---
- Сообщения: 408
- Зарегистрирован: 13 сен 2006, 10:40
- Откуда: Пересвет
- Поблагодарили: 2 раза
Купил .проводку электролюка от длинного Р2
Ну собственно всё в названии. Еще шторку от него же отдельно хотелось бы. А вдруг...
Последний раз редактировалось Андрей 013--- 19 мар 2017, 14:45, всего редактировалось 2 раза.
Тринадцатый
Мой сын Егор http://egor013.livejournal.com/
Мой сын Егор http://egor013.livejournal.com/
- dvm99
- Сообщения: 22425
- Зарегистрирован: 21 май 2012, 20:59
- Двигатель:: 6G72, 12клап.,
- Мой автомобиль(и):: Pajero2, Запорожец- Ланос
- Откуда: Свердловская обл.
- Благодарил (а): 743 раза
- Поблагодарили: 1086 раз
Re: Ищу проводку электролюка Р2
В названии нифига нет, П2 все разные! Почитай http://pajero4x4.ru/bbs/phpBB2/viewtopi ... 0&t=160252Андрей 013--- писал(а):Ну собственно всё в названии.
Дмитрий
Боливар2 - П2, 92г., V43, 6G72(12V), V4AW2, RD/L, пруль (чистокровный японский рысак)
Боливар1 - П2, 93г., 6G72(12V), МКПП, V43, RD/L, Европа (славный был конь, но уже донор)
Боливар2 - П2, 92г., V43, 6G72(12V), V4AW2, RD/L, пруль (чистокровный японский рысак)
Боливар1 - П2, 93г., 6G72(12V), МКПП, V43, RD/L, Европа (славный был конь, но уже донор)
- Андрей 013---
- Сообщения: 408
- Зарегистрирован: 13 сен 2006, 10:40
- Откуда: Пересвет
- Поблагодарили: 2 раза
Re: Ищу проводку электролюка Р2
Извиняюсь. Нужно от длинной машины. Ну а в остальном, я конечно не электрик, но подозреваю, что и у дизеля и у бензина, и у праворульных машин и у леворульных, люк всё же работает и управляется одинаково. Вообще вживляю в другую машину, не в Паджеро, а вот каким был донор, увы, не могу сказать
Тринадцатый
Мой сын Егор http://egor013.livejournal.com/
Мой сын Егор http://egor013.livejournal.com/
- dvm99
- Сообщения: 22425
- Зарегистрирован: 21 май 2012, 20:59
- Двигатель:: 6G72, 12клап.,
- Мой автомобиль(и):: Pajero2, Запорожец- Ланос
- Откуда: Свердловская обл.
- Благодарил (а): 743 раза
- Поблагодарили: 1086 раз
Re: Ищу проводку электролюка от длинного Р2
А, ну тогда понятно...
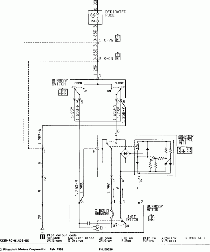
Проблема в том, что как таковой проводки именно для люка на машине нет. Т.е. есть общий жгут проводов, который проходит через всю машину: через пол, крышу, стойки, т.д., и от него идут ответвления в т.ч. и к люку. Но схема там тривиальная- два проводка (питание и масса).
Единственное, что рядом с приводом люка располагается ещё и переключатель для у правления люком, и стыкуется с ним через 6-и ножковый разъём. Он-то есть в наличии?
Схема внизу.
А вообще, неблагодарным занятием занялся... Я конечно не знаю, что за машина у тебя, но люк довольно тяжёлый, в паджере под него в крыше стоят всякие усилители и доп. лонжероны...
И этот люк склонен к подтеканию, причём в самом непредсказуемом месте...
Проблема в том, что как таковой проводки именно для люка на машине нет. Т.е. есть общий жгут проводов, который проходит через всю машину: через пол, крышу, стойки, т.д., и от него идут ответвления в т.ч. и к люку. Но схема там тривиальная- два проводка (питание и масса).
Единственное, что рядом с приводом люка располагается ещё и переключатель для у правления люком, и стыкуется с ним через 6-и ножковый разъём. Он-то есть в наличии?
Схема внизу.
А вообще, неблагодарным занятием занялся... Я конечно не знаю, что за машина у тебя, но люк довольно тяжёлый, в паджере под него в крыше стоят всякие усилители и доп. лонжероны...
И этот люк склонен к подтеканию, причём в самом непредсказуемом месте...
Дмитрий
Боливар2 - П2, 92г., V43, 6G72(12V), V4AW2, RD/L, пруль (чистокровный японский рысак)
Боливар1 - П2, 93г., 6G72(12V), МКПП, V43, RD/L, Европа (славный был конь, но уже донор)
Боливар2 - П2, 92г., V43, 6G72(12V), V4AW2, RD/L, пруль (чистокровный японский рысак)
Боливар1 - П2, 93г., 6G72(12V), МКПП, V43, RD/L, Европа (славный был конь, но уже донор)
- Андрей 013---
- Сообщения: 408
- Зарегистрирован: 13 сен 2006, 10:40
- Откуда: Пересвет
- Поблагодарили: 2 раза
Re: Ищу проводку электролюка от длинного Р2
Спасибо. Схему видел, разъем есть, да и кнопка управления тоже. А вот сдается мне, что control unit на схеме это два реле, одно из которых довольно таки замороченное. Вот из-за них то и весь сыр бор.
Тринадцатый
Мой сын Егор http://egor013.livejournal.com/
Мой сын Егор http://egor013.livejournal.com/
- vvkvvk
- Сообщения: 236
- Зарегистрирован: 24 апр 2016, 07:27
- Двигатель:: 2.5 TDI
- Мой автомобиль(и):: ФВ Т4 Мульт
- Откуда: Москва - Владимирщина
- Поблагодарили: 4 раза
- Контактная информация:
Re: Ищу проводку электролюка от длинного Р2
Люки есть, на одном П2 еще в крыше, можно вообще со всеми многочисленными креплениями выпилить
Разобрал П2 на Владимирщине, куски отправляю по РФ.
- dvm99
- Сообщения: 22425
- Зарегистрирован: 21 май 2012, 20:59
- Двигатель:: 6G72, 12клап.,
- Мой автомобиль(и):: Pajero2, Запорожец- Ланос
- Откуда: Свердловская обл.
- Благодарил (а): 743 раза
- Поблагодарили: 1086 раз
Re: Ищу проводку электролюка от длинного Р2
Навсидку помнится там висящее рядом реле, походу это и есть control unit , второе реле - это не реле а концевик (переключатель ) Вот гляньАндрей 013--- писал(а):А вот сдается мне, что control unit на схеме это два реле, одно из которых довольно таки замороченное. Вот из-за них то и весь сыр бор.

Дмитрий
Боливар2 - П2, 92г., V43, 6G72(12V), V4AW2, RD/L, пруль (чистокровный японский рысак)
Боливар1 - П2, 93г., 6G72(12V), МКПП, V43, RD/L, Европа (славный был конь, но уже донор)
Боливар2 - П2, 92г., V43, 6G72(12V), V4AW2, RD/L, пруль (чистокровный японский рысак)
Боливар1 - П2, 93г., 6G72(12V), МКПП, V43, RD/L, Европа (славный был конь, но уже донор)
- Андрей 013---
- Сообщения: 408
- Зарегистрирован: 13 сен 2006, 10:40
- Откуда: Пересвет
- Поблагодарили: 2 раза
Re: Ищу проводку электролюка от длинного Р2
Я все же склоняюсь, что переключатель это sunroof switch, а в control unit это все же реле. Сейчас посмотрел схему внимательнее, вполне согласен что там может быть одно реле, но очень уж замороченное. Или же два реле, выведеные на один разъем....
Тринадцатый
Мой сын Егор http://egor013.livejournal.com/
Мой сын Егор http://egor013.livejournal.com/
- dvm99
- Сообщения: 22425
- Зарегистрирован: 21 май 2012, 20:59
- Двигатель:: 6G72, 12клап.,
- Мой автомобиль(и):: Pajero2, Запорожец- Ланос
- Откуда: Свердловская обл.
- Благодарил (а): 743 раза
- Поблагодарили: 1086 раз
Re: Ищу проводку электролюка от длинного Р2
Реле одно, схема в нём же. Таких (специализированных) реле в паджере полно.
Дмитрий
Боливар2 - П2, 92г., V43, 6G72(12V), V4AW2, RD/L, пруль (чистокровный японский рысак)
Боливар1 - П2, 93г., 6G72(12V), МКПП, V43, RD/L, Европа (славный был конь, но уже донор)
Боливар2 - П2, 92г., V43, 6G72(12V), V4AW2, RD/L, пруль (чистокровный японский рысак)
Боливар1 - П2, 93г., 6G72(12V), МКПП, V43, RD/L, Европа (славный был конь, но уже донор)
- Андрей 013---
- Сообщения: 408
- Зарегистрирован: 13 сен 2006, 10:40
- Откуда: Пересвет
- Поблагодарили: 2 раза
Re: Ищу проводку электролюка от длинного Р2
Всем спасибо. Куплено.
Тринадцатый
Мой сын Егор http://egor013.livejournal.com/
Мой сын Егор http://egor013.livejournal.com/
