Вынимаю ключ зажигания, все работает.
Модераторы: SNOOPER, Nbf, Romik, BAlex
- sergeyrr59
- Сообщения: 47
- Зарегистрирован: 20 июн 2011, 16:46
- Двигатель:: 6G74.Бензин,194л.с.
- Мой автомобиль(и):: Мицубиси П2,Длинный,97г, Honda Goldwing GL1500SE'92г
- Откуда: Москва, Гольяново
- Откуда: Москва
- Контактная информация:
Вынимаю ключ зажигания, все работает.
Паджера 2, 3.5л, рестайл, длинная, 6G74, 97г
Выключаю зажигание полностью, вынимаю ключ, остаются под напругой часы, розетки, магнитола и щетки, может что-то еще не проверял, правда напряжение показывает прибор типа 10в+-, при повороте ключа в первое положение на вольтметре 12в+. Снимаю разъем с замка зажигания, указанные потребители остаются под напряжением, те контактная группа не причем. Чет в схеме не смог разобраться с поиском реле нужного, может подскажете дедушке куда лезть, а то сгорит еще старушка моя к херам!!!
Выключаю зажигание полностью, вынимаю ключ, остаются под напругой часы, розетки, магнитола и щетки, может что-то еще не проверял, правда напряжение показывает прибор типа 10в+-, при повороте ключа в первое положение на вольтметре 12в+. Снимаю разъем с замка зажигания, указанные потребители остаются под напряжением, те контактная группа не причем. Чет в схеме не смог разобраться с поиском реле нужного, может подскажете дедушке куда лезть, а то сгорит еще старушка моя к херам!!!
Либо руки, либо деньги.
- ctvtysx
- Сообщения: 341
- Зарегистрирован: 23 май 2015, 01:17
- Двигатель:: 6G74
- Мой автомобиль(и):: Mitsubishi Montero III
- Откуда: С-пб
- Благодарил (а): 12 раз
- Поблагодарили: 12 раз
Re: Вынимаю ключ зажигания, все работает.
Если вы такую купили, то искать (в первую очередь за блоком предохранителей в салоне)левые подключенные провода и отсоединять по очереди, а если само по себе так стало то где то коротыш и искать подплавившиеся провода.
- gansales
- Сообщения: 12035
- Зарегистрирован: 06 ноя 2009, 10:22
- Двигатель:: 6g72
- Мой автомобиль(и):: Montero Sport (был) Паджеро IV , 3.0 , ultimate. 12 год.
- Откуда: Москва
- Откуда: < Кунцево Рублёвка >
- Благодарил (а): 314 раз
- Поблагодарили: 791 раз
Re: Вынимаю ключ зажигания, все работает.
ТО что левые провода искать это верно , я бы поискал толкового электрика. Если сам плохо разбираешься - за этим делом можно сидеть до китайской пасхи .
Montero Sport. 3.0 , Акпп. 2000г. ( Продан) был со мной 13 лет.
Паджеро 4 . 3.0 . 12 год.
Андрей.
Если пуля в голове - доктор не поможет !
Паджеро 4 . 3.0 . 12 год.
Андрей.
Если пуля в голове - доктор не поможет !
- SNOOPER
- Модератор
- Сообщения: 57351
- Зарегистрирован: 11 дек 2004, 19:49
- Двигатель:: 4D56
- Мой автомобиль(и):: NewMPS
- Откуда: 78
- Откуда: Spb
- Благодарил (а): 1023 раза
- Поблагодарили: 4772 раза
Re: Вынимаю ключ зажигания, все работает.
Перемычки в переднем левом крыле, с большой долей вероятности.
- saxa
- Сообщения: 1608
- Зарегистрирован: 08 окт 2009, 19:04
- Двигатель:: 4М40
- Мой автомобиль(и):: Pajero 2
- Откуда: СПб
- Откуда: Питер [78]
- Благодарил (а): 11 раз
- Поблагодарили: 37 раз
Re: Вынимаю ключ зажигания, все работает.
Или сигнализация подключена криво
4M40 1997 МКПП Восставший терминатор(8-92I-799-72-4один)
В экстремальном отдыхе главное вовремя понять, когда заканчивается экстрим и приходит полный ...
Не страшно, если Ж@ПА приводит к приключениям... Главное - чтобы приключения не приводили к Ж@ПЕ
В экстремальном отдыхе главное вовремя понять, когда заканчивается экстрим и приходит полный ...
Не страшно, если Ж@ПА приводит к приключениям... Главное - чтобы приключения не приводили к Ж@ПЕ
- sergeyrr59
- Сообщения: 47
- Зарегистрирован: 20 июн 2011, 16:46
- Двигатель:: 6G74.Бензин,194л.с.
- Мой автомобиль(и):: Мицубиси П2,Длинный,97г, Honda Goldwing GL1500SE'92г
- Откуда: Москва, Гольяново
- Откуда: Москва
- Контактная информация:
Re: Вынимаю ключ зажигания, все работает.
Машина у меня с 2010 года, все началось дня 4 назад, что называется "без объявления войны", из нештатного сигнализация и магнитола, ставил сам давно, и от того и от другого разъемы отсоединял, ничего не меняется. Предполагаю, что указанные потребители сидят на одном реле и оно возможно подлипает, но по этим схема мудреным на английском да еще и в ПДФе...А что за перемычки в левом крыле, штатные имеется ввиду?
Последний раз редактировалось sergeyrr59 16 дек 2017, 10:53, всего редактировалось 1 раз.
Либо руки, либо деньги.
- alkorh
- Сообщения: 609
- Зарегистрирован: 13 дек 2009, 21:28
- Двигатель:: 6G74
- Мой автомобиль(и):: Mitsubishi Pajero II 5D, Mitsubishi Pajero II 3D
- Откуда: Иваново
- Откуда: Иваново
- Благодарил (а): 3 раза
- Поблагодарили: 27 раз
Re: Вынимаю ключ зажигания, все работает.
90% вероятности - блок предохранителей в салоне слева у ног водителя. Попала вода или конденсат. Дорожки окислились. Открыть, просушить, зачистить.
PII 5D,93,4D56,АКПП,ComeUp12,5,GT Radial MT 33",путешествия
PII 3D,92,6G74,АКПП,WARN 8274,Silverstone eXtreme MT-117 33",спорт
MII 5D,93,6G74,АКПП,Yokohama AT 31",работа
PII 5D,96,6G74,АКПП,Yokohama AT 31",остальное
PIV 5D,08,4M41,АКПП,Yokohama AT 31",у жены
PII 3D,92,6G74,АКПП,WARN 8274,Silverstone eXtreme MT-117 33",спорт
MII 5D,93,6G74,АКПП,Yokohama AT 31",работа
PII 5D,96,6G74,АКПП,Yokohama AT 31",остальное
PIV 5D,08,4M41,АКПП,Yokohama AT 31",у жены
- sergeyrr59
- Сообщения: 47
- Зарегистрирован: 20 июн 2011, 16:46
- Двигатель:: 6G74.Бензин,194л.с.
- Мой автомобиль(и):: Мицубиси П2,Длинный,97г, Honda Goldwing GL1500SE'92г
- Откуда: Москва, Гольяново
- Откуда: Москва
- Контактная информация:
Re: Вынимаю ключ зажигания, все работает.
Ок, спасибо, попробую залезть, там надо пластик снимать, что на левой стенке?alkorh писал(а):90% вероятности - блок предохранителей в салоне слева у ног водителя. Попала вода или конденсат. Дорожки окислились. Открыть, просушить, зачистить.
Либо руки, либо деньги.
- alkorh
- Сообщения: 609
- Зарегистрирован: 13 дек 2009, 21:28
- Двигатель:: 6G74
- Мой автомобиль(и):: Mitsubishi Pajero II 5D, Mitsubishi Pajero II 3D
- Откуда: Иваново
- Откуда: Иваново
- Благодарил (а): 3 раза
- Поблагодарили: 27 раз
Re: Вынимаю ключ зажигания, все работает.
Нет. Только нижний пластик под рулём.sergeyrr59 писал(а):Ок, спасибо, попробую залезть, там надо пластик снимать, что на левой стенке?alkorh писал(а):90% вероятности - блок предохранителей в салоне слева у ног водителя. Попала вода или конденсат. Дорожки окислились. Открыть, просушить, зачистить.
PII 5D,93,4D56,АКПП,ComeUp12,5,GT Radial MT 33",путешествия
PII 3D,92,6G74,АКПП,WARN 8274,Silverstone eXtreme MT-117 33",спорт
MII 5D,93,6G74,АКПП,Yokohama AT 31",работа
PII 5D,96,6G74,АКПП,Yokohama AT 31",остальное
PIV 5D,08,4M41,АКПП,Yokohama AT 31",у жены
PII 3D,92,6G74,АКПП,WARN 8274,Silverstone eXtreme MT-117 33",спорт
MII 5D,93,6G74,АКПП,Yokohama AT 31",работа
PII 5D,96,6G74,АКПП,Yokohama AT 31",остальное
PIV 5D,08,4M41,АКПП,Yokohama AT 31",у жены
- sergeyrr59
- Сообщения: 47
- Зарегистрирован: 20 июн 2011, 16:46
- Двигатель:: 6G74.Бензин,194л.с.
- Мой автомобиль(и):: Мицубиси П2,Длинный,97г, Honda Goldwing GL1500SE'92г
- Откуда: Москва, Гольяново
- Откуда: Москва
- Контактная информация:
-
Python
- Сообщения: 32
- Зарегистрирован: 06 фев 2017, 01:31
- Двигатель:: 6G74 MPI
- Мой автомобиль(и):: Pajero II 1994 г.в., V25W, МКПП.
- Откуда: Волгоградская область
- Благодарил (а): 8 раз
Re: Вынимаю ключ зажигания, все работает.
Ребята спасибо всем за наводку.
Аналогичная проблема, только машина чуть по старше. Вытаскиваю ключ зажигания, однако есть большой ток утечки (пока не мерил, на выходных займусь, но аккумулятор садится довольно быстро). Также как и у ТС работают многие потребители без ключа, работает указатель уровня топлива.
Прежние владельцы явно были рукожопы (других слов нет). Куча проводов для акустики и усилителя, сигнализация работает не пойми как (не удивлюсь, если найду несколько блоков от разных моделей, как разберу торпеду). Под капотом полно соплей похоже для различных птф и дхо (болтаются оторваны) но есть и подключенные птф )))
Аналогичная проблема, только машина чуть по старше. Вытаскиваю ключ зажигания, однако есть большой ток утечки (пока не мерил, на выходных займусь, но аккумулятор садится довольно быстро). Также как и у ТС работают многие потребители без ключа, работает указатель уровня топлива.
Прежние владельцы явно были рукожопы (других слов нет). Куча проводов для акустики и усилителя, сигнализация работает не пойми как (не удивлюсь, если найду несколько блоков от разных моделей, как разберу торпеду). Под капотом полно соплей похоже для различных птф и дхо (болтаются оторваны) но есть и подключенные птф )))
- asferrum
- Сообщения: 5601
- Зарегистрирован: 15 июн 2012, 23:31
- Двигатель:: разные
- Мой автомобиль(и):: Ларгус на метане
- Откуда: Новомосковск-Рязань
- Откуда: Новомосковск
- Благодарил (а): 810 раз
- Поблагодарили: 306 раз
Re: Вынимаю ключ зажигания, все работает.
Указалка топлива и должна работать. на спортах так. На п2скорее всего тоже.
Люблю жизнь!
С уважением,Юрий.
С уважением,Юрий.
- Влад
- Сообщения: 1455
- Зарегистрирован: 03 фев 2008, 11:51
- Двигатель:: 6G72 12
- Мой автомобиль(и):: Pajero 1998 араб
- Откуда: Спб
- Откуда: Питер
- Благодарил (а): 4 раза
- Поблагодарили: 29 раз
Re: Вынимаю ключ зажигания, все работает.
Может сигналка с автозапуском? Там так проверка нейтрали происходит.
Паджеро classik 2,5 2002г.136 л.с.+FGC-BOX.Гудрич АТ-32, Шноркель РИФ, TROFFIX TX 9500. в разборе((( не вынес 10 Питерских зим)
Араб 3.0 АКПП, 1998г. 150 л.с. принял вахту)
СГВ 2010 коротышь)))))
Сузуки AN 650(бургман) для души.
Араб 3.0 АКПП, 1998г. 150 л.с. принял вахту)
СГВ 2010 коротышь)))))
Сузуки AN 650(бургман) для души.
-
Python
- Сообщения: 32
- Зарегистрирован: 06 фев 2017, 01:31
- Двигатель:: 6G74 MPI
- Мой автомобиль(и):: Pajero II 1994 г.в., V25W, МКПП.
- Откуда: Волгоградская область
- Благодарил (а): 8 раз
Re: Вынимаю ключ зажигания, все работает.
Хм. т.е. это нормальное поведение для указателя топлива? ок. Приму к сведению.asferrum писал(а):Указалка топлива и должна работать. на спортах так. На п2скорее всего тоже.
-
Python
- Сообщения: 32
- Зарегистрирован: 06 фев 2017, 01:31
- Двигатель:: 6G74 MPI
- Мой автомобиль(и):: Pajero II 1994 г.в., V25W, МКПП.
- Откуда: Волгоградская область
- Благодарил (а): 8 раз
Re: Вынимаю ключ зажигания, все работает.
Отключил лишние самопальные провода, теперь при вытаскивании ключа зажигания вроде бы всё гаснет, ничего не работает. Измерил ток при выключенном зажигании - получилось 0,06А. Такой ток нормальный при выключенном зажигании или должно быть еще меньше?
Последний раз редактировалось Python 01 янв 2018, 18:09, всего редактировалось 1 раз.
-
kirmos
- Сообщения: 322
- Зарегистрирован: 23 фев 2017, 16:38
- Двигатель:: 4d111111
- Мой автомобиль(и):: МПС 1 4D56 2008 год
- Откуда: тамбов
- Благодарил (а): 8 раз
- Поблагодарили: 16 раз
Re: Вынимаю ключ зажигания, все работает.
всех с Новым годом
http://pajero4x4.ru/bbs/phpBB2/viewtopi ... 5&start=15
на мпс 1 был коротыш. в теме есть фотки
http://pajero4x4.ru/bbs/phpBB2/viewtopi ... 5&start=15
на мпс 1 был коротыш. в теме есть фотки
МПС1 2008 год, черный, двиг 4D56, пробег 150 000 км - остался в семье
НМПС2 2014год, белый, двиг 4D56 продана на пробеге 150 т к м
МБ GL350
НМПС2 2014год, белый, двиг 4D56 продана на пробеге 150 т к м
МБ GL350
-
Кузьмич 68
- Сообщения: 191
- Зарегистрирован: 18 май 2016, 11:23
- Двигатель:: 6g72
- Мой автомобиль(и):: Монтеро Спорт
- Откуда: Омская
- Благодарил (а): 6 раз
- Поблагодарили: 5 раз
Re: Вынимаю ключ зажигания, все работает.
Нормальный.Python писал(а):Отключил лишние самопальные провода, теперь при вытаскивании ключа зажигания вроде бы всё гаснет, ничего не работает. Измерил ток при выключенном зажигании - получилось 0,06А. Такой ток нормальный при выключенном зажигании или должно быть еще меньше?
- sergeyrr59
- Сообщения: 47
- Зарегистрирован: 20 июн 2011, 16:46
- Двигатель:: 6G74.Бензин,194л.с.
- Мой автомобиль(и):: Мицубиси П2,Длинный,97г, Honda Goldwing GL1500SE'92г
- Откуда: Москва, Гольяново
- Откуда: Москва
- Контактная информация:
Re: Вынимаю ключ зажигания, все работает.
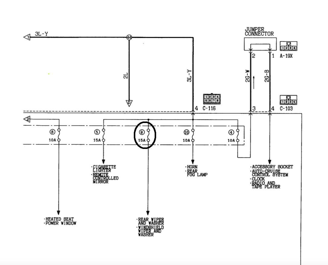
Изучение доступных схем(в бумажном мануале и скачанных из сети) и исследование ситуации путем отключения некоторого количества разъемов и перемычек, и контроля наличия плюса, привело меня к предохранителю №9(15а) в салонном блоке, от него запитаны стелоочистители лобовика и стекла задней двери, его вынимаю и проблема пропадает:
Предполагаю, что косяк внутри блока предохранителей, "посторонний плюс" от батареи "сел" на "появляющийся плюс" на этом предохранителе от замка зажигания, сами щетки продолжают работать(кое как правда) при выключенном зажигании и вынутом предохранителе, замыкание внутри блока "гуляющее", и если ездить без этого предохранителя, то щетки то работают, то нет, с блоком буду весной разбираться, пока решил вопрос таким жучком:
Предохранитель выкинул, вставил на его место отдельные контакты с реле и предохранителем, управляющую обмотку реле запитал "появляющимся плюсом" с другого места, т.е поворачиваем ключ, реле замыкается по обычной логике, на щетки подается напряжение, выключаем-напряжение пропадает, все работает корректно, это конечно мера временная, и по весне либо сделаю санацию блока, либо его поменяю.
Предполагаю, что косяк внутри блока предохранителей, "посторонний плюс" от батареи "сел" на "появляющийся плюс" на этом предохранителе от замка зажигания, сами щетки продолжают работать(кое как правда) при выключенном зажигании и вынутом предохранителе, замыкание внутри блока "гуляющее", и если ездить без этого предохранителя, то щетки то работают, то нет, с блоком буду весной разбираться, пока решил вопрос таким жучком:
Предохранитель выкинул, вставил на его место отдельные контакты с реле и предохранителем, управляющую обмотку реле запитал "появляющимся плюсом" с другого места, т.е поворачиваем ключ, реле замыкается по обычной логике, на щетки подается напряжение, выключаем-напряжение пропадает, все работает корректно, это конечно мера временная, и по весне либо сделаю санацию блока, либо его поменяю.
Либо руки, либо деньги.
- alkorh
- Сообщения: 609
- Зарегистрирован: 13 дек 2009, 21:28
- Двигатель:: 6G74
- Мой автомобиль(и):: Mitsubishi Pajero II 5D, Mitsubishi Pajero II 3D
- Откуда: Иваново
- Откуда: Иваново
- Благодарил (а): 3 раза
- Поблагодарили: 27 раз
Re: Вынимаю ключ зажигания, все работает.
Вынуть-поставить, почистить блок 1 час времени. Зачем мудрить? Теперь на 100% ясно, что внутри все окислилось и присутствует вода. Что у вас завтра замкнет? До весны он может так сгнить, что его останется только выкинуть.
PII 5D,93,4D56,АКПП,ComeUp12,5,GT Radial MT 33",путешествия
PII 3D,92,6G74,АКПП,WARN 8274,Silverstone eXtreme MT-117 33",спорт
MII 5D,93,6G74,АКПП,Yokohama AT 31",работа
PII 5D,96,6G74,АКПП,Yokohama AT 31",остальное
PIV 5D,08,4M41,АКПП,Yokohama AT 31",у жены
PII 3D,92,6G74,АКПП,WARN 8274,Silverstone eXtreme MT-117 33",спорт
MII 5D,93,6G74,АКПП,Yokohama AT 31",работа
PII 5D,96,6G74,АКПП,Yokohama AT 31",остальное
PIV 5D,08,4M41,АКПП,Yokohama AT 31",у жены
