TRT - Вдоль р.Киржач. Для стандартных 4х4 (08.11.25) Форум Обсуждение FAQ

Тахометр не работает..бьюсь уже 6 год....

Все что связанно с бензиновыми двигателями Pajero (6G72, 4G54, etc.)

Модераторы: SNOOPER, Nbf, Romik, BAlex, drcham, алексей - Маленький Мук, DenVer

Аватара пользователя
Tike2001
Сообщения: 11
Зарегистрирован: 27 ноя 2013, 03:02
Двигатель:: 6G74 MPI
Мой автомобиль(и):: Pajero 94г
Откуда: Якутск

Тахометр не работает..бьюсь уже 6 год....

Сообщение Tike2001 »

Здравствуйте уважаемые форумчане. Вопрос такой НЕ МОГУ ЗАСТАВИТЬ РАБОТАТЬ ТАХОМЕТР :shock: !!
Щяс многие скажут: Читай другие темы… :]:-O: ..там все написано…все уже перетерли…! Я Скажу так у меня Pajero 2 6G74MPI уже 6 лет. Тахометр с самого начала не работал. А темы в Интернете по поводу (пайки тахометра, варистора и т.д) я уже давно все досканально вычитал и применил. Но не работает все равно. Я за это время столько информации перебрал.(кто бы тока знал). Мне уже как то пофиг стало на него…но уже ради принципа хочу разобраться. Начну сначала. Купил машину (тахометр не работает :*MEGA_SHOK*: ) почитал форумы разобрал (треснул) варистор запаял другой нашел трещину на резисторе 150. Пропаял. Собрал завел молчит :]:-O: . Забил на него. Через какое то время купил Б/У с белыми шкалами :) . Поставил его опять не работает ::!!!!: . Что за… :*HELP*: Снял снова и поставил его к корефану на Pajero 2 6G72 трамблерный. Этот мой :nezl6: ::-|: тахометр заработал. Тогда понял дело не в тахометре а в машине :O:-): (провода, фишки, датчики). Ладно полистал 700 страниц эл. Схем. Изучил. Что откуда и куда. Залез. Т.е нашел коммутатор (Целый-рабочий, как проверил? Да заказал новый, т.к достал меня это тахометр). Проверил при помощи диода идет ли с контакта под №5 импульс на тахометр.(он с него идет и разветвляется один на комп другой на сам тахометр). Короче импульс ЕСТЬ! МЕРЦАЕТ ОН. Далее нашел провода из колодки которые идут к тахометру:
1 провод Импульс- есть, 2 провод IGN или просто 12В, и 3 провод конечно Масса. ВСЕ ИДЕТ НА ТАХОМЕТР. Но он же гад такой снова молчит…….опять плюнул на это все. Где то через год снова заморочился. Взял короче НИВАвский тахометр(там тоже 3 провода + - импульс) подкключил его к моим фишкам от тахометра и ну и конечно он :nezl6: ::-|: заработал НИВавский тахометр. Как это понимать…слов нет…ставлю назад свой (также просто как и Нивовский только 3 провода) опять молчок.. Блин :*WALL*: целая статья получилась. Никогда так много на форуме не писал. Ну а теперь главный вопрос куда еще лезть что смотреть ::-|: ?????
Pajero 2 6G74 MPI 94год
алексей - Маленький Мук
Модератор
Сообщения: 20287
Зарегистрирован: 11 дек 2008, 16:10
Откуда: москва м Академическая
Благодарил (а): 101 раз
Поблагодарили: 1322 раза

Re: Тахометр не работает..бьюсь уже 6 год....

Сообщение алексей - Маленький Мук »

В тему про тахометр, снимать и пропаивать полностью!!!! не искать отдельные трещинки а ПОЛНОСТЬЮ!!! с микросхемой и всем всем.
Всем добра.......
Аватара пользователя
Tike2001
Сообщения: 11
Зарегистрирован: 27 ноя 2013, 03:02
Двигатель:: 6G74 MPI
Мой автомобиль(и):: Pajero 94г
Откуда: Якутск

Re: Тахометр не работает..бьюсь уже 6 год....

Сообщение Tike2001 »

еще раз повотрюсь этот тахометр работает на другой машине
Pajero 2 6G74 MPI 94год
алексей - Маленький Мук
Модератор
Сообщения: 20287
Зарегистрирован: 11 дек 2008, 16:10
Откуда: москва м Академическая
Благодарил (а): 101 раз
Поблагодарили: 1322 раза

Re: Тахометр не работает..бьюсь уже 6 год....

Сообщение алексей - Маленький Мук »

Ну так значит менять его проводку, ели он рабочий и рабочий коммутатор
Всем добра.......
Аватара пользователя
Tike2001
Сообщения: 11
Зарегистрирован: 27 ноя 2013, 03:02
Двигатель:: 6G74 MPI
Мой автомобиль(и):: Pajero 94г
Откуда: Якутск

Re: Тахометр не работает..бьюсь уже 6 год....

Сообщение Tike2001 »

сзади тахометра есть три винтика на которые через колодки-разьемы идут + - импульс. Подключаю к ним провода они все запитанны. Значит с разьемов на тахометр все идет. но тахометр молчит
Pajero 2 6G74 MPI 94год
Алексей64
Сообщения: 188
Зарегистрирован: 26 апр 2012, 17:47
Двигатель:: 6G72
Мой автомобиль(и):: MMS 2000
Откуда: Санкт-Петербург
Поблагодарили: 7 раз

Re: Тахометр не работает..бьюсь уже 6 год....

Сообщение Алексей64 »

Так может просто стрелка заклинена, подъедьте к разборке, возьмите такой же щиток да проверьте.
Это понятно пальцем в небо.
Аватара пользователя
dvm99
Сообщения: 21719
Зарегистрирован: 21 май 2012, 20:59
Двигатель:: 6G72, 12клап.,
Мой автомобиль(и):: Pajero2, Запорожец- Ланос
Откуда: Свердловская обл.
Благодарил (а): 706 раз
Поблагодарили: 1026 раз

Re: Тахометр не работает..бьюсь уже 6 год....

Сообщение dvm99 »

Tike2001 писал(а): Снял снова и поставил его к корефану на Pajero 2 6G72 трамблерный. Этот мой :nezl6: ::-|: тахометр заработал.
Вот похоже кто-то до тебя такой от 72-го и воткнул... У этих тахометров разная чувствительность по уровню входного сигнала.
Ищи от 74-го...
Дмитрий

Боливар2 - П2, 92г., V43, 6G72(12V), V4AW2, RD/L, пруль (чистокровный японский рысак)
Боливар1 - П2, 93г., 6G72(12V), МКПП, V43, RD/L, Европа (славный был конь, но уже донор)
алексей - Маленький Мук
Модератор
Сообщения: 20287
Зарегистрирован: 11 дек 2008, 16:10
Откуда: москва м Академическая
Благодарил (а): 101 раз
Поблагодарили: 1322 раза

Re: Тахометр не работает..бьюсь уже 6 год....

Сообщение алексей - Маленький Мук »

или дизельный, тож работать не будет
Всем добра.......
Аватара пользователя
Tike2001
Сообщения: 11
Зарегистрирован: 27 ноя 2013, 03:02
Двигатель:: 6G74 MPI
Мой автомобиль(и):: Pajero 94г
Откуда: Якутск

Re: Тахометр не работает..бьюсь уже 6 год....

Сообщение Tike2001 »

тахометр не от дизеля. Там 8 тыс оборотов(на моем). Че значит тахометр от 72 от 74 различается? ::'(: Я уже думаю может быть они различаются одни от катушек работают другие от конденсатора трамблера :)
Pajero 2 6G74 MPI 94год
Аватара пользователя
dvm99
Сообщения: 21719
Зарегистрирован: 21 май 2012, 20:59
Двигатель:: 6G72, 12клап.,
Мой автомобиль(и):: Pajero2, Запорожец- Ланос
Откуда: Свердловская обл.
Благодарил (а): 706 раз
Поблагодарили: 1026 раз

Re: Тахометр не работает..бьюсь уже 6 год....

Сообщение dvm99 »

Tike2001 писал(а):тахометр не от дизеля. Там 8 тыс оборотов(на моем). Че значит тахометр от 72 от 74 различается? ::'(: Я уже думаю может быть они различаются одни от катушек работают другие от конденсатора трамблера :)
Я был не прав, погорячился... ::-[:
Сейчас с пристрастием поглядел схему, должен твой тахометр работать!
Просто я забыл про Нойз-Фильтр, а в нем есть гасящий резистор.
Так что по входам тахометров одно и тоже и у 72, и у 74.
Буфер обмена01.gif
А нивовский тахометр, он как на вазовской классике?
Если да, то он точно работать не будет. Я как-то такой адаптировал к своему Ланосу, дык помню, что разбирал его и в схеме входную часть схемы переделывал.
Дмитрий

Боливар2 - П2, 92г., V43, 6G72(12V), V4AW2, RD/L, пруль (чистокровный японский рысак)
Боливар1 - П2, 93г., 6G72(12V), МКПП, V43, RD/L, Европа (славный был конь, но уже донор)
Аватара пользователя
Tike2001
Сообщения: 11
Зарегистрирован: 27 ноя 2013, 03:02
Двигатель:: 6G74 MPI
Мой автомобиль(и):: Pajero 94г
Откуда: Якутск

Re: Тахометр не работает..бьюсь уже 6 год....

Сообщение Tike2001 »

Обычный нивовский тахометр 21213. он спокойно работает. Даже обороты примерно точные показывает.
Вложения
66f9f54s-960.jpg
Pajero 2 6G74 MPI 94год
Аватара пользователя
Карбафос
Сообщения: 8391
Зарегистрирован: 10 дек 2008, 16:16
Двигатель:: 6G72 12V
Мой автомобиль(и):: Пыжикк
Откуда: УУууууу...
Откуда: Улан-Удэ
Благодарил (а): 14 раз
Поблагодарили: 48 раз
Контактная информация:

Re: Тахометр не работает..бьюсь уже 6 год....

Сообщение Карбафос »

Tike2001 писал(а):тахометр не от дизеля. Там 8 тыс оборотов(на моем). Че значит тахометр от 72 от 74 различается? ::'(: Я уже думаю может быть они различаются одни от катушек работают другие от конденсатора трамблера :)
А какая разница? Это исполнительный модуль, шо весемь шо четыре тышши ему крутить та.. при разборе, я разницы не видел акромя светофильтра
П2:1995 г.,LT285*75*16, 6G72 12V, МКПП, Принудительная блокировка сзади, 4 см, силовые бампера, CоmeUР9500, 3 дв, Араб, счасливый обладатель АСЛ 1985 года выпуска заточена как бритва! Вопрос: Джип должен быть вровень с грязью или выпирать??!!
Аватара пользователя
dvm99
Сообщения: 21719
Зарегистрирован: 21 май 2012, 20:59
Двигатель:: 6G72, 12клап.,
Мой автомобиль(и):: Pajero2, Запорожец- Ланос
Откуда: Свердловская обл.
Благодарил (а): 706 раз
Поблагодарили: 1026 раз

Re: Тахометр не работает..бьюсь уже 6 год....

Сообщение dvm99 »

Вчера был в гараже и с оказией замерил сопротивление резистора в Ноиз-Фильтре
вот это вот:
Буфер обмена01.gif
Намерил 2,2 кОм.
Что-то маловато мне кажется, для того чтоб тахометры были универсальные на 72 и 74. Конечно могу и ошибаться...
Хрен знает этих японцев, они иногда вытворяют несусветные вещи.
Суть такая (почему мне кажется что маловато намерил), что тахометр 72-го мотора работает по сути от транзистора катушки зажигания, т.е. сигнал там амплитудой 12В.
Но гасящий резистор нойз-фильтра снижает эту амплитуду по з-ну Ома в пропорции отношения этого резистора ко входному сопротивлению тахометра.
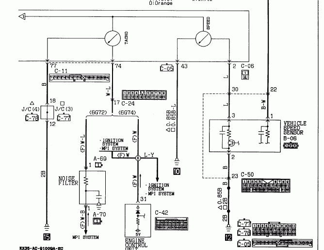
На тахометр 74-го мотора сигнал питается по сути от ЭБУ, там +5В. Но тоже есть схемка, состоящая из диода и сопротивления. Диод там служит для развязки тахометра от сигнала, идущего внутрь ЭБУ.
Зачем я в сё это написал? - ХЗ :*SCRATCH*: ::-D:
Ну ладно, написал и написал...
В общем нужно замерить входное сопротивление твоего тахометра и сравнить с моим от 72-го мотора (у меня где-то валяется исправная панель).
Тогда точно узнаем, одинаковые они или нет.
Теперь к делу, т.е. где замерять.
Вот моя панель со стороны печатной платы:
P1050403 (Б1).jpg
Схема (из мануала) по номерам выводов не совпадает с твоей, т.к. у меня 93 г.в.
Но физически контакты разъёмов должны находиться на тех же местах.
Стрелками на фотке я обозначил: красной- вход тахометра, чёрной- вывод "масса" на него. На самой панели вытравленные циферки похоже перепутаны и написаны в обратном порядке.
Проверь меня, если ошибаюсь... У тебя всё так же?
Если так, то нужно замерить тестером сопротивление между ними.
Причём, мерь и так, и этак! Т.е. выводы тестера меняй местами, и оба эти значения озвучь!
Я померю на своей панели, и потом сравним.
Дальше война план покажет...
Дмитрий

Боливар2 - П2, 92г., V43, 6G72(12V), V4AW2, RD/L, пруль (чистокровный японский рысак)
Боливар1 - П2, 93г., 6G72(12V), МКПП, V43, RD/L, Европа (славный был конь, но уже донор)
Аватара пользователя
dvm99
Сообщения: 21719
Зарегистрирован: 21 май 2012, 20:59
Двигатель:: 6G72, 12клап.,
Мой автомобиль(и):: Pajero2, Запорожец- Ланос
Откуда: Свердловская обл.
Благодарил (а): 706 раз
Поблагодарили: 1026 раз

Re: Тахометр не работает..бьюсь уже 6 год....

Сообщение dvm99 »

dvm99 писал(а): В общем нужно замерить входное сопротивление твоего тахометра и сравнить с моим от 72-го мотора (у меня где-то валяется исправная панель).
Тогда точно узнаем, одинаковые они или нет.
Блин, засада тут выходит...
Сейчас на домашнем компе нашёл фотки платы своего тахометра и поглядел входную часть схемы.
P1090425.JPG
P1090427.JPG
Там на входе стоит последовательно диод, и это не даст замерить корректно входное сопротивление
. У диода сопротивление дифференциальное, а у тестера напряжение на замере сопротивления довольно маленькое. Поэтому сопротивление диода будет сильно влиять.
Я подозревал такое, но надеялся, что мож пронесёт, а ннет!
Можно конечно вскрыть панель и добраться до платы, чтоб померить без диода, но уж больно геморрно это. :*NO*:
Дмитрий

Боливар2 - П2, 92г., V43, 6G72(12V), V4AW2, RD/L, пруль (чистокровный японский рысак)
Боливар1 - П2, 93г., 6G72(12V), МКПП, V43, RD/L, Европа (славный был конь, но уже донор)
Аватара пользователя
dvm99
Сообщения: 21719
Зарегистрирован: 21 май 2012, 20:59
Двигатель:: 6G72, 12клап.,
Мой автомобиль(и):: Pajero2, Запорожец- Ланос
Откуда: Свердловская обл.
Благодарил (а): 706 раз
Поблагодарили: 1026 раз

Re: Тахометр не работает..бьюсь уже 6 год....

Сообщение dvm99 »

В общем, интерес меня поборол...
Время было, решил вскрыть панель, это недолго.
Замерил входное сопротивление после диода относительно массы, вызвонилось 48 кОм .
Как и где мерил видно здесь:
IMG_3631.JPG
IMG_3634.JPG
Таким образом резистор, что стоит в Нойз-фильтре практически ничего не гасит (о чём я выше и говорил, что маловато 2,2 кОм) и выполняет чисто предохранительную функцию. Мало ли, если КЗ в панели или жгутах, чтоб зажигание при этом работало.
Вырисовал входную часть схемы, т.е. тот самый делитель и замерил номиналы резисторов.
IMG_3635.JPG
В общем основных элемента делителя два, это 33 кОм и 15 кОм. (18 кОм в делении не участвует). Подучается, что они делят входной сигнал на 3, поэтому после делителя (обозначено стрелкой) будет напряжение 12 : 3 = 4В.
Т.е. сигнал по уровню близко к 5В, если бы сигнал использовал запитку от ЭБУ.

Вот ещё подписал на плате, где что находится:
P1090425_1.JPG
Таким образом, вполне возможно, что в тахометре 74-го мотора (а возможно и дизелей) просто изменены номиналы резисторов входного делителя, или вообще может не быть резистора 33 кОм, и просто стоит перемычка (хотя я бы оставил резистор, но поставил бы с меньшим номиналом).

Tike2001, если у тебя всё совпадает с моим тахометром, то можно поиграться с делителем, а именно : вместо резика 33 кОм поставить сначала 1кОм, а если не поможет, то ещё уменьшить...
Дмитрий

Боливар2 - П2, 92г., V43, 6G72(12V), V4AW2, RD/L, пруль (чистокровный японский рысак)
Боливар1 - П2, 93г., 6G72(12V), МКПП, V43, RD/L, Европа (славный был конь, но уже донор)
Аватара пользователя
mamont56
Сообщения: 14854
Зарегистрирован: 28 окт 2009, 23:36
Двигатель:: 100 и еще лошадь
Мой автомобиль(и):: TINO -ЕШТЩ
Откуда: Н.Новгород
Откуда: Нижний Новгород
Благодарил (а): 239 раз
Поблагодарили: 204 раза

Re: Тахометр не работает..бьюсь уже 6 год....

Сообщение mamont56 »

Вложения
м-с.JPG
...мы, лентяи ,должны помогать друг другу ,иначе трудоголики захватят власть!...
Аватара пользователя
dvm99
Сообщения: 21719
Зарегистрирован: 21 май 2012, 20:59
Двигатель:: 6G72, 12клап.,
Мой автомобиль(и):: Pajero2, Запорожец- Ланос
Откуда: Свердловская обл.
Благодарил (а): 706 раз
Поблагодарили: 1026 раз

Re: Тахометр не работает..бьюсь уже 6 год....

Сообщение dvm99 »

mamont56 писал(а):Дим, вотт еще...
http://we.easyelectronics.ru/autoelectr ... aneli.html
Петрович!
Я это уже читал... ::-D:
И даташит хотел найти на микросхему, нигде его нету...
Но в данной теме это не надо!
Поскольку есть предположение, что "граната не той системы", и её нужно адаптировать.
Дмитрий

Боливар2 - П2, 92г., V43, 6G72(12V), V4AW2, RD/L, пруль (чистокровный японский рысак)
Боливар1 - П2, 93г., 6G72(12V), МКПП, V43, RD/L, Европа (славный был конь, но уже донор)
Аватара пользователя
mamont56
Сообщения: 14854
Зарегистрирован: 28 окт 2009, 23:36
Двигатель:: 100 и еще лошадь
Мой автомобиль(и):: TINO -ЕШТЩ
Откуда: Н.Новгород
Откуда: Нижний Новгород
Благодарил (а): 239 раз
Поблагодарили: 204 раза

Re: Тахометр не работает..бьюсь уже 6 год....

Сообщение mamont56 »

:*DONT_KNOW*:

::-D:
...мы, лентяи ,должны помогать друг другу ,иначе трудоголики захватят власть!...
Аватара пользователя
GWG
Сообщения: 751
Зарегистрирован: 26 сен 2008, 10:48
Двигатель:: 4G63T
Мой автомобиль(и):: RVR 2Gen, Smart, Fiat Marea
Откуда: Новосибирск
Благодарил (а): 4 раза
Поблагодарили: 13 раз

Re: Тахометр не работает..бьюсь уже 6 год....

Сообщение GWG »

Я понимаю что дам, наверное, самый банальный совет, но, тем не менее: если в славном городе Якутске есть разборки - ехать туда и втыкать все подряд приборки от Пыжей. Если уж даже тазовский работает - значит должен и родной какой-нибудь найтись рабочий.
Только на разборах не говорить про 6 лет танцев с бубном :)))))
Аватара пользователя
EXCITER
Сообщения: 206
Зарегистрирован: 14 дек 2009, 00:36
Двигатель:: 6G74 Бензин
Мой автомобиль(и):: Mitsubishi Pajero II 1998 МКПП 3500 Короткий
Откуда: Пенза
Откуда: Пенза
Благодарил (а): 12 раз
Поблагодарили: 2 раза

Тахометр не работает..бьюсь уже 6 год....

Сообщение EXCITER »

Tike2001, удалось победить проблему с тахометром?? У меня похожая ситуация, началось осенью 2018, сначала то работал,то не работал, бывало что во время движения стрелка могла как начать показывать,так и наоборот,падала в ноль. Последние месяца 3-4 не работает вообще. При этом стоит бортовой комп, и на нем обороты отображаются. Я так понимаю дело в этом случае точно не в коммутаторе?? То есть надо смотреть именно сам тахометр и проводку которая на него идет?
MMC Pajero II 3-х дверн, 1998 г.в., механика Super Select, дв. 6G74 3500 24 кл., 194 л.с., пробег 182 000
Ответить

Вернуться в «Бензиновый двигатель Mitsubishi»