ВЕНТИЛЯТОР ПЕЧКИ ? МПС.
Модераторы: SNOOPER, Nbf, drcham, Romik, BAlex, Podzemshik
ВЕНТИЛЯТОР ПЕЧКИ ? МПС.
вентилятор печки включаеться только при включении клим.контроя на максиум. Полетел резистор отопителя? Если его отщёлкиваешь -тоже самое ,вентиляция включаеться только на максиуме.
ПОКА ДЫШУ-НАДЕЮСЬ ..... МПС .3000. МЕХАНИКА.... 2004 год
-
ma03
- Сообщения: 326
- Зарегистрирован: 20 ноя 2007, 21:53
- Откуда: Москва, СВАО
- Благодарил (а): 3 раза
- Поблагодарили: 6 раз
Re: ВЕНТИЛЯТОР ПЕЧКИ ? МПС.
У этой машины резистор пока не разбирал, но на других в нем стоит термопредохраитель вот он и перегорает. Причиной является повышенный ток потребления электродвигателем вентилятора. Замена просто резистора или его ремонт может помочь на какоето время, потом опять выгорит. Проверь, легко ли крутится вал электродвигателя. Если машина не очень новая то может засохнуть смазка и налипнуть всякого мусора на подшипники, могут разбится сами подшипники.
Модель [25Q] PAJ SPORT (K90#)
Модификация [K96W] 3000/4WD
Комплектация [GNHEL6] GLS(WIDE),5FM/T LHD
Дата выпуска 12/1998 - 1 неделя
Модификация [K96W] 3000/4WD
Комплектация [GNHEL6] GLS(WIDE),5FM/T LHD
Дата выпуска 12/1998 - 1 неделя
Re: ВЕНТИЛЯТОР ПЕЧКИ ? МПС.
резистор у них воообще отдельно от движка стоит -просто в патрубке за бардачком
ПОКА ДЫШУ-НАДЕЮСЬ ..... МПС .3000. МЕХАНИКА.... 2004 год
-
ma03
- Сообщения: 326
- Зарегистрирован: 20 ноя 2007, 21:53
- Откуда: Москва, СВАО
- Благодарил (а): 3 раза
- Поблагодарили: 6 раз
Re: ВЕНТИЛЯТОР ПЕЧКИ ? МПС.
Правильно, он засунут туда чтобы его обдувал вврздух для охлаждения.волгарь писал(а):резистор у них воообще отдельно от движка стоит -просто в патрубке за бардачком
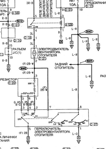
на схеме Видно что питание на пониженных скоростях осуществляется через блок резисторов на выходе котрого стоит термопредохранитель.
При минимальных оборотах , положение переключателя "LO", на двигатель подается напряжение , которое не может провернуть его ротор или с трудом его проворачивает (в случае если вращения вала двигателя затруднено по какой либо причине), при этом активное сопротивление обмотки двигателя низкое, следовательно в цепи течет большой ток( фактически равный пусковому, который может в несколько раз превышать номинальный рабочий ток двигателя), котрорый приводит к разогреву резисторов и перегоранию термопредохранителя.
Модель [25Q] PAJ SPORT (K90#)
Модификация [K96W] 3000/4WD
Комплектация [GNHEL6] GLS(WIDE),5FM/T LHD
Дата выпуска 12/1998 - 1 неделя
Модификация [K96W] 3000/4WD
Комплектация [GNHEL6] GLS(WIDE),5FM/T LHD
Дата выпуска 12/1998 - 1 неделя
Re: ВЕНТИЛЯТОР ПЕЧКИ ? МПС.
так что же делать то?
ПОКА ДЫШУ-НАДЕЮСЬ ..... МПС .3000. МЕХАНИКА.... 2004 год
Re: ВЕНТИЛЯТОР ПЕЧКИ ? МПС.
звонили" резистор по книжке- мёртвый вовсех контактах 
ПОКА ДЫШУ-НАДЕЮСЬ ..... МПС .3000. МЕХАНИКА.... 2004 год
-
ma03
- Сообщения: 326
- Зарегистрирован: 20 ноя 2007, 21:53
- Откуда: Москва, СВАО
- Благодарил (а): 3 раза
- Поблагодарили: 6 раз
Re: ВЕНТИЛЯТОР ПЕЧКИ ? МПС.
Все правильно, сгорел термопредохранитель. На схеме в книжке, он обозначается в виде "кривульки" между двумя кружками. Все измерения приизводятся относительно 3-го вывода, тоесть через него.волгарь писал(а):звонили" резистор по книжке- мёртвый вовсех контактах
Как вариант самого простого лечения поставить внешнюю перемычку между 1 и 3 контактом (перемычку ставить достаточно толстым проводом - не мене 2,5 кв.мм.).
При этом получишь две пониженных скорости вращения ( раза в полтора выше номинальных и две максимальных).
Второй, вскрываешь корпус резисторов и ставишь закоротку вместо термопредохранителя.Выглядит он ( скорее всего) как белая трубочка мм 5 в диаметре и мм 10 длины. Найдешь его легко, тк резисторы , скорей всего выполнены в виде кусков проволоки с высоким удельным сопротивлением. Поэтому перемычку надо паять непосредственно к выводам корпуса предохранителя. После этого все скорости будут работать штатно. Опасность перемычки заключается в том, что при большом токе резисторы могут раскалится так, что потечет корпус, в котором они установлены.
Новый термопредохранитель ищешь в радиомагазинах. У термопредохранителя два параметра - рабочий ток и температура срабатывания. Номинал тока и температура обычно указана на корпусе. Температура у нашего 220 грЦ, рабочий ток надо посмотреть каким предохранителем эта цепь защищена в блоке предохранителей и брать такой же или чуть больше.(скорей всего 15-25А). Обычный предохранитель туда вкорячивать смысла нет - он не работает от температуры, а запас по току там изрядный.
Если будут предлагать ставить электронные аналоги ,не соглашайся , так как у них несколько иная физика работы и назначение. В данном случае важно срабатывание от перегрева без изменения рабочих характеристик от тока и температуры при приближении к точке срабатывания.
Последне, на работе приходится использовать термопредохранители, так вот опыт их пременения показывает, что выгарание по причине старения крайне редкий случай, обычно это неисправность цепи в которой они стоят. Поэтому и обращал товое внимание на двигатель печки.
Модель [25Q] PAJ SPORT (K90#)
Модификация [K96W] 3000/4WD
Комплектация [GNHEL6] GLS(WIDE),5FM/T LHD
Дата выпуска 12/1998 - 1 неделя
Модификация [K96W] 3000/4WD
Комплектация [GNHEL6] GLS(WIDE),5FM/T LHD
Дата выпуска 12/1998 - 1 неделя
Re: ВЕНТИЛЯТОР ПЕЧКИ ? МПС.
ОГРОМНОЕ СПАСИБО!!!!!! ПОЙДУ ОТ ЭЛ.ДВИГАТЕЛЯ,ПОТОМ ЗАЙМУСИ РЕЗИСТОРМ...
ПОКА ДЫШУ-НАДЕЮСЬ ..... МПС .3000. МЕХАНИКА.... 2004 год
Re: ВЕНТИЛЯТОР ПЕЧКИ ? МПС.
а вот что здесь делать с этим разобранном резистором?
ПОКА ДЫШУ-НАДЕЮСЬ ..... МПС .3000. МЕХАНИКА.... 2004 год
Re: ВЕНТИЛЯТОР ПЕЧКИ ? МПС.
интересно очень а что можно "наколдовать " здесь?
ПОКА ДЫШУ-НАДЕЮСЬ ..... МПС .3000. МЕХАНИКА.... 2004 год
-
ma03
- Сообщения: 326
- Зарегистрирован: 20 ноя 2007, 21:53
- Откуда: Москва, СВАО
- Благодарил (а): 3 раза
- Поблагодарили: 6 раз
Re: ВЕНТИЛЯТОР ПЕЧКИ ? МПС.
Такой конструкции я еще не видел , но давай попробуем разобраться.
Цифрами указаны номера выводов разъема. Если я ошибся - поправь.
Попробуй прозвонить указанный элемент. Если он покажет обрыв, то это и есть термопредохранитель.
Если это так, то при прозвонке относительно точки "3*" результат должен быть как в таблице по книжке.
На всякий случай, прозванивай тестором в двух направлениях (меняя местами щупы), неизвестно, что они там намудрили, может быть полярность имеет значение. Если потребуется дальнейшее разбирательство, то сделай фотографию этого узла в направлении стрелки – посмотреть какие там установлены элементы и фотографию на печать, как выше, только под более прямым углом - не видна разводка в месте контактов разъема.
Попробуй прозвонить указанный элемент. Если он покажет обрыв, то это и есть термопредохранитель.
Если это так, то при прозвонке относительно точки "3*" результат должен быть как в таблице по книжке.
На всякий случай, прозванивай тестором в двух направлениях (меняя местами щупы), неизвестно, что они там намудрили, может быть полярность имеет значение. Если потребуется дальнейшее разбирательство, то сделай фотографию этого узла в направлении стрелки – посмотреть какие там установлены элементы и фотографию на печать, как выше, только под более прямым углом - не видна разводка в месте контактов разъема.
Модель [25Q] PAJ SPORT (K90#)
Модификация [K96W] 3000/4WD
Комплектация [GNHEL6] GLS(WIDE),5FM/T LHD
Дата выпуска 12/1998 - 1 неделя
Модификация [K96W] 3000/4WD
Комплектация [GNHEL6] GLS(WIDE),5FM/T LHD
Дата выпуска 12/1998 - 1 неделя
-
ma03
- Сообщения: 326
- Зарегистрирован: 20 ноя 2007, 21:53
- Откуда: Москва, СВАО
- Благодарил (а): 3 раза
- Поблагодарили: 6 раз
Re: ВЕНТИЛЯТОР ПЕЧКИ ? МПС.
Попробовал зрительно одеть крышку-похоже ,все таки, контакты длжны нумероваться так, хотя по разводке боьше подходит предидущая нумерация.
Так что сделай фотографии, что я просил. Не понятно к чему подключен контакт "1" (по этому рисунку)
Можешь попробовать прозвонить все элементы на впаянном модуле и большой элемент на плате на который указывалось в предидущем посте - какой то звонится не будет - это и есть искомое.
На мелкие детали под впаенным модулем внимание можно не обращать, пока- это похоже антидребезговый фильтр.
Можешь попробовать прозвонить все элементы на впаянном модуле и большой элемент на плате на который указывалось в предидущем посте - какой то звонится не будет - это и есть искомое.
На мелкие детали под впаенным модулем внимание можно не обращать, пока- это похоже антидребезговый фильтр.
Модель [25Q] PAJ SPORT (K90#)
Модификация [K96W] 3000/4WD
Комплектация [GNHEL6] GLS(WIDE),5FM/T LHD
Дата выпуска 12/1998 - 1 неделя
Модификация [K96W] 3000/4WD
Комплектация [GNHEL6] GLS(WIDE),5FM/T LHD
Дата выпуска 12/1998 - 1 неделя
-
vadym
- Сообщения: 1457
- Зарегистрирован: 12 сен 2007, 00:50
- Откуда: Черновцы
- Благодарил (а): 12 раз
- Поблагодарили: 120 раз
Re: ВЕНТИЛЯТОР ПЕЧКИ ? МПС.
Э, парни судя по фото это транзистор вентилятора печки MR 315051, http://www.az495.ru/index.php?find_oem=MR315051 , а не резистор старого образца.
Он не имеет никаких термо пред. обычно он просто сгорает и его надо менять
Он не имеет никаких термо пред. обычно он просто сгорает и его надо менять
PAJERO SPORT 2003 2,5 TD
- SergeyVT
- Сообщения: 513
- Зарегистрирован: 09 ноя 2009, 08:25
- Откуда: Улан-Удэ
- Благодарил (а): 24 раза
- Поблагодарили: 5 раз
Re: ВЕНТИЛЯТОР ПЕЧКИ ? МПС.
да, это транзистор, вон еще паста осталась - он же к радиатору был прикреплен?
МПС 3.0 АКПП 2008 г. SS
Re: ВЕНТИЛЯТОР ПЕЧКИ ? МПС.
ТО что вы указали стрелкой -это просто медная пластиночка.. Чёрный модуль препаен( три одинаковых точки) по третей линии сверку. Просто незнаю как поствить на фотке стрелочки. Но думаю внятно обьяснил
ПОКА ДЫШУ-НАДЕЮСЬ ..... МПС .3000. МЕХАНИКА.... 2004 год
-
ma03
- Сообщения: 326
- Зарегистрирован: 20 ноя 2007, 21:53
- Откуда: Москва, СВАО
- Благодарил (а): 3 раза
- Поблагодарили: 6 раз
Re: ВЕНТИЛЯТОР ПЕЧКИ ? МПС.
Тут народ уже просветил, что это транзистор и гореть там больше нечему. На нем со стороны стрелки (где нет пасты) должен быть написан тип. Напиши, что на нем написано, если не удается сфотографировать, посмотрю что это такое, может удастся подобрать аналоги.
Модель [25Q] PAJ SPORT (K90#)
Модификация [K96W] 3000/4WD
Комплектация [GNHEL6] GLS(WIDE),5FM/T LHD
Дата выпуска 12/1998 - 1 неделя
Модификация [K96W] 3000/4WD
Комплектация [GNHEL6] GLS(WIDE),5FM/T LHD
Дата выпуска 12/1998 - 1 неделя
-
ma03
- Сообщения: 326
- Зарегистрирован: 20 ноя 2007, 21:53
- Откуда: Москва, СВАО
- Благодарил (а): 3 раза
- Поблагодарили: 6 раз
Re: ВЕНТИЛЯТОР ПЕЧКИ ? МПС.
Вот нарыл оригинал сдесь
http://www.primera-club.ru/forum/archiv ... 16262.html
Цитата
VOVANыч17.12.2008, 15:46
Отчет подготовил Melius (http://www.primera-club.ru/forum/profile.php?u=1099)
Обсуждения по этой теме тут (http://www.primera-club.ru/forum/topic/8674.htm)
Теперь обо всём по порядку. Предположительно, печка остановилась из-за транзистора, который находится в блоке управления отопителем. Точнее это усилитель вентилятора отопителя... или как-то так, если переводить с английского.
http://photofile.ru/photo/melius/952274 ... 166724.jpg
Так вот, именно у меня выгорела тепловая защита этого транзистора, а сам транзистор остался жив.
http://photofile.ru/photo/melius/952274 ... 166725.jpg
http://photofile.ru/photo/melius/952274 ... 166726.jpg
http://photofile.ru/photo/melius/952274 ... 166727.jpg
http://photofile.ru/photo/melius/952274 ... 166728.jpg
Номер оригинального NEC K2500.
На замену ему замечательно подходит IRFP064N. Стоит около 3 евро. Тепловая защита на оригинальном стояла на 140 градусов, на 2 ампера.
http://photofile.ru/photo/melius/952274 ... 166730.jpg
На новый транзистор достаточно поставить 115 градусов. Можно меньше, потому как рабочая температура у него около 70-80. На большую не советую, не помню сколько точно предел, но не больше 130... Этот предохранитель тепловой вообще стоил 0,9 евро...
http://photofile.ru/photo/melius/952274 ... 166731.jpg
http://photofile.ru/photo/melius/952274 ... 166732.jpg
Между транзистором и радиатором наносим термопасту, можно купить в любом компьютерном магазине за очень не дорого. Запомните как стоял крепёж теплового предохранителя.
Итого 3+0,9+затраты на паяние и личное время прекрасно заменяет 60 евровую деталь и работу мастера. Фото по ссылке
--------------------------------------------------------------------------------
http://www.primera-club.ru/forum/archiv ... 16262.html
Цитата
VOVANыч17.12.2008, 15:46
Отчет подготовил Melius (http://www.primera-club.ru/forum/profile.php?u=1099)
Обсуждения по этой теме тут (http://www.primera-club.ru/forum/topic/8674.htm)
Теперь обо всём по порядку. Предположительно, печка остановилась из-за транзистора, который находится в блоке управления отопителем. Точнее это усилитель вентилятора отопителя... или как-то так, если переводить с английского.
http://photofile.ru/photo/melius/952274 ... 166724.jpg
Так вот, именно у меня выгорела тепловая защита этого транзистора, а сам транзистор остался жив.
http://photofile.ru/photo/melius/952274 ... 166725.jpg
http://photofile.ru/photo/melius/952274 ... 166726.jpg
http://photofile.ru/photo/melius/952274 ... 166727.jpg
http://photofile.ru/photo/melius/952274 ... 166728.jpg
Номер оригинального NEC K2500.
На замену ему замечательно подходит IRFP064N. Стоит около 3 евро. Тепловая защита на оригинальном стояла на 140 градусов, на 2 ампера.
http://photofile.ru/photo/melius/952274 ... 166730.jpg
На новый транзистор достаточно поставить 115 градусов. Можно меньше, потому как рабочая температура у него около 70-80. На большую не советую, не помню сколько точно предел, но не больше 130... Этот предохранитель тепловой вообще стоил 0,9 евро...
http://photofile.ru/photo/melius/952274 ... 166731.jpg
http://photofile.ru/photo/melius/952274 ... 166732.jpg
Между транзистором и радиатором наносим термопасту, можно купить в любом компьютерном магазине за очень не дорого. Запомните как стоял крепёж теплового предохранителя.
Итого 3+0,9+затраты на паяние и личное время прекрасно заменяет 60 евровую деталь и работу мастера. Фото по ссылке
--------------------------------------------------------------------------------
Модель [25Q] PAJ SPORT (K90#)
Модификация [K96W] 3000/4WD
Комплектация [GNHEL6] GLS(WIDE),5FM/T LHD
Дата выпуска 12/1998 - 1 неделя
Модификация [K96W] 3000/4WD
Комплектация [GNHEL6] GLS(WIDE),5FM/T LHD
Дата выпуска 12/1998 - 1 неделя
-
vadym
- Сообщения: 1457
- Зарегистрирован: 12 сен 2007, 00:50
- Откуда: Черновцы
- Благодарил (а): 12 раз
- Поблагодарили: 120 раз
Re: ВЕНТИЛЯТОР ПЕЧКИ ? МПС.
ma03, у волгаря другой блок, хотя возможно в "черном модуле" на который указывает стрелка кроме транзистора есть и тепл. пред. и возможно он сгорел, хотя как правило накрывается транзистор .
Но!!! парень в электронике не очень, он грамотно разобрать модуль оттестировать сгоревший элемент и подбрать замену и собрать все назад вряд ли сможет. Мне кажется в его случае быстрее заказать новый блок, ему в Астрахань это 19 дней и 2200 р. судя по сайту запчастей.
И прежде чем поставить новый желательно проверить работу самого вентилятора, что-бы новый блок не угробить.
Но!!! парень в электронике не очень, он грамотно разобрать модуль оттестировать сгоревший элемент и подбрать замену и собрать все назад вряд ли сможет. Мне кажется в его случае быстрее заказать новый блок, ему в Астрахань это 19 дней и 2200 р. судя по сайту запчастей.
И прежде чем поставить новый желательно проверить работу самого вентилятора, что-бы новый блок не угробить.
PAJERO SPORT 2003 2,5 TD
-
ma03
- Сообщения: 326
- Зарегистрирован: 20 ноя 2007, 21:53
- Откуда: Москва, СВАО
- Благодарил (а): 3 раза
- Поблагодарили: 6 раз
Re: ВЕНТИЛЯТОР ПЕЧКИ ? МПС.
Что блок другой по конструктиву - это ясно он и от машины другой фирмы. Я привел "цитату" чтобы показать, что народ их чинит без проблем. Да и методика там нормально показана. На первый взгляд схемотехника и в том и в нашем блоке одинакова.vadym писал(а):ma03, у волгаря другой блок, хотя возможно в "черном модуле" на который указывает стрелка кроме транзистора есть и тепл. пред. и возможно он сгорел, хотя как правило накрывается транзистор .
Но!!! парень в электронике не очень, он грамотно разобрать модуль оттестировать сгоревший элемент и подбрать замену и собрать все назад вряд ли сможет. Мне кажется в его случае быстрее заказать новый блок, ему в Астрахань это 19 дней и 2200 р. судя по сайту запчастей.
И прежде чем поставить новый желательно проверить работу самого вентилятора, что-бы новый блок не угробить.
Поэтому и хотелосьбы узнать- первое, какой транзистор стоит у нас, второе, что это за коричневый элемент ( указывал стрелкой ) .
Черный модуль - присмотревшись очень похож на просто транзисор в корпуск ТО247, а коричневая пластинка ( говорят из меди? - хотя что она там делает) похоже всетаки выполняет роль термопредохранителя - так как его в другом виде сдесь не наблюдается, а по аналогии с "чужим регулятором" он должен быть. Еще это может быть мощный низкоомный токоограничивающий резистор? Трудно сказать не прозвонив и не покрутив в руках.
Там делов то с ремонотм осталось- подобрать замену транзистору ( если подойдет указанный IRFP054 то ему цена даже в "жлобистом" ЧИПЕ и Дипе 300р) и прозвонить этот коричневый элемент - убедится что он пропускает ток.
PS А поменять целиком - это конечно проще- но мы здесь простых путей не ищем. Ищем более дешевые.
Что выгодней и легче - выбирать исполнителю.
Модель [25Q] PAJ SPORT (K90#)
Модификация [K96W] 3000/4WD
Комплектация [GNHEL6] GLS(WIDE),5FM/T LHD
Дата выпуска 12/1998 - 1 неделя
Модификация [K96W] 3000/4WD
Комплектация [GNHEL6] GLS(WIDE),5FM/T LHD
Дата выпуска 12/1998 - 1 неделя
