TRT - Вдоль р.Киржач. Для стандартных 4х4 (08.11.25) Форум Обсуждение FAQ
Корректор фар
Модераторы: SNOOPER, Nbf, Romik, BAlex, drcham, Podzemshik
- шахтер
- Сообщения: 38
- Зарегистрирован: 07 окт 2010, 18:20
- Двигатель:: 6G72
- Мой автомобиль(и):: Mitsubishi Pajero Sport, модель 3000/4WD(K96W)
- Откуда: Респ. Коми Приполярье
Корректор фар
Доброго времени суток! Столкнулся с проблемкой- не работает корректор фар! Точнее работает, но в разные стороны!!! Перевожу с 0 на 4 левая фара опускается, как положено,а правая поднимается!!! Вручную фары регулируются нормально. Искал в мануале- нет никаких схем. может из-за проводки? Моторчики оба работают, и вместе и по одному, пробовал по всякому, даже выкручивал-все работает но не так как надо.
Оно бы вроде не очень надо, да не могу пройти техосмотр, при....ся гад
с этим корректором. Может кто сталкивался? (Да! Сервиса нет.)
Pajero Sport 3л 6G72 АКПП 2001г зелененький
Re: Корректор фар
Сталкивался с такой хренью на фарах DEPO. Лечить было лень - пришлось бы снимать фары, выкручивать моторчики, потом опять фары регулировать, так что забил. Обсуждал эту тему с разными людьми, пришли к выводу что там с коммутацией не все в порядке - проводочки перепутаны. В итоге поставил оригинал и все заработало.шахтер писал(а):Доброго времени суток! Столкнулся с проблемкой- не работает корректор фар! Точнее работает, но в разные стороны!!! Перевожу с 0 на 4 левая фара опускается, как положено,а правая поднимается!!! Вручную фары регулируются нормально. Искал в мануале- нет никаких схем. может из-за проводки? Моторчики оба работают, и вместе и по одному, пробовал по всякому, даже выкручивал-все работает но не так как надо.![]()
![]()
Оно бы вроде не очень надо, да не могу пройти техосмотр, при....ся гад
с этим корректором. Может кто сталкивался? (Да! Сервиса нет.)
Митсу Паджеро Спорт 2008, АКПП, сток.
- шахтер
- Сообщения: 38
- Зарегистрирован: 07 окт 2010, 18:20
- Двигатель:: 6G72
- Мой автомобиль(и):: Mitsubishi Pajero Sport, модель 3000/4WD(K96W)
- Откуда: Респ. Коми Приполярье
Re: Корректор фар
Заморочился, снял фару , вытащил блочок , разобрал все в итоге выяснилось- умерла микросхема! Парепаивал + и - на моторчике, крутит на реверс, подключаешь в схемку-та же хрень!
Pajero Sport 3л 6G72 АКПП 2001г зелененький
- Димьен
- Сообщения: 451
- Зарегистрирован: 08 авг 2011, 13:13
- Двигатель:: бензин
- Мой автомобиль(и):: VW TIGUAN 4MOTION
- Откуда: Балашиха
- Благодарил (а): 3 раза
- Поблагодарили: 1 раз
Re: Корректор фар
Доброго времени суток
В процессе линзования паджерика выяснилось что корректоры фар не работают. Установщики сказали что сами механизмы в фаре в рабочем состоянии, типа на них сигнал не поступает. Не подскажите куда лезть? А то вроде фары отрегулировали на стенде, но на трассе иногда мигают мне, наверно слепит, хочу пониже опустить.
В процессе линзования паджерика выяснилось что корректоры фар не работают. Установщики сказали что сами механизмы в фаре в рабочем состоянии, типа на них сигнал не поступает. Не подскажите куда лезть? А то вроде фары отрегулировали на стенде, но на трассе иногда мигают мне, наверно слепит, хочу пониже опустить.
-
vadym
- Сообщения: 1457
- Зарегистрирован: 12 сен 2007, 00:50
- Откуда: Черновцы
- Благодарил (а): 12 раз
- Поблагодарили: 120 раз
Re: Корректор фар
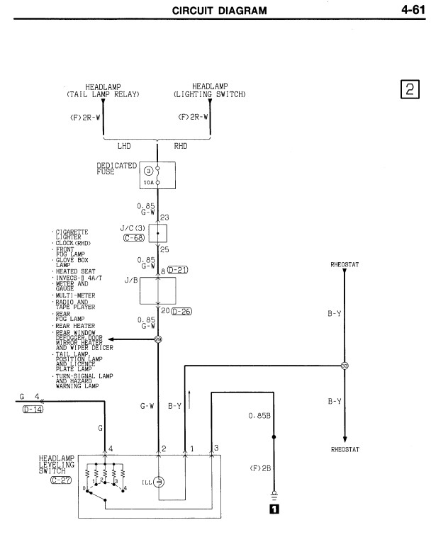
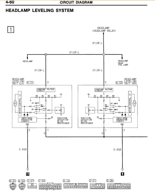
На корректоры подключаются разъемы из трех проводов, на контакт 3 приходит питание (см. схему), 2- масса, провода от контакта 1 от каждого корректора соединены вместе и идут на регулятор подъема на панели. В регуляторе набор из пяти резисторов которые по очереди подключаются на на массу при вращении колесика регулятора. Если питание на корректоры подается и масса присутствует, надо отключить разъемы от корректоров и мультиметром замерить сопротивление провода подходящего к контакту 1 относительно массы (контакт 2). Должно быть в соответствии с таблицей в разных положениях регулятора. Если в норме, неисправны корректоры, если нет - регулятор или проводка.Димьен писал(а):Доброго времени суток
В процессе линзования паджерика выяснилось что корректоры фар не работают. Установщики сказали что сами механизмы в фаре в рабочем состоянии, типа на них сигнал не поступает. Не подскажите куда лезть? А то вроде фары отрегулировали на стенде, но на трассе иногда мигают мне, наверно слепит, хочу пониже опустить.
Удачи.
PAJERO SPORT 2003 2,5 TD
- Chumahod
- Сообщения: 12630
- Зарегистрирован: 02 дек 2007, 21:56
- Двигатель:: 6G72
- Мой автомобиль(и):: Pajero Sport 2000г
- Откуда: МСК
- Откуда: Москва, ЮВАО
- Благодарил (а): 775 раз
- Поблагодарили: 764 раза
Re: Корректор фар
Добавлю: в деповских корректорах распиновка не совпадает с заводскими корректорами! Не заморачивался, родные корректоры прекрасно встают в деповские фары.
"Есть люди которые помнят добро, а есть все остальные." (с)
МКПП, 380ткм (пробег по н/в), Venom Power Terra Hunter X/T 265/70-16, подвеска ОМЕ, демпфер Proсomp, диодный рабочий свет по кругу, защита, пороги и ещё куча вкусных ништяков на машинке:)
МКПП, 380ткм (пробег по н/в), Venom Power Terra Hunter X/T 265/70-16, подвеска ОМЕ, демпфер Proсomp, диодный рабочий свет по кругу, защита, пороги и ещё куча вкусных ништяков на машинке:)
-
dvk1331
- Сообщения: 36
- Зарегистрирован: 29 ноя 2013, 19:46
- Двигатель:: 6g72
- Мой автомобиль(и):: montero sport
- Откуда: Нижний Новгород
- Благодарил (а): 4 раза
Re: Корректор фар
Добрый день. Тоже заморочился с корректорами. У меня в монтеро спорт их не было изначально. Поставил фары депо с линзами и корректорами, купил на разборке регулятор с откусанными проводами и теперь ломаю голову с распиновкой этого регулятора. Я так понял, что два контакта отвечают за лампочку подсветки регулятора, один управляющий и один питание (+ или - не знаю чем происходит в этой машине управление). Если кто знает подскажите распиновки 
- Dimix
- Сообщения: 12128
- Зарегистрирован: 26 сен 2006, 18:31
- Двигатель:: 6G72 24v
- Мой автомобиль(и):: montero sport'02
- Откуда: Балашиха
- Откуда: Россия, Балашиха-Москва
- Благодарил (а): 88 раз
- Поблагодарили: 398 раз
-
pyatakov
- Сообщения: 2
- Зарегистрирован: 18 янв 2021, 17:56
- Двигатель:: 6G74
- Мой автомобиль(и):: Pajero V65W
- Откуда: Барнаул
Корректор фар
Здравствуйте подниму тему, так как поиском не смог найти нужную информацию. Один моторчик корректора фар мертвый. По каталогам пробивается, что номер моторчика один, и стоит их на машине два штуки. Электрик сказал, что они разные для правой и левой фары. Вопрос одинаковые ли моторчики в правой и левой фаре. Паджерик 2005 года левый руль, V65W,бензин GDI.
- Chumahod
- Сообщения: 12630
- Зарегистрирован: 02 дек 2007, 21:56
- Двигатель:: 6G72
- Мой автомобиль(и):: Pajero Sport 2000г
- Откуда: МСК
- Откуда: Москва, ЮВАО
- Благодарил (а): 775 раз
- Поблагодарили: 764 раза
Корректор фар
Олень твой электрик
Привода одинаковые
"Есть люди которые помнят добро, а есть все остальные." (с)
МКПП, 380ткм (пробег по н/в), Venom Power Terra Hunter X/T 265/70-16, подвеска ОМЕ, демпфер Proсomp, диодный рабочий свет по кругу, защита, пороги и ещё куча вкусных ништяков на машинке:)
МКПП, 380ткм (пробег по н/в), Venom Power Terra Hunter X/T 265/70-16, подвеска ОМЕ, демпфер Proсomp, диодный рабочий свет по кругу, защита, пороги и ещё куча вкусных ништяков на машинке:)
-
pyatakov
- Сообщения: 2
- Зарегистрирован: 18 янв 2021, 17:56
- Двигатель:: 6G74
- Мой автомобиль(и):: Pajero V65W
- Откуда: Барнаул
Корректор фар
Да он пока не мой, первый раз так скажем заехал, с другим вопросом, это решил за компанию решить, так как моторчик то уже купил. Спасибо.
