Домино Трофи 2026 - 25 Апреля - Обсудить и спросить тут.
Не работает подсветка номерного знака
Модераторы: SNOOPER, Nbf, Romik, BAlex
-
Otto Carius
- Сообщения: 32
- Зарегистрирован: 24 окт 2011, 14:45
- Двигатель:: 4D56
- Мой автомобиль(и):: Pajero Sport 2007 2.5 TD МКПП
- Откуда: Москва ВАО Новогиреево
- Благодарил (а): 4 раза
Не работает подсветка номерного знака
Добрый всем день!!!
Вопрос возможно легкий, но для меня как начинающего и автомобилиста и не сильного разбирающегося в электрике, вызвал некоторую трудность. После приобретения авто выяснил, что не работает подсветка номерного знака. Проверка показала, что напряжения ни на одну лампу не подается... Вот и хотел спросить, откуда запитываются провода подсветки, может где то обрыв. Если можно поподробнее, как найти это соединение. Или не напрягаться и запитать подсветку от одного из задних габаритов, проложив новые провода???
Всем заранее спасибо за ответы.)))
Вопрос возможно легкий, но для меня как начинающего и автомобилиста и не сильного разбирающегося в электрике, вызвал некоторую трудность. После приобретения авто выяснил, что не работает подсветка номерного знака. Проверка показала, что напряжения ни на одну лампу не подается... Вот и хотел спросить, откуда запитываются провода подсветки, может где то обрыв. Если можно поподробнее, как найти это соединение. Или не напрягаться и запитать подсветку от одного из задних габаритов, проложив новые провода???
Всем заранее спасибо за ответы.)))
Pajero Sport 2.5 TD 2007г.
- OlDer
- Сообщения: 662
- Зарегистрирован: 10 окт 2008, 14:07
- Двигатель:: 6G72
- Мой автомобиль(и):: Pajero 2
- Откуда: Электросталь
- Благодарил (а): 2 раза
- Контактная информация:
Re: Не работает подсветка номерного знака
Если машинку купали, то проводка наверняка подгнившая и скорее всего в разъёме (может и сам разъём гнилой, а может провод на входе в разъём), так что лучше не париться и протянуть новый провод от фонаря. Проводка из двери через гофру входит в пространство под обшивкой в районе правого заднего крыла и там находится искомый разъём... На случай, если штатную восстанавливать будешь.
.Pajero II 3000 v6 12кл. 170л.с. 94г. АКПП. бенз/газ., 5 дверей, Ci-Bi YOSAN STEALTH 5 (10+300Watt) + Lemm 2001 Turbo, багажн. эксп., GR-32 мудовые, люстра, силовичёк, TV на месте доп приборов, 2DIN нави. Скоро лебедь, силовые пороги.
-
Otto Carius
- Сообщения: 32
- Зарегистрирован: 24 окт 2011, 14:45
- Двигатель:: 4D56
- Мой автомобиль(и):: Pajero Sport 2007 2.5 TD МКПП
- Откуда: Москва ВАО Новогиреево
- Благодарил (а): 4 раза
Re: Не работает подсветка номерного знака
Спасибо))) Да, разъемы были окислившиеся, чистил, всё бесполезно, отрезал их и проверил сами провода, итог - напряжения нет. Буду смотреть тогда в разъеме в указанном месте, если и там ноль, буду запитываться от габаритов...
Pajero Sport 2.5 TD 2007г.
- OlDer
- Сообщения: 662
- Зарегистрирован: 10 окт 2008, 14:07
- Двигатель:: 6G72
- Мой автомобиль(и):: Pajero 2
- Откуда: Электросталь
- Благодарил (а): 2 раза
- Контактная информация:
Re: Не работает подсветка номерного знака
Главное смотри, что ещё у тебя не робит кроме подсветки, ибо в этом разъёме не только питалово подсветки номера.
.Pajero II 3000 v6 12кл. 170л.с. 94г. АКПП. бенз/газ., 5 дверей, Ci-Bi YOSAN STEALTH 5 (10+300Watt) + Lemm 2001 Turbo, багажн. эксп., GR-32 мудовые, люстра, силовичёк, TV на месте доп приборов, 2DIN нави. Скоро лебедь, силовые пороги.
- MonteroMAN
- Сообщения: 1724
- Зарегистрирован: 16 июн 2011, 16:23
- Двигатель:: 6G74
- Мой автомобиль(и):: Montero II
- Откуда: Moscow
- Благодарил (а): 3 раза
- Поблагодарили: 6 раз
- Контактная информация:
Re: Не работает подсветка номерного знака
а нафига она вообще нужна? всю жизнь езжу на машине без подсветки, никогда проблем с ГАИ не было, лишний раз "светить" номером ни к чему
Montero II, по прозвищу "Монтёр". 1995, 3.5L, АКПП, "Super select"
- OlDer
- Сообщения: 662
- Зарегистрирован: 10 окт 2008, 14:07
- Двигатель:: 6G72
- Мой автомобиль(и):: Pajero 2
- Откуда: Электросталь
- Благодарил (а): 2 раза
- Контактная информация:
Re: Не работает подсветка номерного знака
.Pajero II 3000 v6 12кл. 170л.с. 94г. АКПП. бенз/газ., 5 дверей, Ci-Bi YOSAN STEALTH 5 (10+300Watt) + Lemm 2001 Turbo, багажн. эксп., GR-32 мудовые, люстра, силовичёк, TV на месте доп приборов, 2DIN нави. Скоро лебедь, силовые пороги.
-
Otto Carius
- Сообщения: 32
- Зарегистрирован: 24 окт 2011, 14:45
- Двигатель:: 4D56
- Мой автомобиль(и):: Pajero Sport 2007 2.5 TD МКПП
- Откуда: Москва ВАО Новогиреево
- Благодарил (а): 4 раза
Re: Не работает подсветка номерного знака
В том то и дело, что все остальное и габариты и лампы салона и подсветка дверей и передней панели - Всё работает, кроме подсветки номеров....OlDer писал(а):Главное смотри, что ещё у тебя не робит кроме подсветки, ибо в этом разъёме не только питалово подсветки номера.
Pajero Sport 2.5 TD 2007г.
-
Otto Carius
- Сообщения: 32
- Зарегистрирован: 24 окт 2011, 14:45
- Двигатель:: 4D56
- Мой автомобиль(и):: Pajero Sport 2007 2.5 TD МКПП
- Откуда: Москва ВАО Новогиреево
- Благодарил (а): 4 раза
Re: Не работает подсветка номерного знака
Ну я не знаю, меня уже два раза гайцы при остановке спрашивали, почему нет подсветки на номере, делал удивленное лицо и говорил, что дома исправлю. Да и насколько я помню есть вроде статья в ПДД за отсутствие освещения номеров, так что на штраф нет желания попасть, даже мизерный, если будет принципиальный гаец...MonteroMAN писал(а):а нафига она вообще нужна? всю жизнь езжу на машине без подсветки, никогда проблем с ГАИ не было, лишний раз "светить" номером ни к чему
Pajero Sport 2.5 TD 2007г.
-
vadym
- Сообщения: 1457
- Зарегистрирован: 12 сен 2007, 00:50
- Откуда: Черновцы
- Благодарил (а): 12 раз
- Поблагодарили: 120 раз
Re: Не работает подсветка номерного знака
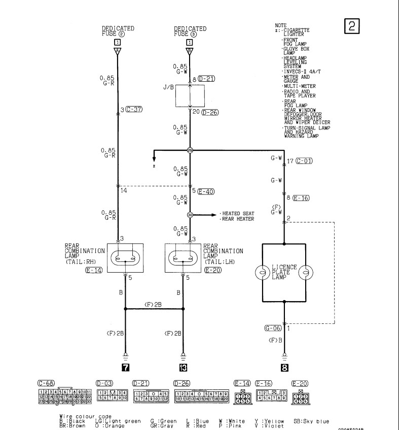
Электр. цепь на лампы подсветки номера длинная идет через резинки двери через три разъема: С-01, Е-16, G-06, заканчивается на массе.
PAJERO SPORT 2003 2,5 TD
-
Otto Carius
- Сообщения: 32
- Зарегистрирован: 24 окт 2011, 14:45
- Двигатель:: 4D56
- Мой автомобиль(и):: Pajero Sport 2007 2.5 TD МКПП
- Откуда: Москва ВАО Новогиреево
- Благодарил (а): 4 раза
-
doro-nastya
- Сообщения: 762
- Зарегистрирован: 21 сен 2011, 12:14
- Двигатель:: 4d56. НМПС акпп.
- Мой автомобиль(и):: НМПС. белый холодильник. тракторок. лифт 2.5. трубка в крыле без табака.
- Откуда: замкадье.
- Откуда: Кто рано встаёт тот живет за МКАДОМ.
Re: Не работает подсветка номерного знака
а чего еще может на работать???? у меня тож негорит подсветка номеров проверял с наружи нет тока а еще не горит задний ход грешу на лягушку.а остольное вроде работаетOlDer писал(а):Главное смотри, что ещё у тебя не робит кроме подсветки, ибо в этом разъёме не только питалово подсветки номера.
НМПС акпп BFGoodrich АT 265х70r17 . Рация MegaJet 600 турбо . LEMM AT-2001 TURBO. Потихоньку строюсь под экспедицию.
- Ironmacho
- Сообщения: 66
- Зарегистрирован: 17 янв 2011, 23:00
- Двигатель:: 6G72 Бензин
- Мой автомобиль(и):: Митцубиши Паджеро Спорт
- Откуда: Москва
- Откуда: Москва
- Благодарил (а): 2 раза
- Поблагодарили: 12 раз
- Контактная информация:
Re: Не работает подсветка номерного знака
У меня та же проблема на МПС, не работает подсветка заднего номера, но вместе с этим нет тока на лампочке (подсветка перчаточного ящика) бордачка, ни как не могу найти причину. Спасибо за схему но может кто уже сталкивался?
MPS 3литра 2007г.
-
алексей - Маленький Мук
- Модератор
- Сообщения: 20387
- Зарегистрирован: 11 дек 2008, 16:10
- Откуда: москва м Академическая
- Благодарил (а): 101 раз
- Поблагодарили: 1341 раз
Re: Не работает подсветка номерного знака
У меня подсветка номера здохла прям а глазах
с таким плавным затуханием Тюууууу
год снять панель с двери лень 
Всем добра.......
