TRT - Вдоль р.Киржач. Для стандартных 4х4 (08.11.25) Форум Обсуждение FAQ
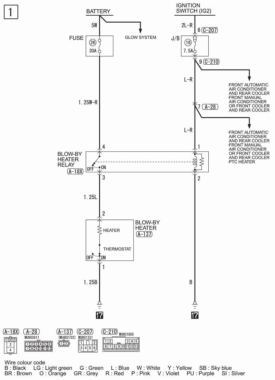
Сервисная кампания - замена электро-подогрева сапуна
Модераторы: SNOOPER, Alex_SH, Nbf, BAlex, drcham, SoundSpeed
Правила форума
Дорогие друзья!
Пожалуйста, при создании и поиске сообщений не забывайте пользоваться гиперссылками на тематические разделы, расположенными на главной странице раздела "Новый Pajero Sport"
Дорогие друзья!
Пожалуйста, при создании и поиске сообщений не забывайте пользоваться гиперссылками на тематические разделы, расположенными на главной странице раздела "Новый Pajero Sport"
- gary_tmp
- Сообщения: 445
- Зарегистрирован: 01 ноя 2010, 10:50
- Двигатель:: 4D56 DID 2.5 АКПП
- Мой автомобиль(и):: NMPS, 2010, S66 Ultimate , W54
- Откуда: Киев
- Благодарил (а): 71 раз
- Поблагодарили: 17 раз
Сервисная кампания - замена электро-подогрева сапуна
Был тут на СТО в Киеве, сказали что Мицу в Украине проводит замену электро-подогрева сапуна., и сказали обязательно записаться на сервис для замены (30 мин. работы)
Меняют на "без электро-подогрева" - так невнятно мастер ответил.
Сказал так же, что вроде бы в России, были случаи короткого замыкания, именно в этом электро-подогрове сапуна, при попадании влаги....вроде как из картера, мастер сказал.
Замена бесплатная, но я торопиться не стал, решил посельсоветоваться с форумчанами.
Вроде я такого не читал тут у нас....
Кто что думает по этому поводу?
Меняют на "без электро-подогрева" - так невнятно мастер ответил.
Сказал так же, что вроде бы в России, были случаи короткого замыкания, именно в этом электро-подогрове сапуна, при попадании влаги....вроде как из картера, мастер сказал.
Замена бесплатная, но я торопиться не стал, решил посельсоветоваться с форумчанами.
Вроде я такого не читал тут у нас....
Кто что думает по этому поводу?
- G.A.P
- Сообщения: 2309
- Зарегистрирован: 17 фев 2010, 12:29
- Двигатель:: 3.2 DI-D 4M41
- Мой автомобиль(и):: Pajero Sport New 5МТ S80+ Т54
- Откуда: 55°54'N 37°26'E
- Благодарил (а): 305 раз
- Поблагодарили: 63 раза
- Контактная информация:
Re: Сервисная кампания - замена электро-подогрева сапуна
У тебя что то сломалось?
Сломается - поедешь и поменяешь 
Raptor U-Pol, IronMan 4x4 Suspension, Hankook Dynapro M/T, Goodyear Ultra Grip 500 4x4, Atera, T-Max 48", Беркут R17
- Свят
- Сообщения: 6581
- Зарегистрирован: 27 авг 2010, 20:08
- Двигатель:: дизель
- Мой автомобиль(и):: Pajero Sport NEW 2.5 AT
- Откуда: Калининград
- Откуда: Мурманск
- Благодарил (а): 438 раз
- Поблагодарили: 1135 раз
Re: Сервисная кампания - замена электро-подогрева сапуна
Я думаю, что подогрев сапуна- вещь хорошая. Лично мне извесно несколько случаев перемерзания вентиляции и как следствие выдавливание масла с серьёзным и неприятным последующем ремонтом... Отказываться от подогрева- надо сильно подумать...
А прихватить сапун может при любой эксплуатации... Такие вещи непредсказуемы и нежданны...
А прихватить сапун может при любой эксплуатации... Такие вещи непредсказуемы и нежданны...
S09 2010, LINE-X, 4D56 power by APC&FGC&overboost, мосты 4,272, прямоток, шнорк, body lift, Lovells, 35", без заднего стаба, железо по кругу, Come Up 9.5
+7921 030четыре030 Святослав
ФАНТОМ
Toyota Tundra
+7921 030четыре030 Святослав
ФАНТОМ
Toyota Tundra
- Napic
- Сообщения: 5982
- Зарегистрирован: 29 июл 2010, 06:51
- Двигатель:: дизель 4d56
- Мой автомобиль(и):: НМПСпорт 2010
- Откуда: Сибирь
- Благодарил (а): 423 раза
- Поблагодарили: 1021 раз
Re: Сервисная кампания - замена электро-подогрева сапуна
А вообще нормально так... не менять неисправный узел а просто выбрасывать. На украине модет и не нужен подогрев, но у нас в Сибири - обязателен.gary_tmp писал(а):Был тут на СТО в Киеве, сказали что Мицу в Украине проводит замену электро-подогрева сапуна., и сказали обязательно записаться на сервис для замены (30 мин. работы)
Меняют на "без электро-подогрева" - так невнятно мастер ответил.
Сказал так же, что вроде бы в России, были случаи короткого замыкания, именно в этом электро-подогрове сапуна, при попадании влаги....вроде как из картера, мастер сказал.
Замена бесплатная, но я торопиться не стал, решил посельсоветоваться с форумчанами.
Вроде я такого не читал тут у нас....
Кто что думает по этому поводу?
Там же предохранитель стоит - если будет короткое - то пред сгорит и все!
Дополню,
предохранитель на 30 Ампер Я бы не стал убирать.
НМПСпорт 2010 4d56 2500 дизель S05 5AT
лето BridgeStone HT 265/65R17, зима Hakka 5 SUV 265/65R17
Eberspacher Hydronic 5 кВт, доп. вентилятор кондиционера
Egr off + дроссель On (нержавейка + программное отключение)
лето BridgeStone HT 265/65R17, зима Hakka 5 SUV 265/65R17
Eberspacher Hydronic 5 кВт, доп. вентилятор кондиционера
Egr off + дроссель On (нержавейка + программное отключение)
- gary_tmp
- Сообщения: 445
- Зарегистрирован: 01 ноя 2010, 10:50
- Двигатель:: 4D56 DID 2.5 АКПП
- Мой автомобиль(и):: NMPS, 2010, S66 Ultimate , W54
- Откуда: Киев
- Благодарил (а): 71 раз
- Поблагодарили: 17 раз
Re: Сервисная кампания - замена электро-подогрева сапуна
Спасибо всем.
Я и не бегу менять, но думаю на ТО 30, они поменяют по любэ.
Я и не бегу менять, но думаю на ТО 30, они поменяют по любэ.
-
Wandered
- Сообщения: 678
- Зарегистрирован: 09 июл 2011, 03:37
- Двигатель:: 6G72
- Мой автомобиль(и):: Монтеро Спорт, Прадо 120
- Откуда: Красноярский край
- Благодарил (а): 146 раз
- Поблагодарили: 34 раза
Re: Сервисная кампания - замена электро-подогрева сапуна
Если они так сделают,я им руки поотрываюgary_tmp писал(а):Спасибо всем.
Я и не бегу менять, но думаю на ТО 30, они поменяют по любэ.
Или там предположить не могут что машина купленая на Украине может эксплуатироваться в северных условиях
- Napic
- Сообщения: 5982
- Зарегистрирован: 29 июл 2010, 06:51
- Двигатель:: дизель 4d56
- Мой автомобиль(и):: НМПСпорт 2010
- Откуда: Сибирь
- Благодарил (а): 423 раза
- Поблагодарили: 1021 раз
Re: Сервисная кампания - замена электро-подогрева сапуна
Ребят! Вы просто попросите отдать, снятую по сервисной компании запчасть (а скорее всего запчасти - реле еще есть) - она Ваша и за нее заплачены Ваши деньги - потом поставите назад.
НМПСпорт 2010 4d56 2500 дизель S05 5AT
лето BridgeStone HT 265/65R17, зима Hakka 5 SUV 265/65R17
Eberspacher Hydronic 5 кВт, доп. вентилятор кондиционера
Egr off + дроссель On (нержавейка + программное отключение)
лето BridgeStone HT 265/65R17, зима Hakka 5 SUV 265/65R17
Eberspacher Hydronic 5 кВт, доп. вентилятор кондиционера
Egr off + дроссель On (нержавейка + программное отключение)
- CoolBDW
- Сообщения: 3630
- Зарегистрирован: 20 янв 2010, 10:11
- Двигатель:: 4D56
- Мой автомобиль(и):: был - NMPS 2010 2.5 TD 5AT S04
- Откуда: Тула
- Откуда: Тула
- Благодарил (а): 210 раз
- Поблагодарили: 284 раза
Re: Сервисная кампания - замена электро-подогрева сапуна
Не надо ничего ПРОСИТЬ. Проходить или не проходить сервисную кампанию - личное дело владельца, никто ЗАСТАВИТЬ не может, могут предложить (сообщить). Обычно, при приёмке мастер как раз забивает ВИН в прогу на предмет сервисных кампаний. Вот и решайте. Если сцыкотно по одному поводу - проводите замену. Если сцыкотно по другому поводу - какая разница, запишут в сервисную, что прошёл или что отказался?
Заменённую деталь никто возвращать не обязан, кстати - нет такого положения, на сколько я знаю. Просто "хороший тон", не более того.
ЗЫ Я бы оставил.
Заменённую деталь никто возвращать не обязан, кстати - нет такого положения, на сколько я знаю. Просто "хороший тон", не более того.
ЗЫ Я бы оставил.
Дмитрий
было когда-то:
NMPS 2010 2.5 TD 5AT чёрный
Webasto, Multitronics VC731, DRL, RedPower 8994, FGC, без EGR (+заглушка -фишка)
Yokohama G012 & F700Z 265/65R17, пружины от Влада
было когда-то:
NMPS 2010 2.5 TD 5AT чёрный
Webasto, Multitronics VC731, DRL, RedPower 8994, FGC, без EGR (+заглушка -фишка)
Yokohama G012 & F700Z 265/65R17, пружины от Влада
- ВИЙ
- Сообщения: 785
- Зарегистрирован: 01 авг 2011, 21:41
- Двигатель:: 4D56
- Мой автомобиль(и):: NMPS 5AT
- Откуда: Салават
- Откуда: Башкиртыскан
- Благодарил (а): 11 раз
- Поблагодарили: 25 раз
Re: Сервисная кампания - замена электро-подогрева сапуна
дык тут вроде как не заменяют, а удаляют деталь, как я понял...CoolBDW писал(а): Заменённую деталь никто возвращать не обязан,
Я как пипетка, нажмешь - капну.
Жопа - это универсальный интерфейс, потому что все через нее можно сделать!
Я на Драйве
Жопа - это универсальный интерфейс, потому что все через нее можно сделать!
Я на Драйве
- gary_tmp
- Сообщения: 445
- Зарегистрирован: 01 ноя 2010, 10:50
- Двигатель:: 4D56 DID 2.5 АКПП
- Мой автомобиль(и):: NMPS, 2010, S66 Ultimate , W54
- Откуда: Киев
- Благодарил (а): 71 раз
- Поблагодарили: 17 раз
Re: Сервисная кампания - замена электро-подогрева сапуна
Народ, а что мой машин один такой 2010 года выпуска ? И ни в России ни в Украине больше никому не предлагали ?!! 
- kor.den74
- Сообщения: 1977
- Зарегистрирован: 15 дек 2010, 12:29
- Двигатель:: 4D56 дизель
- Мой автомобиль(и):: МПС 2010
- Откуда: г.Волжский
- Откуда: Волгоградская обл.
- Благодарил (а): 397 раз
- Поблагодарили: 224 раза
Re: Сервисная кампания - замена электро-подогрева сапуна
Не слышал и не предлагали.gary_tmp писал(а):Народ, а что мой машин один такой 2010 года выпуска ? И ни в России ни в Украине больше никому не предлагали ?!!
Прошлой зимой начитался много ужастиков про выплюнутые щупы на трассе,движок без масла,со всеми вытекающими последствиями,правда про немцев.
Так что обогрев по любому надо,если морозишься на трассе.
МКПП,Автощит 4 листа(3мм).
лето Pirelli МТR 285/75/16,
зима Kumho KC11 285/75/16 шип, Номакон т/фильтр,проставки пружин 10х30 и бодилифт 40мм,
(air BERKUT R24+Инвертер 1кВт стационарно) - ВЕЩЬ
100off500
лето Pirelli МТR 285/75/16,
зима Kumho KC11 285/75/16 шип, Номакон т/фильтр,проставки пружин 10х30 и бодилифт 40мм,
(air BERKUT R24+Инвертер 1кВт стационарно) - ВЕЩЬ
100off500
- Napic
- Сообщения: 5982
- Зарегистрирован: 29 июл 2010, 06:51
- Двигатель:: дизель 4d56
- Мой автомобиль(и):: НМПСпорт 2010
- Откуда: Сибирь
- Благодарил (а): 423 раза
- Поблагодарили: 1021 раз
Re: Сервисная кампания - замена электро-подогрева сапуна
А мастер обязан рассказать о причинах замены или удаления узла, рассказать на что меняют и почему?CoolBDW писал(а):Не надо ничего ПРОСИТЬ. Проходить или не проходить сервисную кампанию - личное дело владельца, никто ЗАСТАВИТЬ не может, могут предложить (сообщить). Обычно, при приёмке мастер как раз забивает ВИН в прогу на предмет сервисных кампаний. Вот и решайте
А то возможна ситуация, что второй аккумулятор заберут из-за одного короткого замыкания в условиях крайнего севера...
НМПСпорт 2010 4d56 2500 дизель S05 5AT
лето BridgeStone HT 265/65R17, зима Hakka 5 SUV 265/65R17
Eberspacher Hydronic 5 кВт, доп. вентилятор кондиционера
Egr off + дроссель On (нержавейка + программное отключение)
лето BridgeStone HT 265/65R17, зима Hakka 5 SUV 265/65R17
Eberspacher Hydronic 5 кВт, доп. вентилятор кондиционера
Egr off + дроссель On (нержавейка + программное отключение)
- kor.den74
- Сообщения: 1977
- Зарегистрирован: 15 дек 2010, 12:29
- Двигатель:: 4D56 дизель
- Мой автомобиль(и):: МПС 2010
- Откуда: г.Волжский
- Откуда: Волгоградская обл.
- Благодарил (а): 397 раз
- Поблагодарили: 224 раза
Re: Сервисная кампания - замена электро-подогрева сапуна
И как в больнице потребует подписать -"от врачебной помощи отказался"[/quote]Napic писал(а):А мастер обязан рассказать о причинах замены или удаления узла, рассказать на что меняют и почему?CoolBDW писал(а):Не надо ничего ПРОСИТЬ. Проходить или не проходить сервисную кампанию - личное дело владельца, никто ЗАСТАВИТЬ не может, могут предложить (сообщить). Обычно, при приёмке мастер как раз забивает ВИН в прогу на предмет сервисных кампаний. Вот и решайте
А то возможна ситуация, что второй аккумулятор заберут из-за одного короткого замыкания в условиях крайнего севера...
Главное,что б как мастера не старались,пациент наш выжил,причем долго и счастливо!
МКПП,Автощит 4 листа(3мм).
лето Pirelli МТR 285/75/16,
зима Kumho KC11 285/75/16 шип, Номакон т/фильтр,проставки пружин 10х30 и бодилифт 40мм,
(air BERKUT R24+Инвертер 1кВт стационарно) - ВЕЩЬ
100off500
лето Pirelli МТR 285/75/16,
зима Kumho KC11 285/75/16 шип, Номакон т/фильтр,проставки пружин 10х30 и бодилифт 40мм,
(air BERKUT R24+Инвертер 1кВт стационарно) - ВЕЩЬ
100off500
- Napic
- Сообщения: 5982
- Зарегистрирован: 29 июл 2010, 06:51
- Двигатель:: дизель 4d56
- Мой автомобиль(и):: НМПСпорт 2010
- Откуда: Сибирь
- Благодарил (а): 423 раза
- Поблагодарили: 1021 раз
Re: Сервисная кампания - замена электро-подогрева сапуна
Ну а вообще, подогрев сапуна - это часть системы адаптации автомобиля для эксплуатации в России. Там степень сжатия из-за соляры уменьшили, второй аккумулятор поставили, электрофены, генератор повышенной емкости...kor.den74 писал(а): Главное,что б как мастера не старались,пациент наш выжил,причем долго и счастливо!
Убирая узел - снижается качество товара.
Я понимаю, когда убирают доп. вентилятор или доп. радиатор, ну а когда убирают единственный обогрев - не понимаю!
Последний раз редактировалось Napic 12 янв 2012, 12:01, всего редактировалось 1 раз.
НМПСпорт 2010 4d56 2500 дизель S05 5AT
лето BridgeStone HT 265/65R17, зима Hakka 5 SUV 265/65R17
Eberspacher Hydronic 5 кВт, доп. вентилятор кондиционера
Egr off + дроссель On (нержавейка + программное отключение)
лето BridgeStone HT 265/65R17, зима Hakka 5 SUV 265/65R17
Eberspacher Hydronic 5 кВт, доп. вентилятор кондиционера
Egr off + дроссель On (нержавейка + программное отключение)
- SknUA
- Сообщения: 143
- Зарегистрирован: 31 окт 2011, 20:57
- Двигатель:: 4d56
- Мой автомобиль(и):: MMC NMPS, 4D56, АКПП, S11, '11
- Откуда: Нетешин
- Откуда: Украина, Хмельницкая обл.
- Благодарил (а): 24 раза
- Поблагодарили: 11 раз
- Контактная информация:
Re: Сервисная кампания - замена электро-подогрева сапуна
у меня машина 11 года. Пока ни кто не звонил, не предлагал...
- Napic
- Сообщения: 5982
- Зарегистрирован: 29 июл 2010, 06:51
- Двигатель:: дизель 4d56
- Мой автомобиль(и):: НМПСпорт 2010
- Откуда: Сибирь
- Благодарил (а): 423 раза
- Поблагодарили: 1021 раз
Re: Сервисная кампания - замена электро-подогрева сапуна
Так ты сам и позвони на горячую линию или к ОД, потом нам расскажешь!SknUA писал(а):у меня машина 11 года. Пока ни кто не звонил, не предлагал...
НМПСпорт 2010 4d56 2500 дизель S05 5AT
лето BridgeStone HT 265/65R17, зима Hakka 5 SUV 265/65R17
Eberspacher Hydronic 5 кВт, доп. вентилятор кондиционера
Egr off + дроссель On (нержавейка + программное отключение)
лето BridgeStone HT 265/65R17, зима Hakka 5 SUV 265/65R17
Eberspacher Hydronic 5 кВт, доп. вентилятор кондиционера
Egr off + дроссель On (нержавейка + программное отключение)
- Свят
- Сообщения: 6581
- Зарегистрирован: 27 авг 2010, 20:08
- Двигатель:: дизель
- Мой автомобиль(и):: Pajero Sport NEW 2.5 AT
- Откуда: Калининград
- Откуда: Мурманск
- Благодарил (а): 438 раз
- Поблагодарили: 1135 раз
Re: Сервисная кампания - замена электро-подогрева сапуна
Положение такое есть- надо просто поискатьCoolBDW писал(а): Заменённую деталь никто возвращать не обязан, кстати - нет такого положения, на сколько я знаю.
Вопросы замены узлов, деталей, агрегатов, равно как их обслуживание, непредусмотренные регламентом сервисного обслуживания оговариваются с заказчиком отдельноgary_tmp писал(а): они поменяют по любэ.
Та и трасса тут не причём... Повторюсь- любая эксплуатация может привести к перемерзанию вентиляции картера... рано или поздно... Грамотно думаю Напик сможет обьяснитьkor.den74 писал(а): Так что обогрев по любому надо,если морозишься на трассе.
S09 2010, LINE-X, 4D56 power by APC&FGC&overboost, мосты 4,272, прямоток, шнорк, body lift, Lovells, 35", без заднего стаба, железо по кругу, Come Up 9.5
+7921 030четыре030 Святослав
ФАНТОМ
Toyota Tundra
+7921 030четыре030 Святослав
ФАНТОМ
Toyota Tundra
- G.A.P
- Сообщения: 2309
- Зарегистрирован: 17 фев 2010, 12:29
- Двигатель:: 3.2 DI-D 4M41
- Мой автомобиль(и):: Pajero Sport New 5МТ S80+ Т54
- Откуда: 55°54'N 37°26'E
- Благодарил (а): 305 раз
- Поблагодарили: 63 раза
- Контактная информация:
Re: Сервисная кампания - замена электро-подогрева сапуна
Была сервисная компания "протяжка верхних шаровых", я благодаря вам знал о ней задолго до ТО, сделал сам.Napic писал(а):А мастер обязан рассказать о причинах замены или удаления узла, рассказать на что меняют и почему?CoolBDW писал(а):Не надо ничего ПРОСИТЬ. Проходить или не проходить сервисную кампанию - личное дело владельца, никто ЗАСТАВИТЬ не может, могут предложить (сообщить). Обычно, при приёмке мастер как раз забивает ВИН в прогу на предмет сервисных кампаний. Вот и решайте
А то возможна ситуация, что второй аккумулятор заберут из-за одного короткого замыкания в условиях крайнего севера...
Приезжаю на ТО. Мастер рассказывает подробно что будут делать с машиной и упоминает про эту акцию.
Спокойно говорю ему что я уже это делал, но если таковы правила, пусть ослабят болты на шаровой, а потом подтянут с нужным/рекомендованным усилием - вопрос исчерпан, всё сделано как я просил и никаких отказов
А тут нужно просто сказать - у меня всё нормально, будут проблемы я сам обращусь
Несмотря на то что они сотрудники ОД, они такие же люди
Raptor U-Pol, IronMan 4x4 Suspension, Hankook Dynapro M/T, Goodyear Ultra Grip 500 4x4, Atera, T-Max 48", Беркут R17
- Napic
- Сообщения: 5982
- Зарегистрирован: 29 июл 2010, 06:51
- Двигатель:: дизель 4d56
- Мой автомобиль(и):: НМПСпорт 2010
- Откуда: Сибирь
- Благодарил (а): 423 раза
- Поблагодарили: 1021 раз
Re: Сервисная кампания - замена электро-подогрева сапуна
Грамотно не объясню, но мысли есть.Свят писал(а):Та и трасса тут не причём... Повторюсь- любая эксплуатация может привести к перемерзанию вентиляции картера... рано или поздно... Грамотно думаю Напик сможет обьяснить
Этот вопрос надо рассматривать в нескольких аспектах:
1) само масло. У меня знакомый 3 раза подряд на трассе Кемерово-Новосиб на 3sfe вставал с выдавленным маслом. У меня же, тоже было двигло 3sfe и точно такой же автомобиль, только другого цвета и я в такой же мороз никогда не вставал колом на этой трассе.
Масло у него было ZIC, а у меня SHELL. Потом он сменил марку масла и проблема ушла.
2) При мне ОД какому то митцу снял воздухозаборник из под капота и сказал ездить так.
Т.е. возможен вариант перевернуть штатный воздухозабор лицом к двигателю, а не к набегающему воздуху.
3) Всякие утепления и картонки - возможна и важна именно разность температур для выпадения росы - роса замерзает, проходное сечение закупоривается - давление газов выдавливает сальник коленвала.
4) Использование подогрева, вебаст и гидроников. Антифриз теплый, а масло как было холодное - так и осталось.... - это просто предположение.
5) У меня стоит мультик, при -30, мульт показывает от 0 до плюса температуру во впускном коллекторе, но на холодную показывает и -30 и -20...
6) Электроподогрев обязательно нужен, хотя можно его отключать при плюсовых температурах путем вытаскивания предохранителя либо самого реле - дольше проживет
Но перемерзает в основном на трассе, на круизе, т.е. при равномерном движении в сильный минус.
НМПСпорт 2010 4d56 2500 дизель S05 5AT
лето BridgeStone HT 265/65R17, зима Hakka 5 SUV 265/65R17
Eberspacher Hydronic 5 кВт, доп. вентилятор кондиционера
Egr off + дроссель On (нержавейка + программное отключение)
лето BridgeStone HT 265/65R17, зима Hakka 5 SUV 265/65R17
Eberspacher Hydronic 5 кВт, доп. вентилятор кондиционера
Egr off + дроссель On (нержавейка + программное отключение)
- kor.den74
- Сообщения: 1977
- Зарегистрирован: 15 дек 2010, 12:29
- Двигатель:: 4D56 дизель
- Мой автомобиль(и):: МПС 2010
- Откуда: г.Волжский
- Откуда: Волгоградская обл.
- Благодарил (а): 397 раз
- Поблагодарили: 224 раза
Re: Сервисная кампания - замена электро-подогрева сапуна
Об чем и речь.Napic писал(а):Свят писал(а):Та и трасса тут не причём... Повторюсь- любая эксплуатация может привести к перемерзанию вентиляции картера... рано или поздно... Грамотно думаю Напик сможет обьяснить
Но перемерзает в основном на трассе, на круизе, т.е. при равномерном движении в сильный минус.
МКПП,Автощит 4 листа(3мм).
лето Pirelli МТR 285/75/16,
зима Kumho KC11 285/75/16 шип, Номакон т/фильтр,проставки пружин 10х30 и бодилифт 40мм,
(air BERKUT R24+Инвертер 1кВт стационарно) - ВЕЩЬ
100off500
лето Pirelli МТR 285/75/16,
зима Kumho KC11 285/75/16 шип, Номакон т/фильтр,проставки пружин 10х30 и бодилифт 40мм,
(air BERKUT R24+Инвертер 1кВт стационарно) - ВЕЩЬ
100off500
