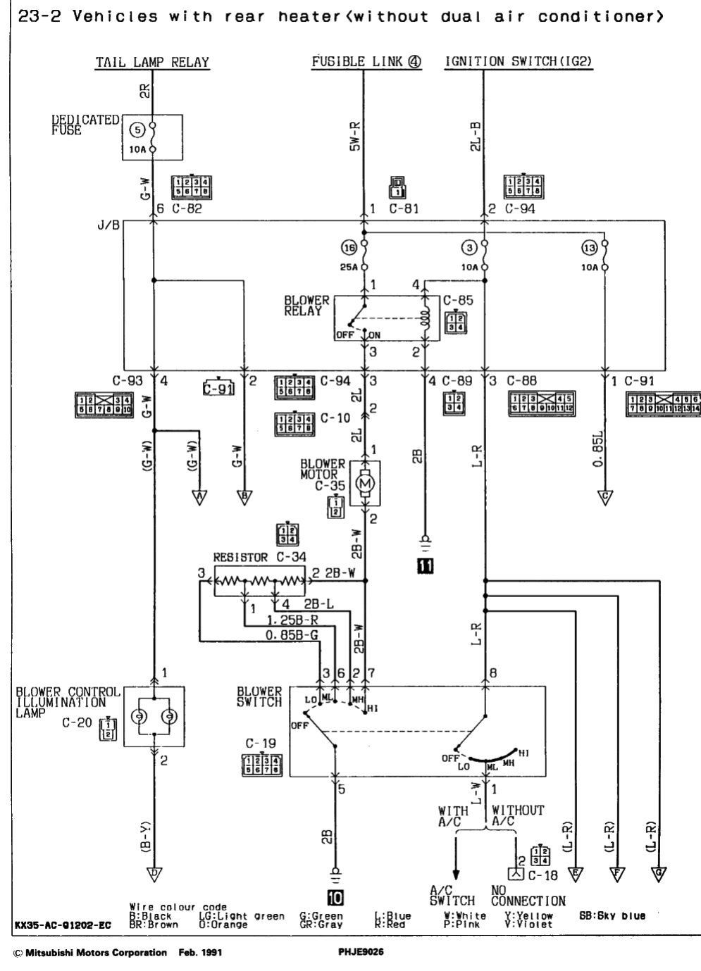
Здрасте! Ни с того, ни с сего на ходу замолчала печка. Машина с двумя печками и когда-то в ней был 1 кондиционер.. В момент замолкания работала только передняя, заднюю практически не включаю. Полез смотреть предохранители - нашел сгоревший, третий, (второго нет, но я его считаю), в верхнем ряду. поменял, он тут же при включении зажигания сгорел. ой. смотрю, печка включена... выключатель перевожу в положение OFF, меняю предохранитель, включаю зажигание. предохранитель не горит, включаю заднюю печку - работает задняя печка. только включаю переднюю на самую малую скорость (другие скорости не успел)- предохранитель сгорает. задняя печка тож заткнулась. смотрел схему, но не могу понять причину горения 3-го предохранителя. какая цепь коротит, если при включении задней печки все работает, а при включении передней сразу горит предохранитель цепи управления реле печкек? при этом 16-ый предохранитель (на 25 ампер) целый.
помогите советом?
горит предохранитель печки. алгоритм горения не ясен.
Модераторы: SNOOPER, Nbf, Romik, BAlex
- acher
- Сообщения: 147
- Зарегистрирован: 22 дек 2009, 10:13
- Двигатель:: 4D56
- Мой автомобиль(и):: MMC Pajero-II
- Откуда: 38 RUS Ангарск
- Благодарил (а): 9 раз
- Контактная информация:
горит предохранитель печки. алгоритм горения не ясен.
[V44WG] 2500D-TURBO/WIDE LONG WAGON
Комплектация [RXF] G2(5PERSONS/WIDE/SS4),4FA/T
Дата выпуска 12/1991
Код внутренней отделки 04H
Код внешней отделки WDA
Код опции 000
Комплектация [RXF] G2(5PERSONS/WIDE/SS4),4FA/T
Дата выпуска 12/1991
Код внутренней отделки 04H
Код внешней отделки WDA
Код опции 000
- Терик
- Сообщения: 851
- Зарегистрирован: 07 мар 2007, 12:49
- Двигатель:: хороший
- Мой автомобиль(и):: Временно переметнулся в стан нисцановодов
- Откуда: Уфа
- Откуда: Уфа
- Благодарил (а): 27 раз
- Поблагодарили: 12 раз
- Контактная информация:
Re: горит предохранитель печки. алгоритм горения не ясен.
Можно попробовать включить на максимальной сразу, что бы исключить нагрузочное сопротивление. Если так же горит- ищем кз в цепи печки (включая возможное кз в обмотке самого моторчика)
Есть: Nissan Pathfinder 2005гв/ YD25DDTi/ МКПП
Был: Montero Sport XLS 2000гв/ 6G72(24кл)/ АКПП
Был: Pajero II GLS 94гв/ 6G72 + газ/ МКПП/ SS/ 5дв/
Был: L200 2002гв/ 4G64/ МКПП/ LSD
Был: Montero Sport XLS 2000гв/ 6G72(24кл)/ АКПП
Был: Pajero II GLS 94гв/ 6G72 + газ/ МКПП/ SS/ 5дв/
Был: L200 2002гв/ 4G64/ МКПП/ LSD
- acher
- Сообщения: 147
- Зарегистрирован: 22 дек 2009, 10:13
- Двигатель:: 4D56
- Мой автомобиль(и):: MMC Pajero-II
- Откуда: 38 RUS Ангарск
- Благодарил (а): 9 раз
- Контактная информация:
Re: горит предохранитель печки. алгоритм горения не ясен.
с моторчика вообще фишка снята, я же не сразу догнал, что предохранитель горит... Я его несколько раз менял
и пытался в фишке померить, приходит ли туда что-нибудь.
[V44WG] 2500D-TURBO/WIDE LONG WAGON
Комплектация [RXF] G2(5PERSONS/WIDE/SS4),4FA/T
Дата выпуска 12/1991
Код внутренней отделки 04H
Код внешней отделки WDA
Код опции 000
Комплектация [RXF] G2(5PERSONS/WIDE/SS4),4FA/T
Дата выпуска 12/1991
Код внутренней отделки 04H
Код внешней отделки WDA
Код опции 000
- acher
- Сообщения: 147
- Зарегистрирован: 22 дек 2009, 10:13
- Двигатель:: 4D56
- Мой автомобиль(и):: MMC Pajero-II
- Откуда: 38 RUS Ангарск
- Благодарил (а): 9 раз
- Контактная информация:
Re: горит предохранитель печки. алгоритм горения не ясен.
судя по схеме коротит в блоке управления печкой? потому что резистор ведь в цепи, которая питается с 25-тиамперного предохранителя, который на схеме №16, а он не горит, он целый.
[V44WG] 2500D-TURBO/WIDE LONG WAGON
Комплектация [RXF] G2(5PERSONS/WIDE/SS4),4FA/T
Дата выпуска 12/1991
Код внутренней отделки 04H
Код внешней отделки WDA
Код опции 000
Комплектация [RXF] G2(5PERSONS/WIDE/SS4),4FA/T
Дата выпуска 12/1991
Код внутренней отделки 04H
Код внешней отделки WDA
Код опции 000
-
Несокрушимый1
- Сообщения: 1
- Зарегистрирован: 28 сен 2019, 19:47
- Двигатель:: 4d56
- Мой автомобиль(и):: Pajero2
- Откуда: Сургут
горит предохранитель печки. алгоритм горения не ясен.
И в чем была причина? Столкнулся с такой же проблемой.
