Домино Трофи 2026 - 25 Апреля - Обсудить и спросить тут.
фары не выключаются
Модераторы: SNOOPER, Nbf, Romik, BAlex
-
bubl
- Сообщения: 3541
- Зарегистрирован: 08 сен 2010, 12:04
- Двигатель:: бензин
- Мой автомобиль(и):: МПС 2007 . 3,0 АКПП
- Откуда: Москва
- Откуда: Москва
- Благодарил (а): 5 раз
- Поблагодарили: 23 раза
фары не выключаются
что за глюк, приехал домой, поставил тачку, выключил зажигание и фары. закрыл машину , обхожу вокруг, а фары горят....щелкал туда\сюда, не выключаются ни при каком варианте,хоть с жагинам, хоть без....пришлось аккум отсоеденить..
МПС 3,0 АКПП - полный сток....
Продан - Mitsubishi pajero II ,араб ,1995год. 6G74, 3,5 литра , автомат , super select, 35/12,5,15 cooper stt,
Honda Africa twin XRV 750.
Продан - Mitsubishi pajero II ,араб ,1995год. 6G74, 3,5 литра , автомат , super select, 35/12,5,15 cooper stt,
Honda Africa twin XRV 750.
- Alessandro
- Сообщения: 3805
- Зарегистрирован: 14 ноя 2009, 14:41
- Двигатель:: 4G54
- Мой автомобиль(и):: Pajero ll
- Откуда: Москва
- Благодарил (а): 2 раза
- Поблагодарили: 25 раз
Re: фары не выключаются
мож чего с переключателем подрулевым? али реле залипло?
P2., V32VNDLW, 4G54 2600сс, V5M21(4875) - механика, part time. Арапский прынц 1996г рождения, колор белий :)
-
bubl
- Сообщения: 3541
- Зарегистрирован: 08 сен 2010, 12:04
- Двигатель:: бензин
- Мой автомобиль(и):: МПС 2007 . 3,0 АКПП
- Откуда: Москва
- Откуда: Москва
- Благодарил (а): 5 раз
- Поблагодарили: 23 раза
Re: фары не выключаются
переключатель в норме.....я пока что снял реле было горячее...
МПС 3,0 АКПП - полный сток....
Продан - Mitsubishi pajero II ,араб ,1995год. 6G74, 3,5 литра , автомат , super select, 35/12,5,15 cooper stt,
Honda Africa twin XRV 750.
Продан - Mitsubishi pajero II ,араб ,1995год. 6G74, 3,5 литра , автомат , super select, 35/12,5,15 cooper stt,
Honda Africa twin XRV 750.
- Alessandro
- Сообщения: 3805
- Зарегистрирован: 14 ноя 2009, 14:41
- Двигатель:: 4G54
- Мой автомобиль(и):: Pajero ll
- Откуда: Москва
- Благодарил (а): 2 раза
- Поблагодарили: 25 раз
Re: фары не выключаются
снимал - щелчок был? если реле работает, оно щёлкает, если нет - залип.
P2., V32VNDLW, 4G54 2600сс, V5M21(4875) - механика, part time. Арапский прынц 1996г рождения, колор белий :)
-
bubl
- Сообщения: 3541
- Зарегистрирован: 08 сен 2010, 12:04
- Двигатель:: бензин
- Мой автомобиль(и):: МПС 2007 . 3,0 АКПП
- Откуда: Москва
- Откуда: Москва
- Благодарил (а): 5 раз
- Поблагодарили: 23 раза
Re: фары не выключаются
посмотрю...спасибо..
МПС 3,0 АКПП - полный сток....
Продан - Mitsubishi pajero II ,араб ,1995год. 6G74, 3,5 литра , автомат , super select, 35/12,5,15 cooper stt,
Honda Africa twin XRV 750.
Продан - Mitsubishi pajero II ,араб ,1995год. 6G74, 3,5 литра , автомат , super select, 35/12,5,15 cooper stt,
Honda Africa twin XRV 750.
- Alessandro
- Сообщения: 3805
- Зарегистрирован: 14 ноя 2009, 14:41
- Двигатель:: 4G54
- Мой автомобиль(и):: Pajero ll
- Откуда: Москва
- Благодарил (а): 2 раза
- Поблагодарили: 25 раз
Re: фары не выключаются
щёлкает када переключатель в положении включено
P2., V32VNDLW, 4G54 2600сс, V5M21(4875) - механика, part time. Арапский прынц 1996г рождения, колор белий :)
-
Andrey V.
- Сообщения: 338
- Зарегистрирован: 20 окт 2011, 18:06
- Двигатель:: дизель, 4M41
- Мой автомобиль(и):: Pajero IV
- Откуда: Наб. Челны
- Благодарил (а): 2 раза
- Поблагодарили: 10 раз
Re: фары не выключаются
Реле залипает. У меня такое с дальним светом на Шниве было.
Pajero IV, 3,2 DI-DC, АКПП, 2007 г., Webasto, 116 тык+... Зачетный был аппарат! продан.
Volvo XC70, D4, АКПП - шведская яхта
Как же это вы без гравицапы пепелац выкатываете из гаража? Это непорядок…
Volvo XC70, D4, АКПП - шведская яхта
Как же это вы без гравицапы пепелац выкатываете из гаража? Это непорядок…
-
bubl
- Сообщения: 3541
- Зарегистрирован: 08 сен 2010, 12:04
- Двигатель:: бензин
- Мой автомобиль(и):: МПС 2007 . 3,0 АКПП
- Откуда: Москва
- Откуда: Москва
- Благодарил (а): 5 раз
- Поблагодарили: 23 раза
Re: фары не выключаются
реле умерло походу дела....не щелкает.....
МПС 3,0 АКПП - полный сток....
Продан - Mitsubishi pajero II ,араб ,1995год. 6G74, 3,5 литра , автомат , super select, 35/12,5,15 cooper stt,
Honda Africa twin XRV 750.
Продан - Mitsubishi pajero II ,араб ,1995год. 6G74, 3,5 литра , автомат , super select, 35/12,5,15 cooper stt,
Honda Africa twin XRV 750.
- Alessandro
- Сообщения: 3805
- Зарегистрирован: 14 ноя 2009, 14:41
- Двигатель:: 4G54
- Мой автомобиль(и):: Pajero ll
- Откуда: Москва
- Благодарил (а): 2 раза
- Поблагодарили: 25 раз
Re: фары не выключаются
реле вынимается свет гаснет? залип наверное во вкл состоянии
P2., V32VNDLW, 4G54 2600сс, V5M21(4875) - механика, part time. Арапский прынц 1996г рождения, колор белий :)
-
bubl
- Сообщения: 3541
- Зарегистрирован: 08 сен 2010, 12:04
- Двигатель:: бензин
- Мой автомобиль(и):: МПС 2007 . 3,0 АКПП
- Откуда: Москва
- Откуда: Москва
- Благодарил (а): 5 раз
- Поблагодарили: 23 раза
Re: фары не выключаются
да. вынимаю гаснет )))
МПС 3,0 АКПП - полный сток....
Продан - Mitsubishi pajero II ,араб ,1995год. 6G74, 3,5 литра , автомат , super select, 35/12,5,15 cooper stt,
Honda Africa twin XRV 750.
Продан - Mitsubishi pajero II ,араб ,1995год. 6G74, 3,5 литра , автомат , super select, 35/12,5,15 cooper stt,
Honda Africa twin XRV 750.
-
bubl
- Сообщения: 3541
- Зарегистрирован: 08 сен 2010, 12:04
- Двигатель:: бензин
- Мой автомобиль(и):: МПС 2007 . 3,0 АКПП
- Откуда: Москва
- Откуда: Москва
- Благодарил (а): 5 раз
- Поблагодарили: 23 раза
Re: фары не выключаются
может у кого завалялся датчик ? купил бы или обменялся на пиво...а то заказал с ебея (7 у.е.) тока ждать долго....на экзисте 1000 р ))) пипец
МПС 3,0 АКПП - полный сток....
Продан - Mitsubishi pajero II ,араб ,1995год. 6G74, 3,5 литра , автомат , super select, 35/12,5,15 cooper stt,
Honda Africa twin XRV 750.
Продан - Mitsubishi pajero II ,араб ,1995год. 6G74, 3,5 литра , автомат , super select, 35/12,5,15 cooper stt,
Honda Africa twin XRV 750.
- OlDer
- Сообщения: 662
- Зарегистрирован: 10 окт 2008, 14:07
- Двигатель:: 6G72
- Мой автомобиль(и):: Pajero 2
- Откуда: Электросталь
- Благодарил (а): 2 раза
- Контактная информация:
Re: фары не выключаются
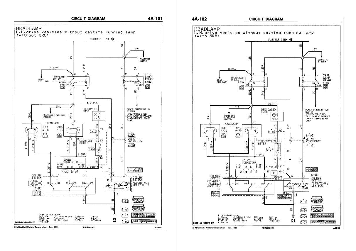
А можно фото местонахождения реле и датчика. У мну такая же проблема. Устал бороться. Может с вашей помощью решу.
.Pajero II 3000 v6 12кл. 170л.с. 94г. АКПП. бенз/газ., 5 дверей, Ci-Bi YOSAN STEALTH 5 (10+300Watt) + Lemm 2001 Turbo, багажн. эксп., GR-32 мудовые, люстра, силовичёк, TV на месте доп приборов, 2DIN нави. Скоро лебедь, силовые пороги.
- Alessandro
- Сообщения: 3805
- Зарегистрирован: 14 ноя 2009, 14:41
- Двигатель:: 4G54
- Мой автомобиль(и):: Pajero ll
- Откуда: Москва
- Благодарил (а): 2 раза
- Поблагодарили: 25 раз
Re: фары не выключаются
Что за датчик? реле если правильно помню под капотом в чёрной коробке большой
P2., V32VNDLW, 4G54 2600сс, V5M21(4875) - механика, part time. Арапский прынц 1996г рождения, колор белий :)
-
bubl
- Сообщения: 3541
- Зарегистрирован: 08 сен 2010, 12:04
- Двигатель:: бензин
- Мой автомобиль(и):: МПС 2007 . 3,0 АКПП
- Откуда: Москва
- Откуда: Москва
- Благодарил (а): 5 раз
- Поблагодарили: 23 раза
Re: фары не выключаются
пришло реле , поставил . не помогает......все равно горят в любом состоянии... куда дальше смотреть ?
МПС 3,0 АКПП - полный сток....
Продан - Mitsubishi pajero II ,араб ,1995год. 6G74, 3,5 литра , автомат , super select, 35/12,5,15 cooper stt,
Honda Africa twin XRV 750.
Продан - Mitsubishi pajero II ,араб ,1995год. 6G74, 3,5 литра , автомат , super select, 35/12,5,15 cooper stt,
Honda Africa twin XRV 750.
-
bubl
- Сообщения: 3541
- Зарегистрирован: 08 сен 2010, 12:04
- Двигатель:: бензин
- Мой автомобиль(и):: МПС 2007 . 3,0 АКПП
- Откуда: Москва
- Откуда: Москва
- Благодарил (а): 5 раз
- Поблагодарили: 23 раза
Re: фары не выключаются
а можно ли запитать фары, чтобы с поворотом ключа они выключались тоже..... ?
МПС 3,0 АКПП - полный сток....
Продан - Mitsubishi pajero II ,араб ,1995год. 6G74, 3,5 литра , автомат , super select, 35/12,5,15 cooper stt,
Honda Africa twin XRV 750.
Продан - Mitsubishi pajero II ,араб ,1995год. 6G74, 3,5 литра , автомат , super select, 35/12,5,15 cooper stt,
Honda Africa twin XRV 750.
- valiok
- Сообщения: 255
- Зарегистрирован: 13 окт 2010, 13:16
- Двигатель:: 3,0 дизель
- Мой автомобиль(и):: AUDI Q7
- Откуда: Москва
- Откуда: Москва
- Благодарил (а): 1 раз
- Поблагодарили: 21 раз
- Контактная информация:
Re: фары не выключаются
не щелкает, потому, что всегда включеноbubl писал(а):реле умерло походу дела....не щелкает.....
или переключатель или проводка
+7 916 393 13 13
http://chiptun-msk.ru/
http://chiptun-msk.ru/
- valiok
- Сообщения: 255
- Зарегистрирован: 13 окт 2010, 13:16
- Двигатель:: 3,0 дизель
- Мой автомобиль(и):: AUDI Q7
- Откуда: Москва
- Откуда: Москва
- Благодарил (а): 1 раз
- Поблагодарили: 21 раз
- Контактная информация:
Re: фары не выключаются
сам не разберешься-звони, чё-нить придумаем
+7 916 393 13 13
http://chiptun-msk.ru/
http://chiptun-msk.ru/
-
bubl
- Сообщения: 3541
- Зарегистрирован: 08 сен 2010, 12:04
- Двигатель:: бензин
- Мой автомобиль(и):: МПС 2007 . 3,0 АКПП
- Откуда: Москва
- Откуда: Москва
- Благодарил (а): 5 раз
- Поблагодарили: 23 раза
Re: фары не выключаются
ну габариты то работают . включаются и выключаются..... ну будет выходной - буду капать. хоть в электрике и не особо шарю ((
МПС 3,0 АКПП - полный сток....
Продан - Mitsubishi pajero II ,араб ,1995год. 6G74, 3,5 литра , автомат , super select, 35/12,5,15 cooper stt,
Honda Africa twin XRV 750.
Продан - Mitsubishi pajero II ,араб ,1995год. 6G74, 3,5 литра , автомат , super select, 35/12,5,15 cooper stt,
Honda Africa twin XRV 750.
- valiok
- Сообщения: 255
- Зарегистрирован: 13 окт 2010, 13:16
- Двигатель:: 3,0 дизель
- Мой автомобиль(и):: AUDI Q7
- Откуда: Москва
- Откуда: Москва
- Благодарил (а): 1 раз
- Поблагодарили: 21 раз
- Контактная информация:
Re: фары не выключаются
габариты и свет в одном переключателе, но разные линии, не забывай
+7 916 393 13 13
http://chiptun-msk.ru/
http://chiptun-msk.ru/
- Pagero777
- Сообщения: 13
- Зарегистрирован: 24 апр 2012, 06:53
- Двигатель:: 4m40
- Мой автомобиль(и):: Mitsubishi Pajero
- Откуда: Тюмень
- Контактная информация:
Re: фары не выключаются
у меня было такое тоже, не выключались противотуманные фары, после мойки авто такая фигня была, я подумал что это из за того что вода попала, убрал клеммы с аккумулятора и оставил на ночь, на утро следующего дня все в норме было)
